Cruze
   
GMDE Start Page Load static TOC Load dynamic TOC Help?
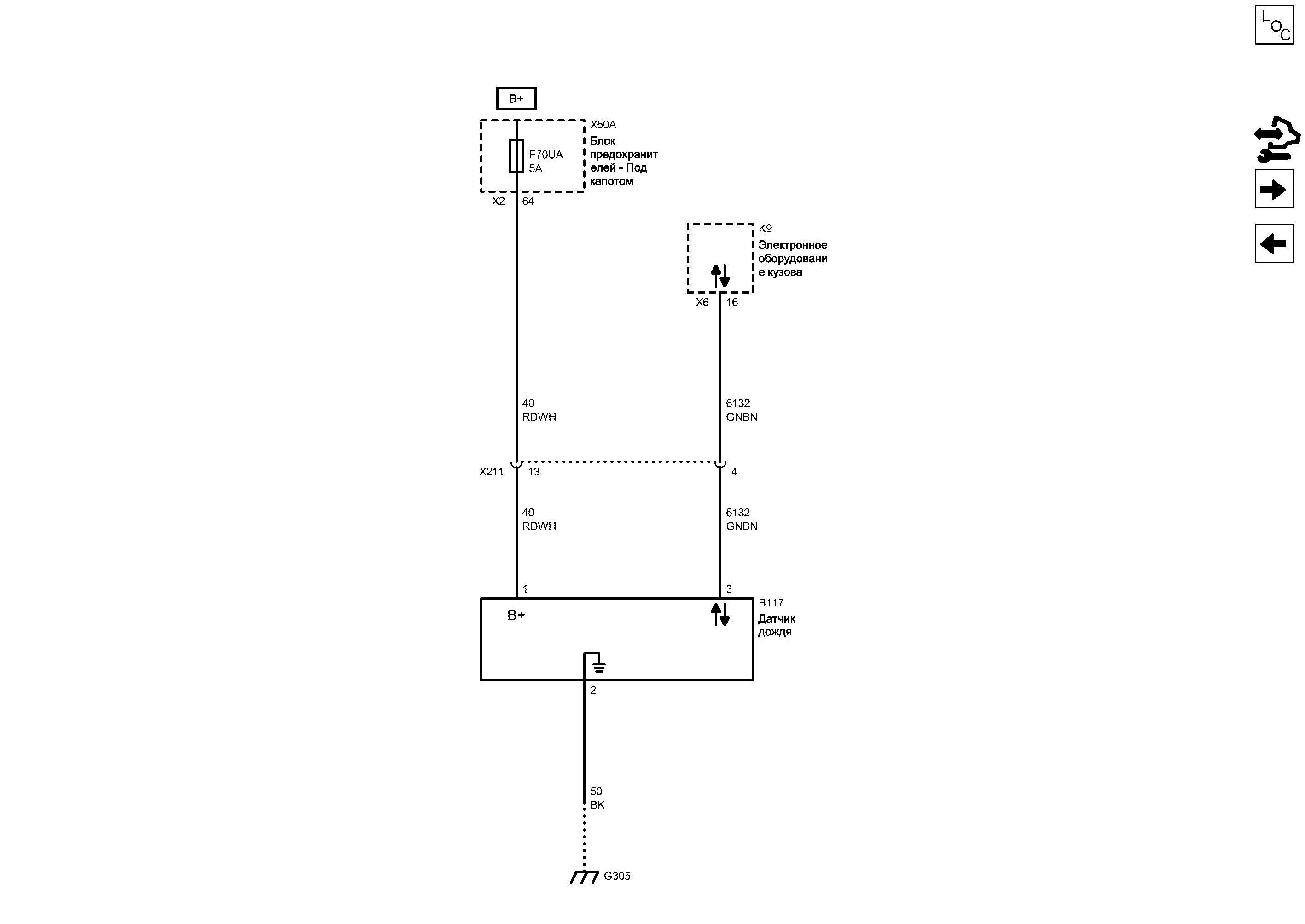
Датчик дождя


            |                         |            
2202842RU.png


Display graphic

Display graphic

Компоненты
b117Датчик дождяk9Электронное оборудование кузова
f70uaПредохранительx50aБлок предохранителей - Под капотом
Разъемы
k9 (x6)Электронное оборудование кузова x6x211Жгут проводов кузова и жгут проводов крыши
x50a (x2)Блок предохранителей - Под капотом x2
Точки соединения с массой
g305Передняя стойка, левая
Сокращения
b+Вывод b+
Цветовые коды
bkЧерныйrdwhКрасный-Белый
gnbnЗеленый-Коричневый
2
Масса
BK Черный
G305 Передняя стойка, левая

Расположение деталей (узлов) Трехмерная схема жгутов
Внешний вид разъема и ремонт
Электрическая схема G305
1
Положительное напряжение аккумуляторной батареи
RDWH Красный-Белый
X211 Жгут проводов кузова и жгут проводов крыши

Расположение деталей (узлов) Трехмерная схема жгутов
Внешний вид разъема и ремонт Вилка
Внешний вид разъема и ремонт Гнездо
13
64
X2 Блок предохранителей - Под капотом X2

Внешний вид разъема и ремонт
F70UA Предохранитель

Электрическая схема Дерево Предохранители F24UA, F32UA, F35UA, F55UA, F69UA и F70UA
Электрическая схема Питание Шина B+ UEC (1 из 6)
Вывод B+
Линейная межкомпонентная сетевая шина 1
GNBN Зеленый-Коричневый
4
3
16
X6 Электронное оборудование кузова X6

Расположение деталей (узлов) Трехмерная схема жгутов
RDWH Красный-Белый
GNBN Зеленый-Коричневый
K9 Электронное оборудование кузова

Расположение деталей (узлов) Трехмерная схема жгутов
X50A Блок предохранителей - Под капотом

Расположение деталей (узлов) Трехмерная схема жгутов
B117 Датчик дождя

Внешний вид разъема и ремонт
Последовательные данные
Слабый опорный сигнал
Последовательные данные
B+ (положительное напряжение аккумуляторной батареи)
Передний стеклоочиститель

Передний стеклоочиститель
Справочные данные по контроллерам

Справочные данные по контроллерам
Система стеклоомывателей

Система стеклоомывателей
Перечень основных электрических компонентов

Перечень основных электрических компонентов
   


https://vnx.su/ 🛠 Руководства по ремонту и эксплуатации для автомобилей

Поиск по сайту

Остались вопросы или пожелания? Пишите на почту: support@vnx.su

Карта Сайта