Orlando |
||||||||
|
|
|
|||||||

Список электрических компонентов управления
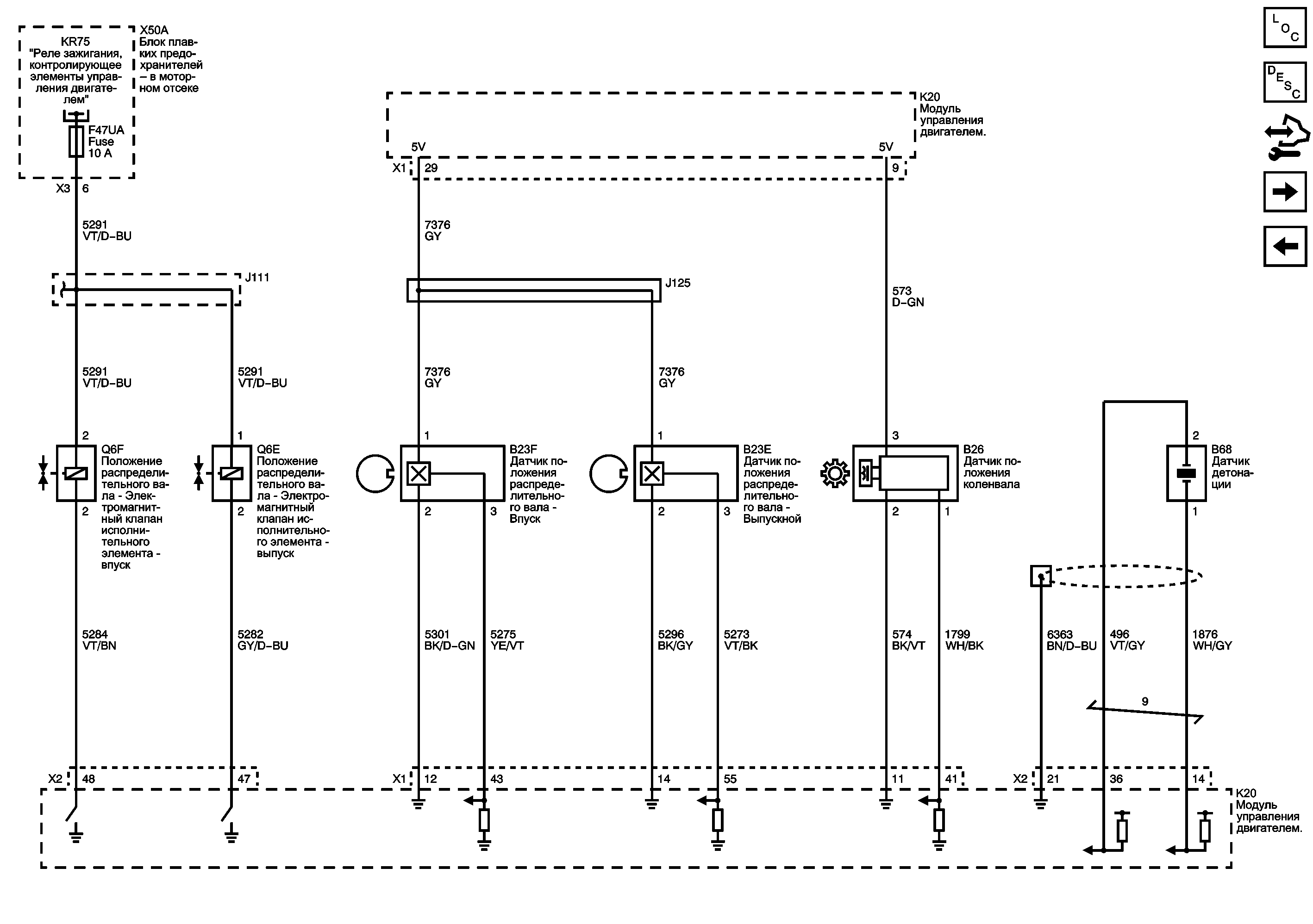
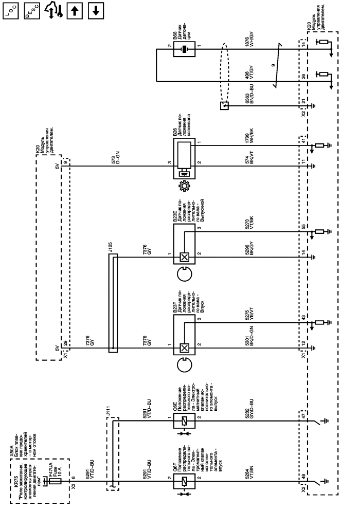
Описание системы привода распределительного вала
Модуль управления Справочные сведения
Органы управления топливом - топливные форсунки и топливный насос
Датчики кислорода и система зажигания
Питание, масса, последовательные данные и лампа индикатора неисправности (MIL)
Предохранители F47UA, F59UA и F62UA
Схематические обозначения электрических элементов управления
| https://vnx.su/ 🛠 Руководства по ремонту и эксплуатации для автомобилей |
| https://vnx.su/ 🛠 Руководства по ремонту и эксплуатации для автомобилей |