To the top of the document
Orlando
   
GMDE Start Page Load static TOC Load dynamic TOC Help?

nj1


          
            |                         |            
2565243RU.png

Display graphic

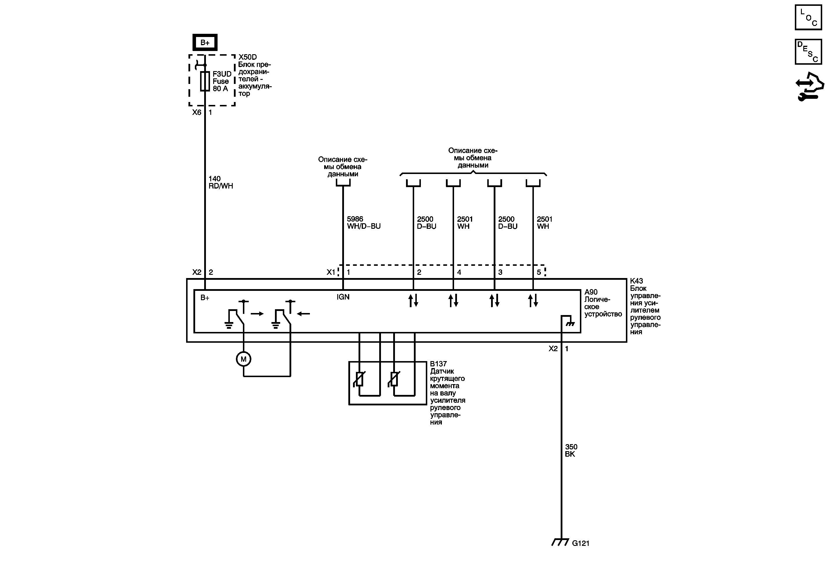
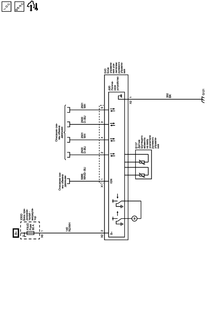
Предохранители F3DA, F8DA, F9DA, F10DA, F11DA, F16DA, F3UD и F6UD

G120, G121, G122 и G201

   


© copyright chevrolet. All rights reserved