К началу документа
Aveo
На предыдущую страницу На следующую страницу
Главная страница GMDE Загрузить нединамическое оглавление Загрузить динамическое оглавление Помощь



6. КОНТРОЛЛЕР КПП

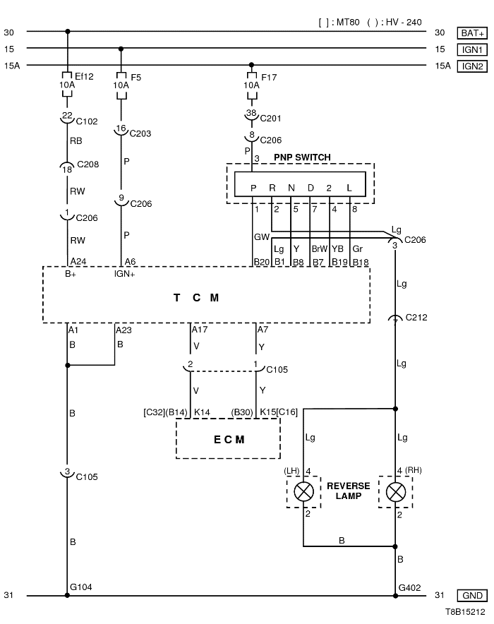
1) ЦЕПЬ ЭЛЕКТРОПИТАНИЯ, МАССЫ, ПЕРЕКЛЮЧАТЕЛЯ ПАРКОВКИ/НЕЙТРАЛИ И КОНТРОЛЛЕРА ЭСУД

T8B15212.png
Показать иллюстрациюПеревод текста в иллюстрациях


а. ИНФОРМАЦИЯ О РАЗЪЁМЕ

№ РАЗЪЁМА
(№ И ЦВЕТ КОНТАКТА)
СОЕДИНИТЕЛЬНЫЙ ЖГУТ ПРОВОДОВ ПОЛОЖЕНИЕ РАЗЪЁМА
С102 (контакт 32, серый) Передняя часть кузова - блок предохранителей в моторном отсеке Блок предохранителей в моторном отсеке
С105 (контакт 3, серый) Двигатель - контроллер КПП Рядом с контроллером EBCM
С201 (контакт 76, черный) Приборная панель - блок предохранителей на приборной панели Блок предохранителей на приборной панели
С206 (контакт 10, белый) Контроллер КПП - приборная панель Под контроллером КПП
С208 (контакт 22, желтый) Передняя часть - приборная панель Передняя часть - контроллер КПП
С212 (контакт 11, синий) Приборная панель - пол Под левой передней стойкой
G104 Аккумуляторная батарея Рядом со стартером
G402 Удлинитель задней откидной двери Мотор верхнего заднего стеклоочистителя

б. УСЛОВНОЕ ОБОЗНАЧЕНИЕ & И НАХОЖДЕНИЕ НОМЕРА КОНТАКТА

T8B1P018.png
Показать иллюстрациюПеревод текста в иллюстрациях


в. РАСПОЛОЖЕНИЕ РАЗЪЁМОВ И СОЕДИНЕНИЙ МАССЫ

S6B12009.png
Показать иллюстрациюПеревод текста в иллюстрациях


S6B12014.png
Показать иллюстрациюПеревод текста в иллюстрациях


T8B12004.png
Показать иллюстрациюПеревод текста в иллюстрациях


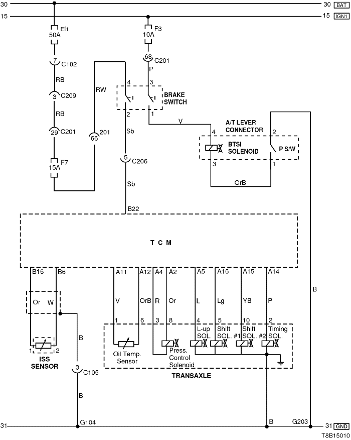
2) ЦЕПЬ КЛАПАНА, ВЫКЛЮЧАТЕЛЯ СТОП-СИГНАЛА, ДАТЧИКА ТЕМПЕРАТУРЫ МАСЛА И ДАТЧИКА ВХОДНОЙ ЧАСТОТЫ ВРАЩЕНИЯ

T8B15010.png
Показать иллюстрациюПеревод текста в иллюстрациях


а. ИНФОРМАЦИЯ О РАЗЪЁМЕ

№ РАЗЪЁМА
(№ И ЦВЕТ КОНТАКТА)
СОЕДИНИТЕЛЬНЫЙ ЖГУТ ПРОВОДОВ ПОЛОЖЕНИЕ РАЗЪЁМА
С102 (контакт 32, серый) Передняя часть кузова - блок предохранителей в моторном отсеке Блок предохранителей в моторном отсеке
С105 (контакт 3, серый) Двигатель - контроллер КПП Рядом с контроллером EBCM
С201 (контакт 76, черный) Приборная панель - блок предохранителей на приборной панели Блок предохранителей на приборной панели
С203 (контакт 18, белый) Приборная панель - блок предохранителей на приборной панели Блок предохранителей на приборной панели
С209 (контакт 4, белый) Передняя часть - приборная панель Передняя часть - контроллер КПП
G104 Аккумуляторная батарея Рядом со стартером
G203 Приборная панель Под пепельницей

б. УСЛОВНОЕ ОБОЗНАЧЕНИЕ & И НАХОЖДЕНИЕ НОМЕРА КОНТАКТА

S6B1P023.png
Показать иллюстрациюПеревод текста в иллюстрациях


в. РАСПОЛОЖЕНИЕ РАЗЪЁМОВ И СОЕДИНЕНИЙ МАССЫ

S6B12009.png
Показать иллюстрациюПеревод текста в иллюстрациях


S6B12014.png
Показать иллюстрациюПеревод текста в иллюстрациях


S6B12001.png
Показать иллюстрациюПеревод текста в иллюстрациях


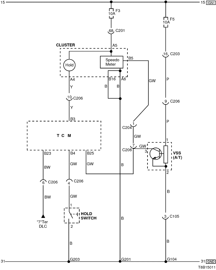
3) ЦЕПЬ ДАТЧИКА СКОРОСТИ АВТОМОБИЛЯ И ПЕРЕКЛЮЧАТЕЛЯ РЕЖИМА ПОДДЕРЖАНИЯ

T8B15011.png
Показать иллюстрациюПеревод текста в иллюстрациях


а. ИНФОРМАЦИЯ О РАЗЪЁМЕ

№ РАЗЪЁМА
(№ И ЦВЕТ КОНТАКТА)
СОЕДИНИТЕЛЬНЫЙ ЖГУТ ПРОВОДОВ ПОЛОЖЕНИЕ РАЗЪЁМА
С105 (контакт 3, серый) Двигатель - контроллер КПП Рядом с контроллером EBCM
С201 (контакт 76, черный) Приборная панель - блок предохранителей на приборной панели Блок предохранителей на приборной панели
С203 (контакт 18, белый) Приборная панель - блок предохранителей на приборной панели Блок предохранителей на приборной панели
С206 (контакт 10, белый) Контроллер КПП - приборная панель Под контроллером КПП
G104 Аккумуляторная батарея Рядом со стартером
G201 Приборная панель Верхний выключатель управления зеркалом
G203 Приборная панель Под пепельницей

б. УСЛОВНОЕ ОБОЗНАЧЕНИЕ & И НАХОЖДЕНИЕ НОМЕРА КОНТАКТА

S6B1P024.png
Показать иллюстрациюПеревод текста в иллюстрациях


в. РАСПОЛОЖЕНИЕ РАЗЪЁМОВ И СОЕДИНЕНИЙ МАССЫ

S6B12009.png
Показать иллюстрациюПеревод текста в иллюстрациях


S6B12014.png
Показать иллюстрациюПеревод текста в иллюстрациях


S6B12001.png
Показать иллюстрациюПеревод текста в иллюстрациях


На предыдущую страницу На следующую страницу


https://vnx.su/ 🛠 Руководства по ремонту и эксплуатации для автомобилей

Поиск по сайту

Остались вопросы или пожелания? Пишите на почту: support@vnx.su

Карта Сайта