К началу документа
Aveo
На предыдущую страницу На следующую страницу
Главная страница GMDE Загрузить нединамическое оглавление Загрузить динамическое оглавление Помощь



5. КОНТРОЛЛЕР ЭЛЕКТРОННОЙ СИСТЕМЫ УПРАВЛЕНИЯ ДВИГАТЕЛЕМ : MT80

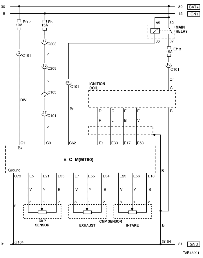
1) ЦЕПИ ЭЛЕКТРОПИТАНИЯ ОТ АККУМУЛЯТОРА, МАССЫ, КАТУШКИ ЗАЖИГАНИЯ, ДАТЧИКОВ ПОЛОЖЕНИЯ КОЛЕНВАЛА И РАСПРЕДВАЛА

T8B15201.png
Показать иллюстрациюПеревод текста в иллюстрациях


а. ИНФОРМАЦИЯ О РАЗЪЁМЕ

№ РАЗЪЁМА
(№ И ЦВЕТ КОНТАКТА)
СОЕДИНИТЕЛЬНЫЙ ЖГУТ ПРОВОДОВ ПОЛОЖЕНИЕ РАЗЪЁМА
С101 (контакт 32, черный) Двигатель - блок предохранителей в моторном отсеке Блок предохранителей в моторном отсеке
С102 (контакт 32, серый) Передняя часть кузова - блок предохранителей в моторном отсеке Блок предохранителей в моторном отсеке
С203 (контакт 18, белый) Приборная панель - блок предохранителей на приборной панели Блок предохранителей на приборной панели
С208 (контакт 22, желтый) Передняя часть - приборная панель Передняя часть - контроллер КПП
G104 Аккумуляторная батарея Рядом со стартером

б. УСЛОВНОЕ ОБОЗНАЧЕНИЕ & И НАХОЖДЕНИЕ НОМЕРА КОНТАКТА

T8B1P201.png
Показать иллюстрациюПеревод текста в иллюстрациях


в. РАСПОЛОЖЕНИЕ РАЗЪЁМОВ И СОЕДИНЕНИЙ МАССЫ

T8B12103.png
Показать иллюстрациюПеревод текста в иллюстрациях


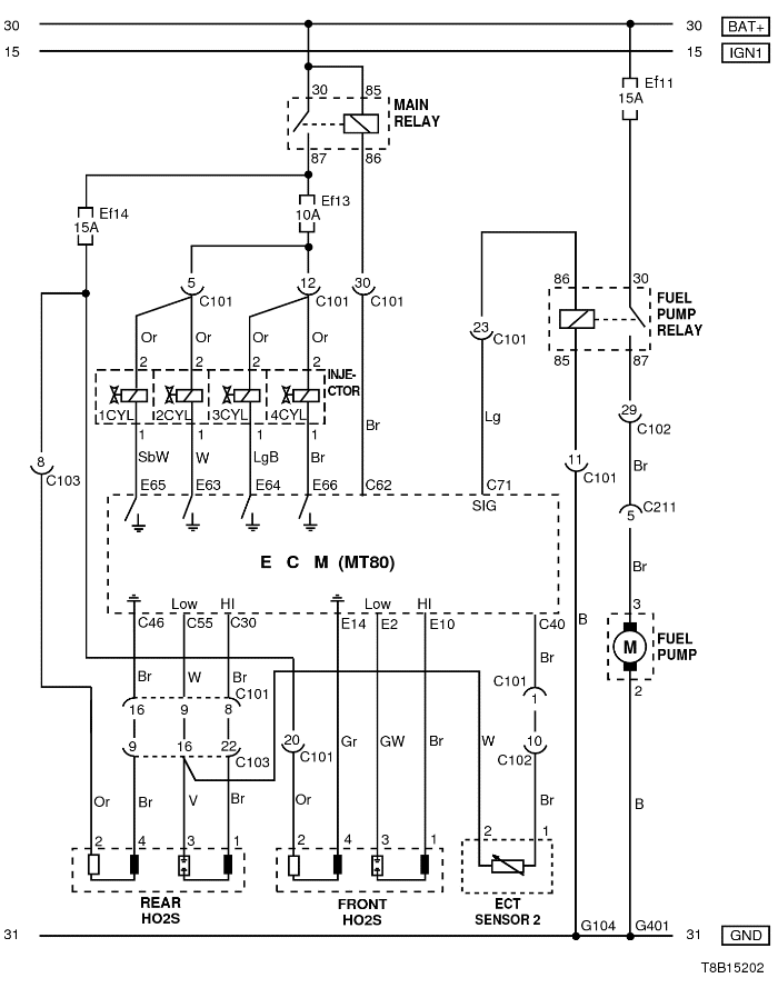
2) ЦЕПИ ТОПЛИВНОГО НАСОСА, ФОРСУНОК, ДАТЧИКА ТЕМПЕРАТУРЫ ОХЛАЖДАЮЩЕЙ ЖИДКОСТИ 2 И КИСЛОРОДНОГО ДАТЧИКА

T8B15202.png
Показать иллюстрациюПеревод текста в иллюстрациях


а. ИНФОРМАЦИЯ О РАЗЪЁМЕ

№ РАЗЪЁМА
(№ И ЦВЕТ КОНТАКТА)
СОЕДИНИТЕЛЬНЫЙ ЖГУТ ПРОВОДОВ ПОЛОЖЕНИЕ РАЗЪЁМА
С101 (контакт 32, черный) Двигатель - блок предохранителей в моторном отсеке Блок предохранителей в моторном отсеке
С102 (контакт 32, серый) Передняя часть кузова - блок предохранителей в моторном отсеке Блок предохранителей в моторном отсеке
C103 (контакт 32, коричневый) Передняя часть кузова - блок предохранителей в моторном отсеке Блок предохранителей в моторном отсеке
С211 (контакт 15, желтый) Передняя часть - пол Под левой передней стойкой
G104 Аккумуляторная батарея Рядом со стартером
G401 Пол Верхняя панель задней полки

б. УСЛОВНОЕ ОБОЗНАЧЕНИЕ & И НАХОЖДЕНИЕ НОМЕРА КОНТАКТА

T8B1P202.png
Показать иллюстрациюПеревод текста в иллюстрациях


в. РАСПОЛОЖЕНИЕ РАЗЪЁМОВ И СОЕДИНЕНИЙ МАССЫ

T8B12103.png
Показать иллюстрациюПеревод текста в иллюстрациях


.png
Показать иллюстрациюПеревод текста в иллюстрациях


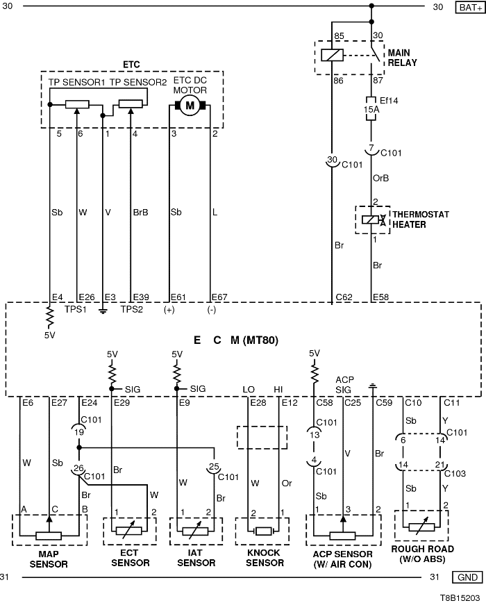
3) ЦЕПИ ДАТЧИКА ТЕМПЕРАТУРЫ ОХЛАЖДАЮЩЕЙ ЖИДКОСТИ, ДАТЧИКОВ (АБСОЛЮТНОГО ДАВЛЕНИЯ В КОЛЛЕКТОРЕ, ТЕМПЕРАТУРЫ ОХЛАЖДАЮЩЕЙ ЖИДКОСТИ, ДЕТОНАЦИИ, ДАВЛЕНИЯ КОМПРЕССОРА, НЕРОВНОЙ ДОРОГИ) И НАГРЕВАТЕЛЯ ТЕРМОСТАТА

T8B15203.png
Показать иллюстрациюПеревод текста в иллюстрациях


а. ИНФОРМАЦИЯ О РАЗЪЁМЕ

№ РАЗЪЁМА
(№ И ЦВЕТ КОНТАКТА)
СОЕДИНИТЕЛЬНЫЙ ЖГУТ ПРОВОДОВ ПОЛОЖЕНИЕ РАЗЪЁМА
С101 (контакт 32, черный) Двигатель - блок предохранителей в моторном отсеке Блок предохранителей в моторном отсеке
С205 (контакт 18, серый) Приборная панель - двигатель Верхняя часть пространства для ног водителя

б. УСЛОВНОЕ ОБОЗНАЧЕНИЕ & И НАХОЖДЕНИЕ НОМЕРА КОНТАКТА

T8B1P203.png
Показать иллюстрациюПеревод текста в иллюстрациях


в. РАСПОЛОЖЕНИЕ РАЗЪЁМОВ И СОЕДИНЕНИЙ МАССЫ

T8B12103.png
Показать иллюстрациюПеревод текста в иллюстрациях


.png
Показать иллюстрациюПеревод текста в иллюстрациях


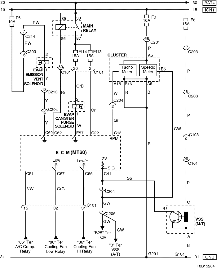
4) ЦЕПИ СОЛЕНОИДА ПРОДУВКИ АДСОРБЕРА СИСТЕМЫ УЛАВЛИВАНИЯ ПАРОВ ТОПЛИВА, СОЛЕНОИДА ВЫПУСКА СИСТЕМЫ УЛАВЛИВАНИЯ ПАРОВ ТОПЛИВА, КОМБИНАЦИИ ПРИБОРОВ И ДАТЧИКА СКОРОСТИ АВТОМОБИЛЯ

T8B15204.png
Показать иллюстрациюПеревод текста в иллюстрациях


а. ИНФОРМАЦИЯ О РАЗЪЁМЕ

№ РАЗЪЁМА
(№ И ЦВЕТ КОНТАКТА)
СОЕДИНИТЕЛЬНЫЙ ЖГУТ ПРОВОДОВ ПОЛОЖЕНИЕ РАЗЪЁМА
С101 (контакт 32, черный) Двигатель - блок предохранителей в моторном отсеке Блок предохранителей в моторном отсеке
С102 (контакт 32, серый) Передняя часть кузова - блок предохранителей в моторном отсеке Блок предохранителей в моторном отсеке
С201 (контакт 76, черный) Приборная панель - блок предохранителей на приборной панели Блок предохранителей на приборной панели
С203 (контакт 18, белый) Приборная панель - блок предохранителей на приборной панели Блок предохранителей на приборной панели
С204 (контакт 18, серый) Приборная панель - двигатель Верхняя часть пространства для ног водителя
С205 (контакт 18, серый) Приборная панель - двигатель Верхняя часть пространства для ног водителя
С208 (контакт 22, желтый) Передняя часть - приборная панель Передняя часть - контроллер КПП
С213 (контакт 24, черный) Приборная панель - пол Под левой передней стойкой
G104 Аккумуляторная батарея Рядом со стартером
G201 Приборная панель Верхний выключатель управления зеркалом

б. УСЛОВНОЕ ОБОЗНАЧЕНИЕ & И НАХОЖДЕНИЕ НОМЕРА КОНТАКТА

T8B1P204.png
Показать иллюстрациюПеревод текста в иллюстрациях


в. РАСПОЛОЖЕНИЕ РАЗЪЁМОВ И СОЕДИНЕНИЙ МАССЫ

T8B12103.png
Показать иллюстрациюПеревод текста в иллюстрациях


.png
Показать иллюстрациюПеревод текста в иллюстрациях


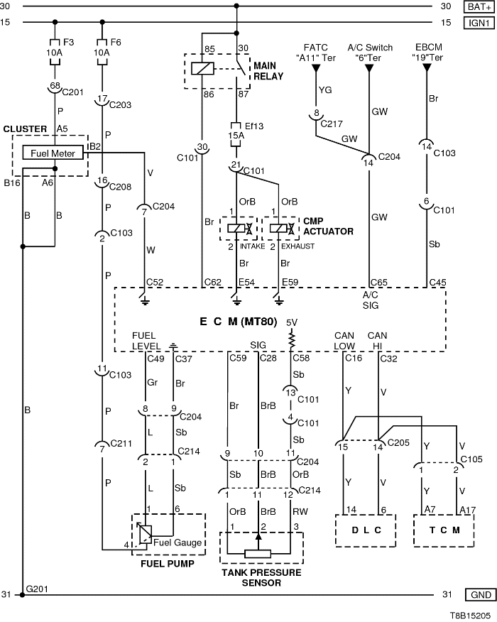
5) ЦЕПИ КОМБИНАЦИИ ПРИБОРОВ, ТОПЛИВНОГО НАСОСА, ДАТЧИКА ДАВЛЕНИЯ В БАКЕ, ПРИВОДА ДАТЧИКА ПОЛОЖЕНИЯ КОЛЕНВАЛА И КОНТРОЛЛЕРА КПП

T8B15205.png
Показать иллюстрациюПеревод текста в иллюстрациях


а. ИНФОРМАЦИЯ О РАЗЪЁМЕ

№ РАЗЪЁМА
(№ И ЦВЕТ КОНТАКТА)
СОЕДИНИТЕЛЬНЫЙ ЖГУТ ПРОВОДОВ ПОЛОЖЕНИЕ РАЗЪЁМА
С101 (контакт 32, черный) Двигатель - блок предохранителей в моторном отсеке Блок предохранителей в моторном отсеке
C103 (контакт 32, коричневый) Передняя часть кузова - блок предохранителей в моторном отсеке Блок предохранителей в моторном отсеке
С105 (контакт 3, серый) Двигатель - контроллер КПП Рядом с контроллером EBCM
С201 (контакт 76, черный) Приборная панель - блок предохранителей на приборной панели Блок предохранителей на приборной панели
С202 (контакт 20, белый) Приборная панель - блок предохранителей на приборной панели Блок предохранителей на приборной панели
С204 (контакт 18, серый) Приборная панель - двигатель Верхняя часть пространства для ног водителя
С205 (контакт 18, серый) Приборная панель - двигатель Верхняя часть пространства для ног водителя
С214 (контакт 24, черный) Приборная панель - пол Под левой передней стойкой
G201 Приборная панель Верхний выключатель управления зеркалом

б. УСЛОВНОЕ ОБОЗНАЧЕНИЕ & И НАХОЖДЕНИЕ НОМЕРА КОНТАКТА

T8B1P205.png
Показать иллюстрациюПеревод текста в иллюстрациях


в. РАСПОЛОЖЕНИЕ РАЗЪЁМОВ И СОЕДИНЕНИЙ МАССЫ

T8B12103.png
Показать иллюстрациюПеревод текста в иллюстрациях


.png
Показать иллюстрациюПеревод текста в иллюстрациях


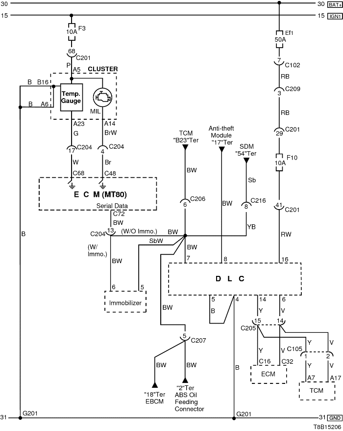
6) ЦЕПИ ДИАГНОСТИЧЕСКОГО РАЗЪЕМА И КОНТРОЛЬНОЙ ЛАМПЫ ИНДИКАЦИИ НЕИСПРАВНОСТИ

T8B15206.png
Показать иллюстрациюПеревод текста в иллюстрациях


а. ИНФОРМАЦИЯ О РАЗЪЁМЕ

№ РАЗЪЁМА
(№ И ЦВЕТ КОНТАКТА)
СОЕДИНИТЕЛЬНЫЙ ЖГУТ ПРОВОДОВ ПОЛОЖЕНИЕ РАЗЪЁМА
С102 (контакт 32, серый) Передняя часть кузова - блок предохранителей в моторном отсеке Блок предохранителей в моторном отсеке
С201 (контакт 76, черный) Приборная панель - блок предохранителей на приборной панели Блок предохранителей на приборной панели
С203 (контакт 18, белый) Приборная панель - блок предохранителей на приборной панели Блок предохранителей на приборной панели
С204 (контакт 18, серый) Приборная панель - двигатель Верхняя часть пространства для ног водителя
С206 (контакт 10, белый) Контроллер КПП - приборная панель Под контроллером КПП
С207 (контакт 12, серый) Передняя часть - приборная панель Под блоком предохранителей на приборной панели
С209 (контакт 4, белый) Передняя часть - приборная панель Передняя часть - контроллер КПП
С216 (контакт 12, белый) Подушка безопасности - приборная панель Позади кондиционера
G201 Приборная панель Верхний выключатель управления зеркалом

б. УСЛОВНОЕ ОБОЗНАЧЕНИЕ & И НАХОЖДЕНИЕ НОМЕРА КОНТАКТА

T8B1P206.png
Показать иллюстрациюПеревод текста в иллюстрациях


в. РАСПОЛОЖЕНИЕ РАЗЪЁМОВ И СОЕДИНЕНИЙ МАССЫ

.png
Показать иллюстрациюПеревод текста в иллюстрациях


T8B12103.png
Показать иллюстрациюПеревод текста в иллюстрациях


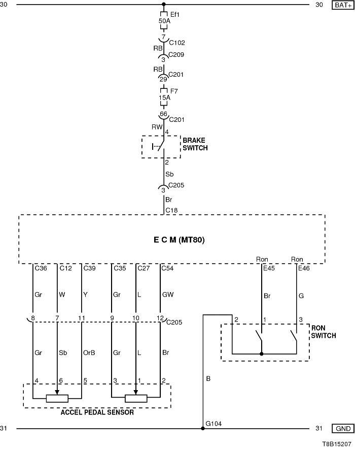
7) ЦЕПИ КОМБИНАЦИИ ПРИБОРОВ, ДАТЧИКА ПОЛОЖЕНИЯ ПЕДАЛИ АКСЕЛЕРАТОРА, ВЫКЛЮЧАТЕЛЯ ТОРМОЗА И ПЕРЕКЛЮЧАТЕЛЯ ОКТАНОВОГО ЧИСЛА

T8B15207.png
Показать иллюстрациюПеревод текста в иллюстрациях


а. ИНФОРМАЦИЯ О РАЗЪЁМЕ

№ РАЗЪЁМА
(№ И ЦВЕТ КОНТАКТА)
СОЕДИНИТЕЛЬНЫЙ ЖГУТ ПРОВОДОВ ПОЛОЖЕНИЕ РАЗЪЁМА
С102 (контакт 32, серый) Передняя часть кузова - блок предохранителей в моторном отсеке Блок предохранителей в моторном отсеке
С201 (контакт 76, черный) Приборная панель - блок предохранителей на приборной панели Блок предохранителей на приборной панели
С203 (контакт 18, белый) Приборная панель - блок предохранителей на приборной панели Блок предохранителей на приборной панели
С205 (контакт 18, серый) Приборная панель - двигатель Верхняя часть пространства для ног водителя
С209 (контакт 4, белый) Передняя часть - приборная панель Передняя часть - контроллер КПП

б. УСЛОВНОЕ ОБОЗНАЧЕНИЕ & И НАХОЖДЕНИЕ НОМЕРА КОНТАКТА

T8B1P207.png
Показать иллюстрациюПеревод текста в иллюстрациях


в. РАСПОЛОЖЕНИЕ РАЗЪЁМОВ И СОЕДИНЕНИЙ МАССЫ

.png
Показать иллюстрациюПеревод текста в иллюстрациях


T8B12103.png
Показать иллюстрациюПеревод текста в иллюстрациях


На предыдущую страницу На следующую страницу


https://vnx.su/ 🛠 Руководства по ремонту и эксплуатации для автомобилей

Поиск по сайту

Остались вопросы или пожелания? Пишите на почту: support@vnx.su

Карта Сайта