К началу документа
Kalos/Aveo
На предыдущую страницу На следующую страницу
Главная страница GMDE Загрузить нединамическое оглавление Загрузить динамическое оглавление Помощь



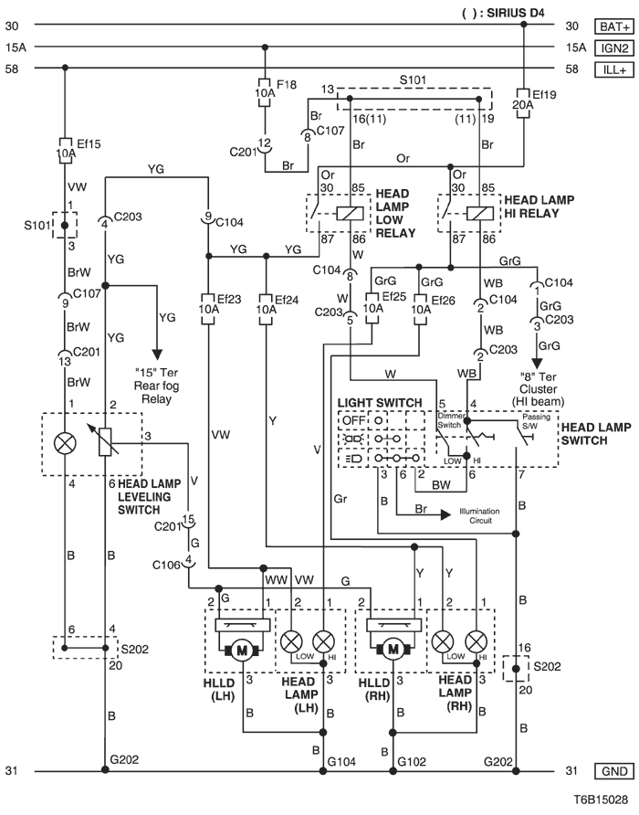
8. HEAD LAMP & HEAD LAMP LEVELING DEVICE (HLLD) CIRCUIT

T6B15028.png
Показать иллюстрациюПеревод текста в иллюстрациях


а. ИНФОРМАЦИЯ О РАЗЪЁМЕ

№ РАЗЪЁМА
(№ И ЦВЕТ КОНТАКТА)
СОЕДИНИТЕЛЬНЫЙ ЖГУТ ПРОВОДОВ ПОЛОЖЕНИЕ РАЗЪЁМА
C104 (15 Pin, White) Front – Body Behind Left A Pillar
C106 (8 Pin, Black) Front – Body Behind Left A Pillar
C107 (10 Pin, Black) Front – Body Behind Left A Pillar
C201 (18 Pin, Blue) Body – IP Under I/P Fuse Block
C203 (14 Pin, Black) Body – IP Under I/P Fuse Block
G102 Front Behind Left Head Lamp
G104 Front Behind Right Head Lamp
G202 IP Behind Right Ashtray

б. УСЛОВНОЕ ОБОЗНАЧЕНИЕ & И НАХОЖДЕНИЕ НОМЕРА КОНТАКТА

T3B1P115.png
Показать иллюстрациюПеревод текста в иллюстрациях


в. РАСПОЛОЖЕНИЕ РАЗЪЁМОВ И СОЕДИНЕНИЙ МАССЫ

T3B12007.png
Показать иллюстрациюПеревод текста в иллюстрациях


T3B12008.png
Показать иллюстрациюПеревод текста в иллюстрациях


г. КОНТАКТНАЯ КОЛОДКА

s101 (mr-140/hv-240)

T5B1S005.png
Показать иллюстрациюПеревод текста в иллюстрациях


s101 (sirius d4)

T5B1S006.png
Показать иллюстрациюПеревод текста в иллюстрациях


s202

T5B1S004.png
Показать иллюстрациюПеревод текста в иллюстрациях


На предыдущую страницу На следующую страницу


https://vnx.su/ 🛠 Руководства по ремонту и эксплуатации для автомобилей

Поиск по сайту

Остались вопросы или пожелания? Пишите на почту: support@vnx.su

Карта Сайта