К началу документа
Kalos/Aveo
На предыдущую страницу На следующую страницу
Главная страница GMDE Загрузить нединамическое оглавление Загрузить динамическое оглавление Помощь



4. ECM (ENGINE CONTROL MODULE) : SIRIUS D4

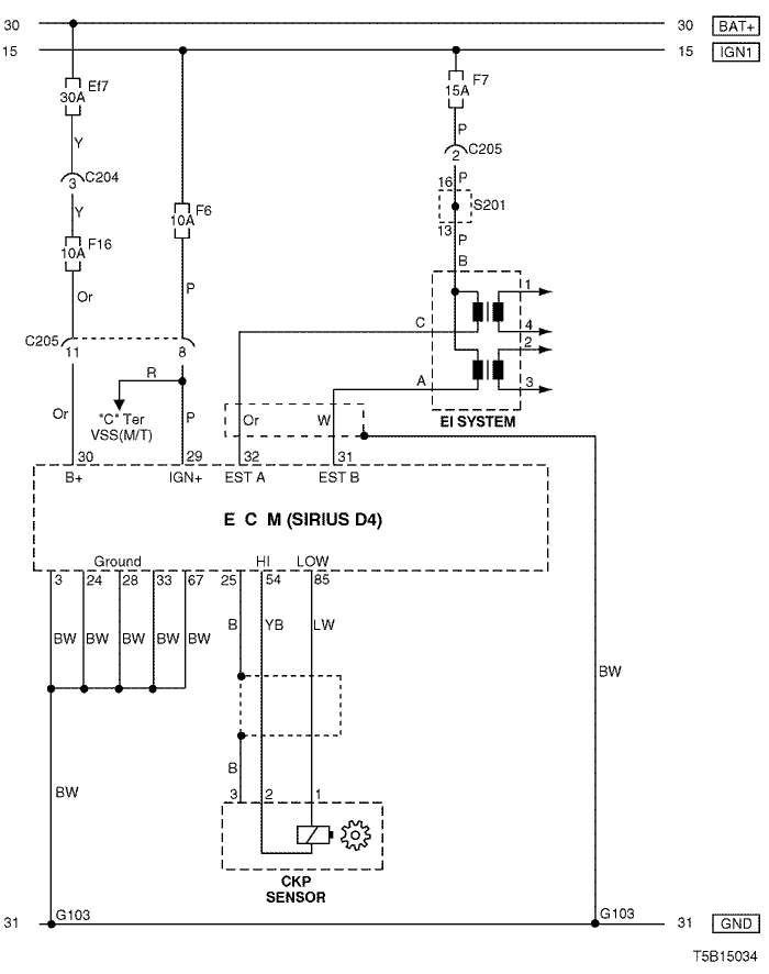
1) battery power supply, ground, ei system & ckp sensor circuit

T5B15034.png
Показать иллюстрациюПеревод текста в иллюстрациях


а. ИНФОРМАЦИЯ О РАЗЪЁМЕ

№ РАЗЪЁМА
(№ И ЦВЕТ КОНТАКТА)
СОЕДИНИТЕЛЬНЫЙ ЖГУТ ПРОВОДОВ ПОЛОЖЕНИЕ РАЗЪЁМА
C204 (4 Pin, White) Front – IP Under I/P Fuse Block
C205 (18 Pin, Gray) IP – Engine Behind I/P Fuse Block
G103 Engine Next to #4 Injector

б. УСЛОВНОЕ ОБОЗНАЧЕНИЕ & И НАХОЖДЕНИЕ НОМЕРА КОНТАКТА

T5B1P015.png
Показать иллюстрациюПеревод текста в иллюстрациях


в. РАСПОЛОЖЕНИЕ РАЗЪЁМОВ И СОЕДИНЕНИЙ МАССЫ

T3B12013.png
Показать иллюстрациюПеревод текста в иллюстрациях


T3B12012.png
Показать иллюстрациюПеревод текста в иллюстрациях


г. КОНТАКТНАЯ КОЛОДКА

s201

T5B1S002.png
Показать иллюстрациюПеревод текста в иллюстрациях


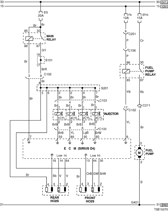
2) fuel pump, injector & o2 sensor circuit

T5B15070.png
Показать иллюстрациюПеревод текста в иллюстрациях


а. ИНФОРМАЦИЯ О РАЗЪЁМЕ

№ РАЗЪЁМА
(№ И ЦВЕТ КОНТАКТА)
СОЕДИНИТЕЛЬНЫЙ ЖГУТ ПРОВОДОВ ПОЛОЖЕНИЕ РАЗЪЁМА
C102 (20 Pin, White) Engine – Front Engine Room Fuse Block
C103 (8 Pin, Black) Engine – Injector Upper Cylinder
C211 (22 Pin, Yellow) Front – Body Under Left A Pillar
G401 Body (H/B) Left Tail Gate Panel

б. УСЛОВНОЕ ОБОЗНАЧЕНИЕ & И НАХОЖДЕНИЕ НОМЕРА КОНТАКТА

T5B1P016.png
Показать иллюстрациюПеревод текста в иллюстрациях


в. РАСПОЛОЖЕНИЕ РАЗЪЁМОВ И СОЕДИНЕНИЙ МАССЫ

T3B12013.png
Показать иллюстрациюПеревод текста в иллюстрациях


г. КОНТАКТНАЯ КОЛОДКА

s101

T5B1S006.png
Показать иллюстрациюПеревод текста в иллюстрациях


s201

T5B1S002.png
Показать иллюстрациюПеревод текста в иллюстрациях


3) mtia & sensor (ect, rough road, o2, map, iat, acp, evaporator temperature & knock) circuit

T3D15003.png
Показать иллюстрациюПеревод текста в иллюстрациях


а. ИНФОРМАЦИЯ О РАЗЪЁМЕ

№ РАЗЪЁМА
(№ И ЦВЕТ КОНТАКТА)
СОЕДИНИТЕЛЬНЫЙ ЖГУТ ПРОВОДОВ ПОЛОЖЕНИЕ РАЗЪЁМА
C102 (20 Pin, White) Engine – Front Engine Room Fuse Block
C205 (18 Pin, Gray) IP – Engine Behind I/P Fuse Block

б. УСЛОВНОЕ ОБОЗНАЧЕНИЕ & И НАХОЖДЕНИЕ НОМЕРА КОНТАКТА

T3B1P064.png
Показать иллюстрациюПеревод текста в иллюстрациях


в. РАСПОЛОЖЕНИЕ РАЗЪЁМОВ И СОЕДИНЕНИЙ МАССЫ

T3B12013.png
Показать иллюстрациюПеревод текста в иллюстрациях


T3B12012.png
Показать иллюстрациюПеревод текста в иллюстрациях


4) cluster, eegr valve, fuel pump & tcm circuit : except euro iv

T3D15004.png
Показать иллюстрациюПеревод текста в иллюстрациях


а. ИНФОРМАЦИЯ О РАЗЪЁМЕ

№ РАЗЪЁМА
(№ И ЦВЕТ КОНТАКТА)
СОЕДИНИТЕЛЬНЫЙ ЖГУТ ПРОВОДОВ ПОЛОЖЕНИЕ РАЗЪЁМА
C101 (4 Pin, Black) Engine – TCM Behind Coolant Reservoir
C102 (20 Pin, White) Engine – Front Engine Room Fuse Block
C205 (18 Pin, Gray) IP – Engine Behind I/P Fuse Block
C211 (22 Pin, Yellow) Front – Body Under Left A Pillar
G202 IP Behind Right Ashtray

б. УСЛОВНОЕ ОБОЗНАЧЕНИЕ & И НАХОЖДЕНИЕ НОМЕРА КОНТАКТА

T5B1P017.png
Показать иллюстрациюПеревод текста в иллюстрациях


в. РАСПОЛОЖЕНИЕ РАЗЪЁМОВ И СОЕДИНЕНИЙ МАССЫ

T3B12013.png
Показать иллюстрациюПеревод текста в иллюстрациях


г. КОНТАКТНАЯ КОЛОДКА

s101

T5B1S006.png
Показать иллюстрациюПеревод текста в иллюстрациях


s202

T5B1S004.png
Показать иллюстрациюПеревод текста в иллюстрациях


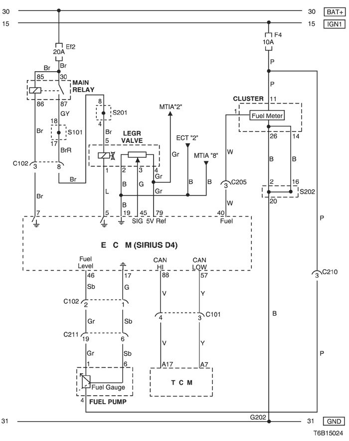
5) cluster, eegr valve, fuel pump & tcm circuit : euro iv

T6B15024.png
Показать иллюстрациюПеревод текста в иллюстрациях


а. ИНФОРМАЦИЯ О РАЗЪЁМЕ

№ РАЗЪЁМА
(№ И ЦВЕТ КОНТАКТА)
СОЕДИНИТЕЛЬНЫЙ ЖГУТ ПРОВОДОВ ПОЛОЖЕНИЕ РАЗЪЁМА
C101 (4 Pin, Black) Engine – TCM Behind Coolant Reservoir
C102 (20 Pin, White) Engine – Front Engine Room Fuse Block
C205 (18 Pin, Gray) IP – Engine Behind I/P Fuse Block
C211 (22 Pin, Yellow) Front – Body Under Left A Pillar
G202 IP Behind Right Ashtray

б. УСЛОВНОЕ ОБОЗНАЧЕНИЕ & И НАХОЖДЕНИЕ НОМЕРА КОНТАКТА

T6B1P005.png
Показать иллюстрациюПеревод текста в иллюстрациях


в. РАСПОЛОЖЕНИЕ РАЗЪЁМОВ И СОЕДИНЕНИЙ МАССЫ

T3B12013.png
Показать иллюстрациюПеревод текста в иллюстрациях


г. КОНТАКТНАЯ КОЛОДКА

s101

T5B1S006.png
Показать иллюстрациюПеревод текста в иллюстрациях


s202

T5B1S004.png
Показать иллюстрациюПеревод текста в иллюстрациях


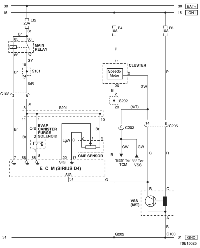
6) cmp sensor, evap canister purge solenoid, cluster & vss circuit

T6B15025.png
Показать иллюстрациюПеревод текста в иллюстрациях


а. ИНФОРМАЦИЯ О РАЗЪЁМЕ

№ РАЗЪЁМА
(№ И ЦВЕТ КОНТАКТА)
СОЕДИНИТЕЛЬНЫЙ ЖГУТ ПРОВОДОВ ПОЛОЖЕНИЕ РАЗЪЁМА
C102 (20 Pin, White) Engine – Front Engine Room Fuse Block
C202 (11 Pin, White) TCM-IP Behind I/P Fuse Block
C205 (18 Pin, Gray) IP – Engine Behind I/P Fuse Block
G103 Engine Next to #4 Injector
G202 IP Behind Right Ashtray

б. УСЛОВНОЕ ОБОЗНАЧЕНИЕ & И НАХОЖДЕНИЕ НОМЕРА КОНТАКТА

T3B1P066.png
Показать иллюстрациюПеревод текста в иллюстрациях


в. РАСПОЛОЖЕНИЕ РАЗЪЁМОВ И СОЕДИНЕНИЙ МАССЫ

T3B12013.png
Показать иллюстрациюПеревод текста в иллюстрациях


г. КОНТАКТНАЯ КОЛОДКА

s101

T5B1S006.png
Показать иллюстрациюПеревод текста в иллюстрациях


s201

T5B1S002.png
Показать иллюстрациюПеревод текста в иллюстрациях


s202

T5B1S004.png
Показать иллюстрациюПеревод текста в иллюстрациях


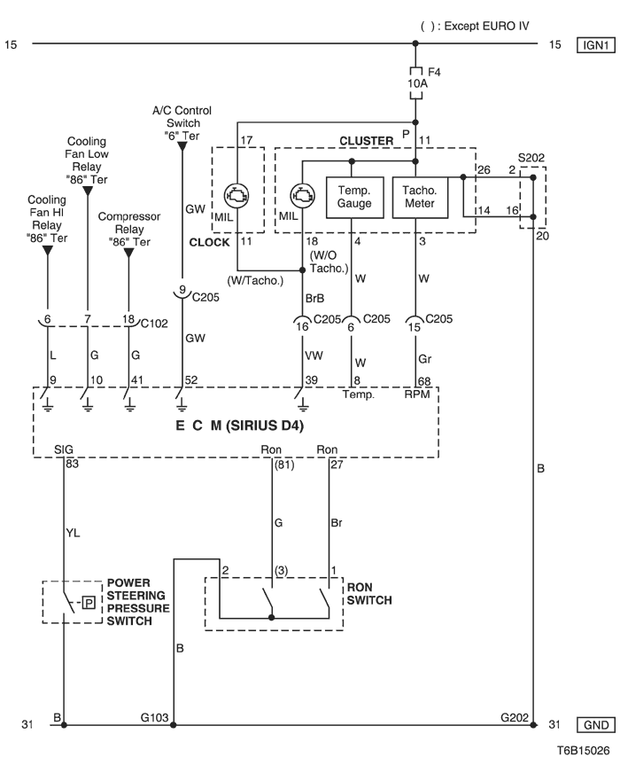
7) cluster, power steering pressure switch & ron switch circuit

T6B15026.png
Показать иллюстрациюПеревод текста в иллюстрациях


а. ИНФОРМАЦИЯ О РАЗЪЁМЕ

№ РАЗЪЁМА
(№ И ЦВЕТ КОНТАКТА)
СОЕДИНИТЕЛЬНЫЙ ЖГУТ ПРОВОДОВ ПОЛОЖЕНИЕ РАЗЪЁМА
C102 (20 Pin, White) Engine – Front Engine Room Fuse Block
C205 (18 Pin, Gray) IP – Engine Behind I/P Fuse Block
G103 Engine Next to #4 Injector
G202 IP Behind Right Ashtray

б. УСЛОВНОЕ ОБОЗНАЧЕНИЕ & И НАХОЖДЕНИЕ НОМЕРА КОНТАКТА

T3B1P067.png
Показать иллюстрациюПеревод текста в иллюстрациях


в. РАСПОЛОЖЕНИЕ РАЗЪЁМОВ И СОЕДИНЕНИЙ МАССЫ

T3B12013.png
Показать иллюстрациюПеревод текста в иллюстрациях


T3B12002.png
Показать иллюстрациюПеревод текста в иллюстрациях


г. КОНТАКТНАЯ КОЛОДКА

s202

T5B1S004.png
Показать иллюстрациюПеревод текста в иллюстрациях


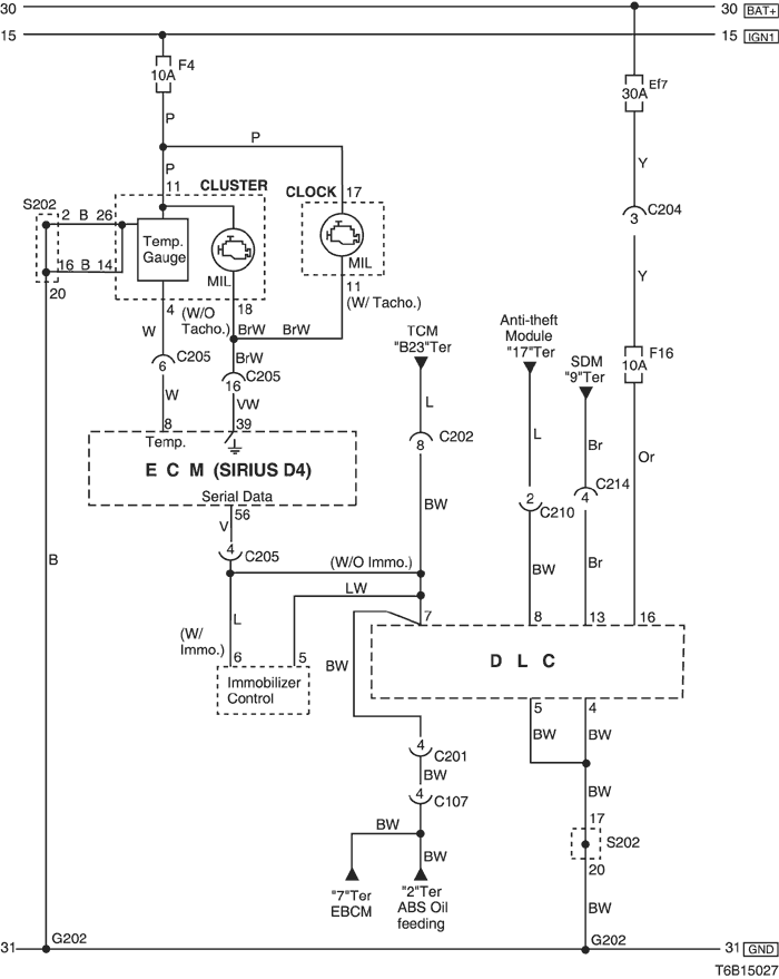
8) mil lamp & dlc (data link connector) circuit

T6B15027.png
Показать иллюстрациюПеревод текста в иллюстрациях


а. ИНФОРМАЦИЯ О РАЗЪЁМЕ

№ РАЗЪЁМА
(№ И ЦВЕТ КОНТАКТА)
СОЕДИНИТЕЛЬНЫЙ ЖГУТ ПРОВОДОВ ПОЛОЖЕНИЕ РАЗЪЁМА
C107 (10 Pin, Black) Front – Body Behind Left A Pillar
C201 (18 Pin, Blue) Body – IP Under I/P Fuse Block
C202 (11 Pin, White) TCM – IP Behind I/P Fuse Block
C204 (4 Pin, White) Front – IP Under I/P Fuse Block
C205 (18 Pin, Gray) IP – Engine Behind I/P Fuse Block
C210 (8 Pin, Green) IP – Body Under Left A Pillar
C214 (4 Pin, White) Air Bag - IP Behind Audio
G202 IP Behind Right Ashtray

б. УСЛОВНОЕ ОБОЗНАЧЕНИЕ & И НАХОЖДЕНИЕ НОМЕРА КОНТАКТА

T5B1P018.png
Показать иллюстрациюПеревод текста в иллюстрациях


в. РАСПОЛОЖЕНИЕ РАЗЪЁМОВ И СОЕДИНЕНИЙ МАССЫ

T3B12002.png
Показать иллюстрациюПеревод текста в иллюстрациях


T3B12004.png
Показать иллюстрациюПеревод текста в иллюстрациях


T3B12013.png
Показать иллюстрациюПеревод текста в иллюстрациях


г. КОНТАКТНАЯ КОЛОДКА

s202

T5B1S004.png
Показать иллюстрациюПеревод текста в иллюстрациях


На предыдущую страницу На следующую страницу


https://vnx.su/ 🛠 Руководства по ремонту и эксплуатации для автомобилей

Поиск по сайту

Остались вопросы или пожелания? Пишите на почту: support@vnx.su

Карта Сайта