К началу документа
Kalos/Aveo
На предыдущую страницу На следующую страницу
Главная страница GMDE Загрузить нединамическое оглавление Загрузить динамическое оглавление Помощь



5. TCM (TRANSMISSION CONTROL MODULE)

1) power supply, ground, pnp switch & ecm circuit

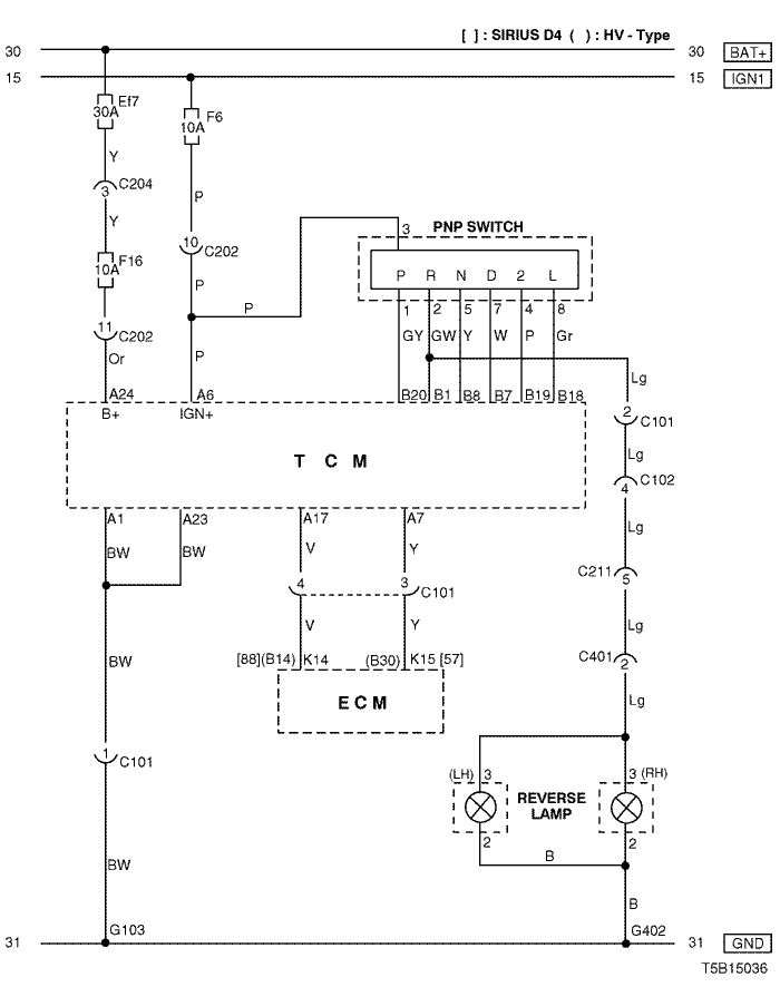
1-1) notch back

T5B15036.png
Показать иллюстрациюПеревод текста в иллюстрациях


а. ИНФОРМАЦИЯ О РАЗЪЁМЕ

№ РАЗЪЁМА
(№ И ЦВЕТ КОНТАКТА)
СОЕДИНИТЕЛЬНЫЙ ЖГУТ ПРОВОДОВ ПОЛОЖЕНИЕ РАЗЪЁМА
C101 (4 Pin, Black) Engine – TCM Behind Coolant Reservoir
C102 (20 Pin, White) Engine – Front Engine Room Fuse Block
C202 (11 Pin, White) TCM – IP Behind I/P Fuse Block
C204 (4 Pin, White) Front – IP Under I/P Fuse Block
C211 (22 Pin, Yellow) Front – Body Under Left A Pillar
C401 (8 Pin, White) Body – Rear (N/B) Behind Left Rear Wheel House
G103 Engine Next to #4 Injector
G402 Rear (N/B) Center Trunk Room Panel

б. УСЛОВНОЕ ОБОЗНАЧЕНИЕ & И НАХОЖДЕНИЕ НОМЕРА КОНТАКТА

T5B1P019.png
Показать иллюстрациюПеревод текста в иллюстрациях


в. РАСПОЛОЖЕНИЕ РАЗЪЁМОВ И СОЕДИНЕНИЙ МАССЫ

T3B12018.png
Показать иллюстрациюПеревод текста в иллюстрациях


T3B12019.png
Показать иллюстрациюПеревод текста в иллюстрациях


T3B12021.png
Показать иллюстрациюПеревод текста в иллюстрациях


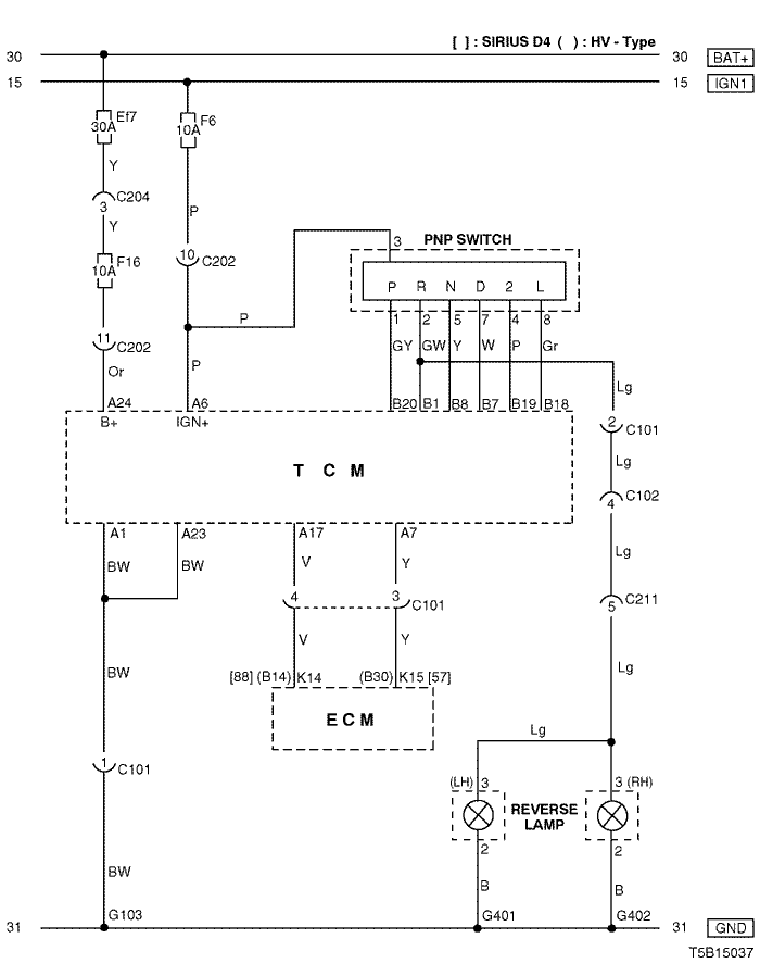
1-2) hatch back

T5B15037.png
Показать иллюстрациюПеревод текста в иллюстрациях


а. ИНФОРМАЦИЯ О РАЗЪЁМЕ

№ РАЗЪЁМА
(№ И ЦВЕТ КОНТАКТА)
СОЕДИНИТЕЛЬНЫЙ ЖГУТ ПРОВОДОВ ПОЛОЖЕНИЕ РАЗЪЁМА
C101 (4 Pin, Black) Engine – TCM Behind Coolant Reservoir
C102 (20 Pin, White) Engine – Front Engine Room Fuse Block
C202 (11 Pin, White) TCM – IP Behind I/P Fuse Block
C204 (4 Pin, White) Front – IP Under I/P Fuse Block
C211 (22 Pin, Yellow) Front – Body Under Left A Pillar
G103 Engine Next to #4 Injector
G401 Body (H/B) Left Tail Gate Panel
G402 Body (H/B) Right Tail Gate Panel

б. УСЛОВНОЕ ОБОЗНАЧЕНИЕ & И НАХОЖДЕНИЕ НОМЕРА КОНТАКТА

T5B1P020.png
Показать иллюстрациюПеревод текста в иллюстрациях


в. РАСПОЛОЖЕНИЕ РАЗЪЁМОВ И СОЕДИНЕНИЙ МАССЫ

T3B12018.png
Показать иллюстрациюПеревод текста в иллюстрациях


T3B12019.png
Показать иллюстрациюПеревод текста в иллюстрациях


T3B12013.png
Показать иллюстрациюПеревод текста в иллюстрациях


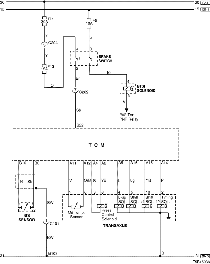
2) solenoid, stop lamp switch, oil temperature sensor & input shift speed sensor (iss) circuit

T5B15038.png
Показать иллюстрациюПеревод текста в иллюстрациях


а. ИНФОРМАЦИЯ О РАЗЪЁМЕ

№ РАЗЪЁМА
(№ И ЦВЕТ КОНТАКТА)
СОЕДИНИТЕЛЬНЫЙ ЖГУТ ПРОВОДОВ ПОЛОЖЕНИЕ РАЗЪЁМА
C101 (4 Pin, Black) Engine – TCM Behind Coolant Reservoir
C202 (11 Pin, White) TCM – IP Behind I/P Fuse Block
C204 (4 Pin, White) Front – IP Under I/P Fuse Block
G103 Engine Next to #4 Injector

б. УСЛОВНОЕ ОБОЗНАЧЕНИЕ & И НАХОЖДЕНИЕ НОМЕРА КОНТАКТА

T5B1P021.png
Показать иллюстрациюПеревод текста в иллюстрациях


в. РАСПОЛОЖЕНИЕ РАЗЪЁМОВ И СОЕДИНЕНИЙ МАССЫ

T3B12018.png
Показать иллюстрациюПеревод текста в иллюстрациях


T3B12019.png
Показать иллюстрациюПеревод текста в иллюстрациях


T3B12020.png
Показать иллюстрациюПеревод текста в иллюстрациях


T3B12004.png
Показать иллюстрациюПеревод текста в иллюстрациях


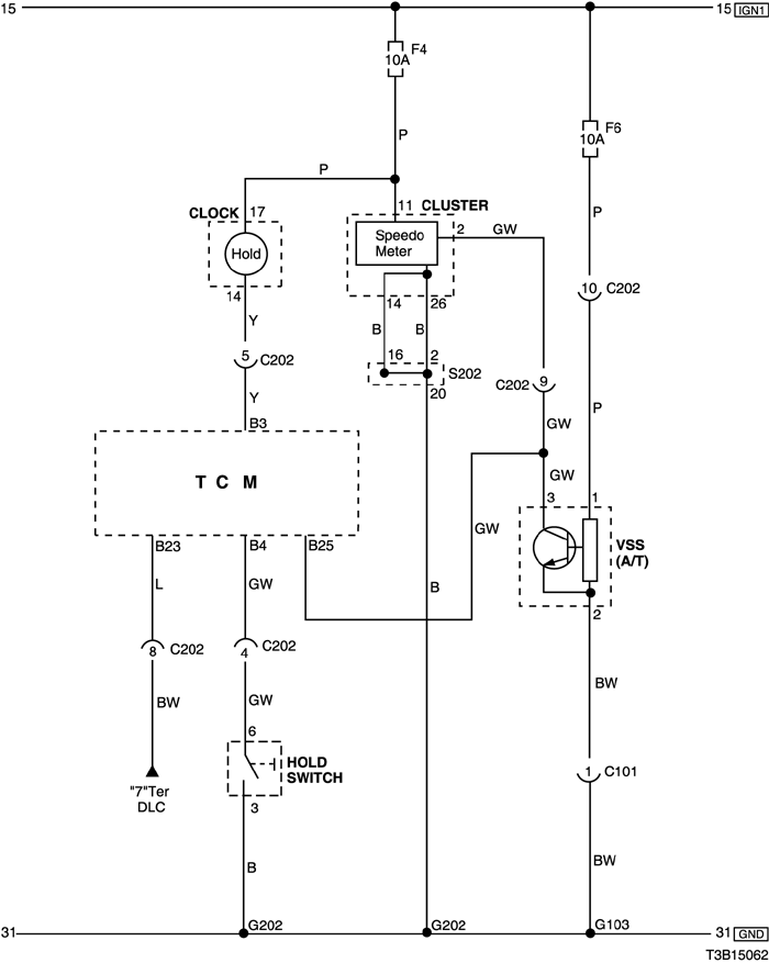
3) vss & hold switch circuit

T3B15062.png
Показать иллюстрациюПеревод текста в иллюстрациях


а. ИНФОРМАЦИЯ О РАЗЪЁМЕ

№ РАЗЪЁМА
(№ И ЦВЕТ КОНТАКТА)
СОЕДИНИТЕЛЬНЫЙ ЖГУТ ПРОВОДОВ ПОЛОЖЕНИЕ РАЗЪЁМА
C101 (4 Pin, Black) Engine – TCM Behind Coolant Reservoir
C202 (11 Pin, White) TCM – IP Behind I/P Fuse Block
G103 Engine Next to #4 Injector
G202 IP Behind Right Ashtray

б. УСЛОВНОЕ ОБОЗНАЧЕНИЕ & И НАХОЖДЕНИЕ НОМЕРА КОНТАКТА

T3B1P017.png
Показать иллюстрациюПеревод текста в иллюстрациях


в. РАСПОЛОЖЕНИЕ РАЗЪЁМОВ И СОЕДИНЕНИЙ МАССЫ

T3B12018.png
Показать иллюстрациюПеревод текста в иллюстрациях


T3B12019.png
Показать иллюстрациюПеревод текста в иллюстрациях


T3B12020.png
Показать иллюстрациюПеревод текста в иллюстрациях


г. КОНТАКТНАЯ КОЛОДКА

s202

T5B1S004.png
Показать иллюстрациюПеревод текста в иллюстрациях


На предыдущую страницу На следующую страницу


https://vnx.su/ 🛠 Руководства по ремонту и эксплуатации для автомобилей

Поиск по сайту

Остались вопросы или пожелания? Пишите на почту: support@vnx.su

Карта Сайта