К началу документа
Nubira-Lacetti
На предыдущую страницуНа следующую страницу
Главная страница GMDEЗагрузить нединамическое оглавлениеЗагрузить динамическое оглавлениеПомощь



3. ECM (ENGINE CONTROL MODULE) : HV - 240

1) battery power supply, ground, ei system & ckp sensor circuit

J6B15009.png
Показать иллюстрациюПеревод текста в иллюстрациях


а. ИНФОРМАЦИЯ О РАЗЪЁМЕ

№ РАЗЪЁМА
(№ И ЦВЕТ КОНТАКТА)
СОЕДИНИТЕЛЬНЫЙ ЖГУТ ПРОВОДОВПОЛОЖЕНИЕ РАЗЪЁМА
C102 (11 Pin, White) Body – Engine Fuse Block Engine Fuse Block
C103 (10 Pin, White) Engine – Engine Fuse Block Engine Fuse Block
C106 (20 Pin, White) Engine – Engine Fuse Block Engine Fuse Block
C201 (76 Pin, Black) I.P – I.P Fuse Block I.P Fuse Block
C202 (89 Pin, White) I.P – Body Left CO-Driver Leg Room
S101 (Black) Engine (MR-140/HV-240) Upper Transmission
G104 Engine Under Start Motor
G107 Engine (MR-140/HV-240) Under Start Motor

б. УСЛОВНОЕ ОБОЗНАЧЕНИЕ & И НАХОЖДЕНИЕ НОМЕРА КОНТАКТА

J6B1P006.png
Показать иллюстрациюПеревод текста в иллюстрациях


в. РАСПОЛОЖЕНИЕ РАЗЪЁМОВ И СОЕДИНЕНИЙ МАССЫ

J3B12009.png
Показать иллюстрациюПеревод текста в иллюстрациях


J3B12025.png
Показать иллюстрациюПеревод текста в иллюстрациях


г. КОНТАКТНАЯ КОЛОДКА

s101

J6B1S002.png
Показать иллюстрациюПеревод текста в иллюстрациях


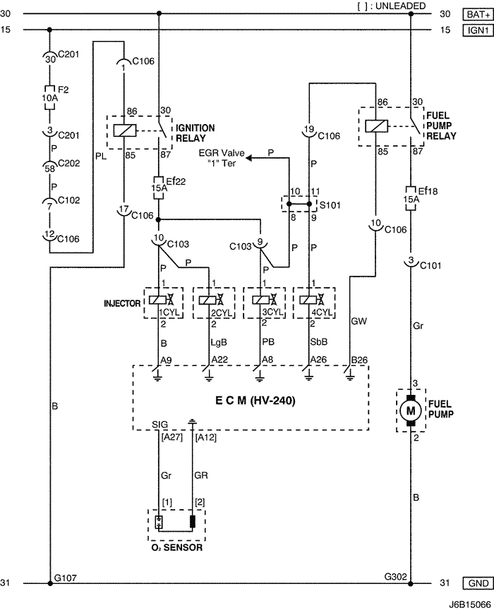
2) fuel pump, injector & o2 sensor circuit

J6B15066.png
Показать иллюстрациюПеревод текста в иллюстрациях


а. ИНФОРМАЦИЯ О РАЗЪЁМЕ

№ РАЗЪЁМА
(№ И ЦВЕТ КОНТАКТА)
СОЕДИНИТЕЛЬНЫЙ ЖГУТ ПРОВОДОВПОЛОЖЕНИЕ РАЗЪЁМА
C101 (21 Pin, White) Body – Engine Fuse Block Engine Fuse Block
C102 (11 Pin, White) Body – Engine Fuse Block Engine Fuse Block
C103 (10 Pin, White) Engine – Engine Fuse Block Engine Fuse Block
C106 (20 Pin, White) Engine – Engine Fuse Block Engine Fuse Block
C201 (76 Pin, Black) I.P – I.P Fuse Block I.P Fuse Block
C202 (89 Pin, White) I.P – Body Left CO-Driver Leg Room
S101 (Black) Engine (MR-140/HV-240) Upper Transmission
G107 Engine (MR-140/HV-240) Under Start Motor
G302 Body Below Left C Pillar

б. УСЛОВНОЕ ОБОЗНАЧЕНИЕ & И НАХОЖДЕНИЕ НОМЕРА КОНТАКТА

J6B1P007.png
Показать иллюстрациюПеревод текста в иллюстрациях


в. РАСПОЛОЖЕНИЕ РАЗЪЁМОВ И СОЕДИНЕНИЙ МАССЫ

J3B12009.png
Показать иллюстрациюПеревод текста в иллюстрациях


г. КОНТАКТНАЯ КОЛОДКА

s101

J6B1S002.png
Показать иллюстрациюПеревод текста в иллюстрациях


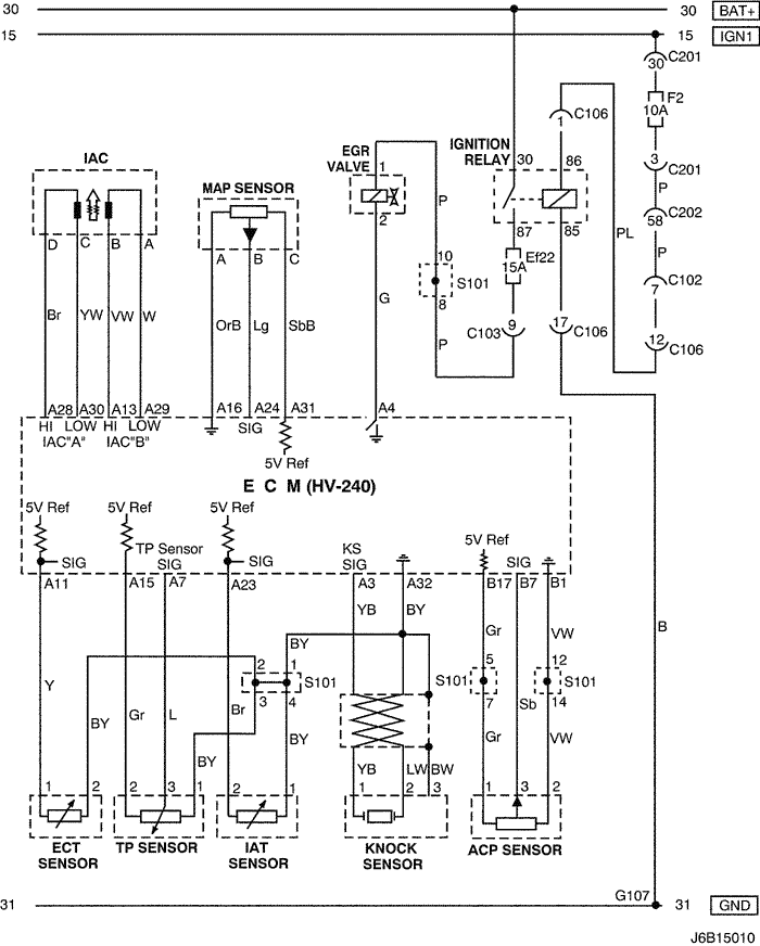
3) iac, sensor (map, ect, tp, iat, knock & acp) & egr valve circuit

J6B15010.png
Показать иллюстрациюПеревод текста в иллюстрациях


а. ИНФОРМАЦИЯ О РАЗЪЁМЕ

№ РАЗЪЁМА
(№ И ЦВЕТ КОНТАКТА)
СОЕДИНИТЕЛЬНЫЙ ЖГУТ ПРОВОДОВПОЛОЖЕНИЕ РАЗЪЁМА
C102 (11 Pin, White) Body – Engine Fuse Block Engine Fuse Block
C103 (10 Pin, White) Engine – Engine Fuse Block Engine Fuse Block
C106 (20 Pin, White) Engine – Engine Fuse Block Engine Fuse Block
C201 (76 Pin, Black) I.P – I.P Fuse Block I.P Fuse Block
C202 (89 Pin, White) I.P – Body Left CO-Driver Leg Room
S101 (Black) Engine (MR-140/HV-240) Upper Transmission
G107 Engine (MR-140/HV-240) Under Start Motor

б. УСЛОВНОЕ ОБОЗНАЧЕНИЕ & И НАХОЖДЕНИЕ НОМЕРА КОНТАКТА

J6B1P008.png
Показать иллюстрациюПеревод текста в иллюстрациях


в. РАСПОЛОЖЕНИЕ РАЗЪЁМОВ И СОЕДИНЕНИЙ МАССЫ

J3B12009.png
Показать иллюстрациюПеревод текста в иллюстрациях


г. КОНТАКТНАЯ КОЛОДКА

s101

J6B1S002.png
Показать иллюстрациюПеревод текста в иллюстрациях


4) evap canister purge solenoid, cmp sensor, cluster & vss circuit

J6B15011.png
Показать иллюстрациюПеревод текста в иллюстрациях


а. ИНФОРМАЦИЯ О РАЗЪЁМЕ

№ РАЗЪЁМА
(№ И ЦВЕТ КОНТАКТА)
СОЕДИНИТЕЛЬНЫЙ ЖГУТ ПРОВОДОВПОЛОЖЕНИЕ РАЗЪЁМА
C102 (11 Pin, White) Body – Engine Fuse Block Engine Fuse Block
C103 (10 Pin, White) Engine – Engine Fuse Block Engine Fuse Block
C106 (20 Pin, White) Engine – Engine Fuse Block Engine Fuse Block
C108 (24 Pin, Black) Body – Engine Left Engine Fuse Block
C113 (16 Pin, Black) Body – Front Behind ECM Bracket
C201 (76 Pin, Black) I.P – I.P Fuse Block I.P Fuse Block
C202 (89 Pin, White) I.P – Body Left CO-Driver Leg Room
C206 (22 Pin, White) I.P – TCM Upper Driver Leg Room
S202 (Black) I.P Behind Cluster
G104 Engine Under Start Motor
G107 Engine (MR-140/HV-240) Under Start Motor
G201 I.P Left I.P Fuse Block

б. УСЛОВНОЕ ОБОЗНАЧЕНИЕ & И НАХОЖДЕНИЕ НОМЕРА КОНТАКТА

J6B1P009.png
Показать иллюстрациюПеревод текста в иллюстрациях


в. РАСПОЛОЖЕНИЕ РАЗЪЁМОВ И СОЕДИНЕНИЙ МАССЫ

J3B12009.png
Показать иллюстрациюПеревод текста в иллюстрациях


J3B12025.png
Показать иллюстрациюПеревод текста в иллюстрациях


г. КОНТАКТНАЯ КОЛОДКА

s202

J3D1S003.png
Показать иллюстрациюПеревод текста в иллюстрациях


5) cluster, fuel pump, vgis & tcm circuit

J6B15012.png
Показать иллюстрациюПеревод текста в иллюстрациях


а. ИНФОРМАЦИЯ О РАЗЪЁМЕ

№ РАЗЪЁМА
(№ И ЦВЕТ КОНТАКТА)
СОЕДИНИТЕЛЬНЫЙ ЖГУТ ПРОВОДОВПОЛОЖЕНИЕ РАЗЪЁМА
C102 (11 Pin, White) Body – Engine Fuse Block Engine Fuse Block
C106 (20 Pin, White) Engine – Engine Fuse Block Engine Fuse Block
C108 (24 Pin, Black) Body – Engine Left Engine Fuse Block
C201 (76 Pin, Black) I.P – I.P Fuse Block I.P Fuse Block
C202 (89 Pin, White) I.P – Body Left CO-Driver Leg Room
C206 (22 Pin, White) I.P – TCM Upper Driver Leg Room
C208 (15 Pin, White) I.P – FATC Behind Glove Box
C209 (20 Pin, Black) FATC – FATC.Aux Between Heater Core and Evaporator Core
S101 (Black) Engine (MR-140/HV-240) Upper Transmission
G201 I.P Left I.P Fuse Block

б. УСЛОВНОЕ ОБОЗНАЧЕНИЕ & И НАХОЖДЕНИЕ НОМЕРА КОНТАКТА

J6B1P010.png
Показать иллюстрациюПеревод текста в иллюстрациях


в. РАСПОЛОЖЕНИЕ РАЗЪЁМОВ И СОЕДИНЕНИЙ МАССЫ

J3B12009.png
Показать иллюстрациюПеревод текста в иллюстрациях


J3B12019.png
Показать иллюстрациюПеревод текста в иллюстрациях


г. КОНТАКТНАЯ КОЛОДКА

s101

J6B1S002.png
Показать иллюстрациюПеревод текста в иллюстрациях


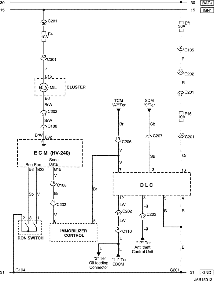
6) dlc, mil lamp, immobilizer & ron switch circuit: w/ immobilizer

J6B15013.png
Показать иллюстрациюПеревод текста в иллюстрациях


а. ИНФОРМАЦИЯ О РАЗЪЁМЕ

№ РАЗЪЁМА
(№ И ЦВЕТ КОНТАКТА)
СОЕДИНИТЕЛЬНЫЙ ЖГУТ ПРОВОДОВПОЛОЖЕНИЕ РАЗЪЁМА
C105 (4 Pin, White) Body – Engine Fuse Block Engine Fuse Block
C108 (24 Pin, Black) Body – Engine Left Engine Fuse Block
C110 (12 Pin, White) ABS – Body Below Engine Fuse Block
C201 (76 Pin, Black) I.P – I.P Fuse Block I.P Fuse Block
C202 (89 Pin, White) I.P – Body Left CO-Driver Leg Room
C206 (22 Pin, White) I.P – TCM Upper Driver Leg Room
C207 (6 Pin, White) Air Bag – I.P Upper Left Driver Leg Room
G104 Engine Under Start Motor
G201 I.P Left I.P Fuse Block

б. УСЛОВНОЕ ОБОЗНАЧЕНИЕ & И НАХОЖДЕНИЕ НОМЕРА КОНТАКТА

J5B1P004.png
Показать иллюстрациюПеревод текста в иллюстрациях


в. РАСПОЛОЖЕНИЕ РАЗЪЁМОВ И СОЕДИНЕНИЙ МАССЫ

J3B12009.png
Показать иллюстрациюПеревод текста в иллюстрациях


J5B12006.png
Показать иллюстрациюПеревод текста в иллюстрациях


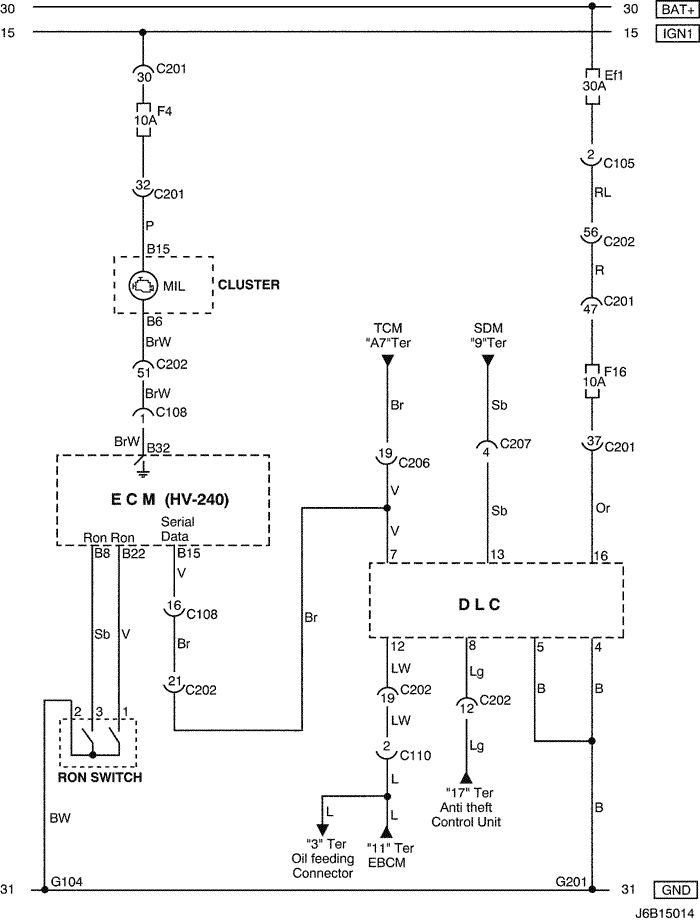
7) dlc, mil lamp & ron switch circuit: w/o immobilizer

J6B15014.png
Показать иллюстрациюПеревод текста в иллюстрациях


а. ИНФОРМАЦИЯ О РАЗЪЁМЕ

№ РАЗЪЁМА
(№ И ЦВЕТ КОНТАКТА)
СОЕДИНИТЕЛЬНЫЙ ЖГУТ ПРОВОДОВПОЛОЖЕНИЕ РАЗЪЁМА
C105 (4 Pin, White) Body – Engine Fuse Block Engine Fuse Block
C108 (24 Pin, Black) Body – Engine Left Engine Fuse Block
C110 (12 Pin, White) ABS – Body Below Engine Fuse Block
C201 (76 Pin, Black) I.P – I.P Fuse Block I.P Fuse Block
C202 (89 Pin, White) I.P – Body Left CO-Driver Leg Room
C206 (22 Pin, White) I.P – TCM Upper Driver Leg Room
C207 (6 Pin, White) Air Bag – I.P Upper Left Driver Leg Room
G104 Engine Under Start Motor
G201 I.P Left I.P Fuse Block

б. УСЛОВНОЕ ОБОЗНАЧЕНИЕ & И НАХОЖДЕНИЕ НОМЕРА КОНТАКТА

J5B1P005.png
Показать иллюстрациюПеревод текста в иллюстрациях


в. РАСПОЛОЖЕНИЕ РАЗЪЁМОВ И СОЕДИНЕНИЙ МАССЫ

J3B12009.png
Показать иллюстрациюПеревод текста в иллюстрациях


J5B12006.png
Показать иллюстрациюПеревод текста в иллюстрациях


На предыдущую страницуНа следующую страницу


https://vnx.su/ 🛠 Руководства по ремонту и эксплуатации для автомобилей

Поиск по сайту

Остались вопросы или пожелания? Пишите на почту: support@vnx.su

Карта Сайта