К началу документа
Nubira-Lacetti
На предыдущую страницуНа следующую страницу
Главная страница GMDEЗагрузить нединамическое оглавлениеЗагрузить динамическое оглавлениеПомощь



4. ECM (ENGINE CONTROL MODULE) : SIRIUS D4

1) battery power supply, ground, ei system & ckp sensor circuit

J5B15017.png
Показать иллюстрациюПеревод текста в иллюстрациях


а. ИНФОРМАЦИЯ О РАЗЪЁМЕ

№ РАЗЪЁМА
(№ И ЦВЕТ КОНТАКТА)
СОЕДИНИТЕЛЬНЫЙ ЖГУТ ПРОВОДОВПОЛОЖЕНИЕ РАЗЪЁМА
C102 (11 Pin, White) Body – Engine Fuse Block Engine Fuse Block
C106 (20 Pin, White) Engine – Engine Fuse Block Engine Fuse Block
C201 (76 Pin, Black) I.P – I.P Fuse Block I.P Fuse Block
C202 (89 Pin, White) I.P – Body Left CO-Driver Leg Room
G104 Engine Under Start Motor

б. УСЛОВНОЕ ОБОЗНАЧЕНИЕ & И НАХОЖДЕНИЕ НОМЕРА КОНТАКТА

J5B1P006.png
Показать иллюстрациюПеревод текста в иллюстрациях


в. РАСПОЛОЖЕНИЕ РАЗЪЁМОВ И СОЕДИНЕНИЙ МАССЫ

J3B12008.png
Показать иллюстрациюПеревод текста в иллюстрациях


J5B12006.png
Показать иллюстрациюПеревод текста в иллюстрациях


2) fuel pump, injector, fuel connector & cmp sensor circuit

J6B15015.png
Показать иллюстрациюПеревод текста в иллюстрациях


а. ИНФОРМАЦИЯ О РАЗЪЁМЕ

№ РАЗЪЁМА
(№ И ЦВЕТ КОНТАКТА)
СОЕДИНИТЕЛЬНЫЙ ЖГУТ ПРОВОДОВПОЛОЖЕНИЕ РАЗЪЁМА
C101 (21 Pin, White) Body – Engine Fuse Block Engine Fuse Block
C102 (11 Pin, White) Body – Engine Fuse Block Engine Fuse Block
C103 (10 Pin, White) Engine – Engine Fuse Block Engine Fuse Block
C106 (20 Pin, White) Engine – Engine Fuse Block Engine Fuse Block
C108 (24 Pin, Black) Body – Engine Left Engine Fuse Block
C113 (16 Pin, Black) Body – Front Behind ECM Bracket
C201 (76 Pin, Black) I.P – I.P Fuse Block I.P Fuse Block
C202 (89 Pin, White) I.P – Body Left CO-Driver Leg Room
C208 (15 Pin, White) I.P – FATC Behind Glove Box
C209 (20 Pin, Black) FATC – FATC.Aux Between Heater Core and Evaporator Core
G302 Body Below Left C Pillar

б. УСЛОВНОЕ ОБОЗНАЧЕНИЕ & И НАХОЖДЕНИЕ НОМЕРА КОНТАКТА

J3D1P003.png
Показать иллюстрациюПеревод текста в иллюстрациях


в. РАСПОЛОЖЕНИЕ РАЗЪЁМОВ И СОЕДИНЕНИЙ МАССЫ

J3B12008.png
Показать иллюстрациюПеревод текста в иллюстрациях


J3B12025.png
Показать иллюстрациюПеревод текста в иллюстрациях


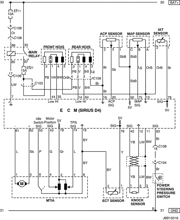
3) mtia, sensor (ect, knock, iat, map, acp & ho2s) & power steering pressure switch circuit : eobd

J6B15016.png
Показать иллюстрациюПеревод текста в иллюстрациях


а. ИНФОРМАЦИЯ О РАЗЪЁМЕ

№ РАЗЪЁМА
(№ И ЦВЕТ КОНТАКТА)
СОЕДИНИТЕЛЬНЫЙ ЖГУТ ПРОВОДОВПОЛОЖЕНИЕ РАЗЪЁМА
C103 (10 Pin, White) Engine – Engine Fuse Block Engine Fuse Block
C104 (24 Pin, White) Front – Engine Fuse Block Engine Fuse Block
C106 (20 Pin, White) Engine – Engine Fuse Block Engine Fuse Block
C109 (4 Pin, White) Engine – Front Under Engine Fuse Block

б. УСЛОВНОЕ ОБОЗНАЧЕНИЕ & И НАХОЖДЕНИЕ НОМЕРА КОНТАКТА

J3B1P016.png
Показать иллюстрациюПеревод текста в иллюстрациях


в. РАСПОЛОЖЕНИЕ РАЗЪЁМОВ И СОЕДИНЕНИЙ МАССЫ

J3B12008.png
Показать иллюстрациюПеревод текста в иллюстрациях


4) mtia, sensor (ect, knock, iat, map, acp & o2) & power steering pressure switch circuit : non eobd

J5B15020.png
Показать иллюстрациюПеревод текста в иллюстрациях


а. ИНФОРМАЦИЯ О РАЗЪЁМЕ

№ РАЗЪЁМА
(№ И ЦВЕТ КОНТАКТА)
СОЕДИНИТЕЛЬНЫЙ ЖГУТ ПРОВОДОВПОЛОЖЕНИЕ РАЗЪЁМА
C104 (24 Pin, White) Front – Engine Fuse Block Engine Fuse Block
C106 (20 Pin, White) Engine – Engine Fuse Block Engine Fuse Block

б. УСЛОВНОЕ ОБОЗНАЧЕНИЕ & И НАХОЖДЕНИЕ НОМЕРА КОНТАКТА

J3B1P017.png
Показать иллюстрациюПеревод текста в иллюстрациях


в. РАСПОЛОЖЕНИЕ РАЗЪЁМОВ И СОЕДИНЕНИЙ МАССЫ

J3B12008.png
Показать иллюстрациюПеревод текста в иллюстрациях


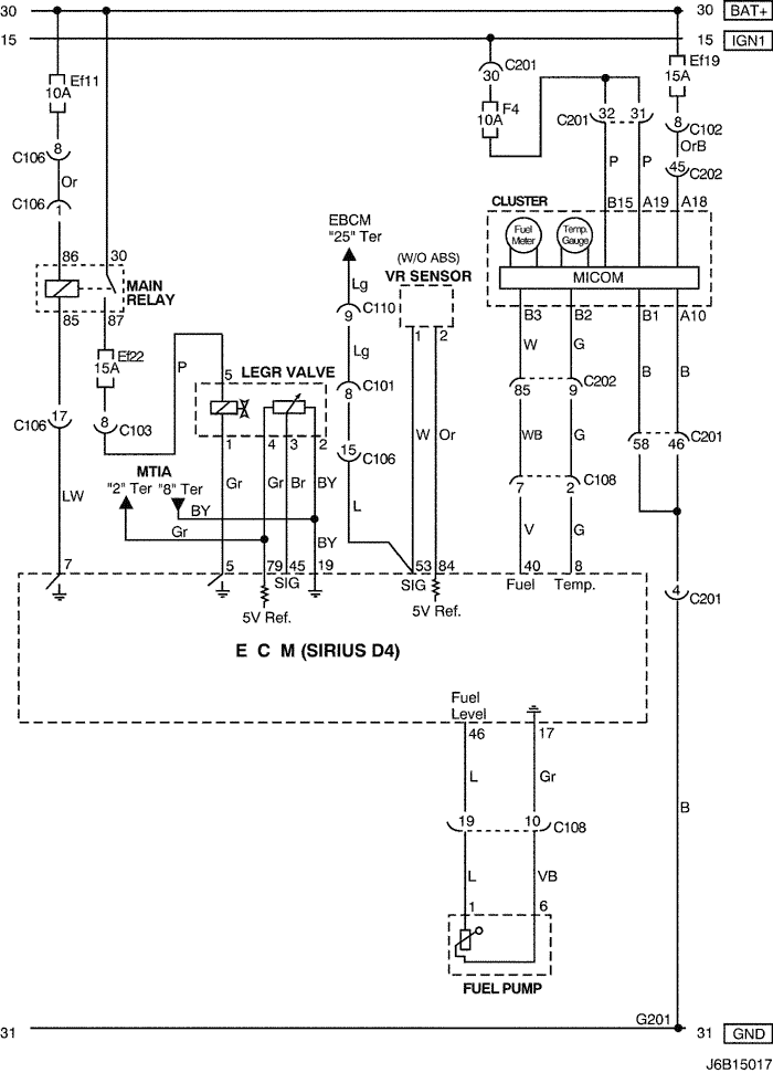
5) legr valve, vr sensor, cluster & fuel pump circuit : euro iv

J6B15017.png
Показать иллюстрациюПеревод текста в иллюстрациях


а. ИНФОРМАЦИЯ О РАЗЪЁМЕ

№ РАЗЪЁМА
(№ И ЦВЕТ КОНТАКТА)
СОЕДИНИТЕЛЬНЫЙ ЖГУТ ПРОВОДОВПОЛОЖЕНИЕ РАЗЪЁМА
C101 (21 Pin, White) Body – Engine Fuse Block Engine Fuse Block
C102 (11 Pin, White) Body – Engine Fuse Block Engine Fuse Block
C103 (10 Pin, White) Engine – Engine Fuse Block Engine Fuse Block
C106 (20 Pin, White) Engine – Engine Fuse Block Engine Fuse Block
C108 (24 Pin, Black) Body – Engine Left Engine Fuse Block
C110 (12 Pin, White) ABS – Body Below Engine Fuse Block
C201 (76 Pin, Black) I.P – I.P Fuse Block I.P Fuse Block
C202 (89 Pin, White) I.P – Body Left CO-Driver Leg Room
G201 I.P Left I.P Fuse Block

б. УСЛОВНОЕ ОБОЗНАЧЕНИЕ & И НАХОЖДЕНИЕ НОМЕРА КОНТАКТА

J6B1P011.png
Показать иллюстрациюПеревод текста в иллюстрациях


в. РАСПОЛОЖЕНИЕ РАЗЪЁМОВ И СОЕДИНЕНИЙ МАССЫ

J6B12007.png
Показать иллюстрациюПеревод текста в иллюстрациях


J5B12006.png
Показать иллюстрациюПеревод текста в иллюстрациях


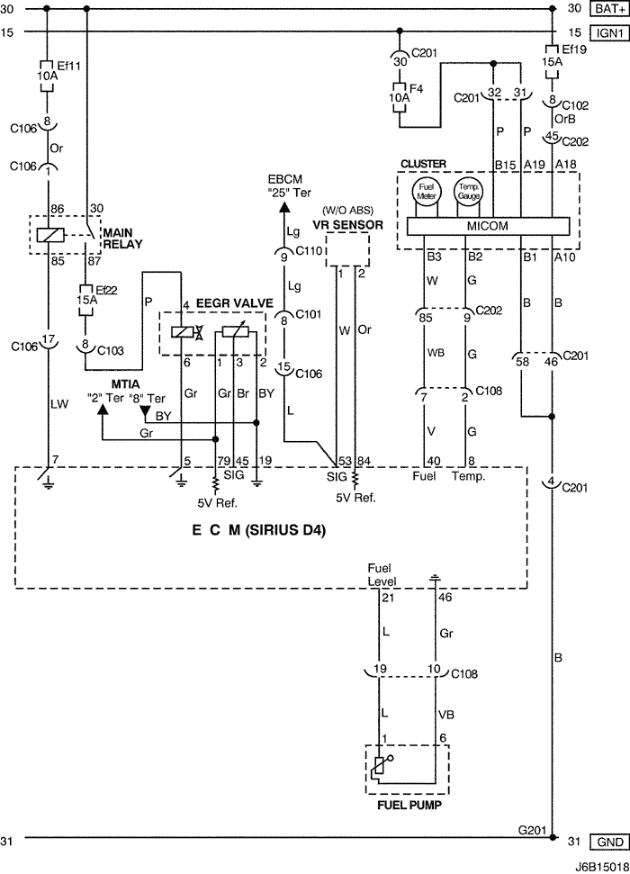
6) eegr valve, vr sensor, cluster & fuel pump circuit : euro iii

J6B15018.png
Показать иллюстрациюПеревод текста в иллюстрациях


а. ИНФОРМАЦИЯ О РАЗЪЁМЕ

№ РАЗЪЁМА
(№ И ЦВЕТ КОНТАКТА)
СОЕДИНИТЕЛЬНЫЙ ЖГУТ ПРОВОДОВПОЛОЖЕНИЕ РАЗЪЁМА
C101 (21 Pin, White) Body – Engine Fuse Block Engine Fuse Block
C102 (11 Pin, White) Body – Engine Fuse Block Engine Fuse Block
C103 (10 Pin, White) Engine – Engine Fuse Block Engine Fuse Block
C106 (20 Pin, White) Engine – Engine Fuse Block Engine Fuse Block
C108 (24 Pin, Black) Body – Engine Left Engine Fuse Block
C110 (12 Pin, White) ABS – Body Below Engine Fuse Block
C201 (76 Pin, Black) I.P – I.P Fuse Block I.P Fuse Block
C202 (89 Pin, White) I.P – Body Left CO-Driver Leg Room
G201 I.P Left I.P Fuse Block

б. УСЛОВНОЕ ОБОЗНАЧЕНИЕ & И НАХОЖДЕНИЕ НОМЕРА КОНТАКТА

J5B1P007.png
Показать иллюстрациюПеревод текста в иллюстрациях


в. РАСПОЛОЖЕНИЕ РАЗЪЁМОВ И СОЕДИНЕНИЙ МАССЫ

J3B12008.png
Показать иллюстрациюПеревод текста в иллюстрациях


J5B12006.png
Показать иллюстрациюПеревод текста в иллюстрациях


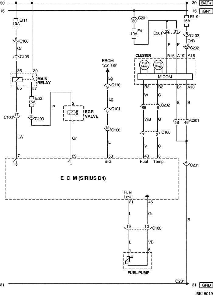
7) egr valve, cluster & fuel pump circuit : non eobd

J6B15019.png
Показать иллюстрациюПеревод текста в иллюстрациях


а. ИНФОРМАЦИЯ О РАЗЪЁМЕ

№ РАЗЪЁМА
(№ И ЦВЕТ КОНТАКТА)
СОЕДИНИТЕЛЬНЫЙ ЖГУТ ПРОВОДОВПОЛОЖЕНИЕ РАЗЪЁМА
C101 (21 Pin, White) Body – Engine Fuse Block Engine Fuse Block
C102 (11 Pin, White) Body – Engine Fuse Block Engine Fuse Block
C103 (10 Pin, White) Engine – Engine Fuse Block Engine Fuse Block
C106 (20 Pin, White) Engine – Engine Fuse Block Engine Fuse Block
C108 (24 Pin, Black) Body – Engine Left Engine Fuse Block
C110 (12 Pin, White) ABS – Body Below Engine Fuse Block
C201 (76 Pin, Black) I.P – I.P Fuse Block I.P Fuse Block
C202 (89 Pin, White) I.P – Body Left CO-Driver Leg Room
G201 I.P Left I.P Fuse Block

б. УСЛОВНОЕ ОБОЗНАЧЕНИЕ & И НАХОЖДЕНИЕ НОМЕРА КОНТАКТА

J5B1P008.png
Показать иллюстрациюПеревод текста в иллюстрациях


в. РАСПОЛОЖЕНИЕ РАЗЪЁМОВ И СОЕДИНЕНИЙ МАССЫ

J6B12008.png
Показать иллюстрациюПеревод текста в иллюстрациях


J5B12006.png
Показать иллюстрациюПеревод текста в иллюстрациях


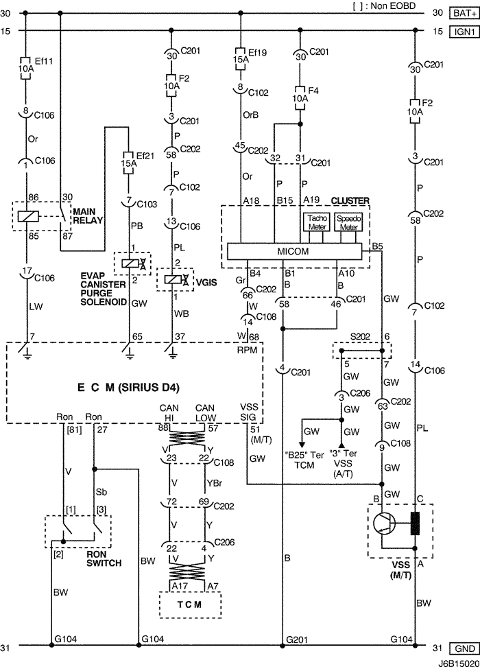
8) evap canister purge solenoid, vgis, cluster, vss, tcm & ron switch circuit

J6B15020.png
Показать иллюстрациюПеревод текста в иллюстрациях


а. ИНФОРМАЦИЯ О РАЗЪЁМЕ

№ РАЗЪЁМА
(№ И ЦВЕТ КОНТАКТА)
СОЕДИНИТЕЛЬНЫЙ ЖГУТ ПРОВОДОВПОЛОЖЕНИЕ РАЗЪЁМА
C102 (11 Pin, White) Body – Engine Fuse Block Engine Fuse Block
C103 (10 Pin, White) Engine – Engine Fuse Block Engine Fuse Block
C106 (20 Pin, White) Engine – Engine Fuse Block Engine Fuse Block
C108 (24 Pin, Black) Body – Engine Left Engine Fuse Block
C201 (76 Pin, Black) I.P – I.P Fuse Block I.P Fuse Block
C202 (89 Pin, White) I.P – Body Left CO-Driver Leg Room
C206 (22 Pin, White) I.P – TCM Upper Driver Leg Room
S202 (Black) I.P Behind Cluster
G104 Engine Under Start Motor
G201 I.P Left I.P Fuse Block

б. УСЛОВНОЕ ОБОЗНАЧЕНИЕ & И НАХОЖДЕНИЕ НОМЕРА КОНТАКТА

J3B1P020.png
Показать иллюстрациюПеревод текста в иллюстрациях


в. РАСПОЛОЖЕНИЕ РАЗЪЁМОВ И СОЕДИНЕНИЙ МАССЫ

J3B12008.png
Показать иллюстрациюПеревод текста в иллюстрациях


J5B12006.png
Показать иллюстрациюПеревод текста в иллюстрациях


г. КОНТАКТНАЯ КОЛОДКА

s202

J3D1S003.png
Показать иллюстрациюПеревод текста в иллюстрациях


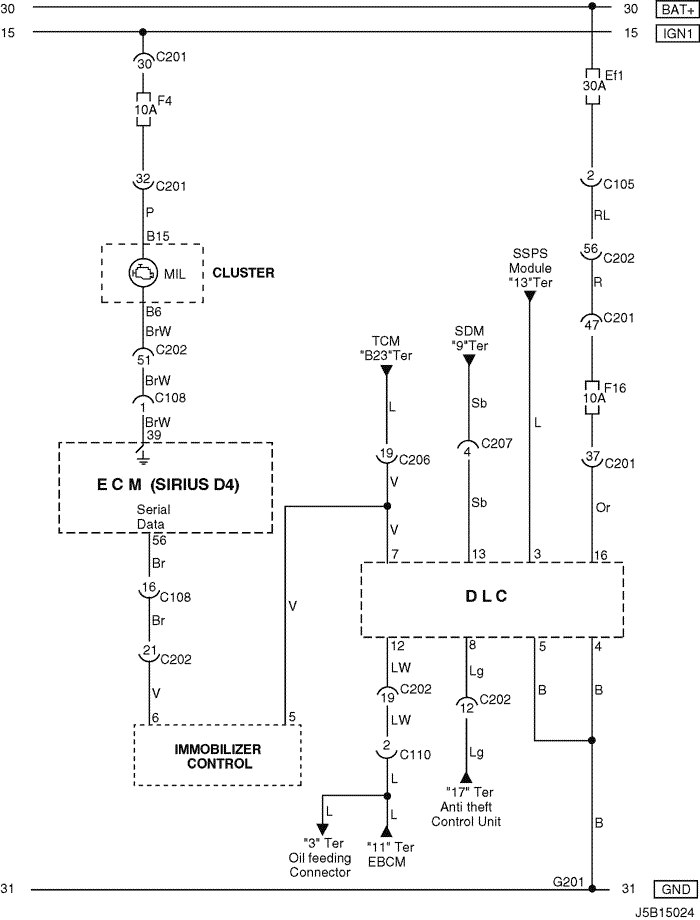
9) dlc, mil lamp & immobilizer control circuit: w/ immobilizer

J5B15024.png
Показать иллюстрациюПеревод текста в иллюстрациях


а. ИНФОРМАЦИЯ О РАЗЪЁМЕ

№ РАЗЪЁМА
(№ И ЦВЕТ КОНТАКТА)
СОЕДИНИТЕЛЬНЫЙ ЖГУТ ПРОВОДОВПОЛОЖЕНИЕ РАЗЪЁМА
C105 (4 Pin, White) Body – Engine Fuse Block Engine Fuse Block
C108 (24 Pin, Black) Body – Engine Left Engine Fuse Block
C110 (12 Pin, White) ABS – Body Below Engine Fuse Block
C201 (76 Pin, Black) I.P – I.P Fuse Block I.P Fuse Block
C202 (89 Pin, White) I.P – Body Left CO-Driver Leg Room
C206 (22 Pin, White) I.P – TCM Upper Driver Leg Room
C207 (6 Pin, White) Air Bag – I.P Upper Left Driver Leg Room
G201 I.P Left I.P Fuse Block

б. УСЛОВНОЕ ОБОЗНАЧЕНИЕ & И НАХОЖДЕНИЕ НОМЕРА КОНТАКТА

J5B1P009.png
Показать иллюстрациюПеревод текста в иллюстрациях


в. РАСПОЛОЖЕНИЕ РАЗЪЁМОВ И СОЕДИНЕНИЙ МАССЫ

J3B12008.png
Показать иллюстрациюПеревод текста в иллюстрациях


J5B12006.png
Показать иллюстрациюПеревод текста в иллюстрациях


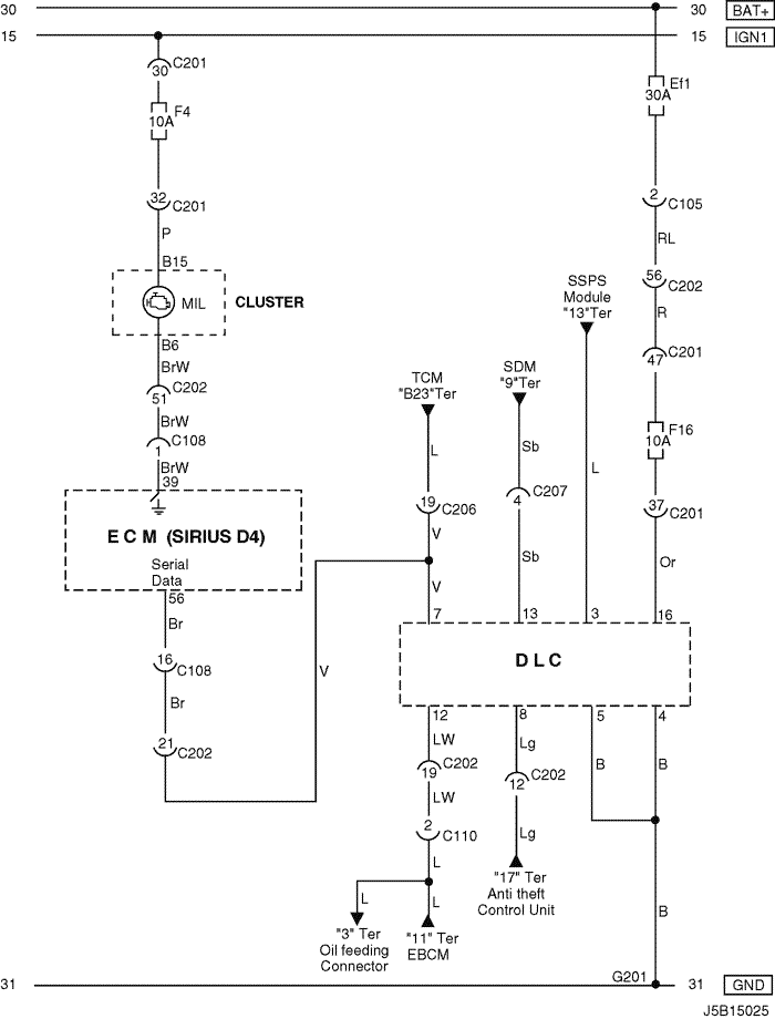
10) dlc & mil lamp circuit: w/o immobilizer

J5B15025.png
Показать иллюстрациюПеревод текста в иллюстрациях


а. ИНФОРМАЦИЯ О РАЗЪЁМЕ

№ РАЗЪЁМА
(№ И ЦВЕТ КОНТАКТА)
СОЕДИНИТЕЛЬНЫЙ ЖГУТ ПРОВОДОВПОЛОЖЕНИЕ РАЗЪЁМА
C105 (4 Pin, White) Body – Engine Fuse Block Engine Fuse Block
C108 (24 Pin, Black) Body – Engine Left Engine Fuse Block
C110 (12 Pin, White) ABS – Body Below Engine Fuse Block
C201 (76 Pin, Black) I.P – I.P Fuse Block I.P Fuse Block
C202 (89 Pin, White) I.P – Body Left CO-Driver Leg Room
C206 (22 Pin, White) I.P – TCM Upper Driver Leg Room
C207 (6 Pin, White) Air Bag – I.P Upper Left Driver Leg Room
G201 I.P Left I.P Fuse Block

б. УСЛОВНОЕ ОБОЗНАЧЕНИЕ & И НАХОЖДЕНИЕ НОМЕРА КОНТАКТА

J5B1P010.png
Показать иллюстрациюПеревод текста в иллюстрациях


в. РАСПОЛОЖЕНИЕ РАЗЪЁМОВ И СОЕДИНЕНИЙ МАССЫ

J3B12008.png
Показать иллюстрациюПеревод текста в иллюстрациях


J5B12006.png
Показать иллюстрациюПеревод текста в иллюстрациях


На предыдущую страницуНа следующую страницу


https://vnx.su/ 🛠 Руководства по ремонту и эксплуатации для автомобилей

Поиск по сайту

Остались вопросы или пожелания? Пишите на почту: support@vnx.su

Карта Сайта