К началу документа
Nubira-Lacetti
На предыдущую страницуНа следующую страницу
Главная страница GMDEЗагрузить нединамическое оглавлениеЗагрузить динамическое оглавлениеПомощь



2. ECM (ENGINE CONTROL MODULE) : MR - 140

1) battery power supply, ground, ei system & ckp sensor circuit : except japan

J6B15002.png
Показать иллюстрациюПеревод текста в иллюстрациях


а. ИНФОРМАЦИЯ О РАЗЪЁМЕ

№ РАЗЪЁМА
(№ И ЦВЕТ КОНТАКТА)
СОЕДИНИТЕЛЬНЫЙ ЖГУТ ПРОВОДОВПОЛОЖЕНИЕ РАЗЪЁМА
C102 (11 Pin, White) Body – Engine Fuse Block Engine Fuse Block
C106 (20 Pin, White) Engine – Engine Fuse Block Engine Fuse Block
C201 (76 Pin, Black) I.P – I.P Fuse Block I.P Fuse Block
C202 (89 Pin, White) I.P – Body Left CO-Driver Leg Room
S101 (Black) Engine (MR-140/HV-240) Upper Transmission
G104 Engine Under Start Motor
G107 Engine (MR-140/HV-240) Under Start Motor

б. УСЛОВНОЕ ОБОЗНАЧЕНИЕ & И НАХОЖДЕНИЕ НОМЕРА КОНТАКТА

J6B1P001.png
Показать иллюстрациюПеревод текста в иллюстрациях


в. РАСПОЛОЖЕНИЕ РАЗЪЁМОВ И СОЕДИНЕНИЙ МАССЫ

J3B12009.png
Показать иллюстрациюПеревод текста в иллюстрациях


J3B12025.png
Показать иллюстрациюПеревод текста в иллюстрациях


г. КОНТАКТНАЯ КОЛОДКА

s101

J6B1S001.png
Показать иллюстрациюПеревод текста в иллюстрациях


2) battery power supply, ground, ei system & ckp sensor circuit : japan only

J6B15077.png
Показать иллюстрациюПеревод текста в иллюстрациях


а. ИНФОРМАЦИЯ О РАЗЪЁМЕ

№ РАЗЪЁМА
(№ И ЦВЕТ КОНТАКТА)
СОЕДИНИТЕЛЬНЫЙ ЖГУТ ПРОВОДОВПОЛОЖЕНИЕ РАЗЪЁМА
C102 (11 Pin, White) Body – Engine Fuse Block Engine Fuse Block
C106 (20 Pin, White) Engine – Engine Fuse Block Engine Fuse Block
C201 (76 Pin, Black) I.P – I.P Fuse Block I.P Fuse Block
C202 (89 Pin, White) I.P – Body Left CO-Driver Leg Room
S101 (Black) Engine (MR-140/HV-240) Upper Transmission
G104 Engine Under Start Motor
G107 Engine (MR-140/HV-240) Under Start Motor

б. УСЛОВНОЕ ОБОЗНАЧЕНИЕ & И НАХОЖДЕНИЕ НОМЕРА КОНТАКТА

J3B1P002.png
Показать иллюстрациюПеревод текста в иллюстрациях


в. РАСПОЛОЖЕНИЕ РАЗЪЁМОВ И СОЕДИНЕНИЙ МАССЫ

J3B12009.png
Показать иллюстрациюПеревод текста в иллюстрациях


J3B12025.png
Показать иллюстрациюПеревод текста в иллюстрациях


г. КОНТАКТНАЯ КОЛОДКА

s101

J3B1S001.png
Показать иллюстрациюПеревод текста в иллюстрациях


3) fuel pump, injector & heated o2 sensor circuit : except japan

J6B15003.png
Показать иллюстрациюПеревод текста в иллюстрациях


а. ИНФОРМАЦИЯ О РАЗЪЁМЕ

№ РАЗЪЁМА
(№ И ЦВЕТ КОНТАКТА)
СОЕДИНИТЕЛЬНЫЙ ЖГУТ ПРОВОДОВПОЛОЖЕНИЕ РАЗЪЁМА
C101 (21 Pin, White) Body – Engine Fuse Block Engine Fuse Block
C102 (11 Pin, White) Body – Engine Fuse Block Engine Fuse Block
C103 (10 Pin, White) Engine – Engine Fuse Block Engine Fuse Block
C106 (20 Pin, White) Engine – Engine Fuse Block Engine Fuse Block
C109 (4 Pin, White) Engine – Front Under Engine Fuse Block
C201 (76 Pin, Black) I.P – I.P Fuse Block I.P Fuse Block
C202 (89 Pin, White) I.P – Body Left CO-Driver Leg Room
G107 Engine (MR-140/HV-240) Under Start Motor
G302 Body Below Left C Pillar

б. УСЛОВНОЕ ОБОЗНАЧЕНИЕ & И НАХОЖДЕНИЕ НОМЕРА КОНТАКТА

J6B1P002.png
Показать иллюстрациюПеревод текста в иллюстрациях


в. РАСПОЛОЖЕНИЕ РАЗЪЁМОВ И СОЕДИНЕНИЙ МАССЫ

J3B12009.png
Показать иллюстрациюПеревод текста в иллюстрациях


J5B12006.png
Показать иллюстрациюПеревод текста в иллюстрациях


4) fuel pump, injector & heated o2 sensor circuit : japan only

J5B35002.png
Показать иллюстрациюПеревод текста в иллюстрациях


а. ИНФОРМАЦИЯ О РАЗЪЁМЕ

№ РАЗЪЁМА
(№ И ЦВЕТ КОНТАКТА)
СОЕДИНИТЕЛЬНЫЙ ЖГУТ ПРОВОДОВПОЛОЖЕНИЕ РАЗЪЁМА
C101 (21 Pin, White) Body – Engine Fuse Block Engine Fuse Block
C102 (11 Pin, White) Body – Engine Fuse Block Engine Fuse Block
C103 (10 Pin, White) Engine – Engine Fuse Block Engine Fuse Block
C106 (20 Pin, White) Engine – Engine Fuse Block Engine Fuse Block
C108 (24 Pin, Black) Body - Engine Left Engine Fuse Block
C201 (76 Pin, Black) I.P – I.P Fuse Block I.P Fuse Block
C202 (89 Pin, White) I.P – Body Left Co-Driver Leg Room
G107 Engine (MR-140) Under Start Motor
G302 Body Below Left C Pillar

б. УСЛОВНОЕ ОБОЗНАЧЕНИЕ & И НАХОЖДЕНИЕ НОМЕРА КОНТАКТА

J5B1P071.png
Показать иллюстрациюПеревод текста в иллюстрациях


в. РАСПОЛОЖЕНИЕ РАЗЪЁМОВ И СОЕДИНЕНИЙ МАССЫ

J3B12009.png
Показать иллюстрациюПеревод текста в иллюстрациях


J5B12006.png
Показать иллюстрациюПеревод текста в иллюстрациях


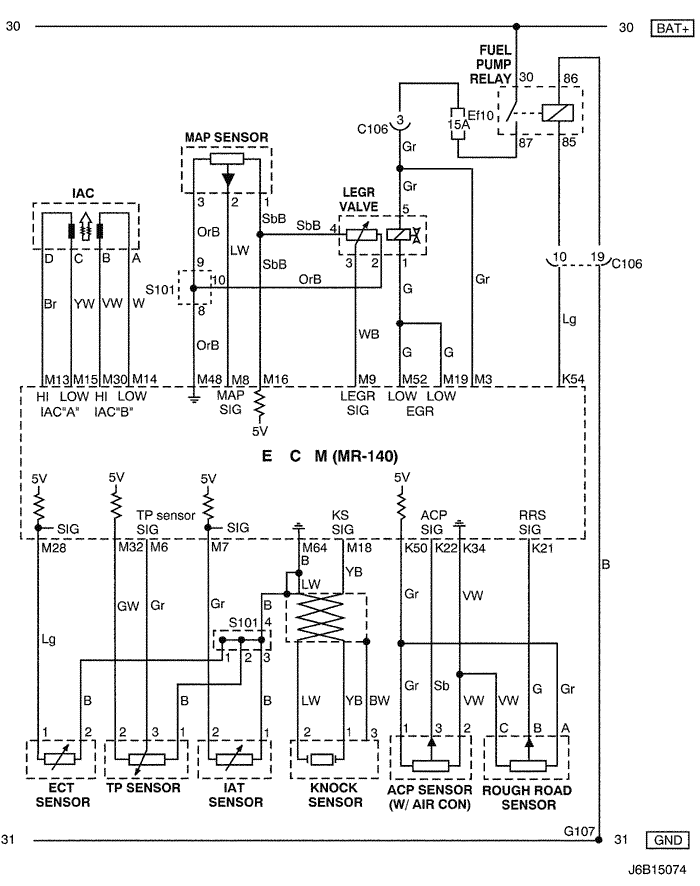
5) iac, sensor (map, ect, tp, iat, knock, acp & rough road) & legr circuit : except japan

J6B15004.png
Показать иллюстрациюПеревод текста в иллюстрациях


а. ИНФОРМАЦИЯ О РАЗЪЁМЕ

№ РАЗЪЁМА
(№ И ЦВЕТ КОНТАКТА)
СОЕДИНИТЕЛЬНЫЙ ЖГУТ ПРОВОДОВПОЛОЖЕНИЕ РАЗЪЁМА
C106 (20 Pin, White) Engine – Engine Fuse Block Engine Fuse Block
S101 (Black) Engine (MR-140/HV-240) Upper Transmission
G107 Engine (MR-140/HV-240) Under Start Motor

б. УСЛОВНОЕ ОБОЗНАЧЕНИЕ & И НАХОЖДЕНИЕ НОМЕРА КОНТАКТА

J6B1P003.png
Показать иллюстрациюПеревод текста в иллюстрациях


в. РАСПОЛОЖЕНИЕ РАЗЪЁМОВ И СОЕДИНЕНИЙ МАССЫ

J3B12009.png
Показать иллюстрациюПеревод текста в иллюстрациях


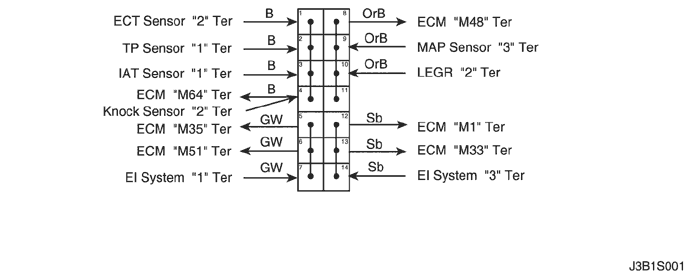
г. КОНТАКТНАЯ КОЛОДКА

s101

J6B1S001.png
Показать иллюстрациюПеревод текста в иллюстрациях


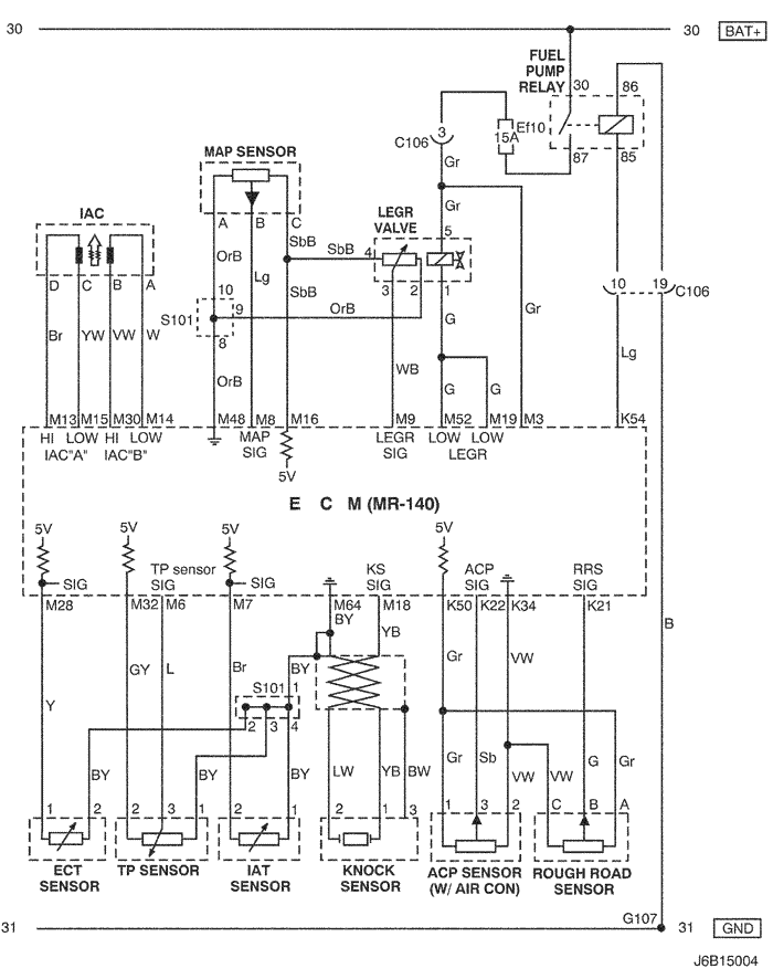
6) iac, sensor (map, ect, tp, iat, knock, acp & rough road) & legr circuit : japan only

J6B15074.png
Показать иллюстрациюПеревод текста в иллюстрациях


а. ИНФОРМАЦИЯ О РАЗЪЁМЕ

№ РАЗЪЁМА
(№ И ЦВЕТ КОНТАКТА)
СОЕДИНИТЕЛЬНЫЙ ЖГУТ ПРОВОДОВПОЛОЖЕНИЕ РАЗЪЁМА
C106 (20 Pin, White) Engine – Engine Fuse Block Engine Fuse Block
S101 (Black) Engine (MR-140/HV-240) Upper Transmission
G107 Engine (MR-140/HV-240) Under Start Motor

б. УСЛОВНОЕ ОБОЗНАЧЕНИЕ & И НАХОЖДЕНИЕ НОМЕРА КОНТАКТА

J3B1P004.png
Показать иллюстрациюПеревод текста в иллюстрациях


в. РАСПОЛОЖЕНИЕ РАЗЪЁМОВ И СОЕДИНЕНИЙ МАССЫ

J3B12009.png
Показать иллюстрациюПеревод текста в иллюстрациях


г. КОНТАКТНАЯ КОЛОДКА

s101

J3B1S001.png
Показать иллюстрациюПеревод текста в иллюстрациях


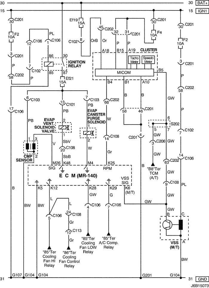
7) evap canister purge solenoid, cmp sensor, cluster & vss circuit: except japan

J6B15005.png
Показать иллюстрациюПеревод текста в иллюстрациях


а. ИНФОРМАЦИЯ О РАЗЪЁМЕ

№ РАЗЪЁМА
(№ И ЦВЕТ КОНТАКТА)
СОЕДИНИТЕЛЬНЫЙ ЖГУТ ПРОВОДОВПОЛОЖЕНИЕ РАЗЪЁМА
C102 (11 Pin, White) Body – Engine Fuse Block Engine Fuse Block
C103 (10 Pin, White) Engine – Engine Fuse Block Engine Fuse Block
C106 (20 Pin, White) Engine – Engine Fuse Block Engine Fuse Block
C108 (24 Pin, Black) Body – Engine Left Engine Fuse Block
C113 (16 Pin, Black) Body – Front Behind ECM Bracket
C201 (76 Pin, Black) I.P – I.P Fuse Block I.P Fuse Block
C202 (89 Pin, White) I.P – Body Left CO-Driver Leg Room
C206 (22 Pin, White) I.P – TCM Upper Driver Leg Room
S202 (Black) I.P Behind Cluster
G104 Engine Under Start Motor
G107 Engine (MR-140/HV-240) Under Start Motor
G201 I.P Left I.P Fuse Block

б. УСЛОВНОЕ ОБОЗНАЧЕНИЕ & И НАХОЖДЕНИЕ НОМЕРА КОНТАКТА

J6B1P004.png
Показать иллюстрациюПеревод текста в иллюстрациях


в. РАСПОЛОЖЕНИЕ РАЗЪЁМОВ И СОЕДИНЕНИЙ МАССЫ

J3B12009.png
Показать иллюстрациюПеревод текста в иллюстрациях


J3B12025.png
Показать иллюстрациюПеревод текста в иллюстрациях


г. КОНТАКТНАЯ КОЛОДКА

s202

J3D1S003.png
Показать иллюстрациюПеревод текста в иллюстрациях


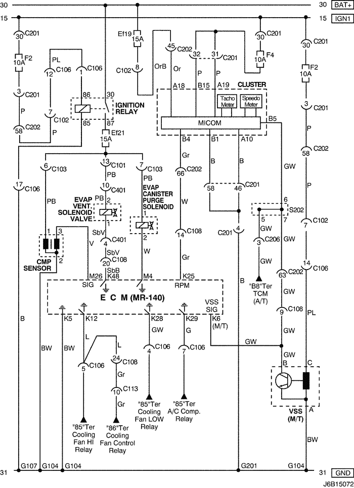
8) evap canister purge solenoid, evap vent. SOLENOID VALVE, CMP SENSOR, CLUSTER & VSS CIRCUIT: NOTCH BACK (JAPAN ONLY)

J6B15072.png
Показать иллюстрациюПеревод текста в иллюстрациях


а. ИНФОРМАЦИЯ О РАЗЪЁМЕ

№ РАЗЪЁМА
(№ И ЦВЕТ КОНТАКТА)
СОЕДИНИТЕЛЬНЫЙ ЖГУТ ПРОВОДОВПОЛОЖЕНИЕ РАЗЪЁМА
C101 (21 Pin, White) Body – Engine Fuse Block Engine Fuse Block
C102 (11 Pin, White) Body – Engine Fuse Block Engine Fuse Block
C103 (10 Pin, White) Engine – Engine Fuse Block Engine Fuse Block
C106 (20 Pin, White) Engine – Engine Fuse Block Engine Fuse Block
C108 (24 Pin, Black) Body – Engine Left Engine Fuse Block
C113 (16 Pin, Black) Body – Front Behind ECM Bracket
C201 (76 Pin, Black) I.P – I.P Fuse Block I.P Fuse Block
C202 (89 Pin, White) I.P – Body Left Co-Driver Leg Room
C206 (22 Pin, White) I.P – TCM Upper Driver Leg Room
C401 (10 Pin, White) Trunk - Body Inside Right Trunk Side Cover
S202 (Black) I.P Behind Cluster
G104 Engine Under Start Motor
G107 Engine (MR-140) Under Start Motor
G201 I.P Left I.P Fuse Block

б. УСЛОВНОЕ ОБОЗНАЧЕНИЕ & И НАХОЖДЕНИЕ НОМЕРА КОНТАКТА

J6B1P032.png
Показать иллюстрациюПеревод текста в иллюстрациях


в. РАСПОЛОЖЕНИЕ РАЗЪЁМОВ И СОЕДИНЕНИЙ МАССЫ

J3B12009.png
Показать иллюстрациюПеревод текста в иллюстрациях


J3B12025.png
Показать иллюстрациюПеревод текста в иллюстрациях


г. КОНТАКТНАЯ КОЛОДКА

s202

J3D1S003.png
Показать иллюстрациюПеревод текста в иллюстрациях


9) evap canister purge solenoid, evap vent. SOLENOID VALVE, CMP SENSOR, CLUSTER & VSS CIRCUIT: STATION WAGON (JAPAN ONLY)

J6B15073.png
Показать иллюстрациюПеревод текста в иллюстрациях


а. ИНФОРМАЦИЯ О РАЗЪЁМЕ

№ РАЗЪЁМА
(№ И ЦВЕТ КОНТАКТА)
СОЕДИНИТЕЛЬНЫЙ ЖГУТ ПРОВОДОВПОЛОЖЕНИЕ РАЗЪЁМА
C101 (21 Pin, White) Body – Engine Fuse Block Engine Fuse Block
C102 (11 Pin, White) Body – Engine Fuse Block Engine Fuse Block
C103 (10 Pin, White) Engine – Engine Fuse Block Engine Fuse Block
C106 (20 Pin, White) Engine – Engine Fuse Block Engine Fuse Block
C108 (24 Pin, Black) Body – Engine Left Engine Fuse Block
C113 (16 Pin, Black) Body – Front Behind ECM Bracket
C201 (76 Pin, Black) I.P – I.P Fuse Block I.P Fuse Block
C202 (89 Pin, White) I.P – Body Left Co-Driver Leg Room
C206 (22 Pin, White) I.P – TCM Upper Driver Leg Room
S202 (Black) I.P Behind Cluster
G104 Engine Under Start Motor
G107 Engine (MR-140) Under Start Motor
G201 I.P Left I.P Fuse Block

б. УСЛОВНОЕ ОБОЗНАЧЕНИЕ & И НАХОЖДЕНИЕ НОМЕРА КОНТАКТА

J6B1P033.png
Показать иллюстрациюПеревод текста в иллюстрациях


в. РАСПОЛОЖЕНИЕ РАЗЪЁМОВ И СОЕДИНЕНИЙ МАССЫ

J3B12009.png
Показать иллюстрациюПеревод текста в иллюстрациях


J3B12025.png
Показать иллюстрациюПеревод текста в иллюстрациях


г. КОНТАКТНАЯ КОЛОДКА

s202

J3D1S003.png
Показать иллюстрациюПеревод текста в иллюстрациях


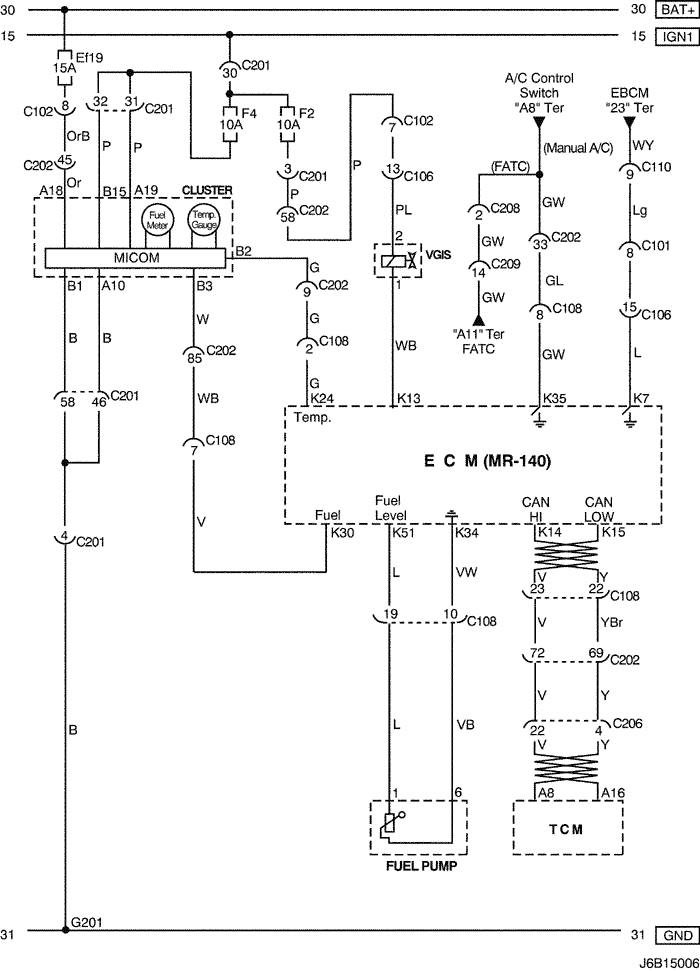
10) cluster, fuel pump, vgis & tcm circuit: except japan

J6B15006.png
Показать иллюстрациюПеревод текста в иллюстрациях


а. ИНФОРМАЦИЯ О РАЗЪЁМЕ

№ РАЗЪЁМА
(№ И ЦВЕТ КОНТАКТА)
СОЕДИНИТЕЛЬНЫЙ ЖГУТ ПРОВОДОВПОЛОЖЕНИЕ РАЗЪЁМА
C101 (21 Pin, White) Body – Engine Fuse Block Engine Fuse Block
C102 (11 Pin, White) Body – Engine Fuse Block Engine Fuse Block
C106 (20 Pin, White) Engine – Engine Fuse Block Engine Fuse Block
C108 (24 Pin, Black) Body – Engine Left Engine Fuse Block
C110 (12 Pin, White) ABS – Body Below Engine Fuse Block
C201 (76 Pin, Black) I.P – I.P Fuse Block I.P Fuse Block
C202 (89 Pin, White) I.P – Body Left CO-Driver Leg Room
C206 (22 Pin, White) I.P – TCM Upper Driver Leg Room
C208 (15 Pin, White) I.P – FATC Behind Glove Box
C209 (20 Pin, Black) FATC – FATC.Aux Between Heater Core and Evaporator Core
G201 I.P Left I.P Fuse Block

б. УСЛОВНОЕ ОБОЗНАЧЕНИЕ & И НАХОЖДЕНИЕ НОМЕРА КОНТАКТА

J6B1P005.png
Показать иллюстрациюПеревод текста в иллюстрациях


в. РАСПОЛОЖЕНИЕ РАЗЪЁМОВ И СОЕДИНЕНИЙ МАССЫ

J3B12009.png
Показать иллюстрациюПеревод текста в иллюстрациях


J3B12019.png
Показать иллюстрациюПеревод текста в иллюстрациях


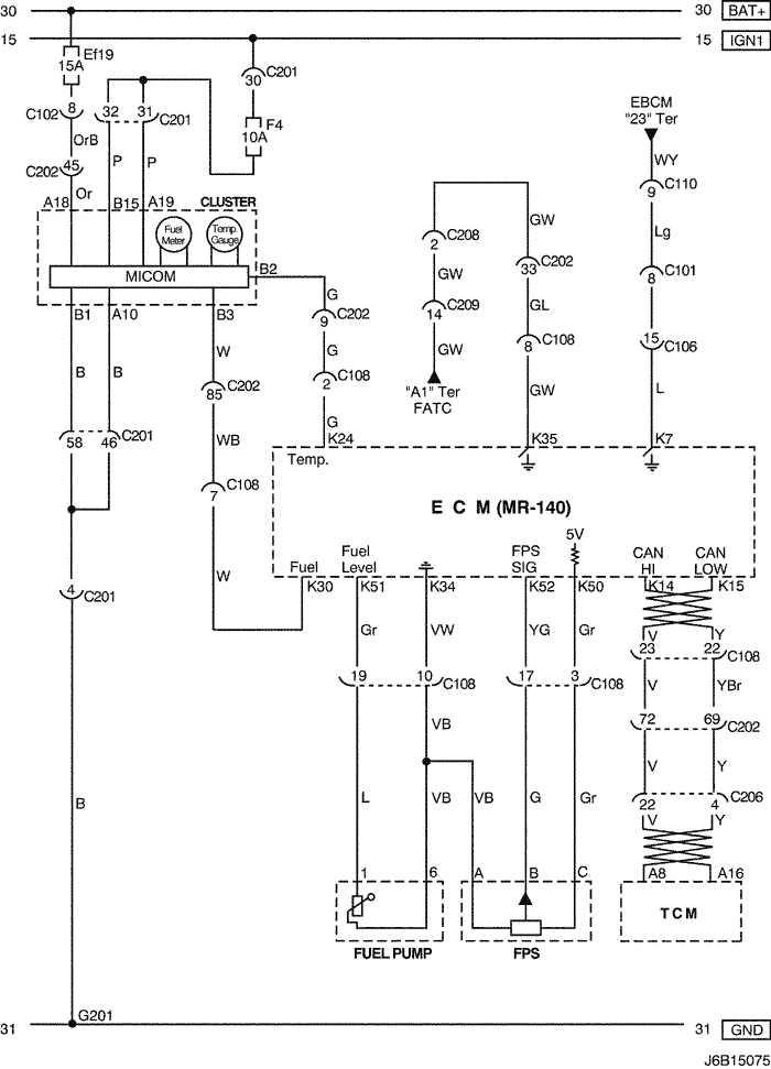
11) cluster, fuel pressure sensor, fuel pump & tcm circuit: japan only

J6B15075.png
Показать иллюстрациюПеревод текста в иллюстрациях


а. ИНФОРМАЦИЯ О РАЗЪЁМЕ

№ РАЗЪЁМА
(№ И ЦВЕТ КОНТАКТА)
СОЕДИНИТЕЛЬНЫЙ ЖГУТ ПРОВОДОВПОЛОЖЕНИЕ РАЗЪЁМА
C101 (21 Pin, White) Body – Engine Fuse Block Engine Fuse Block
C102 (11 Pin, White) Body – Engine Fuse Block Engine Fuse Block
C106 (20 Pin, White) Engine – Engine Fuse Block Engine Fuse Block
C108 (24 Pin, Black) Body – Engine Left Engine Fuse Block
C110 (12 Pin, White) ABS – Body Below Engine Fuse Block
C201 (76 Pin, Black) I.P – I.P Fuse Block I.P Fuse Block
C202 (89 Pin, White) I.P – Body Left Co-Driver Leg Room
C206 (22 Pin, White) I.P – TCM Upper Driver Leg Room
C208 (15 Pin, White) I.P – FATC Behind Glove Box
C209 (20 Pin, Black) FATC – FATC.Aux Between Heater Core and Evaporator Core
G201 I.P Left I.P Fuse Block

б. УСЛОВНОЕ ОБОЗНАЧЕНИЕ & И НАХОЖДЕНИЕ НОМЕРА КОНТАКТА

J5B1P073.png
Показать иллюстрациюПеревод текста в иллюстрациях


в. РАСПОЛОЖЕНИЕ РАЗЪЁМОВ И СОЕДИНЕНИЙ МАССЫ

J3B12009.png
Показать иллюстрациюПеревод текста в иллюстрациях


J3B12019.png
Показать иллюстрациюПеревод текста в иллюстрациях


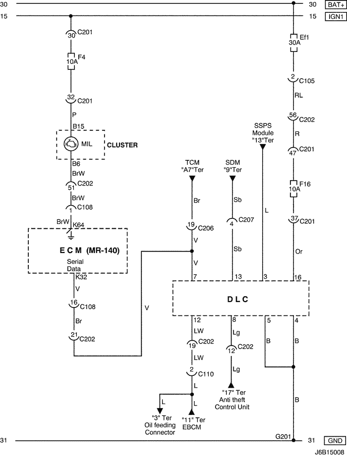
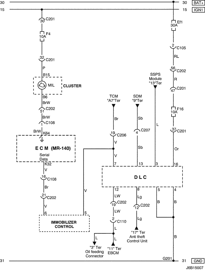
12) dlc, mil lamp & immobilizer control circuit: w/ immobilizer

J6B15007.png
Показать иллюстрациюПеревод текста в иллюстрациях


а. ИНФОРМАЦИЯ О РАЗЪЁМЕ

№ РАЗЪЁМА
(№ И ЦВЕТ КОНТАКТА)
СОЕДИНИТЕЛЬНЫЙ ЖГУТ ПРОВОДОВПОЛОЖЕНИЕ РАЗЪЁМА
C105 (4 Pin, White) Body – Engine Fuse Block Engine Fuse Block
C108 (24 Pin, Black) Body – Engine Left Engine Fuse Block
C110 (12 Pin, White) ABS – Body Below Engine Fuse Block
C201 (76 Pin, Black) I.P – I.P Fuse Block I.P Fuse Block
C202 (89 Pin, White) I.P – Body Left CO-Driver Leg Room
C206 (22 Pin, White) I.P – TCM Upper Driver Leg Room
C207 (6 Pin, White) Air Bag – I.P Upper Left Driver Leg Room
G201 I.P Left I.P Fuse Block

б. УСЛОВНОЕ ОБОЗНАЧЕНИЕ & И НАХОЖДЕНИЕ НОМЕРА КОНТАКТА

J5B1P002.png
Показать иллюстрациюПеревод текста в иллюстрациях


в. РАСПОЛОЖЕНИЕ РАЗЪЁМОВ И СОЕДИНЕНИЙ МАССЫ

J3B12009.png
Показать иллюстрациюПеревод текста в иллюстрациях


J5B12006.png
Показать иллюстрациюПеревод текста в иллюстрациях


13) dlc & mil lamp circuit: w/o immobilizer

J6B15008.png
Показать иллюстрациюПеревод текста в иллюстрациях


а. ИНФОРМАЦИЯ О РАЗЪЁМЕ

№ РАЗЪЁМА
(№ И ЦВЕТ КОНТАКТА)
СОЕДИНИТЕЛЬНЫЙ ЖГУТ ПРОВОДОВПОЛОЖЕНИЕ РАЗЪЁМА
C105 (4 Pin, White) Body – Engine Fuse Block Engine Fuse Block
C108 (24 Pin, Black) Body – Engine Left Engine Fuse Block
C110 (12 Pin, White) ABS – Body Below Engine Fuse Block
C201 (76 Pin, Black) I.P – I.P Fuse Block I.P Fuse Block
C202 (89 Pin, White) I.P – Body Left CO-Driver Leg Room
C206 (22 Pin, White) I.P – TCM Upper Driver Leg Room
C207 (6 Pin, White) Air Bag – I.P Upper Left Driver Leg Room
G201 I.P Left I.P Fuse Block

б. УСЛОВНОЕ ОБОЗНАЧЕНИЕ & И НАХОЖДЕНИЕ НОМЕРА КОНТАКТА

J5B1P003.png
Показать иллюстрациюПеревод текста в иллюстрациях


в. РАСПОЛОЖЕНИЕ РАЗЪЁМОВ И СОЕДИНЕНИЙ МАССЫ

J3B12009.png
Показать иллюстрациюПеревод текста в иллюстрациях


J5B12006.png
Показать иллюстрациюПеревод текста в иллюстрациях


На предыдущую страницуНа следующую страницу


https://vnx.su/ 🛠 Руководства по ремонту и эксплуатации для автомобилей

Поиск по сайту

Остались вопросы или пожелания? Пишите на почту: support@vnx.su

Карта Сайта