Cruze |
||||||||
|
|
|
|||||||

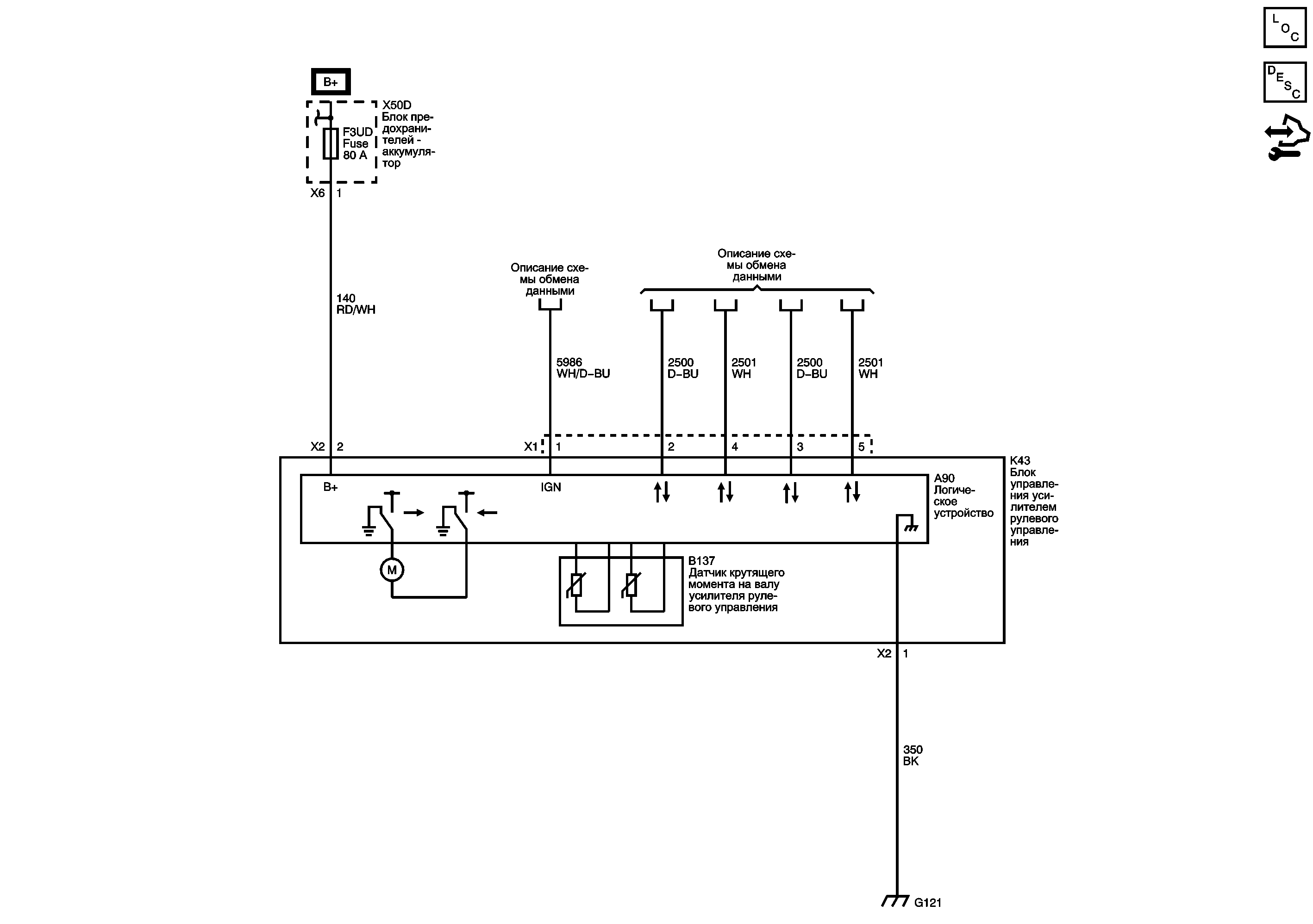
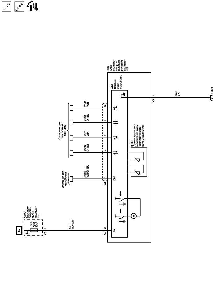
Перечень основных электрических компонентов
Описание и работа системы адаптивного рулевого управления
Модуль управления Справочные сведения
Предохранители F3DA, F3UD, F6UD, F8DA, F9DA, F10DA, F11DA и F16DA
Включение линии последовательной передачи данных
| https://vnx.su/ 🛠 Руководства по ремонту и эксплуатации для автомобилей |