Cruze
   
GMDE Start Page Load static TOC Load dynamic TOC Help?
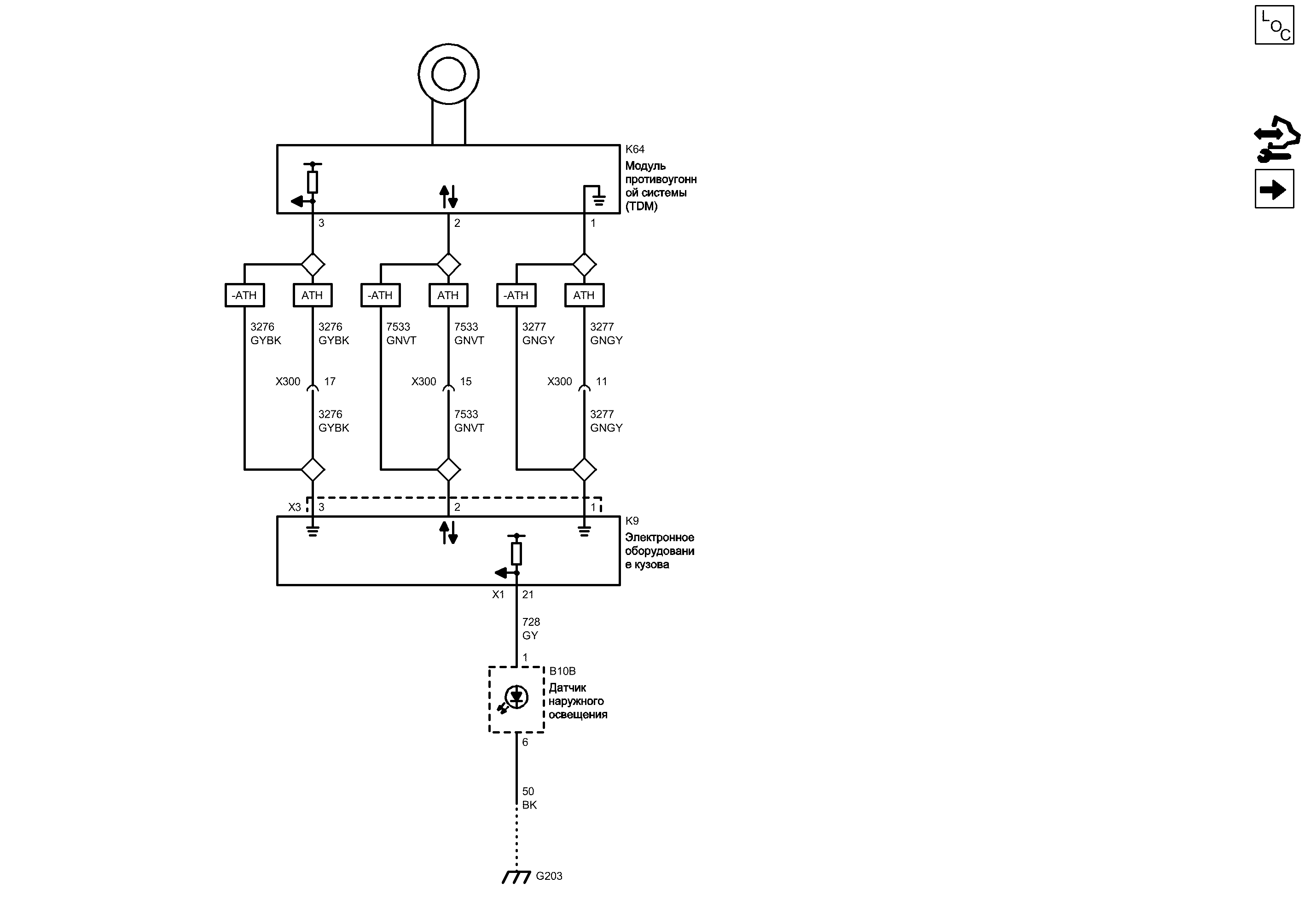
Иммобилайзер


            |                         |            
2203224RU.png


Display graphic

Display graphic

Компоненты
b10bДатчик наружного освещенияk64Модуль противоугонной системы (tdm)
k9Электронное оборудование кузова
Разъемы
k9 (x1)Электронное оборудование кузова x1x300Жгут проводов панели приборов и жгут проводов консоли
k9 (x3)Электронное оборудование кузова x3
Точки соединения с массой
g203Поперечина, панель приборов - позади аудиосистемы
Сокращения
athУПРАВЛЕНИЕ ЗАМКОМ ВХОДА, ДИСТАНЦИОННЫЙ ВХОД, РАСШИРЕННЫЙ ДИАПАЗОН, ПАССИВНЫЙ ВХОД-athБЕЗ УПРАВЛЕНИЯ ЗАМКОМ ВХОДА, ДИСТАНЦИОННЫЙ ВХОД, РАСШИРЕННЫЙ ДИАПАЗОН, ПАССИВНЫЙ ВХОД
Цветовые коды
bkЧерныйgyСерый
gngyЗеленый-СерыйgybkСерый-Черный
gnvtЗеленый-Фиолетовый
3
Напряжение питания иммобилайзера противоугонной системы автомобиля
GYBK Серый-Черный
УПРАВЛЕНИЕ ЗАМКОМ ВХОДА, ДИСТАНЦИОННЫЙ ВХОД, РАСШИРЕННЫЙ ДИАПАЗОН, ПАССИВНЫЙ ВХО...
GYBK Серый-Черный
БЕЗ УПРАВЛЕНИЯ ЗАМКОМ ВХОДА, ДИСТАНЦИОННЫЙ ВХОД, РАСШИРЕННЫЙ ДИАПАЗОН, ПАССИВНЫЙ...
GYBK Серый-Черный
X300 Жгут проводов панели приборов и жгут проводов консоли

Внешний вид разъема и ремонт Вилка
Внешний вид разъема и ремонт Гнездо
17
3
X3 Электронное оборудование кузова X3

Расположение деталей (узлов) Трехмерная схема жгутов
Линейная межкомпонентная сетевая шина 11
GNVT Зеленый-Фиолетовый
2
БЕЗ УПРАВЛЕНИЯ ЗАМКОМ ВХОДА, ДИСТАНЦИОННЫЙ ВХОД, РАСШИРЕННЫЙ ДИАПАЗОН, ПАССИВНЫЙ...
GNVT Зеленый-Фиолетовый
УПРАВЛЕНИЕ ЗАМКОМ ВХОДА, ДИСТАНЦИОННЫЙ ВХОД, РАСШИРЕННЫЙ ДИАПАЗОН, ПАССИВНЫЙ ВХО...
GNVT Зеленый-Фиолетовый
X300 Жгут проводов панели приборов и жгут проводов консоли

Внешний вид разъема и ремонт Вилка
Внешний вид разъема и ремонт Гнездо
15
2
Возвратный провод иммобилайзера противоугонной системы автомобиля
GNGY Зеленый-Серый
БЕЗ УПРАВЛЕНИЯ ЗАМКОМ ВХОДА, ДИСТАНЦИОННЫЙ ВХОД, РАСШИРЕННЫЙ ДИАПАЗОН, ПАССИВНЫЙ...
GNGY Зеленый-Серый
УПРАВЛЕНИЕ ЗАМКОМ ВХОДА, ДИСТАНЦИОННЫЙ ВХОД, РАСШИРЕННЫЙ ДИАПАЗОН, ПАССИВНЫЙ ВХО...
GNGY Зеленый-Серый
X300 Жгут проводов панели приборов и жгут проводов консоли

Внешний вид разъема и ремонт Вилка
Внешний вид разъема и ремонт Гнездо
11
1
1
K64 Модуль противоугонной системы (TDM)

Расположение деталей (узлов) Трехмерная схема жгутов Левостороннее управление
Имеется только одно место для компонента
K9 Электронное оборудование кузова

Расположение деталей (узлов) Трехмерная схема жгутов
Сигнал
Последовательные данные
Слабый опорный сигнал
Слабый опорный сигнал
Последовательные данные
Слабый опорный сигнал
Сигнал
21
X1 Электронное оборудование кузова X1

Расположение деталей (узлов) Трехмерная схема жгутов
G203 Поперечина, панель приборов - позади аудиосистемы

Расположение деталей (узлов) Трехмерная схема жгутов
Внешний вид разъема и ремонт
Электрическая схема G203
Масса
BK Черный
Управление индикатором защиты
GY Серый
6
1
B10B Датчик наружного освещения

Расположение деталей (узлов) Трехмерная схема жгутов
Внешний вид разъема и ремонт
Справочные данные по контроллерам

Справочные данные по контроллерам
Приемник ключа замка колонки

Приемник ключа замка колонки
Перечень основных электрических компонентов

Перечень основных электрических компонентов
   


https://vnx.su/ 🛠 Руководства по ремонту и эксплуатации для автомобилей

Поиск по сайту

Остались вопросы или пожелания? Пишите на почту: support@vnx.su

Карта Сайта