К началу документа
Nubira-Lacetti
На предыдущую страницуНа следующую страницу
Главная страница GMDEЗагрузить нединамическое оглавлениеЗагрузить динамическое оглавлениеПомощь

РАЗДЕЛ 4A

ГИДРАВЛИЧЕСКАЯ ТОРМОЗНАЯ СИСТЕМА

Внимание! Необходимо отсоединять отрицательный провод аккумулятора перед снятием или установкой любого электрического устройства, а также в тех случаях, когда возможно соприкосновение инструмента или оборудования с открытыми электрическими контактами. Отсоединение этого провода поможет избежать несчастного случая, а также повреждения автомобиля. Необходимо также, чтобы зажигание находилось в положении LOCK, если не будет требоваться иное.

ТЕХНИЧЕСКИЕ ХАРАКТЕРИСТИКИ

Общие технические характеристики

.
Двигатели с двумя распредвалами верхнего расположения 1,4/1,6/1,8/2,0 л
ПРОГРАММА
МИЛЛИМЕТРЫ
ДЮЙМЫ
Тормозной барабан:
.
.
Внутренний диаметр
Максимальный ремонтный диаметр
Овальность
200,00
201,00
0,04
7,87
7,91
0,0016
Тормозные диски передних колес:
.
.
Минимально допустимая толщина
Боковое биение (в установленном состоянии)
Диаметр тормозного диска
Толщина тормозного диска (нового)
Колебание толщины
22,00
0.06
256
24,00
0,01
0,87
0.002
10,07
0,95
0,0004
Тормозные диски задних колес:
.
.
Минимально допустимая толщина
Боковое биение (в установленном состоянии)
Диаметр тормозного диска
Толщина тормозного диска (нового)
Колебание толщины
8
0.08
258
10,4
0,01
0,31
0.003
10,15
0,40
0,0004
Главный цилиндр:
.
.
Внутренний диаметр (номинальный)
Внутренний диаметр (максимальный)
22,22
22,29
0,875
0,878
Суппорт:
.
.
Минимальный диаметр поршня (передний)
Минимальный диаметр поршня (задний)
54,00
32
2,126
1,260
Диаметр колесного цилиндра:
.
.
Максимальный
Номинальный
20,7
20,64
0,815
0,812

Моменты затяжки резьбовых соединений

ПРОГРАММА
Н•м
Фунт-фут
Фунт-дюйм
Штуцер прокачки гидропривода
8
-
71
Трубопроводы тормозной системы
16
12
-
Гайка крепления педали тормоза к кронштейну
18
13
-
Болт крепления шланга переднего тормоза к суппорту
40
30
-
Болт крепления шланга заднего тормоза к суппорту
32
24
-

РАСПОЛОЖЕНИЕ КОМПОНЕНТОВ

Тормозная система (АБС)


J3B14A01
Показать иллюстрациюПеревод текста в иллюстрациях


  1. Гибкий шланг правого заднего тормоза
  2. 3-я трубка правого заднего тормоза
  3. Хомут
  4. 2-я трубка заднего тормоза (a)
  5. 2-я трубка переднего тормоза
  6. Гибкий шланг правого переднего тормоза
  7. 2-я трубка заднего тормоза (b)
  8. 1-я трубка заднего тормоза (a)
  9. 1-я трубка заднего тормоза (b)
  10. Трубка переднего тормоза
  11. Гибкий шланг левого переднего тормоза
  12. Главный цилиндр и вакуумный усилитель в сборе (на модификациях с левосторонним рулевым управлением)
  13. Модулятор АБС
  14. Гибкий шланг левого заднего тормоза
  15. 3-я трубка левого заднего тормоза

Тормозная система (без АБС)


J3B14A02
Показать иллюстрациюПеревод текста в иллюстрациях


  1. Гибкий шланг правого заднего тормоза
  2. 3-я трубка правого заднего тормоза
  3. Хомут
  4. 2-я трубка заднего тормоза
  5. 2-я трубка переднего тормоза
  6. Гибкий шланг правого переднего тормоза
  7. 2-я трубка заднего тормоза
  8. Трубка переднего тормоза
  9. Гибкий шланг левого переднего тормоза
  10. Соединитель
  11. 1-я трубка заднего тормоза (a)
  12. 1-я трубка переднего тормоза
  13. 1-я трубка заднего тормоза (b)
  14. Главный цилиндр и вакуумный усилитель в сборе (на модификациях с левосторонним рулевым управлением)
  15. Гибкий шланг левого заднего тормоза
  16. 3-я трубка левого заднего тормоза

ДИАГНОСТИКА

Проверка тормозной системы

Проверка эффективности тормозной системы должна проводиться на ровном, сухом и чистом участке дороги без выбоин. Проверка не будет по-настоящему эффективной, если покрытие на выбранном участке дороги мокрое, замаслено или покрыто гравием, т. к. в этом случае сцепление шин разных колес с дорогой не будет одинаковым. Наличие неровностей также может оказать отрицательное влияние на проведение испытания, т. к. вес автомобиля будет резко перераспределяться по колесам, вызывая их подпрыгивание.
Испытание тормозной системы необходимо проводить на разных скоростях, прилагая разные усилия на педаль, при этом, однако, следует избегать блокировки колес. Блокировка колес и переход в юз не свидетельствуют об эффективности тормозной системы, т.к. при заблокированных колесах тормозной путь будет длиннее. Сцепление шины с дорогой будет сильнее, когда к колесу прилагается максимальное тормозное усилие без блокировки, а не при скольжении шины по дорожному покрытию.
При более резком торможении может потребоваться большее усилие на педали.
На эффективность торможения оказывают влияние три основных внешних фактора:
Для проверки утечки тормозной жидкости нажмите и удерживайте педаль тормоза при работающем на холостом ходу двигателе и рычаге переключения передач в нейтральном положении (NEUTRAL). Если при этом педаль постепенно проваливается, это указывает на возможную утечку в системе гидропривода тормозов. Осмотрите систему, чтобы убедиться в отсутствии или наличии утечек.
Проверьте уровень жидкости в главном цилиндре. Незначительное снижение уровня жидкости в бачке может быть связано с износом накладок колодок тормозных механизмов. Значительное снижение уровня указывает на наличие утечек в системе. Утечки в системе гидропривода могут быть внутренними или внешними. Процедура проверки главного цилиндра приведена ниже. При проведении этой проверки незначительные утечки могут быть не обнаружены. Если уровень жидкости в норме, проверьте длину толкателя вакуумного усилителя. При необходимости отрегулируйте длину толкателя или замените его.
Проверьте работоспособность главного цилиндра следующим образом:
Использование нестандартной тормозной жидкости, наличие в ней минерального масла или воды может привести к закипанию тормозной жидкости или повреждению резиновых уплотнителей. Набухание тарелок главного поршня свидетельствует о повреждении резиновых уплотнителей. В системах с барабанным тормозом на это также может указывать набухание уплотнительных колец поршня колесного цилиндра.
При наличии явных признаков повреждения резиновых элементов следует разобрать систему гидропривода и промыть все детали спиртом. Перед сборкой высушите детали струей сжатого воздуха, чтобы не допустить попадания спирта в систему. Замените все резиновые элементы, включая шланги. Кроме того, при работе с тормозным механизмом следует убедиться в отсутствии жидкости на тормозных накладках. При обнаружении жидкости следует заменить накладки.
Если прокладки поршня главного цилиндра в норме, проверьте систему на наличие утечек или перегрева. Если утечки и перегрев не обнаружены, слейте тормозную жидкость, промойте ей главный цилиндр и снова залейте жидкость в цилиндр. Затем прокачайте тормозную систему, чтобы удалить из нее воздух. См. процедуру "Прокачка тормозной системы вручную" или "Прокачка тормозной системы под давлением" в этом разделе.

Осмотр тормозного шланга

Проверку состояния шлангов гидравлической тормозной системы необходимо проводить не реже двух раз в год. Шланги следует проверять на отсутствие повреждений щебнем или гравием, отсутствие трещин, потертостей внешней оболочки шланга или вздутий, а также на разгерметизацию. Убедитесь в правильности прокладки и крепления шлангов. Если шланг задевает за элементы подвески автомобиля, со временем это приведет к его истиранию и выходу из строя. Для проведения проверки вам потребуется переносная лампа и зеркало. При обнаружении любого из вышеперечисленных дефектов следует устранить его или заменить шланг.

Срабатывание контрольной лампы

В данной системе используется контрольная лампа тормоза, расположенная в комбинации приборов. Если замок зажигания находится в положении START, контрольная лампа тормоза загорается, а затем снова гаснет при переводе ключа в положение RUN.
Контрольная лампа загорается в следующих случаях:

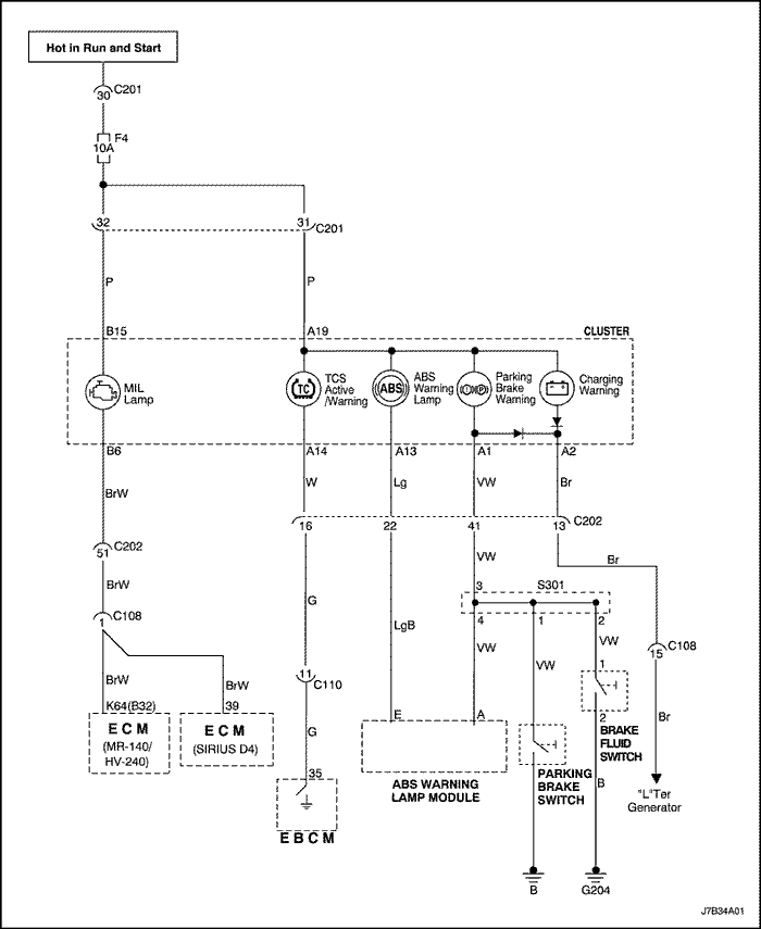
Диагностика цепи сигнализации стоп-сигнала


J7B34A01
Показать иллюстрациюПеревод текста в иллюстрациях


Описание проверки

Последовательность соответствует шагам, указанным в диагностической таблице.
  1. На автомобилях, оборудованных АБС, при включении зажигания контрольная лампа тормоза должна сначала загореться, а затем погаснуть. Тем самым проверяется исправность лампы индикатора. На автомобилях, не оборудованных АБС, контрольная лампа тормоза загорается только при снижении уровня тормозной жидкости ниже допустимого или при включении стояночного тормоза.
  2. Датчик уровня тормозной жидкости является нормально разомкнутым. Если при отключении датчика контрольная лампа загорается, датчик заблокирован в замкнутом состоянии.
  3. Если контрольная лампа продолжает гореть при отключении датчика стояночного тормоза, цепь датчика замкнута на землю.
  4. Если после проведения других проверок контрольная лампа тормоза отключается при разъединении разъема J1 контроллера тормозной системы, контроллер тормозной системы неисправен.
  5. Если контрольная лампа тормоза не загорается, неисправна цепь питания лампы от замка зажигания.
  6. На этом этапе определяется, находится ли неисправность в цепи питания контрольной лампы от замка зажигания или в комбинации приборов.
  7. Контрольная лампа тормоза должна загораться при замыкании разъема стояночного тормоза на землю.
  8. Если лампа продолжает гореть после замыкания контактов датчика уровня жидкости, датчик неисправен.

Диагностика цепи сигнализации стоп-сигнала

ШагОперацияЗначенияДаНет
1
Включите зажигание.
Контрольная лампа тормоза горит постоянно?
-
Перейдите к Шагу 2
Перейдите к Шагу 18
2
Проверьте контрольную лампу АБС.
Контрольная лампа АБС включена?
-
Перейдите к Шагу 3
Перейдите к Шагу 4
3
Используйте диагностический прибор, чтобы проверить наличие кодов неисправностей. Следуйте инструкциям для обнаруженного кода.
Лампа продолжает гореть?
-
Перейдите к Шагу 4
Система исправна
4
Полностью отпустите рычаг стояночного тормоза.
Лампа выключена?
-
Система исправна
Перейдите к Шагу 5
5
Проверьте уровень тормозной жидкости.
Уровень жидкости в норме?
-
Перейдите к Шагу 7
Перейдите к Шагу 6
6
  1. Залейте в бачок чистую тормозную жидкость (dot 3 или ее эквивалент).
  2. Закрутите крышку бачка.
Лампа горит?
-
Перейдите к Шагу 7
Система исправна
7
Разъедините разъем датчика уровня жидкости.
Лампа горит?
-
Перейдите к Шагу 9
Перейдите к Шагу 8
8
Замените датчик уровня тормозной жидкости.
Ремонт закончен?
-
Система исправна
-
9
  1. Подключите датчик уровня тормозной жидкости.
  2. Отсоедините датчик стояночного тормоза.
Лампа горит?
-
Перейдите к Шагу 11
Перейдите к Шагу 10
10
Замените датчик стояночного тормоза.
Ремонт закончен?
-
Система исправна
-
11
Подключите датчик стояночного тормоза.
Автомобиль оборудован АБС?
-
Перейдите к Шагу 12
Перейдите к Шагу 14
12
  1. Выключите зажигание.
  2. Разъедините разъем контроллера тормозной системы.
  3. Включите зажигание.
Лампа горит?
-
Перейдите к Шагу 14
Перейдите к Шагу 13
13
Замените контроллер тормозной системы.
Ремонт закончен?
-
Система исправна
-
14
  1. Выключите зажигание.
  2. Соедините разъем контроллера тормозной системы.
  3. Проверьте цепь между контактом a19 комбинации приборов и датчиком уровня тормозной жидкости на замыкание на землю.
Неисправность обнаружена?
-
Перейдите к шагу 17
Перейдите к шагу 15
15
Проверьте цепь между контактом a19 комбинации приборов и датчиком стояночного тормоза на замыкание на землю.
Неисправность обнаружена?
-
Перейдите к шагу 17
Перейдите к шагу 16
16
Проверить, нет ли замыкания на "массу" провода между контактом A19 комбинации приборов и контактом A модуля контрольной лампы АБС.
Неисправность обнаружена?
-
Перейдите к шагу 17
Перейдите к Шагу 18
17
Устраните неисправность цепи.
Ремонт закончен?
-
Система исправна
-
18
Проверьте работу контрольной лампы тормоза, выполняя следующие действия:
  • Включите стояночный тормоз.
  • Снимите крышку бачка тормозной жидкости.
  • На автомобилях, оборудованных АБС, отдайте команду на включение лампы, используя для этого диагностический прибор.
Контрольная лампа тормоза включается при выполнении всех вышеперечисленных действий?
-
Система исправна
Перейдите к Шагу 19
19
При выполнении действий, указанных в шаге 18, контрольная лампа не загоралась.
Контрольная лампа оставалась выключенной при выполнении всех действий, перечисленных в шаге 18?
-
Перейдите к Шагу 20
Перейдите к Шагу 27
20
  1. Выключите зажигание.
  2. Проверьте предохранитель f4 на щитке передка.
Предохранитель исправен?
-
Перейдите к Шагу 22
Перейдите к Шагу 21
21
Замените предохранитель.
Ремонт закончен?
-
Система исправна
-
22
Проверьте, не перегорела ли контрольная лампа тормоза.
Лампа исправна?
-
Перейдите к Шагу 24
Перейдите к Шагу 23
23
Замените перегоревшую лампу.
Ремонт закончен?
-
Система исправна
-
24
  1. Разъедините разъем комбинации приборов.
  2. Включите зажигание.
  3. Проверьте напряжение на контакте a19 разъема комбинации приборов.
Показания вольтметра соответствуют указанному напряжению?
11-14 В
Перейдите к Шагу 25
Перейдите к Шагу 26
25
  1. Выключите зажигание.
  2. Устраните разрыв в цепи комбинации приборов.
Ремонт закончен?
-
Система исправна
-
26
  1. Выключите зажигание.
  2. Устраните разрыв в цепи между контактом a19 разъема комбинации приборов и замком зажигания.
Ремонт закончен?
-
Система исправна
-
27
Снова включите стояночный тормоз.
Загорается ли контрольная лампа при включении стояночного тормоза?
-
Перейдите к Шагу 28
Перейдите к Шагу 30
28
Снимите крышку бачка тормозной жидкости.
Загорается ли контрольная лампа при снятой крышке бачка тормозной жидкости?
-
Перейдите к Шагу 29
Перейдите к Шагу 32
29
Проверьте на разрыв цепь между контактом a1 разъема комбинации приборов и контактом a модуля контрольной лампы АБС.
Неисправность обнаружена?
-
Перейдите к шагу 17
Перейдите к Шагу 13
30
  1. Включите зажигание.
  2. Отсоедините датчик стояночного тормоза.
  3. Замкните контакт разъема датчика стояночного тормоза на землю.
Лампа горит?
-
Перейдите к Шагу 10
Перейдите к Шагу 31
31
  1. Выключите зажигание.
  2. Устраните разрыв в цепи между контактом a1 разъема комбинации приборов и контактом разъема датчика стояночного тормоза.
  3. Ремонт закончен?
Ремонт закончен?
-
Система исправна
-
32
  1. Отсоедините датчик уровня тормозной жидкости.
  2. Включите зажигание.
  3. Замкните контакты разъема датчика уровня тормозной жидкости.
Лампа горит?
-
Перейдите к Шагу 8
Перейдите к Шагу 33
33
  1. Выключите зажигание.
  2. Включить контрольную лампу между положительным выводом аккумулятора и контактом пурпурно/белого провода датчика уровня тормозной жидкости.
Горит ли контрольная лампа?
-
Перейдите к Шагу 34
Перейдите к Шагу 35
34
Устраните разрыв в цепи между землей и датчиком уровня тормозной жидкости.
Ремонт закончен?
-
Система исправна
-
35
Устраните разрыв в цепи между контактом a1 разъема комбинации приборов и датчиком уровня тормозной жидкости.
Ремонт закончен?
-
Система исправна
-

ТЕХНИЧЕСКОЕ ОБСЛУЖИВАНИЕ И РЕМОНТ

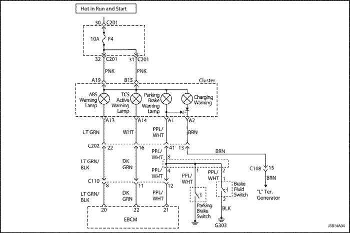
ТЕХНИЧЕСКОЕ ОБСЛУЖИВАНИЕ БЕЗ ДЕМОНТАЖА С АВТОМОБИЛЯ



J3B14A04
Показать иллюстрациюПеревод текста в иллюстрациях


Прокачка тормозной системы вручную; Удаление воздуха из гидропривода

(показано левостороннее рулевое управление, правостороннее аналогично)

  1. При выключенном двигателе несколько раз нажмите педаль тормоза, чтобы сравнять давление в вакуумном усилителе с атмосферным.


  2. J3B14A05
    Показать иллюстрациюПеревод текста в иллюстрациях


    Важно: Если вы предполагаете, что в главном цилиндре может быть воздух, следует его прокачать перед прокачкой колесного цилиндра или суппорта.

  3. Заполните бачок главного цилиндра тормозной жидкостью. Во время проведения прокачки главный цилиндр должен быть заполнен жидкостью не меньше, чем наполовину.


  4. J3B14A06
    Показать иллюстрациюПеревод текста в иллюстрациях


  5. Отсоедините трубки гидропривода тормозных механизмов передних колес от главного цилиндра.
  6. Заполняйте главный цилиндр жидкостью до тех пор, пока она не начнет выливаться через штуцер шлангов тормозных механизмов передних колес.
  7. Подключите трубки гидропривода тормозных механизмов передних колес к главному цилиндру.
  8. Затянуть
    Затяните соединения трубок моментом 16 Н•м (12 фунт-футов).



    J3B14A04
    Показать иллюстрациюПеревод текста в иллюстрациях


  9. Мягко выжмите педаль тормоза один раз и удерживайте ее в этом положении.


  10. J3B14A06
    Показать иллюстрациюПеревод текста в иллюстрациях


  11. Ослабьте крепление трубок переднего контура к главному цилиндру, чтобы удалить воздух из цилиндра.
  12. Затяните крепление трубки (см. шаг 5) и плавно отпустите педаль тормоза. Подождите 15 секунд, прежде чем переходить к следующему шагу.
  13. Повторяйте описанную процедуру с 15-секундной паузой до тех пор, пока из главного цилиндра не выйдет весь воздух.


  14. J3B14A07
    Показать иллюстрациюПеревод текста в иллюстрациях


    Примечание: Не допускайте попадания тормозной жидкости на лакокрасочное покрытие, т.к. это может привести к его повреждению.

  15. После того, как через передний штуцер весь воздух будет удален, повторите ту же процедуру для заднего штуцера.


  16. J3B14A08
    Показать иллюстрациюПеревод текста в иллюстрациях


    Важно: На автомобилях, оборудованных АБС, прокачка проводится в следующем порядке: правое заднее колесо, левое заднее, левое переднее и правое переднее. Для прокачки тормозной системы на автомобилях, оборудованных АБС, см. процедуру в Части 4F, "Антиблокировочная тормозная система".

  17. Наденьте на штуцер прозрачную трубку. Опустите трубку в прозрачный сосуд и погрузите ее в жидкость.


  18. J3B14A09
    Показать иллюстрациюПеревод текста в иллюстрациях


  19. Мягко выжмите педаль тормоза один раз и удерживайте ее в этом положении.
  20. Снимите защитный колпачок со штуцера и ослабьте его крепление, чтобы выпустить воздух из цилиндра.
  21. Затяните штуцер прокачки.
  22. Затянуть
    Затяните штуцер прокачки моментом 8 Н•м (71 фунт-дюйм).

  23. Плавно отпустите педаль тормоза. Выждите 15 секунд, прежде чем переходить к следующему шагу.
  24. Важно: При резком нажатии педали тормоза перемещение плавающего поршня в главном цилиндре происходит таким образом, что прокачка становится невозможной.

  25. Повторяйте описанную процедуру с 15-секундной паузой до тех пор, пока не выйдет весь воздух. Для полного удаления воздуха из системы процедуру, возможно, придется повторить 10 или более раз.
  26. Установите на место защитные колпачки переднего штуцера.


  27. J3B14A10
    Показать иллюстрациюПеревод текста в иллюстрациях


  28. Продолжайте прокачку переднего контура в необходимой последовательности, начиная с шага 12.
  29. Проверьте педаль тормоза на мягкость. Повторите процедуру прокачки сначала, чтобы устранить данный дефект.
  30. Установите на место защитный колпачок штуцера.


J3B14A11
Показать иллюстрациюПеревод текста в иллюстрациях


Прокачка тормозной системы под давлением

    Примечание: Для прокачки под давлением необходимо использовать оборудование мембранного типа. Нагнетаемый сжатый воздух должен отделяться от тормозной жидкости резиновой мембраной, чтобы предотвратить попадание в систему гидропривода воздуха, воды, масла и других посторонних веществ. Загрязнение тормозной жидкости может привести к выходу из строя деталей системы и снижению эффективности торможения.

  1. Разъедините электрический разъем главного цилиндра.
  2. Снимите крышку бачка тормозной жидкости.


  3. J3B14A08
    Показать иллюстрациюПеревод текста в иллюстрациях


  4. Подключите штуцер с переходником к бачку тормозной жидкости.
  5. На автомобилях, оборудованных АБС, необходимо снять штуцера прокачки гидравлического модулятора. См. Часть 4F. Антиблокировочная тормозная система.
  6. Подайте на шаровой клапан штуцера прокачки давление 140-172 кПа (20-25 фунтов/кв.дюйм)
  7. Подсоедините шланг к переходнику. Откройте клапан.
  8. Приподнимите автомобиль и установите его на предусмотренные для этого опоры.
  9. Важно: Прокачка проводится в следующем порядке: правое заднее колесо, левое переднее, левое заднее и правое переднее.

  10. Наденьте сливной шланг на штуцер. Свободный конец шланга опустите в чистый сосуд, частично заполненный тормозной жидкостью.
  11. Отверните на пол-оборота/три четверти оборота штуцер прокачки и сливайте жидкость до тех пор, пока не прекратится выход воздуха.


  12. J3B14A04
    Показать иллюстрациюПеревод текста в иллюстрациях


    Примечание: После прокачки в бачке тормозной жидкости может наблюдаться повышенное давление. При снятии шланга или крышки переходника следует накрыть крышку и место соединения ветошью.

  13. Проверьте педаль тормоза на мягкость. Повторите процедуру прокачки сначала, чтобы устранить данный дефект.


J3B14A12
Показать иллюстрациюПеревод текста в иллюстрациях


Задний тормозной шланг

Порядок снятия

  1. Приподнимите автомобиль и установите его на предусмотренные для этого опоры.
  2. Снимите фиксатор тормозного шланга.
  3. Отсоедините трубопровод от шланга дискового тормоза.


  4. J3B14A13
    Показать иллюстрациюПеревод текста в иллюстрациях


  5. Снимите фиксатор заднего шланга дискового тормоза и тормозной шланг с кронштейна на оси поворотного кулака.


  6. J3B14A14
    Показать иллюстрациюПеревод текста в иллюстрациях


  7. Отсоедините задний шланг дискового тормоза от суппорта.


J3B14A12
Показать иллюстрациюПеревод текста в иллюстрациях


Порядок установки

  1. Соедините трубопровод с тормозным шлангом.
  2. Затянуть
    Затяните соединение трубопровода моментом 16 Н•м (12 фунт-футов).

  3. Установите фиксатор на кронштейн заднего тормозного шланга со стороны колесной арки.


  4. J3B14A14
    Показать иллюстрациюПеревод текста в иллюстрациях


  5. Подключите задний тормозной шланг дискового тормоза к суппорту.
  6. Затянуть
    Затяните болт крепления заднего шланга к суппорту моментом 32 Н•м (24 фунт-фута).

  7. Установите задний тормозной шланг и фиксатор на кронштейн, расположенный на оси поворотного кулака.
  8. Опустите автомобиль.
  9. Прокачайте тормозную систему. См. процедуру "Прокачка тормозной системы вручную" в этом разделе.
  10. Проверьте тормозную систему на отсутствие утечек.


J3B14A15
Показать иллюстрациюПеревод текста в иллюстрациях


Передний тормозной шланг

Порядок снятия

  1. Приподнимите автомобиль и установите его на предусмотренные для этого опоры.
  2. Снимите фиксатор.
  3. Отсоедините трубопровод от кронштейна шланга дискового тормоза, расположенного на колесной арке (с обеих сторон автомобиля).
  4. Отсоедините тормозной шланг от кронштейна с С-образным вырезом на оси поворотного кулака.
  5. Выверните болт из суппорта.
  6. Снимите уплотнительные кольца и шланг дискового тормоза.


J3B14A16
Показать иллюстрациюПеревод текста в иллюстрациях


Порядок установки

  1. Подключите новый тормозной шланг к суппорту, используя новые уплотнительные кольца и болт.
  2. Затянуть
    Затяните болт крепления переднего шланга к суппорту моментом 40 Н•м (30 фунт-футов).

  3. Вставьте тормозной шланг в С-образный вырез кронштейна, расположенного на оси поворотного кулака.


  4. J3B14A16
    Показать иллюстрациюПеревод текста в иллюстрациях


  5. Соедините трубопровод с шлангом дискового тормоза на кронштейне, расположенном на колесной арке (с обеих сторон автомобиля).
  6. Затянуть
    Затяните соединение трубопровода моментом 16 Н•м (12 фунт-футов).

  7. Опустите автомобиль.
  8. Прокачайте тормозную систему. См. процедуру "Прокачка тормозной системы вручную" в этом разделе.
  9. Проверьте тормозную систему на отсутствие утечек.


J3B14A17
Показать иллюстрациюПеревод текста в иллюстрациях


Выключатель стоп-сигнала

(показано левостороннее рулевое управление, правостороннее аналогично)

Порядок снятия

  1. Отсоедините отрицательный провод аккумулятора.
  2. Разъедините разъем выключателя стоп-сигнала.
  3. Поверните выключатель. Снимите выключатель с кронштейна педали тормоза.


J3B14A18
Показать иллюстрациюПеревод текста в иллюстрациях


Порядок установки

  1. Соедините разъем выключателя стоп-сигнала.
  2. Установите выключатель стоп-сигнала на кронштейн педали тормоза, повернув его необходимым образом.
  3. Выжмите педаль тормоза и выдвиньте плунжер выключателя на максимальную длину, чтобы отрегулировать выключатель.
  4. Отпустите плунжер и отпустите педаль тормоза.
  5. Присоедините отрицательный провод аккумулятора.


J3B14A19
Показать иллюстрациюПеревод текста в иллюстрациях


Педаль тормоза

(показано левостороннее рулевое управление, правостороннее аналогично)

Порядок снятия

  1. Снимите панель приборов. См. раздел 9E, "Приборы/система информирования водителя".


  2. J3B14A20
    Показать иллюстрациюПеревод текста в иллюстрациях


  3. Снимите гайки со скобы.
  4. Снимите педаль тормоза.


J3B14A20
Показать иллюстрациюПеревод текста в иллюстрациях


Порядок установки

  1. Установите скобу вместе с гайками.
  2. Затянуть
    Затяните гайки моментом 22 Н•м (16 фунт-футов).

  3. Установите педаль тормоза.


  4. J3B14A19
    Показать иллюстрациюПеревод текста в иллюстрациях


  5. Установите на место панель приборов. См. раздел 9E, "Приборы/система информирования водителя".

ОБЩЕЕ ОПИСАНИЕ И РАБОТА СИСТЕМЫ

Срабатывание контрольной лампы

В данной системе используется контрольная лампа тормоза, расположенная в комбинации приборов. Если замок зажигания находится в положении START, контрольная лампа тормоза должна гореть. Лампа должна погаснуть при переводе замка зажигания в положение ON.
Контрольная лампа загорается в следующих случаях:


На предыдущую страницуНа следующую страницу
https://vnx.su/ 🛠 Руководства по ремонту и эксплуатации для автомобилей

Поиск по сайту

Остались вопросы или пожелания? Пишите на почту: support@vnx.su

Карта Сайта