К началу документа
Epica
На предыдущую страницуНа следующую страницу
Главная страница GMDEЗагрузить нединамическое оглавлениеЗагрузить динамическое оглавлениеПомощь

РАЗДЕЛ 6C

МЕХАНИЗМ РУЛЕВОГО УПРАВЛЕНИЯ С ГИДРОУСИЛИТЕЛЕМ; МЕХАНИЗМ РУЛЕВОГО УПРАВЛЕНИЯ С ЭЛЕКТРОУСИЛИТЕЛЕМ

Внимание! Необходимо отсоединять отрицательный провод аккумулятора перед снятием или установкой любого электрического устройства, а также в тех случаях, когда возможно соприкосновение инструмента или оборудования с открытыми электрическими контактами. Отсоединение этого провода поможет избежать несчастного случая, а также повреждения автомобиля. Необходимо также, чтобы зажигание находилось в положении LOCK, если не будет требоваться иное.

ТЕХНИЧЕСКИЕ ХАРАКТЕРИСТИКИ

Общие технические характеристики

Применение
Описание
Вместимость
0,69 литра
Смазочный материал
Жидкость для рулевого управления с гидроусилителем dexron®-ii d
Тип
Реечный рулевой механизм
Коэффициент передачи рейки
48,44 мм/об.
Ход рейки
146±1,0 мм
Углы рулевого управления
Внутренний
38.8°
Наружный
32.2°

Моменты затяжки резьбовых соединений

Применение
Н•м
Фунт-фут
Фунт-дюйм
Гайки крепежного кольца уплотнения передней панели
7
-
62
Фитинги трубок гидравлического цилиндра - сторона цилиндра
13
10
-
Фитинги трубок гидравлического цилиндра - сторона клапана
13
10
-
Стяжной болт промежуточного вала
25
18
-
Верхний болт для соединения стыков на промежуточном валу
22
16
-
Нижний болт для соединения стыков на промежуточном валу
25
18
-
Регулировочная гайка внешней поперечной рулевой тяги
64
47
-
Гайки внешней поперечной рулевой тяги
50
37
-
Фитинги впускной и выпускной трубок рулевого механизма
28
21
-
Гайки и болты монтажного кронштейна рулевого механизма
60
44
-
Болты контроллера системы ssps
9
-
80

СПЕЦИАЛЬНЫЕ ИНСТРУМЕНТЫ

Таблица специальных инструментов


KM507B
Показать иллюстрациюПеревод текста в иллюстрациях


km-507-b
Съемник для шаровых шарниров

KMJ26610
Показать иллюстрациюПеревод текста в иллюстрациях


km-j-26610
Инструмент для установки

ДИАГНОСТИКА

Рулевое управление с реечным рулевым механизмом с гидроусилителем

Свистящий шум

Проверки
Операция, действие
Проверьте, не ослабли ли шарниры промежуточного вала.
Затяните шарниры промежуточного вала.
Убедитесь в том, что шланг рулевого управления с гидроусилителем не соприкасается с другими деталями.
Убедитесь в том, что шланг рулевого управления с гидроусилителем правильно закреплен хомутами.

Грохочущий шум в рулевом механизме

Проверки
Операция, действие
Убедитесь в том, что шланг рулевого управления с гидроусилителем не соприкасается с кузовом.
Убедитесь в том, что шланг рулевого управления с гидроусилителем правильно закреплен хомутами.
Проверьте, достаточно ли смазки в рулевом механизме.
Смажьте рулевой механизм.
Убедитесь в правильности монтажа рулевого механизма.
Затяните гайки и болты на монтажном кронштейне рулевого механизма.
Убедитесь в правильности монтажа внешних поперечных рулевых тяг.
Затяните соединения внешних поперечных рулевых тяг. Замените внешние рулевые тяги.

Плохой возврат рулевого колеса в среднее положение

Проверки
Операция, действие
Проверьте соприкосновение рулевого колеса с корпусом указателя поворота.
Отрегулируйте положение корпуса указателя поворота.
Проверьте, чтобы не заедали и не ослабли шарниры промежуточного вала.
Замените промежуточный вал.
Проверьте правильность регулировки и отсутствие заедания расходного клапана насоса рулевого управления с гидроусилителем.
Замените насос рулевого управления с гидроусилителем.
Проверьте углы установки колес.
Отрегулируйте углы установки колес.
Проверьте колесные подшипники на износ и повреждения.
Замените колесные подшипники.
Проверьте правильность монтажа шарниров промежуточного вала.
Отрегулируйте промежуточный вал между рулевым механизмом и рулевой колонкой. Замените промежуточный вал.
Проверьте, чтобы не заедали и не ослабли внешние поперечные рулевые тяги и шарниры.
Затяните поперечные рулевые тяги и шарниры. Замените рулевые тяги и шарниры.
Проверьте регулировку рулевого механизма.
Выполните проверку прямолинейного положения управляемых колес.
Убедитесь в отсутствии трения между уплотнением вала рулевой колонки и валом.
Замените уплотнение передней панели.
Убедитесь в отсутствии заедания подшипников рулевого вала.
Замените подшипники поворотного вала.

Кратковременное повышение усилия при быстром повороте колеса

Проверки
Операция, действие
Убедитесь в отсутствии внутренней утечки в насосе рулевого управления с гидроусилителем.
Замените насос рулевого управления с гидроусилителем.
Убедитесь в отсутствии повреждений или пережатий шлангов.
Замените шланги и/или трубки рулевого управления с гидроусилителем.
Проверьте уровень жидкости в усилителе рулевого управления.
Заправьте бачок жидкости для рулевого управления с гидроусилителем.
Проверьте правильность функционирования и отсутствие заедания расходного клапана насоса рулевого управления с гидроусилителем.
Замените насос рулевого управления с гидроусилителем.

Рывки и толчки на руле при повороте при работающем двигателе.

Проверки
Операция, действие
Проверьте, достаточно ли высокое давление создает насос рулевого управления с гидроусилителем.
Замените насос рулевого управления с гидроусилителем.
Проверьте правильность функционирования и отсутствие заедания расходного клапана насоса рулевого управления с гидроусилителем.
Замените насос рулевого управления с гидроусилителем.
Убедитесь в отсутствии проскальзывания приводного ремня насоса рулевого управления с гидроусилителем.
Натяните приводной ремень рулевого управления с гидроусилителем.
Проверьте, не попал ли воздух в систему рулевого управления с гидроусилителем.
Прокачайте систему рулевого управления с гидроусилителем.

Вибрация рулевого управления при повороте на малой скорости или на месте

Проверки
Операция, действие
Проверьте, не попал ли воздух в систему рулевого управления с гидроусилителем.
Прокачайте систему рулевого управления с гидроусилителем.
Проверьте натяжение приводного ремня насоса рулевого управления с гидроусилителем.
Натяните приводной ремень рулевого управления с гидроусилителем.

Чрезмерная отдача на рулевом колесе или большой люфт

Проверки
Операция, действие
Проверьте, не попал ли воздух в систему рулевого управления с гидроусилителем.
Прокачайте систему рулевого управления с гидроусилителем.
Проверьте колесные подшипники на износ и повреждения.
Замените колесные подшипники.
Убедитесь в правильности монтажа рулевого механизма.
Затяните гайки и болты на монтажном кронштейне рулевого механизма.
Проверьте правильность монтажа шарниров промежуточного вала.
Отрегулируйте промежуточный вал между рулевым механизмом и рулевой колонкой. Замените промежуточный вал.
Проверьте затяжку внешних поперечных рулевых тяг и шаровых шарниров.
Затяните поперечные рулевые тяги и шарниры. Замените рулевые тяги и шарниры.

Тяжелое управление или недостаточное усиление (особенно при парковке)

Проверки
Операция, действие
Проверьте правильность монтажа шарниров промежуточного вала.
Отрегулируйте промежуточный вал между рулевым механизмом и рулевой колонкой. Замените соединительный фланец.
Проверьте правильность монтажа и отсутствие заедания расходного клапана насоса рулевого управления с гидроусилителем.
Замените насос рулевого управления с гидроусилителем.
Проверьте, достаточно ли высокое давление создает насос рулевого управления с гидроусилителем.
Замените насос рулевого управления с гидроусилителем.
Убедитесь в отсутствии внутренней утечки в насосе рулевого управления с гидроусилителем.
Замените насос рулевого управления с гидроусилителем.
Проверьте, чтобы не разболтался или износился промежуточный вал.
Затяните промежуточный вал. Замените промежуточный вал, если потребуется.
Проверьте натяжение приводного ремня насоса усилителя рулевого управления.
Натяните приводной ремень рулевого управления с гидроусилителем.

Стендовое испытание реечного рулевого механизма

Процедура демонтажа, установки и испытания

Примечание: С помощью этой установки можно выполнить также проверку значений давления и расхода.

  1. Отсоедините и демонтируйте рулевой механизм с гидроусилителем. См. "Реечный рулевой механизм в сборе" в этом разделе.
  2. Поместите рулевой механизм с гидроусилителем на стенд рядом с автомобилем.
  3. Отсоедините трубку высокого давления в том месте, где шланг соединяется с трубкой. Удлините эту трубку, чтобы достать до рулевого механизма с гидроусилителем на стенде.
  4. Отсоедините возвратную трубку от бачка для жидкости рулевого управления с гидроусилителем. Удлините эту трубку, чтобы достать до рулевого механизма с гидроусилителем на стенде.
  5. Присоедините трубки рулевого управления к рулевому механизму с гидроусилителем.
  6. Запустите двигатель и дайте ему поработать 10 секунд на холостом ходу.
  7. Проверьте уровень жидкости в усилителе рулевого управления. См. раздел 6А, "Система рулевого управления с гидроусилителем".
  8. Запустите двигатель и поверните поворотный вал реечного механизма на полный оборот в каждом направлении. Удерживайте вал на каждом упоре по 5 секунд.
  9. Осмотрите места возможной утечки. См. раздел 6А, "Система рулевого управления с гидроусилителем".

Порядок установки

  1. Выключите двигатель.
  2. Отсоедините трубки рулевого управления с гидроусилителем от рулевого механизма.
  3. Снимите удлинители и присоедините на место трубки высокого давления и возврата.
  4. Установите на место и присоедините рулевой механизм с гидроусилителем. См. "Реечный рулевой механизм в сборе" в этом разделе.
  5. Запустите двигатель и дайте ему поработать 10 секунд на холостом ходу.
  6. Проверьте уровень жидкости в усилителе рулевого управления. См. раздел 6А, "Система рулевого управления с гидроусилителем".

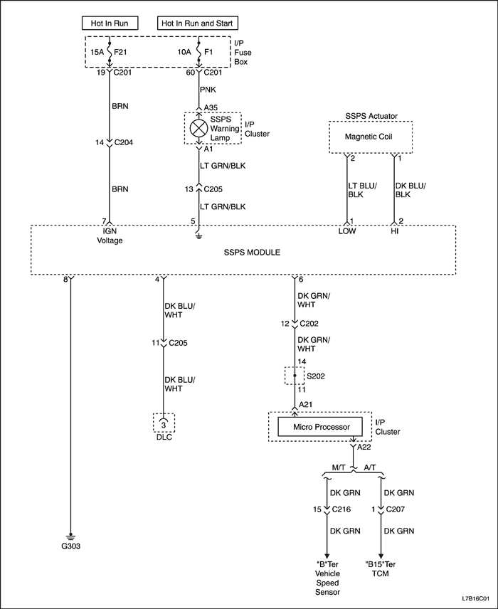
Гидроусилитель рулевого механизма, обеспечивающий переменное усиление в зависимости от скорости

Левостороннее управление


L7B16C01
Показать иллюстрациюПеревод текста в иллюстрациях


Правостороннее управление


L7B26C01
Показать иллюстрациюПеревод текста в иллюстрациях


Система рулевого управления с гидроусилителем, обеспечивающим переменное усиление в зависимости от скорости, постоянно работает с максимальным усилением

ШагОперацияЗначенияДаНет
1
  1. Установите диагностический прибор.
  2. Включите зажигание.
  3. Проверьте код неисправности с помощью диагностического прибора.
Отображается ли на диагностическом приборе какой-либо текущий код неисправности?
-
Перейдите к имеющему отношение коду (кодам) неисправности.
Перейдите к Шагу 2
2
Выполните базовый осмотр системы рулевого управления с гидроусилителем.
Функционирует ли система?
-
Перейдите к Шагу 3
3
Замените контроллер системы ssps.
Замена выполнена?
-
Система исправна
-

Система рулевого управления с гидроусилителем, обеспечивающим переменное усиление в зависимости от скорости, постоянно работает с пониженным усилением

ШагОперацияЗначенияДаНет
1
Отключите от рулевого механизма электромагнитный привод системы ssps.
Признак неисправности не устранился?
-
Перейдите к Шагу 2
Перейдите к Шагу 3
2
Выполните базовый осмотр системы рулевого управления с гидроусилителем.
Функционирует ли система?
-
Перейдите к Шагу 3
3
Замените контроллер системы ssps.
Замена выполнена?
-
Система исправна
-

Общее функционирование

При включении зажигания сигнальная лампа загорается на 3 секунды, а затем гаснет. Контроллер SSPS оборудован функцией самодиагностики. При возникновении какой-либо неисправности контроллер включает сигнальную лампу. Коды неисправности отображаются на диагностическом приборе и с его помощью стираются.

Код неисправности

dtc
Неисправность
Стандартное действие
c1104
Превышение напряжения зажигания
.
c1105
Низкое напряжение зажигания
.
c1212
Датчик скорости автомобиля
Сигнальная лампа горит, привод отключен
c1604
ЭСУД (ошибка ЭППЗУ)
.
c2203
Проверка тока
.

Диагностическая проверка системы - Рулевое управление с электроусилителем, обеспечивающим переменное усиление в зависимости от скорости

ШагОперацияЗначенияДаНет
1
  1. Установите диагностический прибор.
  2. Включите зажигание.
-
Перейдите к Шагу 2
-
2
Выберите на диагностическом приборе функцию отображения кодов неисправности системы ssps.
Отображаются ли на диагностическом приборе какие-либо коды неисправности?
-
Перейдите к имеющему отношение коду (кодам) неисправности.

Код неисправности (dtc) c1104

Превышение напряжения зажигания

Описание схемы

Контроллер рулевого управления с гидроусилителем, обеспечивающим переменное усиление в зависимости от скорости, (SSPS) проверяет напряжение системы, чтобы убедиться в том, что напряжение находится в допустимых пределах. Если напряжение выходит за допустимые пределы, могут быть повреждены компоненты, и неправильно оцениваются входные сигналы. Контроллер SSPS контролирует напряжение системы на продолжительном интервале времени. Если контроллер SSPS обнаруживает чрезмерное повышение напряжения системы, устанавливается код неисправности DTC C1104.

Условия установки кода неисправности.

Контроллер SSPS обнаруживает превышение напряжения системы выше 17 вольт за период менее 1 секунды.

Действия, выполняемые при установке кода неисправности

Условия удаления кода неисправности

dtc c1104 - Превышение напряжения зажигания

ШагОперацияЗначенияДаНет
1
Выполнена ли диагностическая проверка системы рулевого управления с электроусилителем, обеспечивающим переменное усиление в зависимости от скорости?
-
Перейдите к Шагу 2
2
Убедитесь в отсутствии нарушений контакта на контроллере ssps.
Была ли найдена и устранена причина неисправности?
-
Перейдите к Шагу 6
Перейдите к Шагу 3
3
  1. Выключите зажигание.
  2. Отсоедините разъем проводки контроллера ssps.
  3. Включите зажигание.
  4. Проверьте напряжение между цепью напряжения зажигания и исправной массой.
Напряжение в пределах указанного значения?
9 - 16 В
Перейдите к Шагу 6
Перейдите к Шагу 4
4
Проверьте систему зарядки автомобиля, включая генератор. См. раздел 1E, "Электрическая система двигателя".
Система зарядки в порядке?
-
Перейдите к Шагу 6
Перейдите к Шагу 5
5
Замените контроллер системы ssps.
Замена выполнена?
-
-
Перейдите к Шагу 6
6
  1. Используйте диагностический прибор для удаления кода (кодов) неисправности.
  2. Дайте автомобилю поработать.
Сбрасывается ли код неисправности dtc c1104?
-
Перейдите к Шагу 2
Система исправна

Код неисправности (dtc) c1105

Низкое напряжение зажигания

Описание схемы

Контроллер рулевого управления с гидроусилителем, обеспечивающим переменное усиление в зависимости от скорости, (SSPS) проверяет напряжение системы, чтобы убедиться в том, что напряжение находится в допустимых пределах. Если напряжение выходит за допустимые пределы, могут быть повреждены компоненты, и неправильно оцениваются входные сигналы. Контроллер SSPS контролирует напряжение системы на продолжительном интервале времени. Если контроллер SSPS обнаруживает чрезмерное снижение напряжения системы, устанавливается код неисправности DTC C1105.

Условия установки кода неисправности.

Контроллер SSPS обнаруживает понижение напряжения системы ниже 8 вольт за период менее 1 секунды.

Действия, выполняемые при установке кода неисправности

Условия удаления кода неисправности

Указания по диагностике

dtc С1105 - Низкое напряжение зажигания

ШагОперацияЗначенияДаНет
1
Выполнена ли диагностическая проверка системы рулевого управления с электроусилителем, обеспечивающим переменное усиление в зависимости от скорости?
-
Перейдите к Шагу 2
2
Убедитесь в отсутствии нарушений контакта на контроллере ssps.
Была ли найдена и устранена причина неисправности?
-
Перейдите к Шагу 9
Перейдите к Шагу 3
3
  1. Выключите зажигание.
  2. Отсоедините разъем проводки контроллера ssps.
  3. Включите зажигание.
  4. Проверьте напряжение между цепью напряжения зажигания и исправной массой.
Напряжение в пределах указанного значения?
-
Перейдите к Шагу 9
Перейдите к Шагу 4
4
Проверьте наличие обрыва или короткого замыкания на массу цепи напряжения зажигания в разъеме проводки контроллера.
Была ли найдена и устранена причина неисправности?
-
Перейдите к Шагу 9
Перейдите к Шагу 5
5
Проверьте наличие обрыва цепи массы в разъеме проводки контроллера.
Была ли найдена и устранена причина неисправности?
-
Перейдите к Шагу 9
Перейдите к Шагу 6
6
Проверьте наличие размыкания предохранителя f21 в блоке предохранителей панели приборов.
Была ли найдена и устранена причина неисправности?
-
Перейдите к Шагу 9
Перейдите к Шагу 7
7
Проверьте систему зарядки автомобиля, включая генератор. См. раздел 1E, "Электрическая система двигателя".
Система зарядки в порядке?
-
Перейдите к Шагу 9
Перейдите к Шагу 8
8
Замените контроллер системы ssps.
Замена выполнена?
-
-
Перейдите к Шагу 8
9
  1. Используйте диагностический прибор для удаления кода (кодов) неисправности.
  2. Дайте автомобилю поработать.
Сбрасывается ли код неисправности dtc c1105?
-
Перейдите к Шагу 2
Система исправна

Код неисправности (dtc) c1212

Датчик скорости автомобиля

Описание схемы

Датчик скорости автомобиля (с механической КПП) или контроллер коробки передач (TCM) передает обработанный сигнал скорости автомобиля (VSS) на контроллер системы рулевого управления с гидроусилителем, обеспечивающим переменное усиление в зависимости от скорости (SSPS). Контроллер SSPS использует сигнал скорости и кривую характеристики, запрограммированную в микропроцессорной системе, для определения электрического тока, которым управляется привод расходного клапана рулевого управления с гидроусилителем.

Условия установки кода неисправности.

Контроллер рулевого управления обнаруживает пропадание сигнала скорости автомобиля (VSS).

Действия, выполняемые при установке кода неисправности

Условия удаления кода неисправности

Указания по диагностике

Если код неисправности свидетельствует о повторяющейся или неустойчивой неисправности, проверьте следующие условия.

dtc c1212 - Датчик скорости автомобиля

ШагОперацияЗначенияДаНет
1
Выполнена ли диагностическая проверка системы рулевого управления с электроусилителем, обеспечивающим переменное усиление в зависимости от скорости?
-
Перейдите к Шагу 2
2
  1. Установите диагностический прибор.
  2. Поднимите ведущие колеса автомобиля.
  3. Запустите двигатель.
  4. Установите автоматическую коробку передач в положение "Drive", а на механической включите третью передачу.
  5. С помощью диагностического прибора наблюдайте параметр "Скорость автомобиля" в списке данных зависимого от скорости рулевого управления с гидроусилителем.
Соответствует ли значение параметра скорости автомобиля указываемому на спидометре?
-
Перейдите к Шагу 6
Перейдите к Шагу 3
3
Проверьте наличие обрыва или нарушения контакта в цепи скорости автомобиля контроллера ssps.
Была ли найдена и устранена причина неисправности?
-
Перейдите к Шагу 6
Перейдите к Шагу 4
4
Проверьте наличие обрыва или нарушения контакта в цепи массы контроллера ssps.
Была ли найдена и устранена причина неисправности?
-
Перейдите к Шагу 6
Перейдите к Шагу 5
5
Замените контроллер системы ssps.
Замена выполнена?
-
Перейдите к Шагу 6
-
6
Проверьте функционирование системы в работе, чтобы убедиться в устранении неисправности.
Была ли устранена причина неисправности?
-
Система исправна
Перейдите к Шагу 2

Код неисправности (dtc) c1604

ЭСУД (ошибка ЭППЗУ)

Описание схемы

Обнаружение внутренней неисправности осуществляется внутри контроллера. Внешние цепи не задействуются.

Условия установки кода неисправности.

Действия, выполняемые при установке кода неисправности

Условия удаления кода неисправности

Указания по диагностике

Если код неисправности свидетельствует о повторяющейся или неустойчивой неисправности, проверьте следующие условия.

dtc c1604 - ecu (ошибка eeprom)

ШагОперацияЗначенияДаНет
1
Выполнена ли диагностическая проверка системы рулевого управления с электроусилителем, обеспечивающим переменное усиление в зависимости от скорости?
-
Перейдите к Шагу 2
2
  1. Установите диагностический прибор.
  2. Включите зажигание.
  3. Используйте диагностический прибор для удаления кодов неисправности.
  4. Дайте автомобилю поработать.
Установился ли код неисправности при этом включении зажигания?
-
Перейдите к Шагу 3
Перейдите к Шагу 4
3
Замените контроллер системы ssps.
Замена выполнена?
-
Перейдите к Шагу 4
-
4
Проверьте функционирование системы в работе, чтобы убедиться в устранении неисправности.
Была ли устранена причина неисправности?
-
Система исправна
Перейдите к Шагу 2

Код неисправности (dtc) c2203

Проверка тока

Описание схемы

В системе рулевого управления с переменным усилением (VES) контроллер рулевого управления с гидроусилителем, обеспечивающим переменное усиление в зависимости от скорости, (SSPS) используется для управления током, проходящим через электромагнитный вращательный привод. Контроллер системы SSPS изменяет ток через привод в пределах 0,50-1,05 ампер. На малой скорости ток приблизительно равен 1 амперу, что соответствует максимальному усилению рулевого управления. На средней скорости ток изменяется в пределах 0,78-0,90 ампер, и обеспечивается средний уровень усиления. На высокой скорости контроллер SSPS выдает ток силой 0,50-0,77 ампер, при этом усиление рулевого управления минимальное. Чем меньше управляющий ток, тем меньше усиление рулевого управления.

Условия установки кода неисправности.

В приводе системы VES или в цепях привода имеется одно из следующих условий:

Действия, выполняемые при установке кода неисправности

Условия удаления кода неисправности

Указания по диагностике

Если код неисправности свидетельствует о повторяющейся или неустойчивой неисправности, проверьте следующие условия.

Описание проверки

Приведенными ниже цифрами указываются номера пунктов в таблице диагностики.
  1. Проверяется, соответствует ли параметр "Управляющий ток" требуемому значению в активном состоянии.
  2. Проверяется, находится ли сопротивление привода системы VES в заданных пределах.
  3. Проверяется цепь повышения усиления рулевого управления на наличие разрывов или замыканий на напряжение питания.
  4. Проверяется цепь понижения усиления рулевого управления на наличие замыкания на массу.
  5. Проверяется нарушение контакта в разъеме жгута привода системы VES.

dtc c2203 - Проверка тока

ШагОперацияЗначенияДаНет
1
Выполнена ли диагностическая проверка системы рулевого управления с электроусилителем, обеспечивающим переменное усиление в зависимости от скорости?
-
Перейдите к Шагу 2
2
  1. Установите диагностический прибор.
  2. Запустите двигатель.
  3. С помощью диагностического прибора наблюдайте параметры "Управляющий ток SSPS" в списке данных зависимого от скорости рулевого управления с гидроусилителем.
Находится ли показываемое диагностическим прибором значение параметра "Управляющий ток SSPS" в заданном диапазоне?
0.97 - 1.04A
Перейдите к Шагу 14
Перейдите к Шагу 3
3
  1. Выключите зажигание.
  2. Отсоедините разъем жгута привода системы ssps.
  3. Измерьте сопротивление привода системы ssps.
Находится ли измеренное сопротивление в заданном диапазоне?
6.6 - 6.8 Ом
Перейдите к Шагу 4
Перейдите к Шагу 10
4
Проверьте привод системы ssps и жгут привода на замыкание на массу.
Найдено ли замыкание на массу?
-
Перейдите к Шагу 5
Перейдите к Шагу 6
5
Визуально осмотрите жгут привода на отсутствие порезов, потертостей и повреждений проводов.
Была ли найдена и устранена причина неисправности?
-
Перейдите к Шагу 14
Перейдите к Шагу 12
6
Проверьте цепь повышения усиления рулевого управления привода ssps на замыкание на массу.
Была ли найдена и устранена причина неисправности?
-
Перейдите к Шагу 14
Перейдите к Шагу 7
7
Проверьте цепь повышения усиления рулевого управления привода ssps на наличие обрыва или замыкания на напряжение.
Была ли найдена и устранена причина неисправности?
-
Перейдите к Шагу 14
Перейдите к Шагу 8
8
Проверьте цепь понижения усиления рулевого управления привода ssps на замыкание на массу.
Была ли найдена и устранена причина неисправности?
-
Перейдите к Шагу 14
Перейдите к Шагу 9
9
Проверьте цепь понижения усиления рулевого управления привода ssps на наличие обрыва или замыкания на напряжение.
Была ли найдена и устранена причина неисправности?
-
Перейдите к Шагу 14
Перейдите к Шагу 11
10
Проверьте наличие плохих контактов в разъеме жгута привода системы ssps.
Была ли найдена и устранена причина неисправности?
-
Перейдите к Шагу 14
Перейдите к Шагу 12
11
Проверьте наличие плохих контактов в разъеме жгута контроллера ssps.
Была ли найдена и устранена причина неисправности?
-
Перейдите к Шагу 14
Перейдите к Шагу 13
12
Замените привод системы ssps.
Ремонт закончен?
-
Перейдите к Шагу 14
-
13
Замените контроллер системы ssps.
Замена выполнена?
-
Перейдите к Шагу 14
-
14
Проверьте функционирование системы в работе, чтобы убедиться в устранении неисправности.
Была ли устранена причина неисправности?
-
Система исправна
Перейдите к Шагу 2


На предыдущую страницуНа следующую страницу
https://vnx.su/ 🛠 Руководства по ремонту и эксплуатации для автомобилей

Поиск по сайту

Остались вопросы или пожелания? Пишите на почту: support@vnx.su

Карта Сайта