К началу документа
Aveo
На предыдущую страницу На следующую страницу
Главная страница GMDE Загрузить нединамическое оглавление Загрузить динамическое оглавление Помощь

РАЗДЕЛ 9C

УСТРОЙСТВО ПОДАЧИ ЗВУКОВОГО СИГНАЛА

Внимание! Отсоедините провод от отрицательного вывода аккумулятора, прежде чем снимать или устанавливать какие-либо электрические устройства, а также в ситуации, когда есть возможность касания оголенных электрических контактов каким-либо инструментом или приспособлением. Отсоединение этого провода позволяет избежать травм и повреждения оборудования автомобиля. Кроме того, если не указано иное, зажигание должно находиться в положении LOCK.

ТЕХНИЧЕСКИЕ ХАРАКТЕРИСТИКИ

Моменты затяжки резьбовых соединений

ПРОГРАММА
Н•м
фунт-фут
фунт-дюйм
Болт устройства подачи звукового сигнала
21
16
-

ПРИНЦИПИАЛЬНЫЕ И МОНТАЖНЫЕ СХЕМЫ

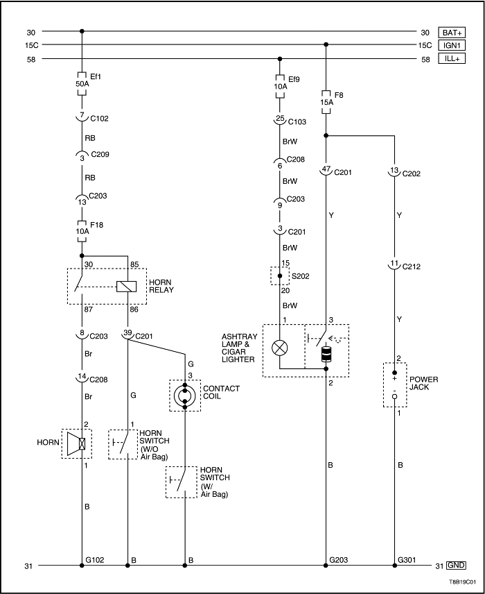
Цепь устройства подачи звукового сигнала, розетки, освещения пепельницы и прикуривателя - нотчбэк


T8B19C01
Показать иллюстрациюПеревод текста в иллюстрациях


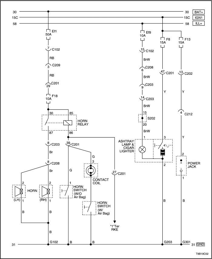
Цепь устройства подачи звукового сигнала, розетки, освещения пепельницы и прикуривателя - хэтчбэк


T8B19C02
Показать иллюстрациюПеревод текста в иллюстрациях


ТЕХНИЧЕСКОЕ ОБСЛУЖИВАНИЕ И РЕМОНТ

ТЕХНИЧЕСКОЕ ОБСЛУЖИВАНИЕ БЕЗ ДЕМОНТАЖА С АВТОМОБИЛЯ



S6B19C01
Показать иллюстрациюПеревод текста в иллюстрациях


Устройство подачи звукового сигнала

Процедура снятия

  1. Отсоедините провод от отрицательного вывода аккумуляторной батареи.
  2. Снять монтажные болты фары.
  3. Отсоединить электрические разъемы.
  4. Снять фару в сборе.
  5. Снять болт с устройства подачи звукового сигнала.
  6. Отсоединить электрический разъем.
  7. Снять устройство подачи звукового сигнала.


S6B19C01
Показать иллюстрациюПеревод текста в иллюстрациях


Процедура установки

  1. Подсоединить электрический разъем.
  2. Установить устройство подачи звукового сигнала с помощью болта.
  3. Затянуть
    Затянуть болт устройства подачи звукового сигнала с усилием 21 Н•м (16 фунт-фут).

  4. Подсоединить электрический разъемы фары.
  5. Установить узел фары с помощью болтов.
  6. Затянуть
    Затянуть болты фары в сборе с усилием 4 Н•м (35 фунт-дюйм).

  7. Присоедините провод к отрицательному выводу аккумуляторной батареи.

ОБЩЕЕ ОПИСАНИЕ И РАБОТА СИСТЕМЫ

Устройство подачи звукового сигнала

Устройство подачи звукового сигнала располагается под капотом. Он крепится возле радиатора спереди автомобиля. Устройство подачи звукового сигнала приводится в действие нажатием накладки на рулевом колесе, которая замыкает на массу электрическую цепь устройства подачи звукового сигнала.


На предыдущую страницу На следующую страницу
https://vnx.su/ 🛠 Руководства по ремонту и эксплуатации для автомобилей

Поиск по сайту

Остались вопросы или пожелания? Пишите на почту: support@vnx.su

Карта Сайта