К началу документа
Aveo
На предыдущую страницу На следующую страницу
Главная страница GMDE Загрузить нединамическое оглавление Загрузить динамическое оглавление Помощь

РАЗДЕЛ 9B

СИСТЕМЫ ОСВЕЩЕНИЯ

Внимание! Отсоедините провод от отрицательного вывода аккумулятора, прежде чем снимать или устанавливать какие-либо электрические устройства, а также в ситуации, когда есть возможность касания оголенных электрических контактов каким-либо инструментом или приспособлением. Отсоединение этого провода позволяет избежать травм и повреждения оборудования автомобиля. Кроме того, если не указано иное, зажигание должно находиться в положении LOCK.

ТЕХНИЧЕСКИЕ ХАРАКТЕРИСТИКИ

Перечень используемых ламп

Лампа
Номер лампы для замены
Фонарь заднего хода
21w
Дополнительный центральный стоп-сигнал
5w
Передняя противотуманная фара
55w (h3)
Фара
60/55w (h4)
Освещение салона при открытии двери
10w
Освещение номерного знака
5w
Фонарь освещения багажника
10w
Стояночные огни
5w
Стояночные огни и передние указатели поворота
21w
Задние указатели поворота
21w
Боковые указатели поворота
5w
Задний габаритный огонь и стоп-сигнал
21/5w

Моменты затяжки резьбовых соединений

ПРОГРАММА
Н•м
фунт-фут
фунт-дюйм
Крепежные винты chmsl
3
-
27
Винт выключателя в дверной раме
4.5
-
40
Болты фары в сборе
4
-
35
Винты корпуса освещения салона при открытии двери
2
-
18
Винты лампы освещения номерного знака
1.5
-
13
Винты заднего габаритного огня в сборе
3
-
27
Винты противотуманного фонаря в сборе
5
-
44

ПРИНЦИПИАЛЬНЫЕ И МОНТАЖНЫЕ СХЕМЫ

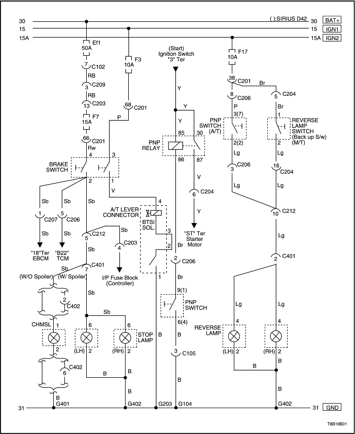
Цепь стоп-сигнала, дополнительного центрального стоп-сигнала с высоким расположением - chmsl - и фонаря заднего хода - нотчбэк


T8B19B01
Показать иллюстрациюПеревод текста в иллюстрациях


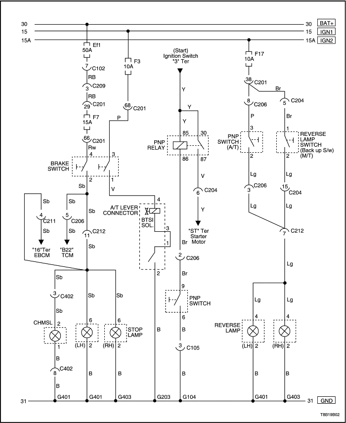
Цепь стоп-сигнала, дополнительного центрального стоп-сигнала с высоким расположением - chmsl - и фонаря заднего хода - хэтчбэк


T8B19B02
Показать иллюстрациюПеревод текста в иллюстрациях


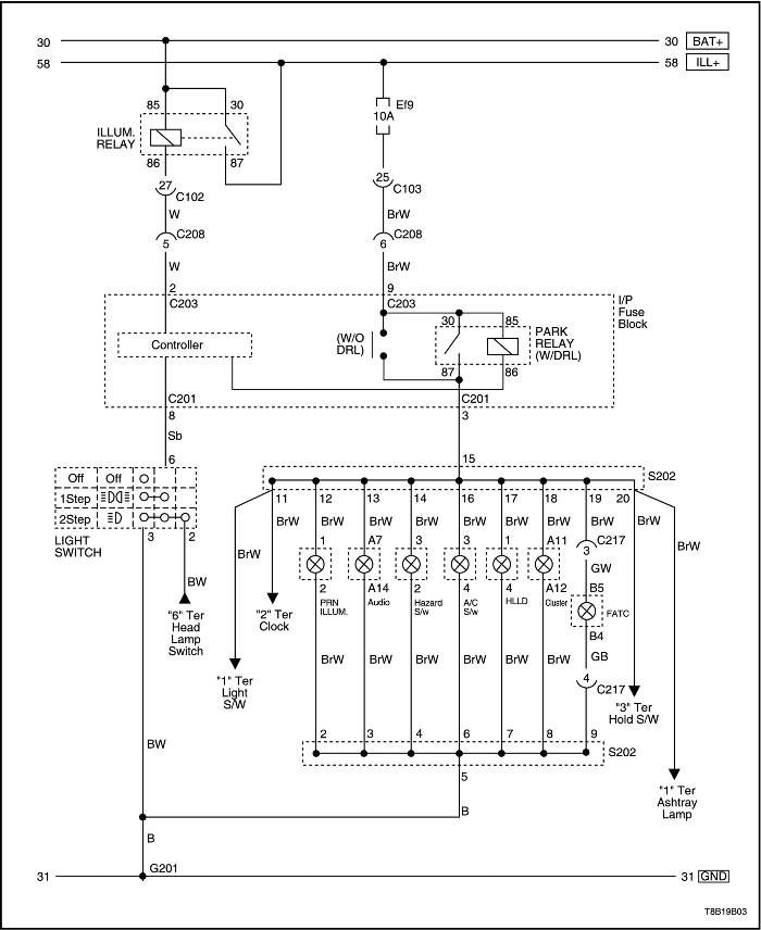
Цепь подсветки панели приборов - без регулятора освещения, нотчбэк


T8B19B03
Показать иллюстрациюПеревод текста в иллюстрациях


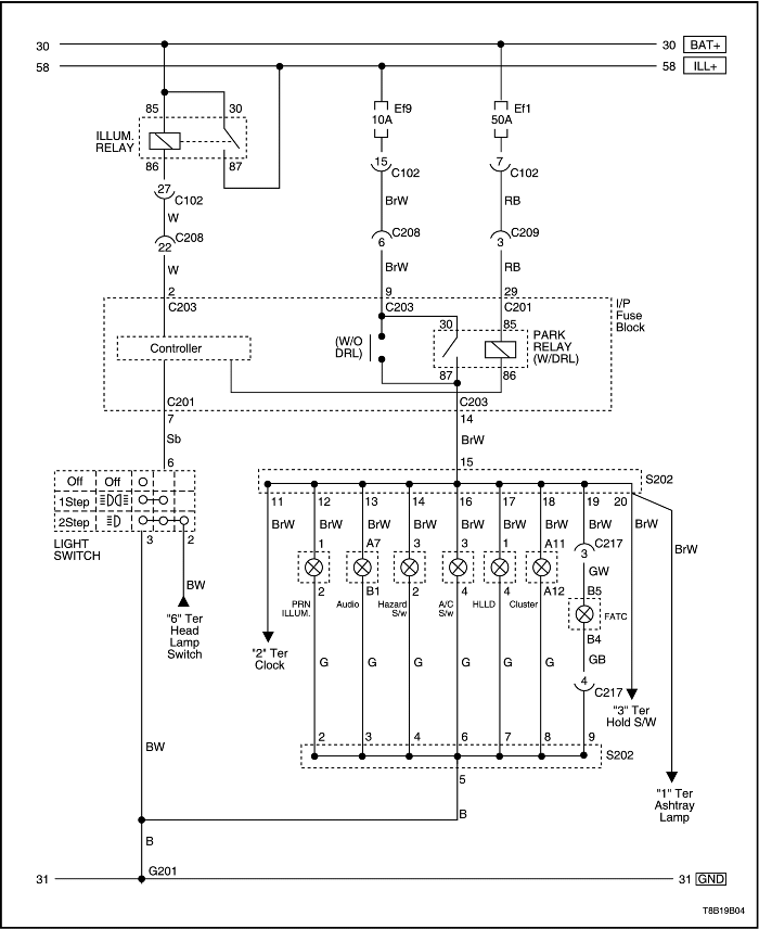
Цепь подсветки панели приборов - без регулятора освещения, хэтчбэк


T8B19B04
Показать иллюстрациюПеревод текста в иллюстрациях


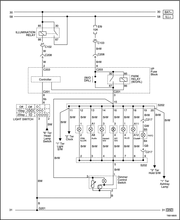
Цепь подсветки панели приборов - с регулятором освещения, нотчбэк


T8B19B05
Показать иллюстрациюПеревод текста в иллюстрациях


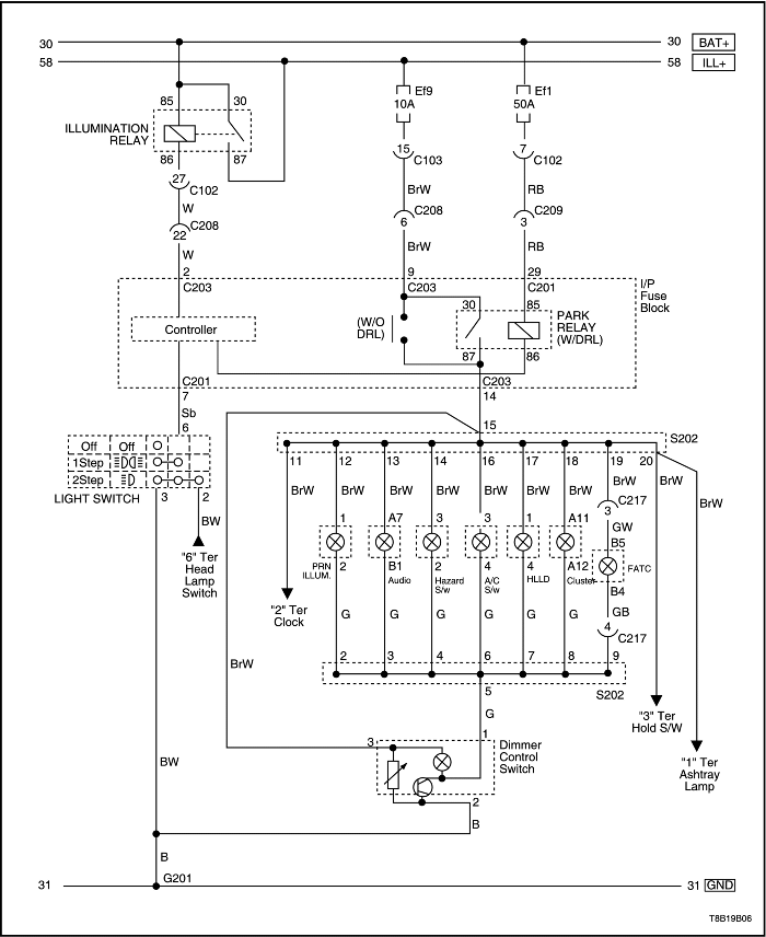
Цепь подсветки панели приборов - с регулятором освещения, хэтчбэк


T8B19B06
Показать иллюстрациюПеревод текста в иллюстрациях


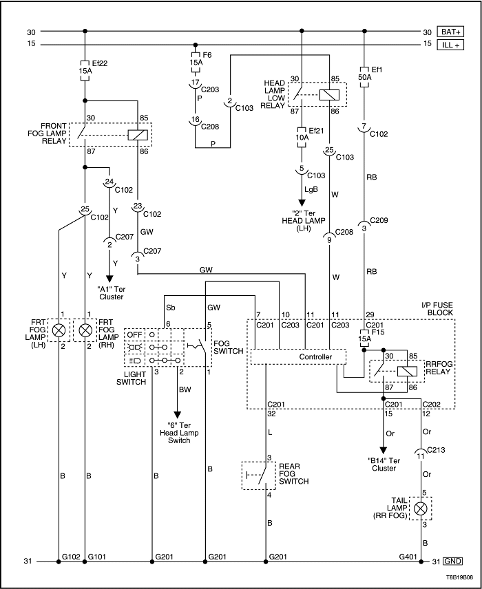
Цепь передних и задних противотуманных фар - нотчбэк


T8B19B07
Показать иллюстрациюПеревод текста в иллюстрациях


Цепь передних и задних противотуманных фар - хэтчбэк


T8B19B08
Показать иллюстрациюПеревод текста в иллюстрациях


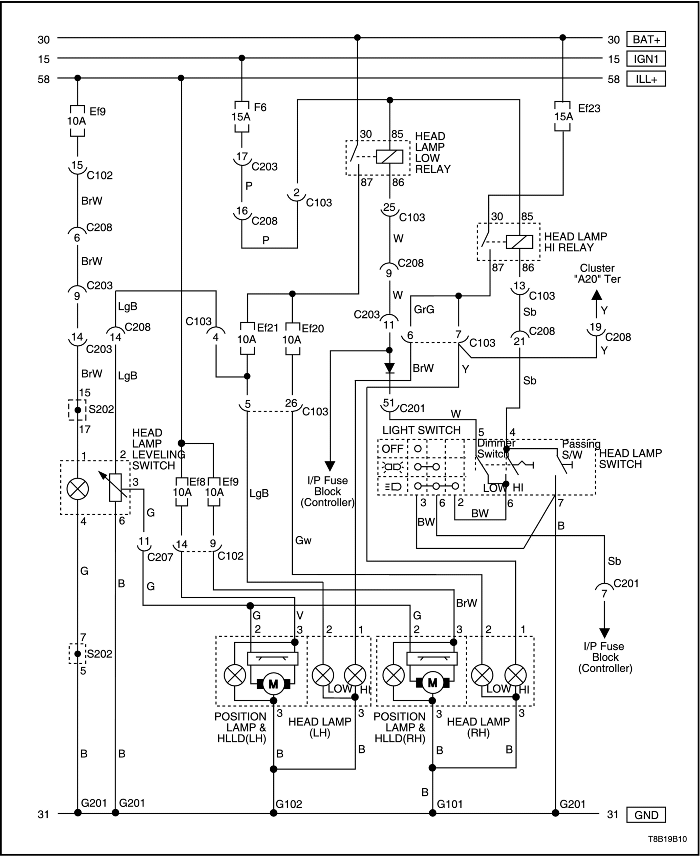
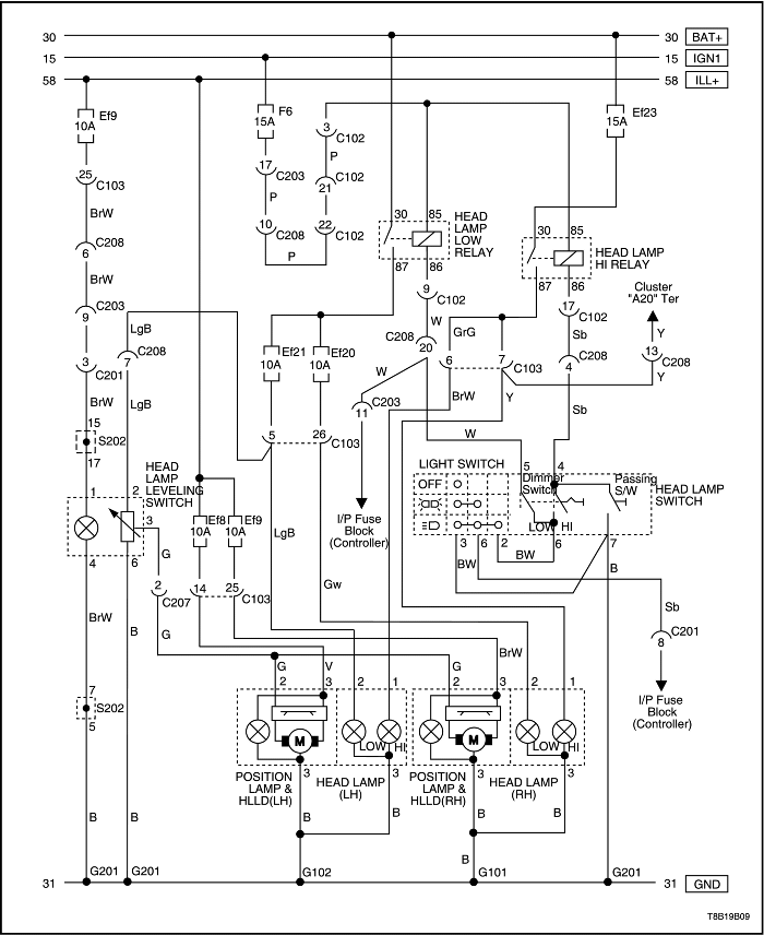
Цепь фар и устройства регулировки положения фар - hlld - нотчбэк


T8B19B09
Показать иллюстрациюПеревод текста в иллюстрациях


Цепь фар и устройства регулировки положения фар - hlld - хэтчбэк


T8B19B10
Показать иллюстрациюПеревод текста в иллюстрациях


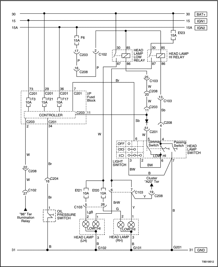
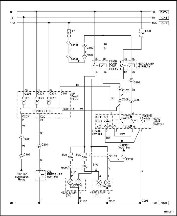
Цепь предупредительного света фар - нотчбэк


T8B19B11
Показать иллюстрациюПеревод текста в иллюстрациях


Цепь предупредительного света фар - хэтчбэк


T8B19B12
Показать иллюстрациюПеревод текста в иллюстрациях


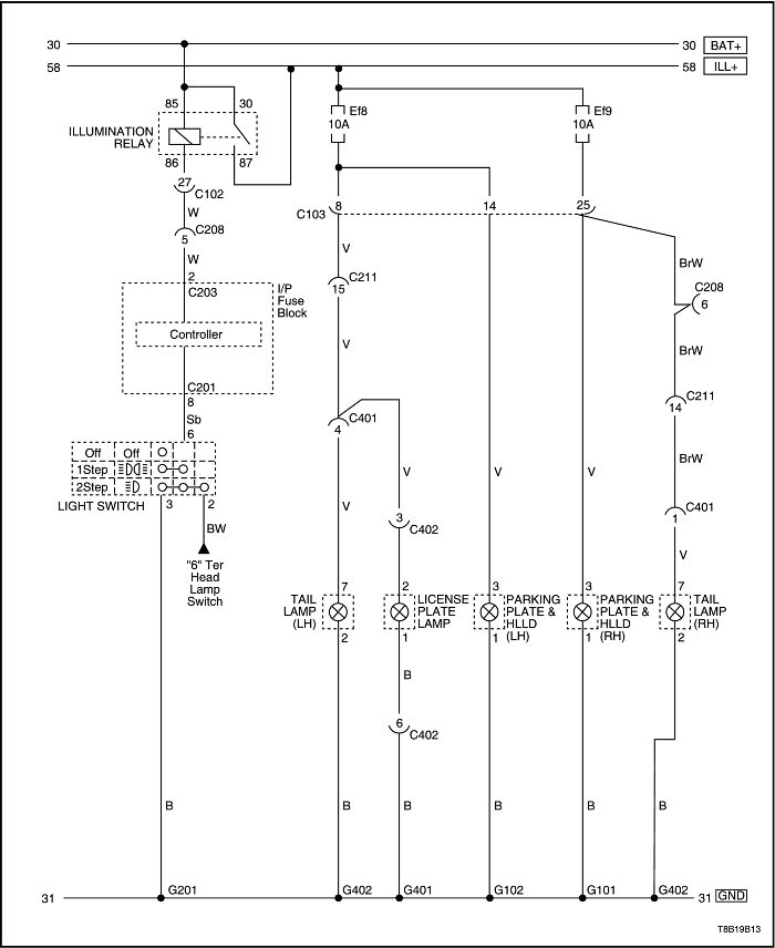
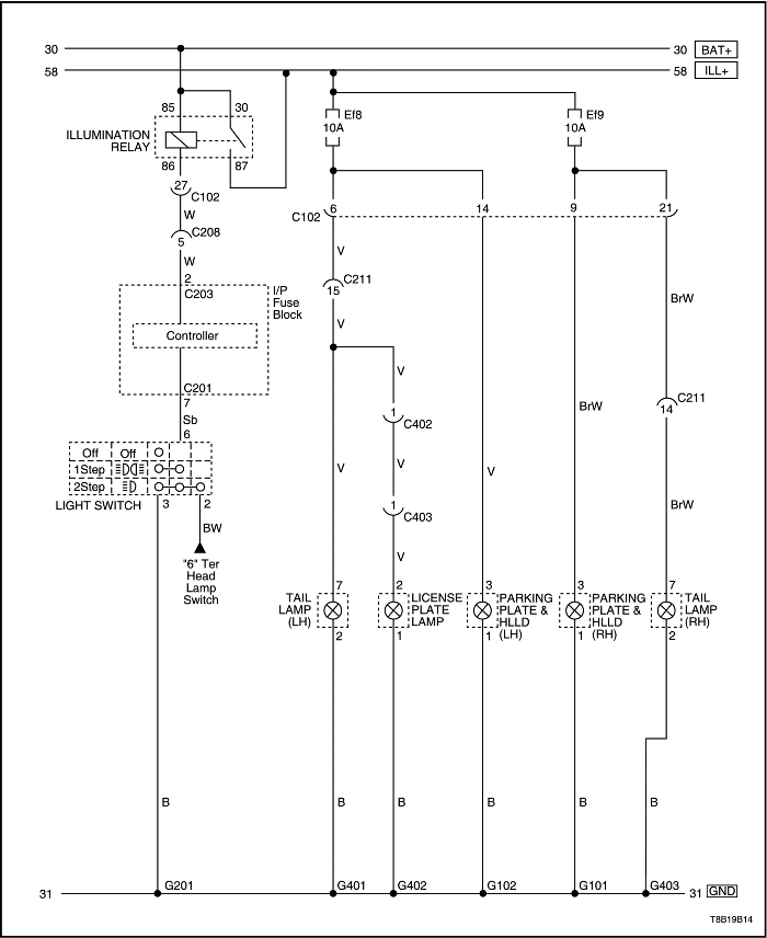
Цепь стояночных огней, задних габаритных огней и освещения номерного знака - нотчбэк


T8B19B13
Показать иллюстрациюПеревод текста в иллюстрациях


Цепь стояночных огней, задних габаритных огней и освещения номерного знака - хэтчбэк


T8B19B14
Показать иллюстрациюПеревод текста в иллюстрациях


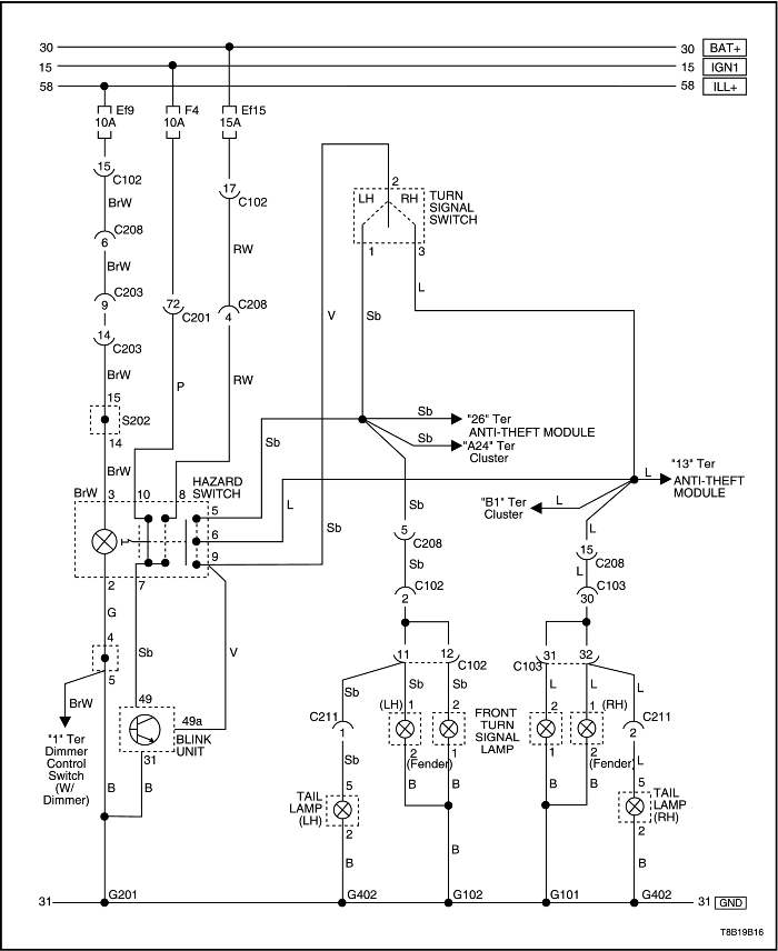
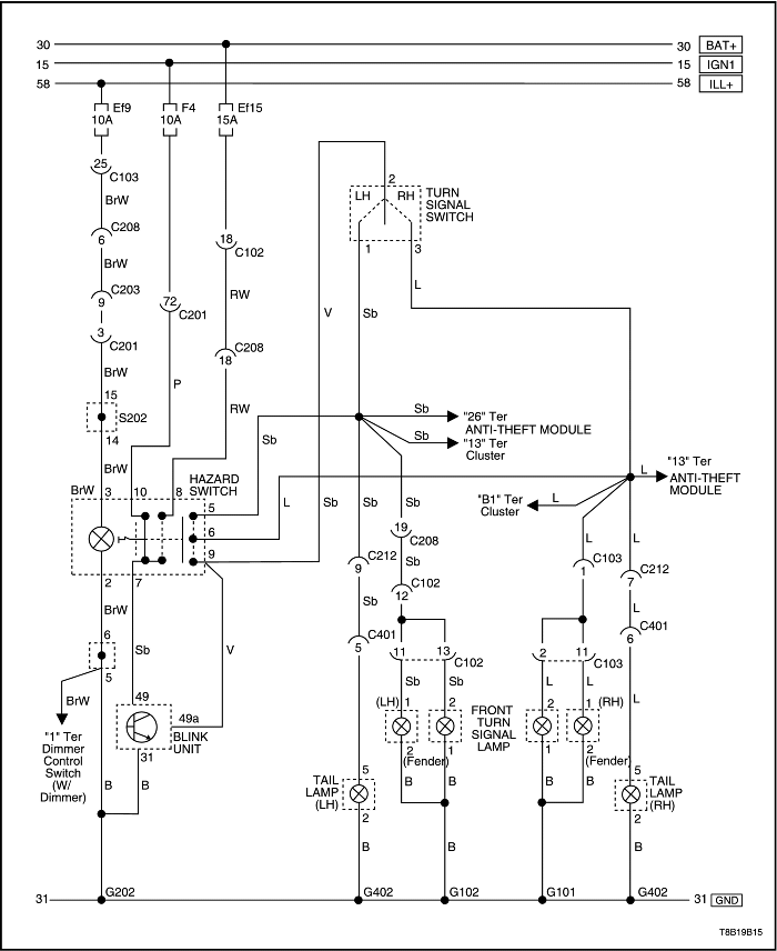
Цепь указателей поворота и аварийной сигнализации - нотчбэк


T8B19B15
Показать иллюстрациюПеревод текста в иллюстрациях


Цепь указателей поворота и аварийной сигнализации - хэтчбэк


T8B19B16
Показать иллюстрациюПеревод текста в иллюстрациях


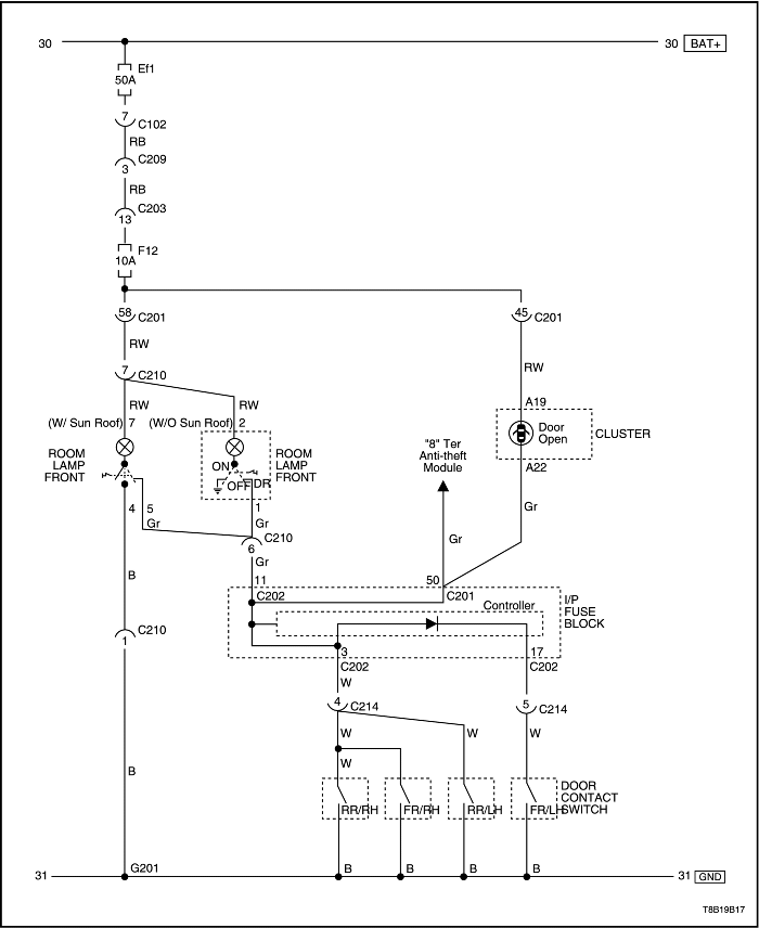
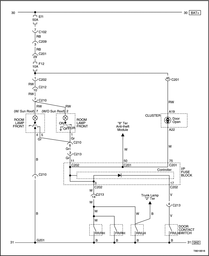
Цепь плафона освещения салона, предупреждения об открытии двери - нотчбэк


T8B19B17
Показать иллюстрациюПеревод текста в иллюстрациях


Цепь плафона освещения салона, предупреждения об открытии двери - хэтчбэк


T8B19B18
Показать иллюстрациюПеревод текста в иллюстрациях


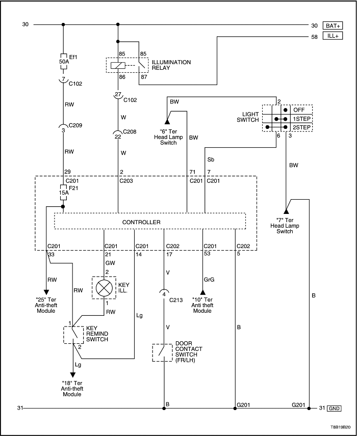
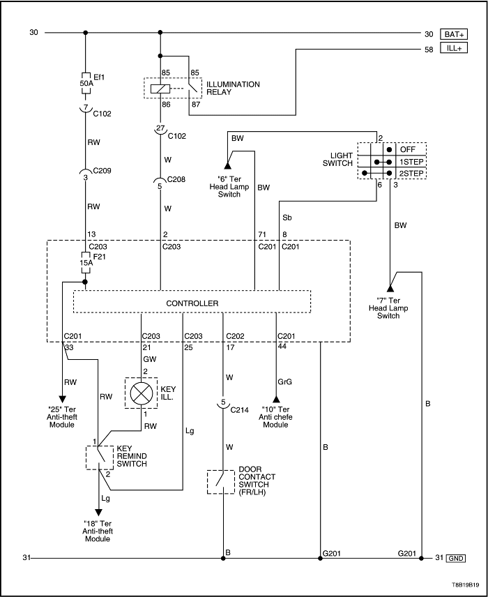
Цепь системы сбережения заряда батареи - нотчбэк


T8B19B19
Показать иллюстрациюПеревод текста в иллюстрациях


Цепь системы сбережения заряда батареи - хэтчбэк


T8B19B20
Показать иллюстрациюПеревод текста в иллюстрациях


ДИАГНОСТИКА

Фары

Фары ближнего света не работают, фары дальнего света исправны

Шаг Операция Значения Да Нет
1
Проверить предохранитель ef21 (левая фара) и ef20 (правая фара).
Перегорел ли предохранитель ef21 или ef20?
-
Перейдите на Шаг 2
Перейдите на Шаг 3
2
  1. Проверьте на предмет короткого замыкания и при необходимости устраните его.
  2. Замените предохранитель.
Ремонт закончен?
-
Система в норме
-
3
Проверить напряжение на предохранителях ef21 и ef20.
Соответствует ли фактическое напряжение на предохранителях ef21 и ef20 указанному значению?
11-14 В
Перейдите на Шаг 14
Перейдите на Шаг 4
4
Временно задействовать реле осветительной фары вместо реле фары ближнего света.
Работают ли фары с замененным реле?
-
Перейдите на Шаг 5
Перейдите на Шаг 6
5
Установить реле осветительных фар обратно в исходное положение и установить новое реле основных фар.
Ремонт закончен?
-
Система в норме
-
6
  1. Установить реле ближнего света фар.
  2. Проверить напряжение на выводе 5 разъема выключателя фар.
Соответствует ли напряжение указанному значению?
11-14 В
Перейдите на Шаг 8
Перейдите на Шаг 7
7
Устранить разрыв цепи между выводом 86 реле ближнего света фар и выводом 5 разъема выключателя фар.
Ремонт закончен?
-
Система в норме
-
8
  1. Отсоединить разъём выключателя фар.
  2. Выбрать ближний свет.
  3. С помощью омметра проверить отсутствие обрывов цепи между выводами 6 и 5 выключателя фар.
Показывает ли омметр указанное значение?
0 Ом
Перейдите на Шаг 10
Перейдите на Шаг 9
9
Заменить выключатель фар.
Ремонт закончен?
-
Система в норме
-
10
  1. Подсоединить разъём выключателя фар.
  2. Проверить напряжение на выводе 2 разъема выключателя освещения.
Соответствует ли напряжение указанному значению?
11-14 В
Перейдите на Шаг 12
Перейдите на Шаг 11
11
Устранить разрыв цепи между выводом 6 разъёма выключателя фар и выводом 2 разъема выключателя освещения.
Ремонт закончен?
-
Система в норме
-
12
  1. Отсоединить разъём выключателя освещения.
  2. Перевести выключатель освещения в положение ближнего света.
  3. С помощью омметра проверить отсутствие обрывов цепи между выводами 2 и 3 выключателя фар.
Показывает ли омметр указанное значение?
≈ 0 Ом
Перейдите на Шаг 13
Перейдите на Шаг 9
13
Устранить разрыв цепи между массой и выводом 3 разъема выключателя освещения.
Ремонт закончен?
-
Система в норме
-
14
  1. Отсоединить разъемы обеих фар.
  2. Включить фары.
  3. Выбрать ближний свет.
Соответствует ли напряжение на выводе 2 разъема каждой фары указанному значению?
11-14 В
Перейдите на Шаг 16
Перейдите на Шаг 15
15
Устранить разрыв цепи между предохранителями ef21 или ef20 и фарами ближнего света.
Ремонт закончен?
-
Система в норме
-
16
  1. Отсоединить разъемы фар.
  2. Подключить омметр между массой и выводом 3 разъема фар.
Соответствует ли сопротивление указанному значению?
0 Ом
Перейти на Шаг 18
Перейдите на Шаг 17
17
Устранить разрыв цепи между массой и выводом 3 разъема фар.
Ремонт закончен?
-
Система в норме
-
18
Заменить неисправные фары.
Ремонт закончен?
-
Система в норме
-

Фары дальнего света не работают, фары ближнего света исправны

Шаг Операция Значения Да Нет
1
Проверить фары дальнего света в режиме «мигания».
Работают ли фары дальнего света в режиме «мигания»?
-
Перейдите на Шаг 2
Перейдите на Шаг 3
2
Заменить выключатель комбинации фар.
Ремонт закончен?
-
Система в норме
-
3
Временно задействовать реле осветительной фары вместо реле фары дальнего света.
Работают ли фары с замененным реле?
-
Перейдите на Шаг 4
Перейдите на Шаг 5
4
Установить реле осветительных фар обратно в исходное положение и установить новое реле основных фар.
Ремонт закончен?
-
Система в норме
-
5
  1. Установить реле дальнего света фар.
  2. Проверить напряжение на выводе 4 разъема выключателя фар.
Соответствует ли напряжение указанному значению?
11-14 В
Перейдите на Шаг 7
Перейдите на Шаг 6
6
Устранить разрыв цепи между выводом 86 реле дальнего света фар и выводом 4 разъема выключателя фар.
Ремонт закончен?
-
Система в норме
-
7
  1. Отсоединить разъем фары.
  2. Перевести выключатель фар в положение дальнего света.
  3. С помощью омметра проверить отсутствие обрывов цепи между выводами 6 и 4 выключателя фар.
Показывает ли омметр указанное значение?
≈ 0 Ом
Перейдите на Шаг 8
Перейдите на Шаг 2
8
  1. Подсоединить разъём выключателя фар.
  2. Перевести выключатель фар в положение дальнего света.
  3. Проверить напряжение на выводе 2 разъема выключателя освещения.
Соответствует ли напряжение указанному значению?
11-14 В
Перейдите на Шаг 10
Перейдите на Шаг 9
9
Устранить разрыв цепи между выводом 6 разъёма выключателя фар и выводом 2 разъема выключателя освещения.
Ремонт закончен?
-
Система в норме
-
10
  1. Отсоединить разъём выключателя освещения.
  2. Перевести выключатель фар в положение дальнего света.
  3. С помощью омметра проверить отсутствие обрывов цепи между выводами 2 и 3 выключателя фар.
Показывает ли омметр указанное значение?
≈ 0 Ом
Перейдите на Шаг 11
Перейдите на Шаг 2
11
Устранить разрыв цепи между массой и выводом 3 разъема выключателя освещения.
Ремонт закончен?
-
Система в норме
-
12
  1. Включить фары дальнего света.
  2. Проверить напряжение на выводе 1 фар при включенном дальнем свете.
Соответствует ли фактическое напряжение на выводе 1 разъема фар указанному значению?
11-14 В
Перейдите на Шаг 14
Перейдите на Шаг 13
13
Устранить разрыв цепи между предохранителем ef23 и фарами дальнего света.
Ремонт закончен?
-
Система в норме
-
14
  1. Отсоединить разъемы фар.
  2. Подключить омметр между массой и выводом 3 разъема фар.
Соответствует ли сопротивление указанному значению?
≈ 0 Ом
Перейдите на Шаг 16
Перейдите на Шаг 15
15
Устранить разрыв цепи между массой и выводом 3 разъема фар.
Ремонт закончен?
-
Система в норме
-
16
Заменить неисправные фары.
Ремонт закончен?
-
Система в норме
-

Фары дальнего и ближнего света не работают ни на левой, ни на правой стороне

Рекомендации по диагностике:

Если имеется несколько других симптомов, включая неработающие вентилятор охлаждения, насос омывателя ветрового стекла или указатели поворота, проверить массу G102 и G104.
Шаг Операция Значения Да Нет
1
Проверить предохранители ef20, ef21, ef23 и f6.
Перегорели ли какие-либо предохранители?
-
Перейдите на Шаг 2
Перейдите на Шаг 4
2
  1. Проверьте на предмет короткого замыкания и при необходимости устраните его.
  2. Замените предохранитель.
Ремонт закончен?
-
Перейдите на Шаг 3
-
3
Включить фары ближнего света.
Работают ли фары ближнего света?
-
Перейдите на Шаг 6
Перейдите на Шаг 4
4
Проверить систему фар ближнего света. См. "Фары ближнего света не работают, фары ближнего света исправны" в этом разделе.
Обнаружена ли проблема?
-
Перейдите на Шаг 5
-
5
Отремонтировать и устранить проблему.
Ремонт закончен?
-
Перейдите на Шаг 6
-
6
Включить фары дальнего света.
Работают ли фары дальнего света?
-
Система в норме
Перейдите на Шаг 7
7
Проверить систему фар дальнего света. См. "Фары дальнего света не работают, фары ближнего света исправны" в этом разделе.
Обнаружена ли проблема?
-
Перейдите на Шаг 8
-
8
Отремонтировать и устранить проблему.
Ремонт закончен?
-
Система в норме
-

Предупредительный свет фар

Рекомендации по диагностике

Система предупредительного света фар (DRL) не будет работать при задействованном стояночном тормозе. Эта система рассчитана на работу только при включенном двигателе и отпущенном стояночном тормозе. Если цепь стояночного тормоза замкнута на массу или выключатель остается замкнутым при запущенном двигателе, система DRL работать не будет.

Предупредительный свет фар - drl - не включается

Шаг Операция Значения Да Нет
1
Включить фары выключателем фар.
Работают ли фары?
-
Перейдите на Шаг 3
Перейдите на Шаг 2
2
Отремонтировать систему обычных фар перед выполнением действий, перечисленных в этой диагностической таблице.
Заработала ли система drl после ремонта фар?
-
Система в норме
Перейдите на Шаг 3
3
Проверить предохранители ef23, f21.
Перегорели ли предохранители ef23, f21?
-
Перейдите на Шаг 4
Перейдите на Шаг 5
4
  1. Проверьте на предмет короткого замыкания и при необходимости отремонтируйте.
  2. Заменить предохранители ef23, f21.
Ремонт закончен?
-
Система в норме
-
5
  1. Установите зажигание в положение on.
  2. Проверить напряжение на предохранителях ef23, f21.
Соответствует ли напряжение указанному значению?
11-14 В
Перейдите на Шаг 7
Перейдите на Шаг 6
6
Устранить разрыв цепи подачи электропитания на предохранитель ef23, f21.
Ремонт закончен?
-
Система в норме
-
7
  1. Отсоединить электрический разъем от модуля drl.
  2. Установите зажигание в положение on.
  3. Проверьте напряжение на выводе 13 разъема c203 (29 разъема c201 в хэтчбэке).
Равно ли напряжение указанному значению?
11-14 В
Перейдите на Шаг 9
Перейдите на Шаг 8
8
Устранить разрыв цепи между предохранителем ef23, f21 и выводом 13 разъема c203 (29 разъема c201 в хэтчбэке).
Ремонт закончен?
-
Система в норме
-
9
  1. Отпустить стояночный тормоз.
  2. Поверните ключ зажигания в положение on.
  3. Заметить состояние индикаторной лампы стояночного тормоза.
Светится ли индикаторная лампа стояночного тормоза?
-
Перейдите на Шаг 10
Перейдите на Шаг 13
10
Отсоединить электрический разъем выключателя рычага стояночного тормоза.
Светится ли по-прежнему индикаторная лампа стояночного тормоза?
-
Перейдите на Шаг 11
Перейдите на Шаг 12
11
Устранить короткое замыкание на массу в цепи стояночного тормоза.
Ремонт закончен?
-
Система в норме
-
12
Заменить выключатель рычага стояночного тормоза.
Ремонт закончен?
-
Система в норме
-
13
  1. Убедиться в том, что фары выключены.
  2. Установите зажигание в положение on.
  3. Проверить напряжение на выводе 73 разъёма c201.
Равно ли напряжение указанному значению?
0 В
Перейдите на Шаг 15
Перейдите на Шаг 14
14
Устранить разрыв цепи между предохранителем f3 и выводом 73 разъема c201.
Ремонт закончен?
-
Система в норме
-
15
Заменить модуль контроллера (sjb).
Ремонт закончен?
-
Система в норме
-

Стояночные и задние габаритные огни

Стояночные и задние габаритные огни не работают

Шаг Операция Значения Да Нет
1
Проверить фары.
Работают ли фары?
-
Перейдите на Шаг 3
Перейдите на Шаг 2
2
Отремонтировать фары перед выполнением действий из этой карты.
По-прежнему ли не работают стояночные и задние габаритные огни после ремонта фар?
-
Перейдите на Шаг 3
Система в норме
3
  1. Включить стояночные огни.
  2. С помощью вольтметра проверить напряжение на положительном выводе патрона лампы.
Соответствует ли напряжение на патроне лампы указанному значению?
11-14 В
Перейдите на Шаг 4
Перейдите на Шаг 7
4
Подключить омметр между массой и отрицательным выводом патрона лампы.
Равно ли сопротивление указанному значению?
≈ 0 Ом
Перейдите на Шаг 6
Перейдите на Шаг 5
5
Восстановить цепь массы для ламп.
Ремонт закончен?
-
Система в норме
-
6
Заменить неисправные лампы.
Ремонт закончен?
-
Система в норме
-
7
Проверить предохранители ef8 и ef9.
Перегорел ли один из этих предохранителей?
-
Перейдите на Шаг 8
Перейдите на Шаг 9
8
  1. Проверьте на предмет короткого замыкания и при необходимости устраните его.
  2. Замените предохранитель.
Ремонт закончен?
-
Система в норме
-
9
  1. Включить фары.
  2. Проверить напряжение на предохранителях ef8 (левая осветительная лампа) и ef9 (правая осветительная лампа).
Соответствует ли напряжение на предохранителях указанному значению?
11-14 В
Перейдите на Шаг 10
-
10
Устранить разрыв цепи между предохранителями ef8 и ef9 и осветительными лампами.
Ремонт закончен?
-
Система в норме
-

Стоп-сигналы не работают

Примечание: Во время проверки патрона лампы вольтметром или контрольной лампой не прикасаться к боковой части патрона (массе) при проверке положительного контакта внизу патрона. Если на патроне лампы присутствует и напряжение, и масса, одновременное прикосновение тестером к обеим приведет к перегоранию предохранителя.

Шаг Операция Значения Да Нет
1
Проверить предохранитель f7.
Перегорел ли предохранитель f7?
-
Перейдите на Шаг 2
Перейдите на Шаг 3
2
  1. Проверьте на предмет короткого замыкания и при необходимости устраните его.
  2. Замените предохранитель.
Ремонт закончен?
-
Система в норме
-
3
С помощью вольтметра проверить напряжение на предохранителе f7.
Соответствует ли напряжение на предохранителе f7 указанному значению?
11-14 В
Перейдите на Шаг 5
Перейдите на Шаг 4
4
Устранить разрыв цепи подачи электропитания на предохранитель f7.
Ремонт закончен?
-
Система в норме
-
5
  1. Нажать педаль тормоза.
  2. Проверить положительные выводы патронов ламп с помощью контрольной лампы.
Светится ли контрольная лампа?
-
Перейдите на Шаг 6
Перейдите на Шаг 8
6
Подключить омметр между массой и выводом массы стоп-сигнала.
Равно ли сопротивление указанному значению?
0 Ом
Перейдите на Шаг 8
Перейдите на Шаг 7
7
Восстановить цепь массы.
Ремонт закончен?
-
Система в норме
-
8
  1. Отсоединить разъем электропроводки от тормозного выключателя.
  2. Нажать педаль тормоза.
  3. С помощью омметра проверить отсутствие обрывов цепи между выводами 2 и 4.
Равно ли сопротивление указанному значению?
0 Ом
Перейдите на Шаг 10
Перейдите на Шаг 9
9
Заменить выключатель стоп-сигнала.
Ремонт закончен?
-
Система в норме
-
10
  1. Отсоединить электрический разъем выключателя стоп-сигнала.
  2. Проверить напряжение на выводе 4.
Показывает ли вольтметр указанное значение?
11-14 В
Перейдите на Шаг 12
Перейдите на Шаг 11
11
Устранить разрыв цепи между предохранителем f7 и тормозным выключателем.
Ремонт закончен?
-
Система в норме
-
12
Устранить разрыв цепи между тормозным выключателем и стоп-сигналами.
Ремонт закончен?
-
Система в норме
-

Дополнительный центральный стоп-сигнал - chmsl - не работает

Шаг Операция Значения Да Нет
1
  1. Включить огни.
  2. Заметить состояние задних габаритных огней.
Включены ли задние габаритные огни?
-
Перейдите на Шаг 3
Перейдите на Шаг 2
2
Отремонтировать задние габаритные огни перед выполнением действий, перечисленных в этой диагностической таблице.
Заработал ли chmsl после ремонта задних габаритных огней?
-
Система в норме
Перейдите на Шаг 3
3
  1. Снять лампу chmsl.
  2. Проверить лампу chmsl.
Исправна ли лампа плафона?
-
Перейдите на Шаг 4
Перейдите на Шаг 5
4
Заменить лампу chmsl.
Ремонт закончен?
-
Система в норме
-
5
  1. Отсоединить разъем chmsl.
  2. С помощью омметра измерить сопротивление между массой и ЧЕР проводом в разъеме chmsl.
Равно ли сопротивление указанному значению?
≈ 0 Ом
Перейдите на Шаг 7
Перейдите на Шаг 6
6
Устранить разрыв цепи между массой и ЧЕР проводом в разъеме chmsl.
Ремонт закончен?
-
Система в норме
-
7
Устранить разрыв цепи между тормозным выключателем и chmsl.
Ремонт закончен?
-
Система в норме
-

Фонари заднего хода не работают

Шаг Операция Значения Да Нет
1
  1. Заблокировать колеса.
  2. Задействовать стояночный тормоз во избежание движения автомобиля.
  3. Установите зажигание в положение on.
  4. Установить коробку передач в режим заднего хода (r).
  5. Извлечь одну из ламп заднего хода из патрона.
  6. Проверить положительный вывод патрона лампы с помощью вольтметра.
Соответствует ли подаваемое батареей напряжение на положительном выводе патрона лампы заднего хода указанному значению?
11-14 В
Перейдите на Шаг 3
Перейдите на Шаг 2
2
Устранить разрыв цепи между предохранителем f17 и фонарями заднего хода.
Ремонт закончен?
-
Система в норме
-
3
Подключить омметр между массой и отрицательным выводом на патроне лампы.
Равно ли сопротивление указанному значению?
0 Ом
Перейдите на Шаг 4
Перейдите на Шаг 5
4
Заменить неисправные фонари заднего хода.
Ремонт закончен?
-
Система в норме
-
5
  1. Установить фонари заднего хода на место.
  2. Отсоединить электрический разъем на выключателе заднего хода (на автомобилях с автоматической коробкой передач (a/t) отсоединить защитный выключатель нейтрали/выключатель движения назад).
  3. Установите зажигание в положение on.
  4. Установить коробку передач в положение r.
  5. С помощью вольтметра проверить вывод 1 выключателя заднего хода. (На автомобилях с автоматической коробкой передач проверить вывод 3(7) защитного выключателя нейтрали/выключателя движения назад).
Соответствует ли подаваемое батареей напряжение на выводе 1 (или выводе 3(7), если автомобиль оснащен автоматической коробкой передач) указанному значению?
11-14 В
Перейдите на Шаг 7
Перейдите на Шаг 6
6
Устранить разрыв цепи между фонарями заднего хода и выключателем заднего хода (или защитным выключателем нейтрали/выключателем движения назад, если автомобиль оснащен автоматической коробкой передач).
Ремонт закончен?
-
Система в норме
-
7
  1. Установить коробку передач в положение r.
  2. С помощью омметра проверить отсутствие обрывов цепи между выводом 1 и выводом 2 выключателя заднего хода (выводами 3(7) и 2(2) защитного выключателя нейтрали/выключателя движения назад, если автомобиль оснащен автоматической коробкой передач).
Соответствует ли электропроводность между выводами 1 и 2 (выводами 3(7) и 2(2), если автомобиль оснащен автоматической коробкой передач) указанному значению?
0 Ом
Перейдите на Шаг 9
Перейдите на Шаг 8
8
Заменить выключатель заднего хода (защитный выключатель нейтрали/выключатель движения назад, если автомобиль оснащен автоматической коробкой передач).
Ремонт закончен?
-
Система в норме
-
9
Восстановить цепь массы между выключателем заднего хода (защитный выключатель нейтрали/выключатель движения назад, если автомобиль оснащен автоматической коробкой передач) и массой g402 (g403 в хэтчбэке).
Ремонт закончен?
-
Система в норме
-

Указатели поворота и аварийная сигнализация не работают

Шаг Операция Значения Да Нет
1
Проверить предохранители ef15 и f4.
Перегорел ли один из этих предохранителей?
-
Перейдите на Шаг 2
Перейдите на Шаг 3
2
  1. Проверьте на предмет короткого замыкания и при необходимости устраните его.
  2. Замените предохранитель.
Ремонт закончен?
-
Система в норме
-
3
  1. Установите зажигание в положение on.
  2. Проверить напряжение на предохранителях ef15 и f4.
Соответствует ли фактическое напряжение бортсети на обоих предохранителях ef15 и f4 указанному значению?
11-14 В
Перейдите на Шаг 4
Перейдите на Шаг 7
4
  1. Перевести выключатель аварийной сигнализации во включенное положение.
  2. Извлечь все неработающие лампы из патронов.
  3. Проверить положительный вывод патронов всех ламп с помощью вольтметра.
Соответствует ли подаваемое батареей пульсирующее напряжение на положительном выводе патрона аварийной лампы указателя поворота указанному значению?
11-14 В
Перейдите на Шаг 5
Перейдите на Шаг 9
5
С помощью омметра проверить цепь массы на патроне каждой лампы.
Равно ли сопротивление указанному значению?
≈ 0 Ом
Перейдите на Шаг 6
Перейдите на Шаг 8
6
Заменить неисправные лампы указателей поворота/аварийной сигнализации.
Ремонт закончен?
-
Система в норме
-
7
Восстановить цепь подачи электропитания на предохранители.
Ремонт закончен?
-
Система в норме
-
8
Устранить обрывы проводов массы.
Ремонт закончен?
-
Система в норме
-
9
  1. Перевести выключатель аварийной сигнализации во включенное положение.
  2. Проверить вывод 49а разъема реле указателей поворота с помощью вольтметра.
Соответствует ли подаваемое батареей пульсирующее напряжение на выводе 49a реле указателей поворота указанному значению?
11-14 В
Перейдите на Шаг 15
Перейдите на Шаг 10
10
  1. Перевести выключатель аварийной сигнализации во включенное положение.
  2. Проверить вывод 49 разъема реле указателей поворота с помощью вольтметра.
Соответствует ли подаваемое батареей напряжение на выводе 49 реле указателей поворота указанному значению?
11-14 В
Перейдите на Шаг 11
Перейдите на Шаг 14
11
  1. Отсоединить реле указателей поворота от разъема.
  2. С помощью омметра проверить отсутствие обрывов цепи между массой и выводом 31 разъема реле указателей поворота.
Равно ли сопротивление указанному значению?
≈ 0 Ом
Перейдите на Шаг 13
Перейдите на Шаг 12
12
Восстановить соединение реле указателей поворота с массой.
Ремонт закончен?
-
Система в норме
-
13
Заменить неисправное реле указателей поворота.
Ремонт закончен?
-
Система в норме
-
14
  1. Отсоединить разъем выключателя аварийной сигнализации.
  2. Проверить напряжение на выводе 8.
  3. Установите зажигание в положение on.
  4. Проверить напряжение на выводе 10.
Соответствует ли подаваемое батареей напряжение на обоих выводах указанному значению?
11-14 В
Перейдите на Шаг 15
Перейти на Шаг 20
15
  1. Снять выключатель аварийной сигнализации.
  2. Перевести выключатель аварийной сигнализации в выключенное положение.
  3. Проверить отсутствие обрывов цепи между выводами 7 и 10.
  4. Перевести выключатель аварийной сигнализации во включенное положение.
  5. Проверить отсутствие обрывов цепи между выводами 7 и 8.
Было ли в результате проверки в обоих случаях получено указанное значение?
0 Ом
Перейти на Шаг 18
Перейдите на Шаг 17
16
  1. Снять выключатель аварийной сигнализации.
  2. Перевести выключатель аварийной сигнализации во включенное положение.
  3. С помощью омметра проверить отсутствие обрывов цепи между выводами 5, 6 и 9.
Соответствует ли электропроводность между выводами 5, 6 и 9 указанному значению?
0 Ом
Перейти на Шаг 19
Перейдите на Шаг 17
17
Заменить неисправный выключатель аварийной сигнализации.
Ремонт закончен?
-
Система в норме
-
18
Устранить разрыв цепи между выводом 7 выключателя аварийной сигнализации и выводом 49 реле указателей поворота.
Ремонт закончен?
-
Система в норме
-
19
Устранить разрыв цепи между выключателем лампы аварийной сигнализации и предохранителями ef15 или f4.
Ремонт закончен?
-
Система в норме
-

Аварийная сигнализация не работает, указатели поворота исправны

Шаг Операция Значения Да Нет
1
Проверить предохранитель ef15.
Перегорел ли предохранитель ef15?
-
Перейдите на Шаг 2
Перейдите на Шаг 3
2
  1. Проверьте на предмет короткого замыкания и при необходимости устраните его.
  2. Замените предохранитель.
Ремонт закончен?
-
Система в норме
-
3
С помощью вольтметра проверить подачу напряжения на предохранитель ef15.
Соответствует ли напряжение аккумулятора на предохранителе ef15 указанному значению?
11-14 В
Перейдите на Шаг 5
Перейдите на Шаг 4
4
Устранить разрыв цепи подачи электропитания на предохранитель ef15.
Ремонт закончен?
-
Система в норме
-
5
  1. Отсоединить разъем выключателя аварийной сигнализации.
  2. С помощью вольтметра проверить напряжение на выводе 8 выключателя аварийной сигнализации.
Соответствует ли подаваемое батареей напряжение на выводе 8 разъема указанному значению?
11-14 В
Перейдите на Шаг 6
Перейдите на Шаг 9
6
  1. Снять выключатель аварийной сигнализации и отсоединить его для проверки.
  2. Перевести выключатель аварийной сигнализации во включенное положение.
  3. Проверить с помощью омметра между выводами 7 и 8.
Равно ли сопротивление указанному значению?
0 Ом
Перейдите на Шаг 7
Перейдите на Шаг 10
7
  1. При снятом и отсоединенном для проверки выключателе аварийной сигнализации перевести выключатель аварийной сигнализации во включенное положение.
  2. С помощью омметра проверить между выводами 5, 6 и 9.
Равно ли сопротивление указанному значению?
0 Ом
Перейдите на Шаг 8
Перейдите на Шаг 9
8
Устранить разрыв цепи между выводом 8 разъема выключателя аварийной сигнализации и предохранителем ef15.
Ремонт закончен?
-
Система в норме
-
9
Заменить неисправный выключатель аварийной сигнализации.
Ремонт закончен?
-
Система в норме
-

Освещение салона при открытии двери и фонарь освещения багажника

Освещение салона при открытии двери не работает

Внимание! Необходимо постоянно следить за наличием электрической нагрузки (лампы и т.п.) в любой цепи между выводами батареи. Нельзя замыкать накоротко выводы батареи проволочной перемычкой. В результате возникнет опасное искрение, которое может стать причиной травмы.

Описание проверки

Указанные ниже цифры обозначают шаг(и) в диагностической таблице.
  1. Проверка лампы. Прикрепить один конец проволочной перемычки к отрицательному выводу батареи. Прикрепить другой конец проволочной перемычки к концу лампы. Взять свободный конец лампы (конец без прикрепленной перемычки) и прикоснуться им к положительному выводу батареи.
  2. Проверка лампы. Прикрепить один конец проволочной перемычки к отрицательному выводу батареи. Прикрепить другой конец проволочной перемычки к концу лампы. Взять свободный конец лампы (конец без прикрепленной перемычки) и прикоснуться им к положительному выводу батареи.
Шаг Операция Значения Да Нет
1
  1. Снять лампу освещения салона при открытии двери и осмотреть ее нить.
  2. Если нить не оборвана, проверить лампу с помощью аккумуляторной батареи автомобиля и проволочной перемычки.
Прошла ли лампа визуальную и физическую проверку?
-
Перейдите на Шаг 3
Перейдите на Шаг 2
2
Заменить лампу.
Ремонт закончен?
-
Система в норме
-
3
  1. Установить лампу освещения салона при открытии двери на место.
  2. Проверить предохранители ef1, f12.
Перегорели ли предохранители ef1, f12?
-
Перейдите на Шаг 4
Перейдите на Шаг 5
4
  1. Проверьте на предмет короткого замыкания и при необходимости устраните его.
  2. Замените предохранитель.
Ремонт закончен?
-
Система в норме
-
5
Проверить предохранители ef1, f12.
Соответствует ли напряжение на предохранителях ef1, f12 указанному значению?
11-14 В
Перейдите на Шаг 7
Перейдите на Шаг 6
6
Устранить разрыв цепи подачи электропитания на предохранитель ef1, f12.
Ремонт закончен?
-
Система в норме
-
7
  1. Отсоединить электрический разъем лампы освещения салона при открытии двери.
  2. Проверить напряжение на выводе 2 разъема (7; с люком в крыше).
Соответствует ли напряжение на выводе 2 разъема (7; с люком в крыше) указанному значению?
11-14 В
Перейдите на Шаг 8
Перейдите на Шаг 9
8
Устранить разрыв цепи между предохранителем ef1, f12 и выводом 2 освещения салона при открытии двери (7; с люком в крыше).
Ремонт закончен?
-
Система в норме
-
9
  1. При отсоединенной лампе освещения салона при открытии двери включить ее.
  2. С помощью омметра проверить сопротивление между массой и выводом 1 (5; с люком в крыше) разъема освещения салона при открытии двери (со стороны жгута проводов).
Равно ли сопротивление указанному значению?
0 Ом
Перейдите на Шаг 10
Перейдите на Шаг 11
10
Заменить выключатель освещения салона при открытии двери в сборе.
Ремонт закончен?
-
Система в норме
-
11
Восстановить цепь массы для лампы освещения салона при открытии двери.
Ремонт закончен?
-
Система в норме
-

Описание проверки

Указанные ниже цифры обозначают шаг(и) в диагностической таблице.
  1. Проверка лампы. Прикрепить один конец проволочной перемычки к отрицательному выводу батареи. Прикрепить другой конец проволочной перемычки к концу лампы. Взять свободный конец лампы (конец без прикрепленной перемычки) и прикоснуться им к положительному выводу батареи.
  2. Проверка лампы. Прикрепить один конец проволочной перемычки к отрицательному выводу батареи. Прикрепить другой конец проволочной перемычки к концу лампы. Взять свободный конец лампы (конец без прикрепленной перемычки) и прикоснуться им к положительному выводу батареи.
Шаг Операция Значения Да Нет
1
  1. Снять лампу фонаря освещения багажника и осмотреть нить.
  2. Если нить не оборвана, проверить лампу с помощью аккумуляторной батареи автомобиля и проволочной перемычки.
Прошла ли лампа визуальную и физическую проверку?
-
Перейдите на Шаг 3
Перейдите на Шаг 2
2
Заменить лампу.
Ремонт закончен?
-
Система в норме
-
3
  1. Установить фонарь освещения багажника на место.
  2. Проверить предохранитель ef22.
Перегорел ли предохранитель ef22?
-
Перейдите на Шаг 4
Перейдите на Шаг 5
4
  1. Проверьте на предмет короткого замыкания и при необходимости устраните его.
  2. Замените предохранитель.
Ремонт закончен?
-
Система в норме
-
5
Проверить предохранитель ef22.
Соответствует ли напряжение на предохранителе ef22 указанному значению?
11-14 В
Перейдите на Шаг 7
Перейдите на Шаг 6
6
Устранить разрыв цепи электропитания для предохранителя ef22.
Ремонт закончен?
-
Система в норме
-
7
  1. Отсоединить электрический разъем фонаря освещения багажника.
  2. Проверить напряжение на коричневом проводе.
Соответствует ли напряжение на КОР проводе указанному значению?
11-14 В
Перейдите на Шаг 8
Перейдите на Шаг 9
8
Устранить разрыв цепи между предохранителем ef22 и фонарем освещения багажника.
Ремонт закончен?
-
Система в норме
-
9
  1. Подсоединить фонарь освещения багажника обратно.
  2. Снять выключатель фонаря освещения багажника.
  3. С помощью вольтметра (или контрольной лампы) проверить ОРЖ/ЧЕР провод выключателя фонаря освещения багажника.
Соответствует ли напряжение на выключателе фонаря освещения багажника указанному значению?
11-14 В
Перейдите на Шаг 11
Перейдите на Шаг 10
10
Устранить разрыв цепи между фонарем освещения багажника и выключателем фонаря освещения багажника.
Ремонт закончен?
-
Система в норме
-
11
С помощью омметра проверить сопротивление между массой и ЧЕР проводом разъема выключателя фонаря освещения багажника (со стороны жгута проводов).
Равно ли сопротивление указанному значению?
0 Ом
Перейдите на Шаг 12
Перейдите на Шаг 13
12
Заменить выключатель фонаря освещения багажника.
Ремонт закончен?
-
Система в норме
-
13
Восстановить цепь массы для лампы освещения салона при открытии двери.
Ремонт закончен?
-
Система в норме
-

Противотуманные фары

Рекомендации по диагностике

Передние противотуманные фары работают только при включенных осветительных или предупредительных фарах. Если осветительные или предупредительные фары не работают, следует устранить неисправность и только после этого приступать к диагностике противотуманных фар.

Передние противотуманные фары не работают

Шаг Операция Значения Да Нет
1
Проверить предохранитель ef22.
Перегорел ли предохранитель ef22?
-
Перейдите на Шаг 2
Перейдите на Шаг 3
2
  1. Проверьте на предмет короткого замыкания и при необходимости устраните его.
  2. Замените предохранитель.
Ремонт закончен?
-
Система в норме
-
3
С помощью вольтметра проверить предохранитель ef22.
Соответствует ли подаваемое батареей напряжение на предохранителе ef22 указанному значению?
11-14 В
Перейдите на Шаг 5
Перейдите на Шаг 4
4
Устранить разрыв цепи между батареей и предохранителем ef22.
Ремонт закончен?
-
Система в норме
-
5
Снять реле противотуманных фар и временно заменить его на заведомо исправное, например, на реле основных фар (не заменять на реле осветительных фар).
Работают ли противотуманные фары с замененным реле?
-
Перейдите на Шаг 6
Перейдите на Шаг 7
6
  1. Установить заменявшее реле на место.
  2. Заменить неработающее реле противотуманных фар.
Ремонт закончен?
-
Система в норме
-
7
  1. Вернуть заменявшее реле на место, но не устанавливать обратно реле противотуманных фар.
  2. Включить наружные фары и передние противотуманные фары.
  3. С помощью вольтметра проверить гнездо реле противотуманных фар на разъеме для вывода 30 реле противотуманных фар.
Соответствует ли напряжение на гнезде реле противотуманных фар указанному значению?
11-14 В
Перейдите на Шаг 9
Перейдите на Шаг 8
8
Устранить разрыв цепи между предохранителем ef22 и реле противотуманных фар.
Ремонт закончен?
-
Система в норме
-
9
На гнезде реле противотуманных фар с помощью омметра проверить, соединен ли с массой разъем для вывода 86 реле.
Соответствует ли сопротивление указанному значению?
0 Ом
Перейдите на Шаг 11
Перейдите на Шаг 10
10
Восстановить цепь массы для реле противотуманных фар.
Ремонт закончен?
-
Система в норме
-
11
  1. Установить реле противотуманных фар на место.
  2. Включить наружные фары и передние противотуманные фары.
  3. Проверить напряжение на выводе 1 разъема противотуманных фар.
Соответствует ли подаваемое батареей напряжение на выводе 1 разъема противотуманных фар указанному значению?
11-14 В
Перейдите на Шаг 13
Перейдите на Шаг 12
12
Устранить разрыв цепи между выводом 87 реле противотуманных фар и противотуманными фарами.
Ремонт закончен?
-
Система в норме
-
13
С помощью омметра (или контрольной лампы) проверить массу на выводе 2 разъема противотуманных фар.
Соответствует ли сопротивление указанному значению?
0 Ом
Перейдите на Шаг 15
Перейдите на Шаг 14
14
Восстановить цепь массы противотуманных фар.
Ремонт закончен?
-
Система в норме
-
15
Заменить неисправные лампы противотуманных фар.
Ремонт закончен?
-
Система в норме
-


На предыдущую страницу На следующую страницу
https://vnx.su/ 🛠 Руководства по ремонту и эксплуатации для автомобилей

Поиск по сайту

Остались вопросы или пожелания? Пишите на почту: support@vnx.su

Карта Сайта