К началу документа
Aveo
На предыдущую страницу На следующую страницу
Главная страница GMDE Загрузить нединамическое оглавление Загрузить динамическое оглавление Помощь

РАЗДЕЛ 7B

СИСТЕМА ОТОПЛЕНИЯ, ВЕНТИЛЯЦИИ И КОНДИЦИОНИРОВАНИЯ ВОЗДУХА С РУЧНЫМ УПРАВЛЕНИЕМ

Внимание! Отключите отрицательный кабель батаре перед снятием или установкой любых электрических узлов или при возможном контакте инструментов или оборудования с оголенными электрическими клеммами. Отключение кабеля поможет избежать травм и механических поврежений. Зажигание должно быть заблокировано, если не указано иное.

ТЕХНИЧЕСКИЕ ХАРАКТЕРИСТИКИ

Общие технические характеристики - система v5

Применение
Агрегат
Описание
Компрессор
-
v5
Ресивер-осушитель
-
al r/dryer
Хладагент
Тип
-
Система r-134a
Вместимость
г
520±20 (правостороннее управление: 570±20)
Компрессорное масло в системе кондиционирования
Тип
-
union carbide ucon 488 ПАГ-масло (isu513)
Вместимость
куб.см (мл)
200
Производительность охлаждения воздуха (скорость воздушного потока 6,8 м/с)
Ккал/ч
11000-5%

Общие технические характеристики - система sp10

Применение
Агрегат
Описание
Компрессор
-
sp-10,4pk
Ресивер-осушитель
-
al r/dryer
Хладагент
Тип
-
Система r-134a
Вместимость
г
520±20 (правостороннее управление: 570±20)
Компрессорное масло в системе кондиционирования
Тип
-
union carbide rl897 ПАГ-масло (isu105)
Вместимость
куб.см (мл)
150
Производительность охлаждения воздуха (скорость воздушного потока 6,8 м/с)
Ккал/ч
11000-5%
Условия включения/выключения компрессора кондиционера
Температура термистора испарителя
°С (°f)
Опускается ниже 2,0°c (35,6°f): выключение
Поднимается выше 4,0°c (39,2°f): включение

Моменты затяжки резьбовых соединений

Применение
Н•м
lb-ft
lb-in
Крепежные болты воздушного фильтра в сборе
12
-
106
Болт кронштейна компрессора
27
20
-
Крепежные винты блока управления
3
-
27
Крепежный болт расширительного клапана
12
-
106
Крепежные винты корпуса обогревателя/воздухораспределителя в сборе
4
-
35
Крепежная гайка соединительного блока жидкостной трубки испарителя
15
11
-
Соединительный блок жидкостной трубки к конденсатору
14
10
-
Датчик давления
8
-
71
Болт соединительного блока выпускного шланга хладагента
16
12
-
Болт опорного хомута выпускного шланга хладагента
8
-
71
Крепежная гайка соединительного блока всасывающего и выпускного шлангов хладагента к компрессору (только компрессор v5)
33
24
-
Болт крепления соединительного блока всасывающего шланга хладагента к компрессору (только компрессор sp10)
33
24
-
Болт крепления соединительного блока выпускного шланга хладагента к компрессору (только компрессор sp10)
33
24
-
Крепежная гайка соединительного блока всасывающего шланга хладагента
15
11
-
Монтажный болт конденсатора
7-10
-
62-89

СПЕЦИАЛЬНЫЕ ИНСТРУМЕНТЫ

Таблица специальных инструментов


J5403
Показать иллюстрациюПеревод текста в иллюстрациях


j-5403
Щипцы для стопорных колец

J6083
Показать иллюстрациюПеревод текста в иллюстрациях


j-6083
Щипцы для стопорных колец

J8092
Показать иллюстрациюПеревод текста в иллюстрациях


j-8092
Выбивная рукоятка

J84331
Показать иллюстрациюПеревод текста в иллюстрациях


j-8433-1
Поперечина съемника

J84333
Показать иллюстрациюПеревод текста в иллюстрациях


j-8433-3
Нажимной винт

J9398A
Показать иллюстрациюПеревод текста в иллюстрациях


j-9398-a
Съемник подшипников

J9481
Показать иллюстрациюПеревод текста в иллюстрациях


j-9481
Приспособление для установки подшипников

J95531
Показать иллюстрациюПеревод текста в иллюстрациях


j-9553-1
Съемник уплотнительных колец

J9625A
Показать иллюстрациюПеревод текста в иллюстрациях


j-9625-a
Комплект для измерения давления

J23128A
Показать иллюстрациюПеревод текста в иллюстрациях


j-23128-a
Приспособление для снятия и установки седла уплотнения

J35372
Показать иллюстрациюПеревод текста в иллюстрациях


j-35372
Опорный блок

J33011
Показать иллюстрациюПеревод текста в иллюстрациях


j-33011
Приспособление для установки уплотнительных колец

J33013B
Показать иллюстрациюПеревод текста в иллюстрациях


j-33013-b
Приспособление для снятия и установки ступиц и ведущего диска

J34993
Показать иллюстрациюПеревод текста в иллюстрациях


j-34993
Установочные штоки для выравнивания цилиндров

J33017
Показать иллюстрациюПеревод текста в иллюстрациях


j-33017
Приспособление для установки шкива и подшипника ротора в сборе

J33019
Показать иллюстрациюПеревод текста в иллюстрациях


j-33019
Комплект инструментов для подпирания подшипников включает в себя:
j-33019-1
Направляющая для подпора подшипников
j-33019-2
Стержень для подпора подшипников

J33020
Показать иллюстрациюПеревод текста в иллюстрациях


j-33020
Съемник шкива

J34614
Показать иллюстрациюПеревод текста в иллюстрациях


j-34614
Приспособление для защиты уплотнения вала

J33022
Показать иллюстрациюПеревод текста в иллюстрациях


j-33022
Насадка для гайки вала

J33023A
Показать иллюстрациюПеревод текста в иллюстрациях


j-33023-a
Направляющая съемника

J33024
Показать иллюстрациюПеревод текста в иллюстрациях


j-33024
Переходник для установки катушки сцепления

J33025
Показать иллюстрациюПеревод текста в иллюстрациях


j-33025
Лапы съемника соленоида муфты

J34992
Показать иллюстрациюПеревод текста в иллюстрациях


j-34992
Приспособление для фиксации компрессора

J33027
Показать иллюстрациюПеревод текста в иллюстрациях


j-33027
Фиксатор ступицы сцепления

J42428
Показать иллюстрациюПеревод текста в иллюстрациях


j-42428
Приспособление для фиксации компрессора

D108B101
Показать иллюстрациюПеревод текста в иллюстрациях


dw-610-010
Фиксатор ступицы сцепления (для компрессора sp10)

ПРИНЦИПИАЛЬНЫЕ И МОНТАЖНЫЕ СХЕМЫ

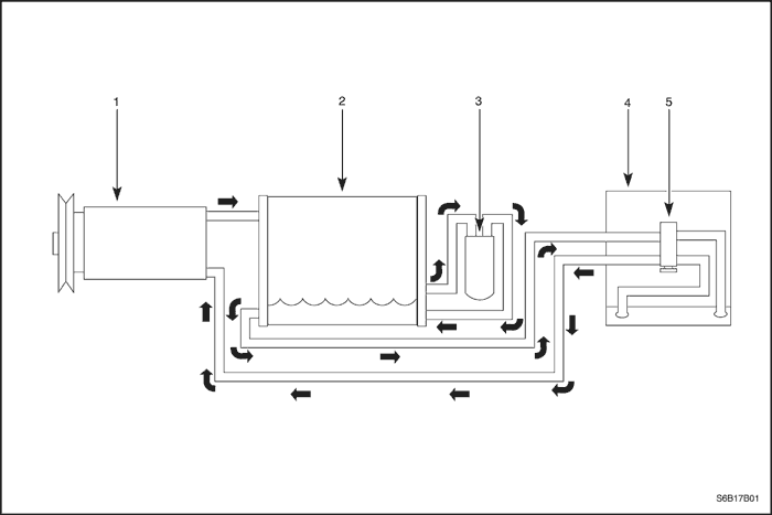
Холодильная система кондиционера - типовая


S6B17B01
Показать иллюстрациюПеревод текста в иллюстрациях


  1. Компрессор
  2. Конденсатор
  3. Ресивер-осушитель
  4. Испаритель
  5. Расширительный клапан

Распределение воздушных потоков кондиционера - типовое


T3D17B27
Показать иллюстрациюПеревод текста в иллюстрациях


Схема кондиционера

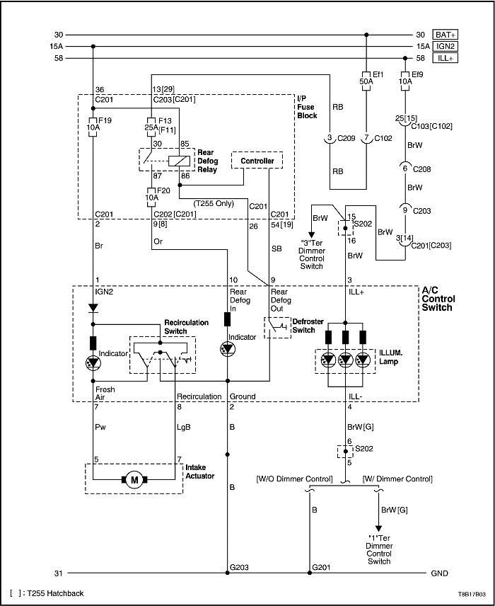
Питание, масса и привод впуска


T8B17B03
Показать иллюстрациюПеревод текста в иллюстрациях


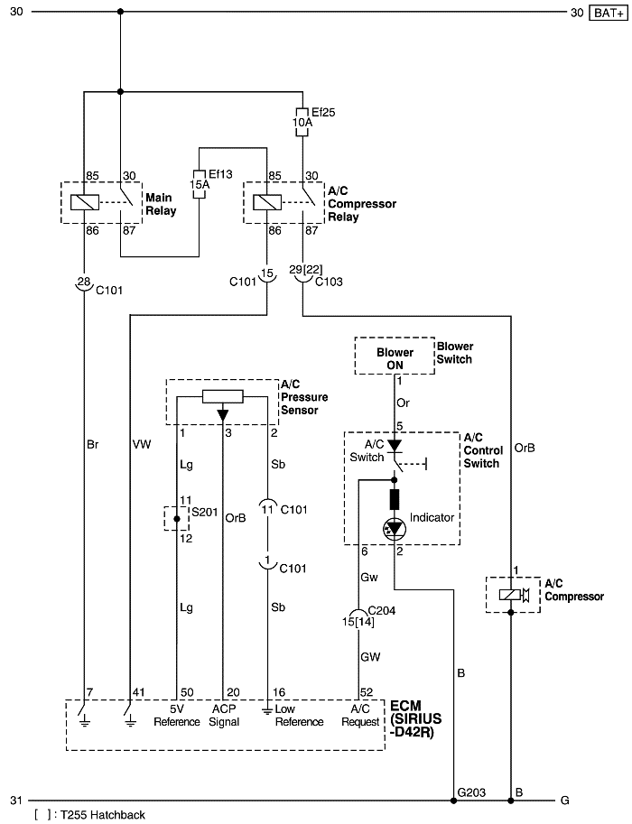
Управление компрессором кондиционера - sirius d42r


T8B17B02
Показать иллюстрациюПеревод текста в иллюстрациях


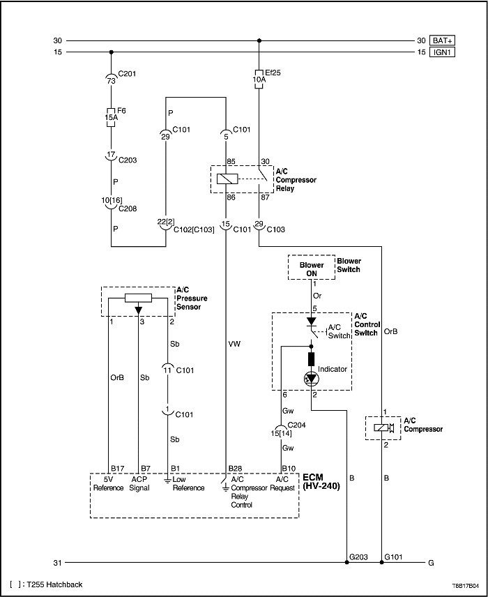
Управление компрессором кондиционера - hv240


T8B17B04
Показать иллюстрациюПеревод текста в иллюстрациях


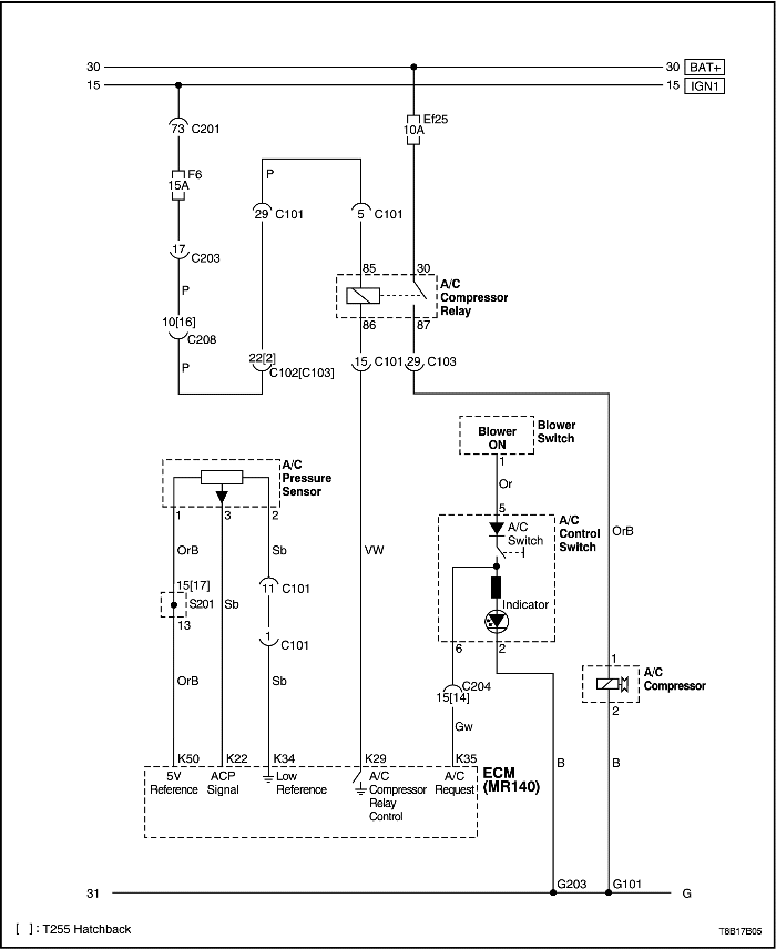
Управление компрессором кондиционера - mr140


T8B17B05
Показать иллюстрациюПеревод текста в иллюстрациях


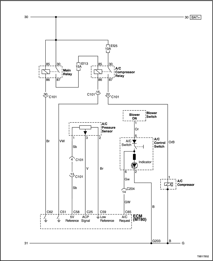
Управление компрессором кондиционера - mt80


T9B17B02
Показать иллюстрациюПеревод текста в иллюстрациях


ДИАГНОСТИКА

ОБЩАЯ ДИАГНОСТИКА

Проверка холодильной системы

При подозрении на неисправность в холодильной системе необходимо выполнить следующие проверки:
  1. Проверить наружные поверхности теплообменников радиатора и конденсатора и убедиться в том, что потоку воздуха не препятствует грязь, листья и прочий посторонний материал. Проверить между конденсатором и радиатором, а также все наружные поверхности.
  2. Проверить наличие препятствий или перегибов в теплообменнике конденсатора, шлангах и трубках.
  3. Проверить функционирование электровентилятора.
  4. Проверить все воздуховоды на утечку или препятствия. Слабый поток воздуха может свидетельствовать о том, что засорился теплообменник испарителя.
  5. Проверить проскальзывание муфты компрессора.
  6. Проверить натяжение приводного ремня.

Процедура быстрой проверки при недостаточном охлаждении

Выполнить следующую процедуру "ощупывания вручную", чтобы быстро проверить наличие в системе кондиционирования надлежащего заряда хладагента R-134a. Температура воздуха должна быть выше 21°C (70°F) для большинства моделей.
  1. Прогреть двигатель. Дать двигателю поработать на холостом ходу.
  2. Открыть капот и все двери.
  3. Включить кондиционер.
  4. Установить регулятор температуры в положение максимального охлаждения.
  5. Установить переключатель вентилятора в положение 4.
  6. Вручную пощупать температуру выпускной трубки испарителя. Трубка должна быть холодной.
  7. Проверить другие проблемы. См. "Проверка холодильной системы" в этом разделе.
  8. Проверить систему на наличие утечки. См. "Проверка утечки холодильной системы" в этом разделе. При обнаружении утечки разрядить систему и устранить утечку. По окончании ремонта вакуумировать и зарядить систему.
  9. Если утечка отсутствует, см. "Диагностика недостаточного охлаждения" в этом разделе.

Проверка качества функционирования кондиционера - система v5

ОТНОСИТЕЛЬНАЯ ВЛАЖНОСТЬ (%)
Температура наружного воздуха
Давление на стороне низкого давления
ОБОРОТЫ ДВИГАТЕЛЯ (об/мин)
Температура в среднем воздухопроводе
Давление на стороне высокого давления
.
°c
°f
фунт/кв. дюйм
кПа
.
°c
°f
фунт/кв. дюйм
кПа
.
21
70
25
170
.
4
39
162
1117
20
27
81
26
180
2000
6
43
210
1448
.
32
90
30
210
.
8
46
263
1810
.
38
100
36
250
.
12
54
325
2240
.
21
70
25
170
.
5
41
165
1138
30
27
81
26
180
2000
7
45
225
1551
.
32
90
32
220
.
10
50
278
1920
.
38
100
39
270
.
15
59
336
2320
.
21
70
25
170
.
6
43
176
1214
40
27
81
28
190
2000
8
46
235
1620
.
32
90
33
230
.
11
52
286
1970
.
38
100
42
290
.
16
61
342
2360
.
21
70
25
170
.
7
45
190
1310
50
27
81
29
200
2000
9
48
238
1640
.
32
90
36
250
.
13
55
292
2010
.
38
100
46
320
.
18
64
364
2510
.
21
70
25
170
.
8
46
195
1345
60
27
81
29
200
2000
9
48
244
1680
.
32
90
39
270
.
14
57
312
2150
.
38
100
52
360
.
21
70
380
2620
.
21
70
26
180
.
8
46
200
1379
70
27
81
33
230
2000
10
50
249
1720
.
32
90
42
290
.
15
59
318
2190
.
38
100
54
370
.
21
70
384
2650
.
21
70
26
180
.
9
48
213
1469
80
27
81
33
230
2000
12
54
254
1750
.
32
90
46
320
.
17
63
325
2240
.
21
70
26
180
.
9
48
225
1551
90
27
81
35
240
2000
13
55
261
1800
.
32
90
49
340
.
19
66
341
2350
* Условия проверки: Двери и капот открыты, кондиционер включен, режим рециркуляции, максимальное охлаждение при максимальной скорости вентилятора, отсутствие прямого солнечного света, скорость ветра 8 км/ч (5 миль/ч).

Проверка качества функционирования кондиционера - система sp10

Режим подачи воздуха
Температура наружного воздуха °С (°f)
Давление на стороне низкого давления кПа (фунтов/кв. дюйм)
Обороты двигателя (об/мин)
Температура воздуха в центральном канале °С (°f)
Давление на стороне высокого давления кПа (фунтов/кв. дюйм)
Режим рециркуляции
.
270 (39)
880
15,7 (60,3)
1924 (279)
38 (100)
116 (17)
1900
4,2~4,9 (39,6~40,8)
1238 (180)
.
131 (19)
2400
4,2~7,1 (39,6~44,8)
1170 (170)
.
108 (16)
3300
6,4~7,1 (43,5~44,8)
1072 (155)
Режим вентиляции
.
441 (64)
880
26,3 (79,3)
2138 (310)
38 (100)
253 (37)
1900
16,7 (62,1)
1436 (208)
.
229 (33)
2400
15,4 (59,7)
1376 (200)
.
200 (29)
3300
14,6 (58,3)
1390 (202)

Зависимость давления от температуры в системе r-134a

ТЕМПЕРАТУРА °c (°f)*
Давление кПа (фунтов/кв. дюйм)*
ТЕМПЕРАТУРА °c (°f)*
Давление кПа (фунтов/кв. дюйм)*
-8,89 (16)
105,70 (15,33)
37,78 (100)
856,84 (124,27)
-7,78 (18)
114,87 (16,66)
38,89 (102)
886,56 (128,58)
-6,67 (20)
124,32 (18,03)
40,00 (104)
916,35 (132,98)
-5,56 (22)
134,11 (19,45)
41,11 (106)
947,92 (137,48)
-4,44 (24)
144,24 (20,92)
42,22 (108)
979,64 (142,08)
-3,33 (26)
154,65 (22,43)
43,33 (110)
1012,11 (146,79)
-2,22 (28)
165,48 (24,00)
44,44 (112)
1045,21 (151,59)
-1,11 (30)
176,65 (25,62)
45,56 (114)
1079,14 (156,51)
0,00 (32)
188,16 (27,29)
46,67 (116)
1113,75 (161,53)
1,11 (34)
200,02 (29,01)
47,78 (118)
1149,12 (166,66)
2,22 (36)
212,30 (30,79)
48,89 (120)
1185,18 (171,89)
3,33 (38)
224,98 (32,63)
50,00 (122)
1222,07 (177,24)
4,44 (40)
238,08 (34,53)
51,11 (124)
1259,72 (182,70)
7,22 (45)
272,49 (39,52)
52,22 (126)
1298,12 (188,27)
10,00 (50)
309,58 (44,90)
53,33 (128)
1337,35 (193,96)
12,77 (55)
349,51 (50,69)
54,44 (130)
1377,35 (199,76)
15,56 (60)
392,33 (56,90)
57,22 (135)
1480,91 (214,78)
18,33 (65)
438,18 (63,55)
60,00 (140)
1589,57 (230,54)
21,11 (70)
487,27 (70,67)
62,78 (145)
1703,62 (247,08)
23,89 (75)
539,67 (78,27)
65,56 (150)
1823,04 (264,40)
26,67 (80)
609,38 (88,38)
68,33 (155)
1948,04 (282,53)
29,44 (85)
655,09 (95,01)
71,11 (160)
2078,77 (301,49)
32,22 (90)
718,39 (104,19)
73,89 (165)
2215,29 (321,29)
35,00 (95)
785,61 (113,94)
76,67 (170)
2357,81 (341,96)
* Все значения округлены до двух десятичных знаков.
ДИАПАЗОН ИСПАРИТЕЛЯ: от -6,67 до 7,22°C (20 - 45°F), эти значения представляют температуру газа внутри змеевика, а не на его поверхности. Прибавить 1,67 - 5,56°C (3 - 10°F) к температуре змеевика и воздуха вокруг него.
ДИАПАЗОН КОНДЕНСАТОРА: 43 - 71°C (110 - 160°F), это не температура окружающего воздуха. Прибавить 19,4 - 22,2°C (35 - 40°F) для обеспечения нормального теплообмена, затем см. график давления.
Пример:
32°c (90°f) Наружная температура +22°C (40°F) = 54°С (130°F)
Температура конденсатора = 1379 кПа (200 psi)
При воздушном потоке на скорости 48,3 км/ч (30 миль/ч).

Проверка утечки холодильной системы

Проверить на наличие утечки при подозрении на утечку хладагента из системы. Кроме того, необходимо проверять на утечку после всех работ по обслуживанию, связанных с разборкой трубок или соединений. Как правило утечки происходят на фитингах холодильной системы и в местах соединений. Обычно утечки вызываются следующими причинами:

Жидкостные детекторы утечки

Жидкостные детекторные растворы используются для обнаружения утечки на фитингах. Нанести раствор на предполагаемое место утечки помазком, поставляемым в комплекте с раствором. Наблюдать за появлением пузырьков. Они указывают на наличие и место расположения утечки.
Для таких мест, где применение этого метода затруднено, например, на секциях испарителя и конденсатора, более удобен электронный детектор утечки.

Электронные детекторы утечки

Соблюдать инструкции изготовителя по калибровке, эксплуатации и обслуживанию электронного детектора утечки. Для обеспечения точности портативной модели особое значение имеет состояние батареи. Перед началом проверки установить детектор в режим R-134a.

Важно: Электронные детекторы утечки чувствительны к моющим растворам для лобового стекла, растворителям и чистящим средствам, а также некоторым типам автомобильного клея.

Во избежание ложных обнаружений необходимо следить за чистотой поверхности. Во избежание повреждения детектора следует убедиться в том, что все поверхности сухие.

Общие указания по проверке

Прерывистый звуковой сигнал один-два щелчка в секунду при обнаружении утечки сменится непрерывным тоном. Отрегулировать регулятор баланса для поддержания частоты один-два щелчка в секунду.
Проверить все следующие области даже после того, как утечка была найдена и подтверждена:

Проверка сервисных портов/клапанов доступа

Сервисные порты защищены уплотнительными колпачками. Такой колпачок снабжен специальным непротекающим уплотнительным кольцом. Необходимо следить за тем, чтобы эти колпачки не откручивались и не терялись. Для каждого порта предназначен свой колпачок.

Проверка теплообменника испарителя

Утечки на теплообменнике испарителя найти трудно. Проверить теплообменник испарителя, выполнив следующую процедуру:
  1. Включить электровентилятор на скорости 4 не менее, чем на 15 минут.
  2. Установить переключатель электровентилятора в положение off (ВЫКЛ).
  3. Подождать 10 минут.
  4. Снять резистор электровентилятора. См. "Резистор электровентилятора" в этом разделе.
  5. Вставить щуп детектора утечки как можно ближе к теплообменнику испарителя. Детектор укажет утечку непрерывным звуковым сигналом.
  6. Для поиска компрессорного масла на поверхности теплообменника воспользоваться фонарем.

Проверка уплотнения вала компрессора

  1. Обдувать сжатым воздухом позади и спереди муфты/шкива компрессора не менее 15 минут.
  2. Подождать 1-2 минуты.
  3. Проверить область перед шкивом. Если детектор издает непрерывный звуковой сигнал, значит, имеется утечка.

Диагностика системы кондиционирования воздуха

Диагностика недостаточного охлаждения - система v5 1,4d/1,5s

Шаг Операция Значения Да Нет
1
Подтверждается ли жалоба клиента?
-
Перейти к операции 2
Система в норме
2
  1. Проверить предохранитель кондиционера.
  2. Проверить функционирование электровентилятора.
  3. Проверить функционирование вентилятора охлаждения двигателя.
  4. Проверить приводной ремень компрессора кондиционера.
  5. Проверить, не ограничен ли воздушный поток через конденсатор кондиционера.
  6. Проверить соединение соленоида муфты.
  7. При необходимости отремонтировать или заменить узлы.
  8. Проверить температуру выпускаемого воздуха при включенном кондиционере.
В норме ли температура выпускаемого воздуха?
Не менее, чем на 7°c (13°f) ниже температуры наружного воздуха
Система в норме
Перейдите к Шагу 3
3
  1. Повернуть ключ зажигания в положение блокировки.
  2. Присоединить манометры высокого и низкого давления.
Находятся ли оба значения давления в указанных пределах?
69-345 кПа (10-50 psi)
Перейти к операции 4
Перейти к операции 5
4
  1. Проверить систему кондиционирования на наличие утечек.
  2. При необходимости устранить утечку хладагента.
  3. Откачать, вакуумировать и зарядить систему кондиционирования.
Находятся ли оба значения давления выше указанного предела?
345 кПа (50 psi)
Перейдите к Шагу 7
-
5
Наблюдать показания двух манометров.
Находятся ли оба значения давления ниже указанного предела?
69 кПа (10 psi)
Перейти к операции 6
Перейдите к Шагу 7
6
  1. Добавить 0,45 кг (1 фунт) хладагента r-134a.
  2. Проверить систему кондиционирования на наличие утечек.
  3. При необходимости устранить утечку хладагента.
  4. Откачать, вакуумировать и зарядить систему кондиционирования.
Находятся ли оба значения давления выше указанного предела?
345 кПа (50 psi)
Перейдите к Шагу 7
-
7
  1. Запустить двигатель и дать ему поработать на холостом ходу.
  2. Установить органы управления кондиционером в следующие положения:
    • Выключатель кондиционера в положение on (ВКЛ).
    • Переключатель подачи свежего воздуха в положение подачи свежего воздуха (сигнальная лампа не горит).
    • Переключатель вентилятора в положение 4.
    • Регулятор температуры на максимальное охлаждение.
Муфта компрессора системы кондиционирования включается?
-
Перейдите к Шагу 8
Перейдите к Шагу 10
8
  1. Проверить наличие стука из компрессора кондиционера.
  2. Попеременно включать и выключать компрессор кондиционера, чтобы удостоверится в источнике шума.
Слышен ли громкий стук?
-
Перейдите к Шагу 9
Перейдите к Шагу 13
9
  1. Откачать хладагент из системы кондиционера.
  2. Заменить компрессор кондиционера.
  3. Вакуумировать и зарядить систему кондиционирования.
  4. Проверить систему кондиционирования на наличие утечек.
Компрессор работает нормально?
-
Перейдите к Шагу 13
-
10
  1. Повернуть ключ зажигания в положение блокировки.
  2. Отсоединить разъем соленоида муфты компрессора кондиционера.
  3. Присоединить перемычку с массы к одному из выводов соленоида муфты компрессора кондиционера.
  4. Присоединить через предохранитель перемычку с положительного вывода аккумулятора к другому выводу соленоида муфты компрессора кондиционера.
Сцепляется ли муфта компрессора кондиционера?
-
Перейдите к Шагу 11
Перейдите к Шагу 12
11
Отремонтировать электрическую цепь соленоида муфты компрессора кондиционера.
Сцепляется ли муфта компрессора кондиционера?
-
Перейдите к Шагу 8
-
12
Заменить соленоид муфты компрессора кондиционера.
Сцепляется ли муфта компрессора кондиционера?
-
Перейдите к Шагу 8
-
13

Важно: Эту проверку следует выполнять в условиях гаражного помещения при температуре воздуха 21-32°C (70-90°F) при отсутствии прямого солнечного облучения. Для получения точных результатов необходимо строго соблюдать указания по этой проверке.

  1. Закрыть все окна и двери автомобиля.
  2. Закрыть все окна и двери автомобиля.
  3. Установить органы управления кондиционером в следующие положения:
    • Выключатель кондиционера в положение on (ВКЛ).
    • Переключатель подачи свежего воздуха в положение подачи свежего воздуха.
    • Переключатель вентилятора в положение 4.
    • Регулятор температуры на максимальное охлаждение.
  4. Запустить двигатель и дать ему 5 минут поработать на холостом ходу.
  5. Пощупать впускную и выпускную трубки испарителя.
Заметна ли разница температуры впускной и выпускной трубок испарителя?
-
Перейдите к шагу 15
Перейдите к Шагу 14
14
  1. Повернуть ключ зажигания в положение блокировки.
  2. Откачать хладагент из системы кондиционера.
  3. Проверить наличие препятствий в трубке высокого давления.
  4. Если препятствий нет, проверить исправность расширительного клапана.
  5. Устранить препятствия или, при необходимости, заменить расширительный клапан.
  6. Вакуумировать и зарядить систему кондиционирования.
  7. Проверить систему кондиционирования на наличие утечек.
  8. Записать температуру выпускаемого воздуха при включенном кондиционере.
В норме ли температура на выпуске?
Не менее, чем на 7°c (13°f) ниже температуры наружного воздуха
Перейдите к шагу 15
Перейдите к Шагу 13
15
  1. Записать значения давления на сторонах низкого и высокого давления после того, как система кондиционирования поработала не менее 5 минут с включенным вентилятором охлаждения двигателя.
  2. Найти на графике точку пересечения значений давления на сторонах низкого и высокого давления. См. "График зависимости значений давления на сторонах высокого и низкого давления" в этом разделе.
Значения давления на сторонах низкого и высокого давления пересекаются в белой области графика?
-
Система в норме
Перейдите к шагу 16
16
Проверить значения давления на сторонах высокого и низкого давления.
Значения давления на сторонах низкого и высокого давления пересекаются в серой области графика?
-
Перейдите к шагу 17
Перейдите к Шагу 20
17
Пощупать трубку хладагента между конденсатором и расширительным клапаном.
Трубка холодная?
-
Перейдите к Шагу 18
Перейдите к Шагу 19
18
  1. Осмотреть конденсатор на наличие ограничений воздушного потока.
  2. Проверить правильность функционирования вентиляторов системы охлаждения.
  3. При необходимости устранить ограничения воздушного потока или отремонтировать вентиляторы.
Теперь температура трубки нормальная?
-
Перейдите к Шагу 13
-
19
  1. Откачать, вакуумировать и зарядить систему кондиционирования.
  2. Проверить систему кондиционирования на наличие утечек.
Устранены ли утечки в системе?
-
Перейдите к Шагу 13
-
20
Наблюдать показания манометров.
Соответствуют ли друг другу значения давления компрессора кондиционера на сторонах высокого и низкого давления?
207 кПа (30 фунтов/кв. дюйм)
Перейдите к Шагу 21
Перейдите к Шагу 26
21
  1. Повысить обороты двигателя до 3000 об/мин.
  2. Установить органы управления кондиционером в следующие положения:
    • Выключатель кондиционера в положение on (ВКЛ).
    • Переключатель подачи свежего воздуха в положение подачи свежего воздуха.
    • Переключатель вентилятора в положение 4.
    • Регулятор температуры на максимальное охлаждение.
  3. Закрыть все окна и двери автомобиля.
  4. Включать и выключать выключатель кондиционера через каждые 20 секунд в течение 3 минут.
Соответствуют ли друг другу значения давления компрессора кондиционера на сторонах высокого и низкого давления?
207 кПа (30 фунтов/кв. дюйм)
Перейдите к Шагу 22
Перейдите к Шагу 13
22
Наблюдать возрастание давления на обоих манометрах, а также температуры в обеих (впускной и выпускной) трубках компрессора.
Поднимается ли давление медленно на обоих манометрах, впускная трубка теплая, а выпускная очень горячая?
-
Перейдите к Шагу 25
Перейдите к Шагу 23
23
  1. Повернуть ключ зажигания в положение блокировки.
  2. Убедиться в том, что муфта компрессора разъединена.
  3. Попытаться повернуть привод муфты (не шкив).
Можно ли свободно провернуть привод муфты рукой?
-
Перейдите к Шагу 25
Перейдите к Шагу 24
24
  1. Запустите двигатель.
  2. Наблюдать манометр на стороне низкого давления при оборотах двигателя между 3000 и 3800 об/мин.
Возрастает ли быстро давление на стороне низкого давления?
-
Перейти к операции 32
Перейдите к Шагу 25
25
  1. Откачать хладагент из системы кондиционера.
  2. Заменить компрессор кондиционера.
  3. Вакуумировать и зарядить систему кондиционирования.
Нормально ли функционирует компрессор?
-
Перейдите к Шагу 13
-
26
Проверить давление на стороне низкого давления.
Соответствует ли давление на стороне низкого давления указанному значению?
172-241 кПа (25-35 psi)
Перейти к операции 27
Перейти к операции 32
27
Пощупать трубку высокого давления, ведущую на соединительный блок расширительного клапана.
Холодная ли трубка перед соединительным блоком?
-
Перейти к операции 28
Перейти к операции 29
28
  1. Проверить наличие ограничений в трубке высокого давления перед расширительным клапаном.
  2. Отремонтировать или заменить трубку высокого давления.
Нормально ли функционирует трубка?
-
Перейдите к Шагу 13
-
29
Дозаправить указанное количество хладагента в систему кондиционирования.
Улучшилось ли качество охлаждения?
0,40 кг (14 унций)
Перейти к операции 30
Перейти к операции 31
30
  1. Проверить систему кондиционирования на наличие утечек.
  2. При необходимости устранить утечку хладагента.
  3. Вакуумировать и зарядить систему кондиционирования.
  4. Проверить систему кондиционирования на наличие утечек.
Устранены ли утечки в системе?
-
Перейдите к Шагу 13
-
31
  1. Откачать хладагент.
  2. Проверить наличие ограничений в расширительном клапане.
  3. При необходимости отремонтировать или заменить расширительный клапан.
  4. Вакуумировать и зарядить систему кондиционирования.
  5. Проверить систему на наличие утечки.
Устранены ли утечки в системе?
-
Перейдите к Шагу 13
-
32

Важно: Процедуру выполнять в точности, как описано, чтобы получить точные результаты.

  1. Дать поработать двигателю 5 минут на оборотах 2000 об/мин.
  2. Установить органы управления кондиционером в следующие положения:
  3. Выключатель кондиционера в положение on (ВКЛ).
    Переключатель подачи свежего воздуха в положение рециркуляции (сигнальная лампа горит).
    Переключатель вентилятора в положение 1.
    Регулятор температуры на максимальное охлаждение.
  4. Закрыть все окна и двери автомобиля.
  5. Открыть капот автомобиля.
Соответствует ли давление на стороне низкого давления указанному значению?
172-241 кПа (25-35 psi)
Перейдите к Шагу 13
Перейти к операции 33
33
  1. Откачать хладагент из системы кондиционера.
  2. Заменить управляющий клапан компрессора кондиционера.
  3. Вакуумировать и зарядить систему кондиционирования.
  4. Проверить систему кондиционирования на наличие утечек.
Утечка в системе отсутствует?
-
Перейдите к Шагу 13
-

Диагностика недостаточного охлаждения - система sp10 sohc/dohc 1,2

Шаг Операция Значения Да Нет
1
Подтверждается ли жалоба клиента?
-
Перейти к операции 2
Система в норме
2
  1. Проверить предохранитель кондиционера.
  2. Проверить функционирование электровентилятора.
  3. Проверить функционирование вентилятора охлаждения двигателя.
  4. Проверить приводной ремень компрессора кондиционера.
  5. Проверить, не ограничен ли воздушный поток через конденсатор кондиционера.
  6. Проверить проскальзывание муфты компрессора.
  7. При необходимости отремонтировать или заменить узлы.
  8. Проверить функционирование системы кондиционирования.
Система кондиционирования функционирует нормально?
-
Система в норме
Перейдите к Шагу 3
3
  1. Повернуть ключ зажигания в положение блокировки.
  2. Присоединить манометры высокого и низкого давления.
Находятся ли оба значения давления в указанных пределах?
Давление на стороне низкого давления: 200 кПа (29 psi)
Давление на стороне высокого давления: 1500 кПа (217,5 psi)
Перейдите к Шагу 8
Перейти к операции 6
4
Находятся ли оба значения давления выше указанного предела?
^
Перейти к операции 5
-
5
Находятся ли оба значения давления в указанных пределах?
^
Перейдите к Шагу 8
Перейти к -
6
Находятся ли оба значения давления ниже указанного предела?
^
Перейдите к Шагу 7
Перейти к операции 4
7
  1. Дозаправить хладагент r-134a.
  2. Проверить систему кондиционирования на наличие утечек.
  3. При необходимости устранить утечку хладагента.
  4. Откачать, вакуумировать и зарядить систему кондиционирования.
Находятся ли оба значения давления в указанных пределах?
^
Перейдите к Шагу 8
-
8
  1. Запустить двигатель и дать ему поработать на холостом ходу.
  2. Установить органы управления кондиционером в следующие положения.
    • Выключатель кондиционера в положение on (ВКЛ).
    • Переключатель подачи свежего воздуха в положение подачи свежего воздуха.
    • Переключатель вентилятора в положение 4.
    • Регулятор температуры на максимальное охлаждение.
Муфта компрессора системы кондиционирования включается?
-
Перейдите к Шагу 9
Перейдите к Шагу 11
9
  1. Проверить наличие стука из компрессора кондиционера.
  2. Попеременно включать и выключать компрессор кондиционера, чтобы удостоверится в источнике шума.
Слышен ли громкий стук?
-
Перейдите к Шагу 10
Перейдите к Шагу 14
10
  1. Откачать хладагент из системы кондиционера.
  2. Заменить компрессор кондиционера.
  3. Вакуумировать и зарядить систему кондиционирования.
  4. Проверить систему кондиционирования на наличие утечек.
Закончен ли ремонт?
-
Перейдите к Шагу 14
-
11
  1. Повернуть ключ зажигания в положение блокировки.
  2. Отсоединить разъем соленоида муфты компрессора кондиционера.
  3. Присоединить перемычку с массы к одному из выводов соленоида муфты компрессора кондиционера.
  4. Присоединить через предохранитель перемычку с положительного вывода аккумулятора к другому выводу соленоида муфты компрессора кондиционера.
Сцепляется ли муфта компрессора кондиционера?
-
Перейдите к Шагу 12
Перейдите к Шагу 13
12
Отремонтировать электрическую цепь соленоида муфты компрессора кондиционера.
Сцепляется ли муфта компрессора кондиционера?
-
Перейдите к Шагу 20
Перейдите к Шагу 13
13
Заменить соленоид муфты компрессора кондиционера.
Сцепляется ли муфта компрессора кондиционера?
-
Перейдите к Шагу 9
Перейдите к Шагу 10
14

Важно: Эту проверку следует выполнять в условиях гаражного помещения при температуре воздуха 21-32°C (70-90°F) при отсутствии прямого солнечного облучения. Для получения точных результатов необходимо строго соблюдать указания по этой проверке.

  1. Закрыть все окна и двери автомобиля.
  2. Закрыть все окна и двери автомобиля.
  3. Установить органы управления кондиционером в следующие положения:
    • Выключатель кондиционера в положение on (ВКЛ).
    • Переключатель подачи свежего воздуха в положение подачи свежего воздуха.
    • Переключатель вентилятора в положение 4.
    • Регулятор температуры на максимальное охлаждение.
  4. Запустить двигатель и дать ему 5 минут поработать на холостом ходу.
  5. Пощупать впускную и выпускную трубки испарителя.
Заметна ли разница температуры впускной и выпускной трубок испарителя?
-
Перейдите к шагу 16
Перейдите к шагу 15
15
  1. Откачать хладагент из системы кондиционера.
  2. При необходимости заменить расширительный клапан.
  3. Вакуумировать и зарядить систему кондиционирования.
  4. Проверить систему кондиционирования на наличие утечек.
  5. Записать температуру выпускаемого воздуха при включенном кондиционере.
В норме ли температура на выпуске?
-
Перейдите к шагу 16
Перейдите к Шагу 18
16
Пощупать трубку хладагента между конденсатором и расширительным клапаном.
Трубка холодная?
-
Перейдите к Шагу 19
Перейдите к шагу 17
17
  1. Устранить ограничения на стороне высокого давления.
  2. Проверить систему кондиционирования на наличие утечек.
Закончен ли ремонт?
-
Система в норме
-
18
  1. Откачать хладагент из системы кондиционера.
  2. Вакуумировать и зарядить систему кондиционирования.
  3. Проверить систему кондиционирования на наличие утечек.
Закончен ли ремонт?
-
Система в норме
-
19
  1. Повысить обороты двигателя до 3000 об/мин.
  2. Повысить обороты двигателя до 3000 об/мин.
  3. Закрыть все окна и двери автомобиля.
  4. Установить органы управления кондиционером в следующие положения:
    • Выключатель кондиционера в положение on (ВКЛ).
    • Переключатель подачи свежего воздуха в положение подачи свежего воздуха.
    • Переключатель вентилятора в положение 4.
    • Регулятор температуры на максимальное охлаждение.
  5. Включать и выключать выключатель кондиционера через каждые 20 секунд в течение 3 минут.
Соответствуют ли друг другу значения давления компрессора кондиционера на сторонах высокого и низкого давления?
Давление на стороне низкого давления: 200 кПа (29 psi)
Давление на стороне высокого давления: 1500 кПа (217,5 psi)
Система в норме
Перейдите к Шагу 22
20
  1. Повернуть ключ зажигания в положение блокировки.
  2. Повернуть ключ зажигания в положение блокировки.
  3. Установить выключатель кондиционера в положение off (ВЫКЛ).
  4. Попытаться повернуть привод муфты (не шкив).
Можно ли свободно провернуть привод муфты рукой?
-
Перейдите к Шагу 23
Перейдите к Шагу 21
21
  1. Откачать хладагент из системы кондиционера.
  2. Заменить компрессор кондиционера.
  3. Вакуумировать и зарядить систему кондиционирования.
Закончен ли ремонт?
-
Система в норме
-
22
  1. Дозаправить хладагент r-134a.
Улучшилось ли качество охлаждения?
-
Система в норме
Перейдите к Шагу 23
23
  1. Откачать хладагент из системы кондиционера.
  2. Заменить компрессор.
  3. Вакуумировать и зарядить систему кондиционирования.
  4. Проверить систему кондиционирования на наличие утечек.
Закончен ли ремонт?
-
Система в норме
-

ДИАГНОСТИКА ПРИЗНАКОВ НЕИСПРАВНОСТЕЙ

Карта проверки давления - система r-134a

Результаты проверки
Связанные признаки
Вероятная причина
Устранение
Чрезмерно высокое давление на выпуске (сторона высокого давления)
После остановки компрессора давление быстро падает приблизительно до 299 кПа (28 psig), затем понижается медленно.
Воздух в системе.
Откачать, вакуумировать и зарядить систему указанным количеством хладагента.
Конденсатор чрезмерно горячий.
Излишек хладагента в системе.
Откачать, вакуумировать и зарядить систему указанным количеством хладагента.
Понижен или отсутствует поток воздуха через конденсатор.
Засорены ребра конденсатора или радиатора.
Очистить ребра конденсатора или радиатора.
.
Не функционирует нормально вентилятор конденсатора или радиатора.
Проверить напряжение питания и обороты вентилятора.
Проверить направление вращения вентилятора.
Трубка на конденсатор чрезмерно горячая.
Ограничен поток хладагента в системе.
Найти и устранить ограничение.
Давление на выпуске чрезмерно низкое
Конденсатор не горячий.
Недостаток хладагента в системе.
Проверить систему на наличие утечек.
Зарядить систему.
Высокое и низкое давление выравниваются вскоре после остановки компрессора.
Неисправен предохранительный клапан компрессора.
Отремонтировать или заменить компрессор.
Давление на стороне низкого давления ниже нормального.
Неисправно уплотнение компрессора.
.
Выпуск расширительного клапана не покрыт инеем.
Неисправен расширительный клапан.
Заменить расширительный клапан.
Манометр низкого давления показывает вакуум.
Влага в системе.
Откачать, вакуумировать и зарядить систему.
Давление на впуске (сторона низкого давления) чрезмерно низкое
Конденсатор не горячий.
Недостаток хладагента в системе.
Устранить утечку.
Откачать, вакуумировать и зарядить систему.
Расширительный клапан не покрыт инеем, а трубка низкого давления не холодная.
Неисправен расширительный клапан.
Заменить расширительный клапан.
Манометр низкого давления показывает вакуум.
Заморожен расширительный клапан.
.
Температура на выпуске низкая, а поток воздуха из вентиляционных отверстий ограничен.
Заморожен испаритель.
Прочистить засоренный дренаж корпуса испарителя.
Расширительный клапан заморожен.
Расширительный клапан засорен.
Очистить или заменить расширительный клапан.
Выпуск ресивер-осушителя прохладный, а впуск теплый.
Ресивер-осушитель засорен.
Заменить ресивер-осушитель.
Давление всасывания чрезмерно высокое
Шланг низкого давления и контрольный соединитель холоднее, чем воздух вокруг испарителя.
Расширительный клапан открыт слишком долго.
Заменить расширительный клапан.
.
Ослабло соединение капиллярной трубки.
.
Давление всасывания чрезмерно высокое
Давление всасывания понижается, когда конденсатор охлаждается водой.
Излишек хладагента в системе.
Откачать, вакуумировать и зарядить систему.
Высокое и низкое давление выравниваются, как только останавливается компрессор, а оба манометра колеблются, когда работает компрессор.
Неисправна прокладка.
Отремонтировать или заменить компрессор.
.
Неисправен клапан высокого давления. (Только компрессор V5)
.
.
В клапане высокого давления застряли посторонние частицы. (Только компрессор V5)
.
Чрезмерно высокое давление всасывания и выпуска
Пониженный поток воздуха через конденсатор.
Засорены ребра конденсатора или радиатора.
Очистить конденсатор и радиатор.
.
Нарушение функционирования вентиляторов охлаждения радиатора.
Проверить напряжение питания и обороты вентилятора радиатора. Проверить направление вращения вентилятора.
Конденсатор чрезмерно горячий.
Излишек хладагента в системе.
Откачать, вакуумировать и зарядить систему.
Чрезмерно низкое давление всасывания и выпуска
Шланг низкого давления и металлические детали холоднее, чем испаритель.
Засорен или перегнут шланг низкого давления.
Отремонтировать или заменить шланг низкого давления.
Температура вокруг расширительного клапана ниже, чем вокруг ресивера-осушителя.
Засорена трубка высокого давления.
Отремонтировать или заменить трубку высокого давления.
Утечка хладагента
Загрязнение муфты компрессора.
Нарушено уплотнение вала компрессора.
Отремонтировать или заменить компрессор.
Загрязнение болтов компрессора.
Утечка вокруг болта корпуса компрессора.
Затянуть болты или заменить компрессор.
Замаслена прокладка компрессора.
Утечка через прокладку компрессора.
Отремонтировать или заменить компрессор.

Схема зависимости давления на стороне всасывания и на стороне нагнетания


T3B17B82
Показать иллюстрациюПеревод текста в иллюстрациях


РАСПОЛОЖЕНИЕ КОМПОНЕНТОВ

Компрессор v5


T3B17B29
Показать иллюстрациюПеревод текста в иллюстрациях


  1. Задняя крышка компрессора
  2. Уплотнительное кольцо управляющего клапана
  3. Прокладка задней крышки
  4. Распределительная пластина
  5. Пластина всасывающих лепестковых клапанов
  6. Катушка сцепления
  7. Стопорное кольцо
  8. Ведомый диск муфты
  9. Подшипник шкива
  10. Шпонка ступицы муфты
  11. Гайка вала
  12. Стопорное кольцо уплотнения
  13. Манжетное уплотнение вала
  14. Уплотнительное кольцо вала
  15. Корпус компрессора
  16. Управляющий клапан компрессора
  17. Предохранительный клапан
  18. Стопорное кольцо подшипника шкива к крышке
  19. Шкив ротора
  20. Стяжной болт
  21. Стяжная прокладка
  22. Уплотнительное кольцо корпуса компрессора к цилиндру
  23. Цилиндр вала и направляющего штифта в сборе
  24. Уплотнительное кольцо задней крышки
  25. Упорное кольцо
  26. Кольцо подшипника
  27. Подшипник
  28. Сливная масляная пробка
  29. Шпоночный паз муфты и ступицы
  30. Вал компрессора
  31. Уплотнительное кольцо предохранительного клапана
  32. Переходник компрессора
  33. Болт переходника

Компрессор sp10


T3D17B82
Показать иллюстрациюПеревод текста в иллюстрациях


  1. Болт вала
  2. Шайба болта вала
  3. Приводная муфта в сборе
  4. Прокладка для воздушного зазора
  5. Стопорное кольцо
  6. Шкив и подшипник в сборе
  7. Стопорное кольцо
  8. Соленоид и корпус в сборе
  9. Стяжной болт
  10. Стопорное кольцо
  11. Манжетное уплотнение в сборе
  12. Передняя крышка
  13. Прокладка передней крышки
  14. Держатель выпускных лепестковых клапанов
  15. Пластина выпускных лепестковых клапанов
  16. Передняя распределительная пластина
  17. Пластина всасывающих лепестковых клапанов
  18. Параллельный установочный штифт
  19. Передний цилиндр компрессора
  20. Наклонный диск и вал в сборе
  21. Опорный башмак поршня
  22. Поршень в сборе
  23. Упорный подшипник
  24. Упорный подшипник
  25. Уплотнительное кольцо цилиндра
  26. Втулка
  27. Цилиндрический установочный штифт
  28. Задний цилиндр компрессора
  29. Подшипник главного вала
  30. Задняя распределительная пластина
  31. Прокладка задней крышки
  32. Задняя крышка


На предыдущую страницу На следующую страницу
https://vnx.su/ 🛠 Руководства по ремонту и эксплуатации для автомобилей

Поиск по сайту

Остались вопросы или пожелания? Пишите на почту: support@vnx.su

Карта Сайта