Tacuma-Rezzo
To Previous Page To Next Page



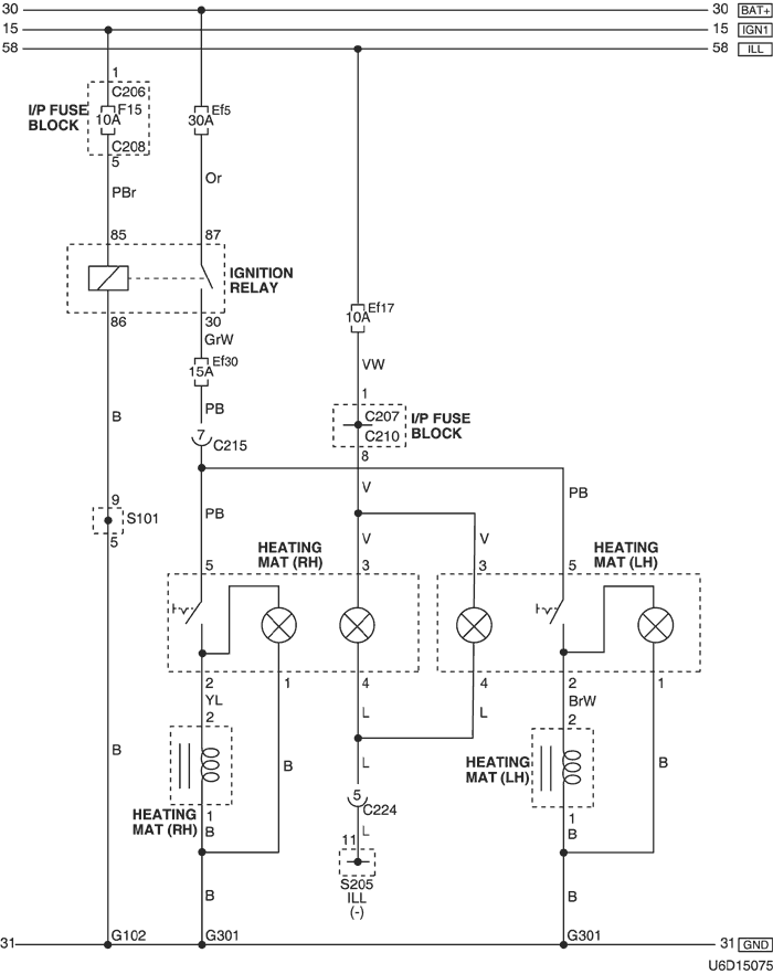
29. HEATING MAT CIRCUIT

1) mr-140 & itms-6f

U6D15075.png


a. CONNECTOR INFORMATION

connector no
(pin no, color)
connecting wiring harness connector position
C206 (3 Pin, Brown) I/P Fuse Block – IP Front the I/P Fuse Block
C207 (22 Pin, White) I/P Fuse Block – Front Behind the I/P Fuse Block
C208 (14 Pin, White) I/P Fuse Block – Front Behind the I/P Fuse Block
C210 (18 Pin, White) I/P Fuse Block – Floor Behind the I/P Fuse Block
C215 (16 Pin, White) Floor – Front Under the I/P Fuse Block
C224 (14 Pin, White) IP – Floor Under the Door Lock Unit
S101 (White) Front Inside the Engine Fuse Block
S205 (Orange) IP Rear Center Instrument Panel
G102 Front Behind the Left Headlamp
G301 Floor Under the Driver Room Floor

b. CONNECTOR IDENTIFICATION SYMBOL & PIN NUMBER POSITION

U4D1P139.png


c. POSITION OF CONNECTORS AND GROUNDS

U4D12029.png


d. SPLICE PACK

s101

U6D1S008.png


s205

U5D1S017.png


2) sirius d4

U5D15145.png


a. CONNECTOR INFORMATION

connector no
(pin no, color)
connecting wiring harness connector position
C102 (16 Pin, Black) Engine – Front Behind the Left Headlamp
C207 (22 Pin, White) I/P Fuse Block – Front Behind the I/P Fuse Block
C210 (18 Pin, White) I/P Fuse Block – Floor Behind the I/P Fuse Block
C215 (16 Pin, White) Floor – Front Under the I/P Fuse Block
C224 (14 Pin, White) IP – Floor Under the Door Lock Unit
S205 (Orange) IP Rear Center Instrument Panel
G301 Floor Under the Driver Room Floor

b. CONNECTOR IDENTIFICATION SYMBOL & PIN NUMBER POSITION

U4D1P140.png


c. POSITION OF CONNECTORS AND GROUNDS

U4D12029.png


d. SPLICE PACK

s205

U5D1S017.png


To Previous Page To Next Page


https://vnx.su/ 🛠 Руководства по ремонту и эксплуатации для автомобилей

Поиск по сайту

Остались вопросы или пожелания? Пишите на почту: support@vnx.su

Карта Сайта