К началу документа
Tacuma-Rezzo
На предыдущую страницуНа следующую страницу
Главная страница GMDEЗагрузить нединамическое оглавлениеЗагрузить динамическое оглавлениеПомощь



4. КОНТРОЛЛЕР ЭЛЕКТРОННОЙ СИСТЕМЫ УПРАВЛЕНИЯ ДВИГАТЕЛЕМ - 2.0D (ITMS-6F)

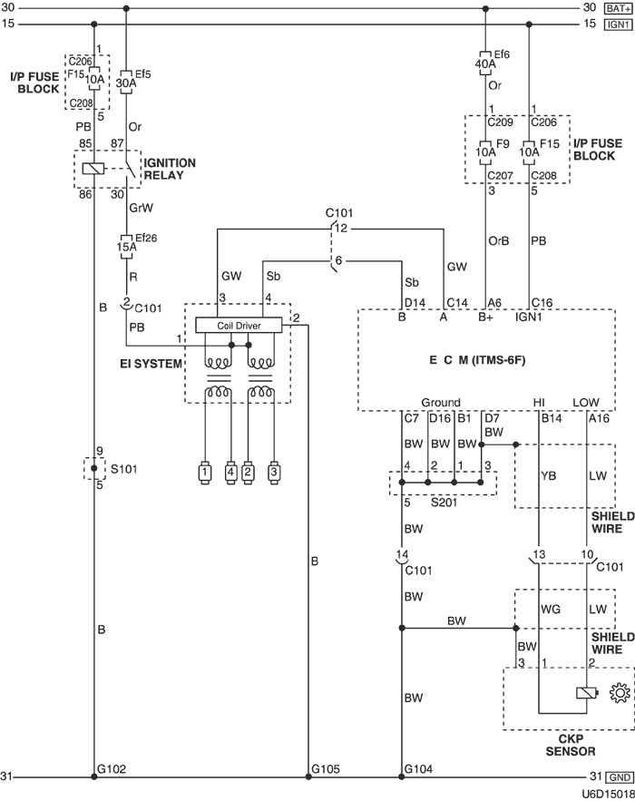
1) ЦЕПЬ ЭЛЕКТРОПИТАНИЯ ОТ АККУМУЛЯТОРНОЙ БАТАРЕИ, МАССЫ, СИСТЕМЫ ЭЛЕКТРОННОГО ЗАЖИГАНИЯ И ДАТЧИКА ПОЛОЖЕНИЯ КОЛЕНВАЛА

U6D15018.png
Показать иллюстрациюПеревод текста в иллюстрациях


а. ИНФОРМАЦИЯ О РАЗЪЁМЕ

№ РАЗЪЁМА
(№ И ЦВЕТ КОНТАКТА)
СОЕДИНИТЕЛЬНЫЙ ЖГУТ ПРОВОДОВПОЛОЖЕНИЕ РАЗЪЁМА
С101 (контакт 15, черный) Двигатель - передняя часть кузова За левой фарой
C206 (контакт 3, коричневый) Блок предохранителей на приборной панели - приборная панель Передняя часть блока предохранителей на приборной панели
С207 (контакт 22, белый) Блок предохранителей на приборной панели - передняя часть За блоком предохранителей на приборной панели
С208 (контакт 14, белый) Блок предохранителей на приборной панели - передняя часть За блоком предохранителей на приборной панели
C209 (контакт 1, бесцветный) Блок предохранителей на приборной панели - передняя часть За блоком предохранителей на приборной панели
S101 (бел.) ПЕРЕДНЯЯ ЧАСТЬ Внутренняя сторона блока предохранителей в моторном отсеке
S201 (бесцветн.) ПЕРЕДНЯЯ ЧАСТЬ Левая верхняя часть пространства для ног водителя
G102 ПЕРЕДНЯЯ ЧАСТЬ За левой фарой
G104 Двигатель Под впускным коллектором
G105 Двигатель С левой стороны стартера за блоком двигателя

б. УСЛОВНОЕ ОБОЗНАЧЕНИЕ & И НАХОЖДЕНИЕ НОМЕРА КОНТАКТА

U4D1P014.png
Показать иллюстрациюПеревод текста в иллюстрациях


в. РАСПОЛОЖЕНИЕ РАЗЪЁМОВ И СОЕДИНЕНИЙ МАССЫ

U4D12020.png
Показать иллюстрациюПеревод текста в иллюстрациях


U4D12004.png
Показать иллюстрациюПеревод текста в иллюстрациях


г. КОНТАКТНАЯ КОЛОДКА

s101 (itms-6f)

U6D1S002.png
Показать иллюстрациюПеревод текста в иллюстрациях


s201 (itms-6f)

U5D1S005.png
Показать иллюстрациюПеревод текста в иллюстрациях


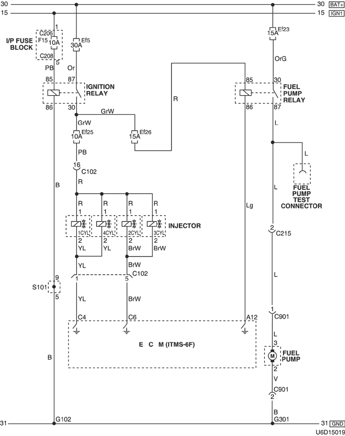
2) ЦЕПЬ ТОПЛИВНОГО НАСОСА И ФОРСУНКИ

U6D15019.png
Показать иллюстрациюПеревод текста в иллюстрациях


а. ИНФОРМАЦИЯ О РАЗЪЁМЕ

№ РАЗЪЁМА
(№ И ЦВЕТ КОНТАКТА)
СОЕДИНИТЕЛЬНЫЙ ЖГУТ ПРОВОДОВПОЛОЖЕНИЕ РАЗЪЁМА
С102 (контакт 16, черный) Двигатель - передняя часть кузова За левой фарой
C206 (контакт 3, коричневый) Блок предохранителей на приборной панели - приборная панель Передняя часть блока предохранителей на приборной панели
С208 (контакт 14, белый) Блок предохранителей на приборной панели - передняя часть За блоком предохранителей на приборной панели
С215 (контакт 16, белый) Пол - передняя часть Под блоком предохранителей на приборной панели
С901 (контакт 6, черный) Топливный бак - пол За топливным баком
S101 (бел.) ПЕРЕДНЯЯ ЧАСТЬ Внутренняя сторона блока предохранителей в моторном отсеке
G102 ПЕРЕДНЯЯ ЧАСТЬ За левой фарой
G301 Пол Под полом в салоне автомобиля

б. УСЛОВНОЕ ОБОЗНАЧЕНИЕ & И НАХОЖДЕНИЕ НОМЕРА КОНТАКТА

U4D1P015.png
Показать иллюстрациюПеревод текста в иллюстрациях


в. РАСПОЛОЖЕНИЕ РАЗЪЁМОВ И СОЕДИНЕНИЙ МАССЫ

U4D12020.png
Показать иллюстрациюПеревод текста в иллюстрациях


U4D12018.png
Показать иллюстрациюПеревод текста в иллюстрациях


г. КОНТАКТНАЯ КОЛОДКА

s101 (itms-6f)

U6D1S002.png
Показать иллюстрациюПеревод текста в иллюстрациях


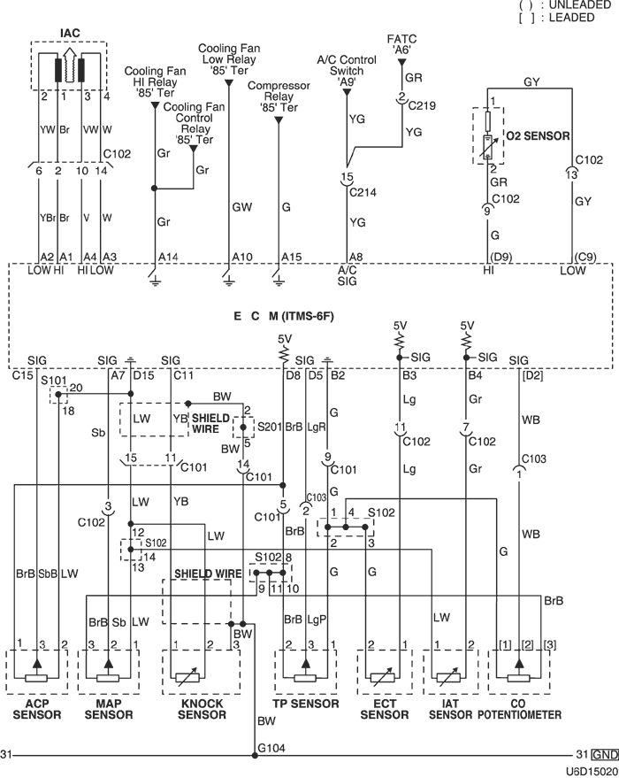
3) ЦЕПЬ ДАТЧИКОВ (РЕГУЛЯТОРА ХОЛОСТОГО ХОДА, ДАВЛЕНИЯ КОМПРЕССОРА, ПОЛОЖЕНИЯ ДРОССЕЛЬНОЙ ЗАСЛОНКИ, ТЕМПЕРАТУРЫ ОХЛАЖДАЮЩЕЙ ЖИДКОСТИ, ТЕМПЕРАТУРЫ ВПУСКНОГО ВОЗДУХА, ПОТЕНЦИОМЕТРА co И ДЕТОНАЦИИ)

U6D15020.png
Показать иллюстрациюПеревод текста в иллюстрациях


а. ИНФОРМАЦИЯ О РАЗЪЁМЕ

№ РАЗЪЁМА
(№ И ЦВЕТ КОНТАКТА)
СОЕДИНИТЕЛЬНЫЙ ЖГУТ ПРОВОДОВПОЛОЖЕНИЕ РАЗЪЁМА
С101 (контакт 15, черный) Двигатель - передняя часть кузова За левой фарой
С102 (контакт 16, черный) Двигатель - передняя часть кузова За левой фарой
С103 (контакт 4, серый) Передняя часть - двигатель Левая нижняя часть пространства для ног водителя
С214 (контакт 22, желтый) Передняя часть - приборная панель Левая верхняя часть пространства для ног водителя
С219 (контакт 15, белый) Приборная панель - автоматическое регулирование температуры Над корпусом испарителя
S102 (черн.) Двигатель Задняя часть впускного коллектора
S201 (бесцветн.) ПЕРЕДНЯЯ ЧАСТЬ Левая верхняя часть пространства для ног водителя
G104 Двигатель Под впускным коллектором

б. УСЛОВНОЕ ОБОЗНАЧЕНИЕ & И НАХОЖДЕНИЕ НОМЕРА КОНТАКТА

U6D1P010.png
Показать иллюстрациюПеревод текста в иллюстрациях


в. РАСПОЛОЖЕНИЕ РАЗЪЁМОВ И СОЕДИНЕНИЙ МАССЫ

U4D12020.png
Показать иллюстрациюПеревод текста в иллюстрациях


г. КОНТАКТНАЯ КОЛОДКА

s102 (itms-6f)

U6D1S005.png
Показать иллюстрациюПеревод текста в иллюстрациях


s201 (itms-6f)

U5D1S005.png
Показать иллюстрациюПеревод текста в иллюстрациях


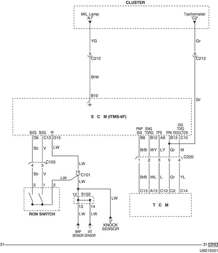
4) ЦЕПЬ КОНТРОЛЬНЫХ ЛАМП (ИНДИКАЦИИ НЕИСПРАВНОСТИ И ТАХОМЕТРА), ПЕРЕКЛЮЧАТЕЛЯ ОКТАНОВОГО ЧИСЛА И КОНТРОЛЛЕРА КПП

U6D15021.png
Показать иллюстрациюПеревод текста в иллюстрациях


а. ИНФОРМАЦИЯ О РАЗЪЁМЕ

№ РАЗЪЁМА
(№ И ЦВЕТ КОНТАКТА)
СОЕДИНИТЕЛЬНЫЙ ЖГУТ ПРОВОДОВПОЛОЖЕНИЕ РАЗЪЁМА
С101 (контакт 15, черный) Двигатель - передняя часть кузова За левой фарой
С103 (контакт 4, серый) Передняя часть - двигатель Левая нижняя часть пространства для ног водителя
С212 (контакт 18, синий) Передняя часть - приборная панель Левая верхняя часть пространства для ног водителя
С220 (контакт 6, белый) Передняя часть - контроллер КПП Левая центральная часть пространства для ног водителя
S102 (черн.) Двигатель Задняя часть впускного коллектора

б. УСЛОВНОЕ ОБОЗНАЧЕНИЕ & И НАХОЖДЕНИЕ НОМЕРА КОНТАКТА

U5D1P007.png
Показать иллюстрациюПеревод текста в иллюстрациях


в. РАСПОЛОЖЕНИЕ РАЗЪЁМОВ И СОЕДИНЕНИЙ МАССЫ

U4D12020.png
Показать иллюстрациюПеревод текста в иллюстрациях


U4D12006.png
Показать иллюстрациюПеревод текста в иллюстрациях


г. КОНТАКТНАЯ КОЛОДКА

s102 (itms-6f)

U6D1S005.png
Показать иллюстрациюПеревод текста в иллюстрациях


5) ЦЕПЬ КЛАПАНА ПРОДУВКИ АДСОРБЕРА СИСТЕМЫ УЛАВЛИВАНИЯ ПАРОВ БЕНЗИНА И ДАТЧИКА СКОРОСТИ АВТОМОБИЛЯ

U5D15021.png
Показать иллюстрациюПеревод текста в иллюстрациях


а. ИНФОРМАЦИЯ О РАЗЪЁМЕ

№ РАЗЪЁМА
(№ И ЦВЕТ КОНТАКТА)
СОЕДИНИТЕЛЬНЫЙ ЖГУТ ПРОВОДОВПОЛОЖЕНИЕ РАЗЪЁМА
С101 (контакт 15, черный) Двигатель - передняя часть кузова За левой фарой
С102 (контакт 16, черный) Двигатель - передняя часть кузова За левой фарой
С205 (контакт 14, белый) Блок предохранителей на приборной панели - приборная панель Передняя часть блока предохранителей на приборной панели
C206 (контакт 3, коричневый) Блок предохранителей на приборной панели - приборная панель Передняя часть блока предохранителей на приборной панели
С208 (контакт 14, белый) Блок предохранителей на приборной панели - передняя часть За блоком предохранителей на приборной панели
С214 (контакт 22, желтый) Передняя часть - приборная панель Левая верхняя часть пространства для ног водителя
С217 (контакт 22, белый) Приборная панель - контроллер КПП Центральная верхняя часть пространства для ног водителя
С219 (контакт 15, белый) Приборная панель - автоматическое регулирование температуры Над корпусом испарителя
S204 (оранжев.) Приборная панель За приборной панелью в центре
G104 Двигатель Под впускным коллектором
G201 Приборная панель Над кронштейном блока предохранителей на приборной панели

б. УСЛОВНОЕ ОБОЗНАЧЕНИЕ & И НАХОЖДЕНИЕ НОМЕРА КОНТАКТА

U4D1P018.png
Показать иллюстрациюПеревод текста в иллюстрациях


в. РАСПОЛОЖЕНИЕ РАЗЪЁМОВ И СОЕДИНЕНИЙ МАССЫ

U4D12020.png
Показать иллюстрациюПеревод текста в иллюстрациях


U4D12006.png
Показать иллюстрациюПеревод текста в иллюстрациях


г. КОНТАКТНАЯ КОЛОДКА

s204

U5D1S008.png
Показать иллюстрациюПеревод текста в иллюстрациях


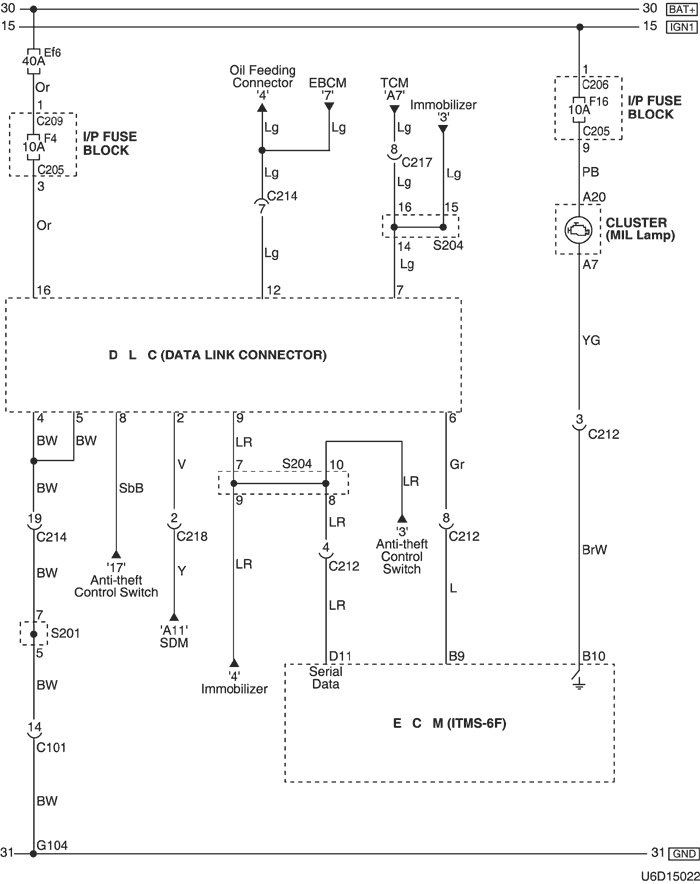
6) ЦЕПЬ КОЛОДКИ ДИАГНОСТИКИ

U6D15022.png
Показать иллюстрациюПеревод текста в иллюстрациях


а. ИНФОРМАЦИЯ О РАЗЪЁМЕ

№ РАЗЪЁМА
(№ И ЦВЕТ КОНТАКТА)
СОЕДИНИТЕЛЬНЫЙ ЖГУТ ПРОВОДОВПОЛОЖЕНИЕ РАЗЪЁМА
С101 (контакт 15, черный) Двигатель - передняя часть кузова За левой фарой
С205 (контакт 14, белый) Блок предохранителей на приборной панели - приборная панель Передняя часть блока предохранителей на приборной панели
C206 (контакт 3, коричневый) Блок предохранителей на приборной панели - приборная панель Передняя часть блока предохранителей на приборной панели
C209 (контакт 1, бесцветный) Блок предохранителей на приборной панели - передняя часть За блоком предохранителей на приборной панели
С212 (контакт 18, синий) Передняя часть - приборная панель Левая верхняя часть пространства для ног водителя
С214 (контакт 22, желтый) Передняя часть - приборная панель Левая верхняя часть пространства для ног водителя
С217 (контакт 22, белый) Приборная панель - контроллер КПП Центральная верхняя часть пространства для ног водителя
С218 (контакт 4, белый) Подушка безопасности - приборная панель Правая верхняя часть пространства для ног водителя
S201 (бесцветн.) ПЕРЕДНЯЯ ЧАСТЬ Левая верхняя часть пространства для ног водителя
S204 (оранжев.) Приборная панель За приборной панелью в центре
G104 Двигатель Под впускным коллектором

б. УСЛОВНОЕ ОБОЗНАЧЕНИЕ & И НАХОЖДЕНИЕ НОМЕРА КОНТАКТА

U4D1P020.png
Показать иллюстрациюПеревод текста в иллюстрациях


в. РАСПОЛОЖЕНИЕ РАЗЪЁМОВ И СОЕДИНЕНИЙ МАССЫ

U4D12020.png
Показать иллюстрациюПеревод текста в иллюстрациях


г. КОНТАКТНАЯ КОЛОДКА

s201 (itms-6f)

U5D1S005.png
Показать иллюстрациюПеревод текста в иллюстрациях


s204

U5D1S008.png
Показать иллюстрациюПеревод текста в иллюстрациях


На предыдущую страницуНа следующую страницу


https://vnx.su/ 🛠 Руководства по ремонту и эксплуатации для автомобилей

Поиск по сайту

Остались вопросы или пожелания? Пишите на почту: support@vnx.su

Карта Сайта