К началу документа
Tacuma-Rezzo
На предыдущую страницуНа следующую страницу
Главная страница GMDEЗагрузить нединамическое оглавлениеЗагрузить динамическое оглавлениеПомощь




РАЗДЕЛ 2

РАСПОЛОЖЕНИЕ РАЗЪЕМОВ И СОЕДИНЕНИЙ С МАССОЙ



1. СВЕДЕНИЯ О РАЗЪЕМАХ, СОЕДИНЕНИЯХ С МАССОЙ И КОНТАКТНЫХ КОЛОДКАХ

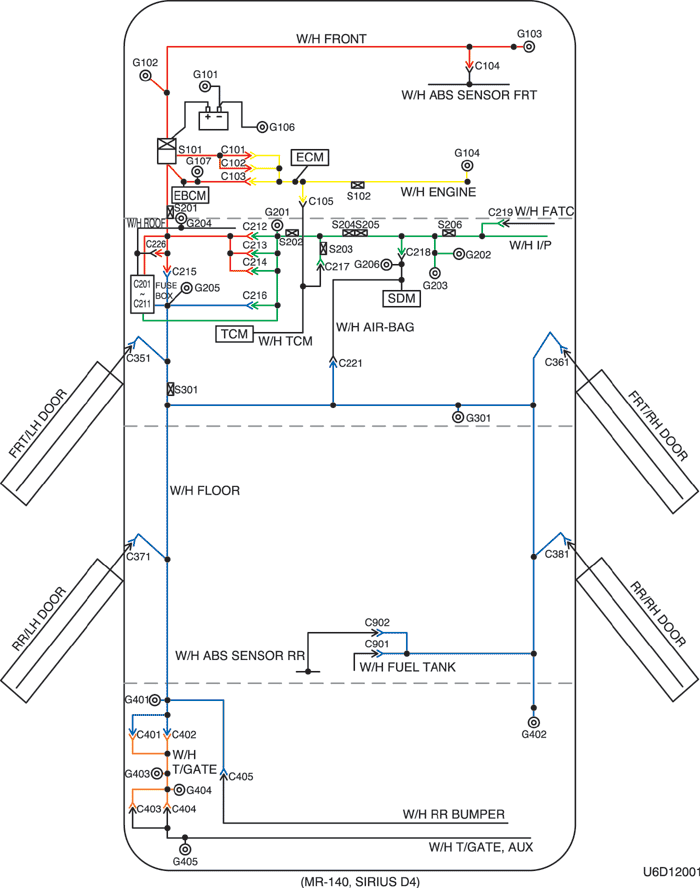
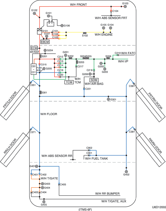
1) РАСПОЛОЖЕНИЕ ЖГУТОВ ПРОВОДОВ, СОЕДИНЕНИЙ С МАССОЙ И КОНТАКТНЫХ КОЛОДОК

U6D12001.png
Показать иллюстрациюПеревод текста в иллюстрациях


U6D12002.png
Показать иллюстрациюПеревод текста в иллюстрациях


2) СВЕДЕНИЯ О РАЗЪЕМАХ

Номер разъема
Номер контакта
Цвет
Соединительный жгут проводов
Положение разъема
c101
15
Черный
Двигатель - передняя часть кузова
За левой фарой
c102
16
Черный
Двигатель - передняя часть кузова
За левой фарой
c103
6
Серый
Передняя часть - двигатель
Над блоком предохранителей в моторном отсеке (mr-140, sirius d4)
c103
4
Серый
Передняя часть - двигатель
Левая верхняя часть пространства для ног водителя (itms-6f)
c104
2
Черный
Перед датчиком АБС - передняя часть
Под резонатором
c105
4
Белый
Контроллер КПП - двигатель
Задняя часть впускного коллектора
c201
3
Белый
Блок предохранителей на приборной панели - крыша
Передняя часть блока предохранителей на приборной панели
c202
6
Белый
Блок предохранителей на приборной панели - крыша
Передняя часть блока предохранителей на приборной панели
c203
22
Белый
Блок предохранителей на приборной панели - приборная панель
Передняя часть блока предохранителей на приборной панели
c204
12
Белый
Блок предохранителей на приборной панели - приборная панель
Передняя часть блока предохранителей на приборной панели
c205
14
Белый
Блок предохранителей на приборной панели - приборная панель
Передняя часть блока предохранителей на приборной панели
c206
3
Коричневый
Блок предохранителей на приборной панели - приборная панель
Передняя часть блока предохранителей на приборной панели
c207
22
Белый
Блок предохранителей на приборной панели - передняя часть
За блоком предохранителей на приборной панели
c208
14
Белый
Блок предохранителей на приборной панели - передняя часть
За блоком предохранителей на приборной панели
c209
1
Бесцветный
Блок предохранителей на приборной панели - передняя часть
За блоком предохранителей на приборной панели
c210
18
Белый
Блок предохранителей на приборной панели - пол
За блоком предохранителей на приборной панели
c211
12
Белый
Блок предохранителей на приборной панели - пол
За блоком предохранителей на приборной панели
c212
18
Синий
Передняя часть - приборная панель
Левая верхняя часть пространства для ног водителя
c213
7
Серый
Передняя часть - приборная панель
Левая верхняя часть пространства для ног водителя
c214
22
Желтый
Передняя часть - приборная панель
Левая верхняя часть пространства для ног водителя
c215
16
Белый
Пол - передняя часть
Под блоком предохранителей на приборной панели
c216
22
Белый
Пол - приборная панель
Под блоком предохранителей на приборной панели
c217
22
Белый
Приборная панель - контроллер КПП
Центральная верхняя часть пространства для ног водителя
c218
4
Белый
Подушка безопасности - приборная панель
Правая верхняя часть пространства для ног водителя
c219
15
Белый
Приборная панель - автоматическое регулирование температуры
Над корпусом испарителя
c220
6
Белый
Передняя часть - контроллер КПП
Левая центральная часть пространства для ног водителя (itms-6f)
c221
4 (12)
Белый
Подушка безопасности - пол
Под ящиком в консоли
c226
4
Белый
Передняя часть - крыша
Передняя часть блока предохранителей на приборной панели
c351
29
Белый
Пол - дверь водителя
Внутренняя сторона левой передней стойки
c361
29
Белый
Пол - дверь пассажира
Внутренняя сторона правой передней стойки
c371
11
Белый
Пол - задняя левая дверь
Внутренняя сторона левой средней стойки
c381
11
Белый
Пол - задняя правая дверь
Внутренняя сторона правой средней стойки
c401
10
Белый
Задняя дверь - пол
За боковым стеклом в задней части кузова
c402
6
Белый
Задняя дверь - пол
За боковым стеклом в задней части кузова
c403
4
Бесцветный
Задняя дверь - задняя дверь, допол.
С левой стороны под задней дверью за задним фонарем
c404
8
Белый
Задняя дверь - задняя дверь, допол.
С левой стороны под задней дверью за задним фонарем
c405
2
Черный
Пол - задний бампер
С левой стороны заднего бампера под задним фонарем
c901
6
Черный
Топливный бак - пол
За топливным баком
c902
4
Черный
Задний датчик АБС - пол
За топливным баком

3) СВЕДЕНИЯ О ПОЛОЖЕНИИ СОЕДИНЕНИЙ С МАССОЙ

Номер соединения с массой
Жгут проводов
Положение соединения с массой
g101
Аккумуляторная батарея
За аккумуляторной батареей
g102
ПЕРЕДНЯЯ ЧАСТЬ
За левой фарой
g103
ПЕРЕДНЯЯ ЧАСТЬ
За правой фарой
g104
Двигатель
Под впускным коллектором
g105
Двигатель
С левой стороны стартера за блоком двигателя
g106
Аккумуляторная батарея
Под монтажным болтом стартера
g107
ПЕРЕДНЯЯ ЧАСТЬ
Под задним блоком предохранителей в моторном отсеке
g201
Приборная панель
Над кронштейном блока предохранителей на приборной панели
g202
Приборная панель
За пепельницей с правой стороны
g203
Приборная панель
Под пепельницей с правой стороны
g204
КРЫША
Над левой передней стойкой
g205
Пол
За блоком предохранителей на приборной панели
g206
Подушка безопасности
Передняя часть модуля датчиков и диагностики с правой стороны
g301
Пол
Под полом в салоне автомобиля
g401
Пол
С левой стороны багажного отсека под задним фонарем
g402
Пол
С правой стороны багажного отсека под задним фонарем
g403
Задняя дверь
С левой стороны под задней дверью за задним фонарем
g404
Задняя дверь
С левой стороны под задней дверью за обогревом заднего стекла
g405
Задняя дверь, допол.
Под двигателем заднего стеклоочистителя

4) СВЕДЕНИЯ О КОНТАКТНЫХ КОЛОДКАХ

Номер контактной колодки
Цвет
Жгут проводов
Положение соединения с массой
s101
Белый
ПЕРЕДНЯЯ ЧАСТЬ
Внутренняя сторона блока предохранителей в моторном отсеке
s102
Черный
Двигатель
Задняя часть впускного коллектора
s201
Бесцветный
ПЕРЕДНЯЯ ЧАСТЬ
Левая верхняя часть пространства для ног водителя
s202
Оранжевый
Приборная панель
За приборной панелью с левой стороны
s203
Белый
Приборная панель
Центральная верхняя часть пространства для ног водителя
s204
Оранжевый
Приборная панель
За приборной панелью в центре
s205
Оранжевый
Приборная панель
За приборной панелью в центре
s206
Фиолетовый
Приборная панель
За вещевым ящиком с левой стороны
s301
Черный
Пол
Под панелью поперечины со стороны водителя



2. РАСПОЛОЖЕНИЕ ЖГУТОВ ПРОВОДОВ, РАЗЪЕМОВ И СОЕДИНЕНИЙ С МАССОЙ

1) Ж/П ПЕРЕДНЯЯ ЧАСТЬ КУЗОВА

U4D12003.png
Показать иллюстрациюПеревод текста в иллюстрациях


2) Ж/П ПРИБОРНАЯ ПАНЕЛЬ В ДЕТАЛЯХ

U4D12004.png
Показать иллюстрациюПеревод текста в иллюстрациях


U4D12005.png
Показать иллюстрациюПеревод текста в иллюстрациях


U4D12006.png
Показать иллюстрациюПеревод текста в иллюстрациях


U4D12007.png
Показать иллюстрациюПеревод текста в иллюстрациях


3) Ж/П ПЕРЕДНЯЯ ЧАСТЬ КУЗОВА

U4D12008.png
Показать иллюстрациюПеревод текста в иллюстрациях


4) Ж/П КОНТРОЛЛЕР КПП

U4D12009.png
Показать иллюстрациюПеревод текста в иллюстрациях


5) Ж/П ПОДУШКА БЕЗОПАСНОСТИ

U4D12010.png
Показать иллюстрациюПеревод текста в иллюстрациях


6) Ж/П ЗАДНИЙ ДАТЧИК АБС

U4D12011.png
Показать иллюстрациюПеревод текста в иллюстрациях


7) Ж/П КРЫША

U4D12012.png
Показать иллюстрациюПеревод текста в иллюстрациях


8) Ж/П ЗАДНИЙ БАМПЕР

U4D12013.png
Показать иллюстрациюПеревод текста в иллюстрациях


9) Ж/П ЗАДНЯЯ ДВЕРЬ

U4D12014.png
Показать иллюстрациюПеревод текста в иллюстрациях


10) Ж/П ДВЕРЬ

U4D12015.png
Показать иллюстрациюПеревод текста в иллюстрациях


U4D12016.png
Показать иллюстрациюПеревод текста в иллюстрациях


U4D12017.png
Показать иллюстрациюПеревод текста в иллюстрациях


11) Ж/П ТОПЛИВНЫЙ БАК

U4D12018.png
Показать иллюстрациюПеревод текста в иллюстрациях


12) Ж/П ПОЛ

U4D12019.png
Показать иллюстрациюПеревод текста в иллюстрациях


13) Ж/П ДВИГАТЕЛЬ (2.0D)

U4D12020.png
Показать иллюстрациюПеревод текста в иллюстрациях


14) Ж/П ДВИГАТЕЛЬ (1.6D)

U5D12005.png
Показать иллюстрациюПеревод текста в иллюстрациях


15) КОНТАКТНАЯ КОЛОДКА

s101 (mr-140, sirius d4)

U6D1S001.png
Показать иллюстрациюПеревод текста в иллюстрациях


s101 (itms-6f)

U6D1S002.png
Показать иллюстрациюПеревод текста в иллюстрациях


s102 (mr-140)

U6D1S003.png
Показать иллюстрациюПеревод текста в иллюстрациях


s102 (sirius d4)

U6D1S004.png
Показать иллюстрациюПеревод текста в иллюстрациях


s102 (itms-6f)

U6D1S005.png
Показать иллюстрациюПеревод текста в иллюстрациях


s201 (mr-140)

U6D1S007.png
Показать иллюстрациюПеревод текста в иллюстрациях


s201 (sirius d4)

U6D1S006.png
Показать иллюстрациюПеревод текста в иллюстрациях


s201 (itms-6f)

U5D1S005.png
Показать иллюстрациюПеревод текста в иллюстрациях


s202

U5D1S006.png
Показать иллюстрациюПеревод текста в иллюстрациях


s203

U5D1S007.png
Показать иллюстрациюПеревод текста в иллюстрациях


s204

U5D1S008.png
Показать иллюстрациюПеревод текста в иллюстрациях


s205

U5D1S009.png
Показать иллюстрациюПеревод текста в иллюстрациях


s206

U5D1S010.png
Показать иллюстрациюПеревод текста в иллюстрациях


s301

U5D1S011.png
Показать иллюстрациюПеревод текста в иллюстрациях


На предыдущую страницуНа следующую страницу


https://vnx.su/ 🛠 Руководства по ремонту и эксплуатации для автомобилей

Поиск по сайту

Остались вопросы или пожелания? Пишите на почту: support@vnx.su

Карта Сайта