К началу документа
Nubira-Lacetti
На предыдущую страницуНа следующую страницу
Главная страница GMDEЗагрузить нединамическое оглавлениеЗагрузить динамическое оглавлениеПомощь



5. КОНТРОЛЛЕР ЭЛЕКТРОННОЙ СИСТЕМЫ УПРАВЛЕНИЯ ДВИГАТЕЛЕМ (ECM): EDC16C39 (ДИЗЕЛЬ)

1) ЦЕПЬ АККУМУЛЯТОРА, ЭЛЕКТРОПИТАНИЯ, МАССЫ, КОНТРОЛЛЕРА СВЕЧЕЙ ПРЕДПУСКОВОГО ПОДОГРЕВА, НАГРЕВАТЕЛЯ ТОПЛИВА, ДАТЧИКА ПОЛОЖЕНИЯ КОЛЕНВАЛА (СКР) И ГЕНЕРАТОРА

J7B15212.png
Показать иллюстрациюПеревод текста в иллюстрациях


а. ИНФОРМАЦИЯ О РАЗЪЁМЕ

№ РАЗЪЁМА
(№ И ЦВЕТ КОНТАКТА)
СОЕДИНИТЕЛЬНЫЙ ЖГУТ ПРОВОДОВПОЛОЖЕНИЕ РАЗЪЁМА
С102 (контакт 11, белый) Кузов - блок предохранителей в моторном отсеке Блок предохранителей в моторном отсеке
С103 (контакт 10, белый) Двигатель - блок предохранителей в моторном отсеке Блок предохранителей в моторном отсеке
С106 (контакт 20, белый) Двигатель - блок предохранителей в моторном отсеке Блок предохранителей в моторном отсеке
С115 (контакт 4, черный) Двигатель - свеча предпускового подогрева (дизель) Слева над головкой цилиндров
С201 (контакт 76, черный) Приборная панель - блок предохранителей на приборной панели Блок предохранителей на приборной панели
С202 (контакт 89, белый) Приборная панель - кузов Левая часть пространства для ног водителя
G104 Двигатель Под стартером

б. УСЛОВНОЕ ОБОЗНАЧЕНИЕ & И НАХОЖДЕНИЕ НОМЕРА КОНТАКТА

J7B1P100.png
Показать иллюстрациюПеревод текста в иллюстрациях


в. РАСПОЛОЖЕНИЕ РАЗЪЁМОВ И СОЕДИНЕНИЙ МАССЫ

ДИЗЕЛЬ

J7B12007.png
Показать иллюстрациюПеревод текста в иллюстрациях


J7B12008.png
Показать иллюстрациюПеревод текста в иллюстрациях


2) ЦЕПЬ ФОРСУНОК, ДАТЧИКА ТЕМПЕРАТУРЫ ВЫХЛОПНЫХ ГАЗОВ, ДАТЧИКА ТЕМПЕРАТУРЫ ТОПЛИВА И ТОПЛИВНОГО НАСОСА

J7B15101.png
Показать иллюстрациюПеревод текста в иллюстрациях


а. ИНФОРМАЦИЯ О РАЗЪЁМЕ

№ РАЗЪЁМА
(№ И ЦВЕТ КОНТАКТА)
СОЕДИНИТЕЛЬНЫЙ ЖГУТ ПРОВОДОВПОЛОЖЕНИЕ РАЗЪЁМА
С101 (контакт 21, белый) Кузов - блок предохранителей в моторном отсеке Блок предохранителей в моторном отсеке
С106 (контакт 20, белый) Двигатель - блок предохранителей в моторном отсеке Блок предохранителей в моторном отсеке
G104 Двигатель Под стартером
G302 Кузов Под левой задней стойкой

б. УСЛОВНОЕ ОБОЗНАЧЕНИЕ & И НАХОЖДЕНИЕ НОМЕРА КОНТАКТА

J7B1P101.png
Показать иллюстрациюПеревод текста в иллюстрациях


в. РАСПОЛОЖЕНИЕ РАЗЪЁМОВ И СОЕДИНЕНИЙ МАССЫ

ДИЗЕЛЬ

J7B12007.png
Показать иллюстрациюПеревод текста в иллюстрациях


J7B12008.png
Показать иллюстрациюПеревод текста в иллюстрациях


3) ЦЕПЬ ДАТЧИКОВ (ДАВЛЕНИЯ И ТЕМПЕРАТУРЫ ВПУСКНОГО ВОЗДУХА, ПЕРЕПАДА ДАВЛЕНИЯ НА САЖЕВОМ ФИЛЬТРЕ, ТЕМПЕРАТУРЫ ОХЛАЖДАЮЩЕЙ ЖИДКОСТИ, ДАВЛЕНИЯ КОМПРЕССОРА, ДАВЛЕНИЯ В ТОПЛИВНОЙ РАМПЕ), БЛОКА ТОПЛИВОМЕРА И КЛАПАНА УПРАВЛЕНИЯ ДАВЛЕНИЕМ В РАМПЕ

J7B15102.png
Показать иллюстрациюПеревод текста в иллюстрациях


а. ИНФОРМАЦИЯ О РАЗЪЁМЕ

№ РАЗЪЁМА
(№ И ЦВЕТ КОНТАКТА)
СОЕДИНИТЕЛЬНЫЙ ЖГУТ ПРОВОДОВПОЛОЖЕНИЕ РАЗЪЁМА
С102 (контакт 11, белый) Кузов - блок предохранителей в моторном отсеке Блок предохранителей в моторном отсеке
С106 (контакт 20, белый) Двигатель - блок предохранителей в моторном отсеке Блок предохранителей в моторном отсеке
С108 (контакт 36, черный) Кузов - двигатель (дизель) Слева от блока предохранителей в моторном отсеке
С201 (контакт 76, черный) Приборная панель - блок предохранителей на приборной панели Блок предохранителей на приборной панели
С202 (контакт 89, белый) Приборная панель - кузов Левая часть пространства для ног водителя
С208 (контакт 15, белый) Приборная панель - автоматическое регулирование температуры За вещевым ящиком
C211 (контакт 15, белый) Приборная панель - кузов (дизель) Левая часть пространства для ног водителя

б. УСЛОВНОЕ ОБОЗНАЧЕНИЕ & И НАХОЖДЕНИЕ НОМЕРА КОНТАКТА

J7B1P102.png
Показать иллюстрациюПеревод текста в иллюстрациях


в. РАСПОЛОЖЕНИЕ РАЗЪЁМОВ И СОЕДИНЕНИЙ МАССЫ

ДИЗЕЛЬ

J7B12007.png
Показать иллюстрациюПеревод текста в иллюстрациях


J7B12008.png
Показать иллюстрациюПеревод текста в иллюстрациях


4) ЦЕПЬ ПРИВОДА ДРОССЕЛЬНОЙ ЗАСЛОНКИ, СОЛЕНОИДА ПЕРЕПУСКНОЙ ЗАСЛОНКИ, ДАТЧИКА ПОЛОЖЕНИЯ КОЛЕНВАЛА, ВЫКЛЮЧАТЕЛЯ СЦЕПЛЕНИЯ, КЛАПАНА РЕЦИРКУЛЯЦИИ ВЫХЛОПНЫХ ГАЗОВ И ДАТЧИКА ДАВЛЕНИЯ НАДДУВА

J7B15103.png
Показать иллюстрациюПеревод текста в иллюстрациях


а. ИНФОРМАЦИЯ О РАЗЪЁМЕ

№ РАЗЪЁМА
(№ И ЦВЕТ КОНТАКТА)
СОЕДИНИТЕЛЬНЫЙ ЖГУТ ПРОВОДОВПОЛОЖЕНИЕ РАЗЪЁМА
С103 (контакт 10, белый) Двигатель - блок предохранителей в моторном отсеке Блок предохранителей в моторном отсеке
С106 (контакт 20, белый) Двигатель - блок предохранителей в моторном отсеке Блок предохранителей в моторном отсеке
С108 (контакт 36, черный) Кузов - двигатель (дизель) Слева от блока предохранителей в моторном отсеке
С201 (контакт 76, черный) Приборная панель - блок предохранителей на приборной панели Блок предохранителей на приборной панели
C211 (контакт 15, белый) Приборная панель - кузов (дизель) Левая часть пространства для ног водителя
G104 Двигатель Под стартером

б. УСЛОВНОЕ ОБОЗНАЧЕНИЕ & И НАХОЖДЕНИЕ НОМЕРА КОНТАКТА

J7B1P103.png
Показать иллюстрациюПеревод текста в иллюстрациях


в. РАСПОЛОЖЕНИЕ РАЗЪЁМОВ И СОЕДИНЕНИЙ МАССЫ

ДИЗЕЛЬ

J7B12007.png
Показать иллюстрациюПеревод текста в иллюстрациях


J7B12008.png
Показать иллюстрациюПеревод текста в иллюстрациях


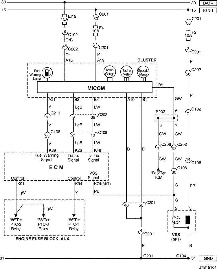
5) ЦЕПЬ КОМБИНАЦИИ ПРИБОРОВ И ИЗМЕРЕНИЯ СКОРОСТИ АВТОМОБИЛЯ

J7B15104.png
Показать иллюстрациюПеревод текста в иллюстрациях


а. ИНФОРМАЦИЯ О РАЗЪЁМЕ

№ РАЗЪЁМА
(№ И ЦВЕТ КОНТАКТА)
СОЕДИНИТЕЛЬНЫЙ ЖГУТ ПРОВОДОВПОЛОЖЕНИЕ РАЗЪЁМА
С102 (контакт 11, белый) Кузов - блок предохранителей в моторном отсеке Блок предохранителей в моторном отсеке
С104 (контакт 24, белый) Передняя часть кузова - блок предохранителей в моторном отсеке Блок предохранителей в моторном отсеке
С106 (контакт 20, белый) Двигатель - блок предохранителей в моторном отсеке Блок предохранителей в моторном отсеке
С108 (контакт 36, черный) Кузов - двигатель (дизель) Слева от блока предохранителей в моторном отсеке
С201 (контакт 76, черный) Приборная панель - блок предохранителей на приборной панели Блок предохранителей на приборной панели
С202 (контакт 89, белый) Приборная панель - кузов Левая часть пространства для ног водителя
С206 (контакт 22, белый) Приборная панель - контроллер КПП Верхняя часть пространства для ног водителя
C211 (контакт 15, белый) Приборная панель - кузов (дизель) Левая часть пространства для ног водителя
S202 (черн.) Приборная панель За комбинацией приборов
G104 Двигатель Под стартером

б. УСЛОВНОЕ ОБОЗНАЧЕНИЕ & И НАХОЖДЕНИЕ НОМЕРА КОНТАКТА

J7B1P104.png
Показать иллюстрациюПеревод текста в иллюстрациях


в. РАСПОЛОЖЕНИЕ РАЗЪЁМОВ И СОЕДИНЕНИЙ МАССЫ

ДИЗЕЛЬ

J7B12007.png
Показать иллюстрациюПеревод текста в иллюстрациях


г. КОНТАКТНАЯ КОЛОДКА

s202

J3D1S003.png
Показать иллюстрациюПеревод текста в иллюстрациях


6) ЦЕПЬ КОМБИНАЦИИ ПРИБОРОВ И ДАТЧИКА ВОДЫ В ТОПЛИВЕ (wif)

J7B15213.png
Показать иллюстрациюПеревод текста в иллюстрациях


а. ИНФОРМАЦИЯ О РАЗЪЁМЕ

№ РАЗЪЁМА
(№ И ЦВЕТ КОНТАКТА)
СОЕДИНИТЕЛЬНЫЙ ЖГУТ ПРОВОДОВПОЛОЖЕНИЕ РАЗЪЁМА
С103 (контакт 10, белый) Двигатель - блок предохранителей в моторном отсеке Блок предохранителей в моторном отсеке
С106 (контакт 20, белый) Двигатель - блок предохранителей в моторном отсеке Блок предохранителей в моторном отсеке
С108 (контакт 36, черный) Кузов - двигатель (дизель) Слева от блока предохранителей в моторном отсеке
С113 (контакт 16, черный) Кузов - передняя часть кузова За кронштейном контроллера ЭСУД
С201 (контакт 76, черный) Приборная панель - блок предохранителей на приборной панели Блок предохранителей на приборной панели
С202 (контакт 89, белый) Приборная панель - кузов Левая часть пространства для ног водителя
С208 (контакт 15, белый) Приборная панель - автоматическое регулирование температуры За вещевым ящиком
C211 (контакт 15, белый) Приборная панель - кузов (дизель) Левая часть пространства для ног водителя
G104 Двигатель Под стартером

б. УСЛОВНОЕ ОБОЗНАЧЕНИЕ & И НАХОЖДЕНИЕ НОМЕРА КОНТАКТА

J7B1P115.png
Показать иллюстрациюПеревод текста в иллюстрациях


в. РАСПОЛОЖЕНИЕ РАЗЪЁМОВ И СОЕДИНЕНИЙ МАССЫ

ДИЗЕЛЬ

J7B12007.png
Показать иллюстрациюПеревод текста в иллюстрациях


J7B12008.png
Показать иллюстрациюПеревод текста в иллюстрациях


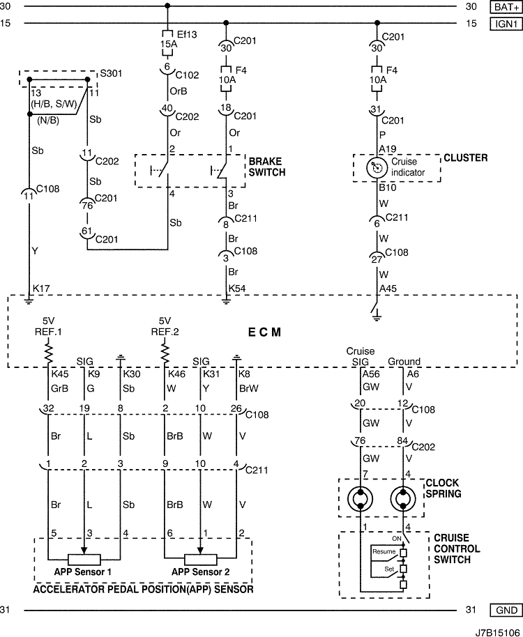
7) ЦЕПЬ ВЫКЛЮЧАТЕЛЯ ТОРМОЗА, ДАТЧИКА app И КРУИЗ-КОНТРОЛЯ

J7B15106.png
Показать иллюстрациюПеревод текста в иллюстрациях


а. ИНФОРМАЦИЯ О РАЗЪЁМЕ

№ РАЗЪЁМА
(№ И ЦВЕТ КОНТАКТА)
СОЕДИНИТЕЛЬНЫЙ ЖГУТ ПРОВОДОВПОЛОЖЕНИЕ РАЗЪЁМА
С102 (контакт 11, белый) Кузов - блок предохранителей в моторном отсеке Блок предохранителей в моторном отсеке
С108 (контакт 36, черный) Кузов - двигатель (дизель) Слева от блока предохранителей в моторном отсеке
С201 (контакт 76, черный) Приборная панель - блок предохранителей на приборной панели Блок предохранителей на приборной панели
С202 (контакт 89, белый) Приборная панель - кузов Левая часть пространства для ног водителя
S301 (син.) Кузов Левая часть пространства для ног водителя

б. УСЛОВНОЕ ОБОЗНАЧЕНИЕ & И НАХОЖДЕНИЕ НОМЕРА КОНТАКТА

J7B1P106.png
Показать иллюстрациюПеревод текста в иллюстрациях


в. РАСПОЛОЖЕНИЕ РАЗЪЁМОВ И СОЕДИНЕНИЙ МАССЫ

J5B12004.png
Показать иллюстрациюПеревод текста в иллюстрациях


г. КОНТАКТНАЯ КОЛОДКА

s301 (СИН.) : СЕДАН

J7B1S023.png
Показать иллюстрациюПеревод текста в иллюстрациях


s301 (СИН.) : ХЭТЧБЭК

J7B1S024.png
Показать иллюстрациюПеревод текста в иллюстрациях


s301 (СИН.): УНИВЕРСАЛ

J7B1S025.png
Показать иллюстрациюПеревод текста в иллюстрациях


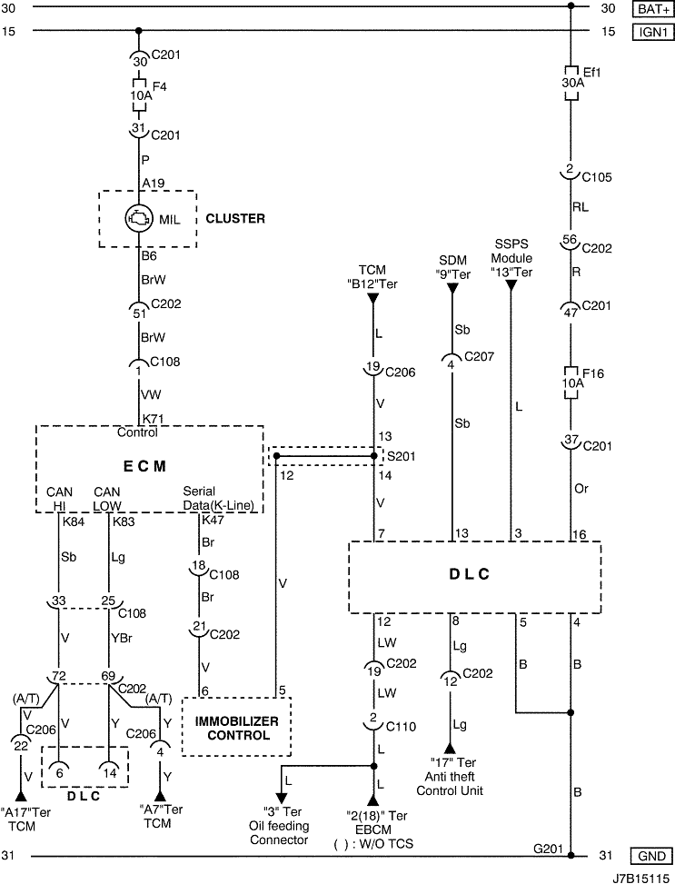
8) ЦЕПЬ ДИАГНОСТИЧЕСКОГО РАЗЪЕМА, КОНТРОЛЬНОЙ ЛАМПЫ ИНДИКАЦИИ НЕИСПРАВНОСТИ mil И УПРАВЛЕНИЯ ИММОБИЛИЗАТОРОМ : С ИММОБИЛИЗАТОРОМ

J7B15115.png
Показать иллюстрациюПеревод текста в иллюстрациях


а. ИНФОРМАЦИЯ О РАЗЪЁМЕ

№ РАЗЪЁМА
(№ И ЦВЕТ КОНТАКТА)
СОЕДИНИТЕЛЬНЫЙ ЖГУТ ПРОВОДОВПОЛОЖЕНИЕ РАЗЪЁМА
С105 (контакт 4, белый) Кузов - блок предохранителей в моторном отсеке Блок предохранителей в моторном отсеке
С108 (контакт 36, черный) Кузов - двигатель (дизель) Слева от блока предохранителей в моторном отсеке
С110 (контакт 12, белый) АБС - кузов Под блоком предохранителей в моторном отсеке
С201 (контакт 76, черный) Приборная панель - блок предохранителей на приборной панели Блок предохранителей на приборной панели
С202 (контакт 89, белый) Приборная панель - кузов Левая часть пространства для ног водителя
С206 (контакт 22, белый) Приборная панель - контроллер КПП Верхняя часть пространства для ног водителя
С207 (контакт 6, белый) Подушка безопасности - приборная панель Верхняя правая часть пространства для ног водителя
G201 Приборная панель С левой стороны блока предохранителей на приборной панели

б. УСЛОВНОЕ ОБОЗНАЧЕНИЕ & И НАХОЖДЕНИЕ НОМЕРА КОНТАКТА

J7B1P107.png
Показать иллюстрациюПеревод текста в иллюстрациях


в. РАСПОЛОЖЕНИЕ РАЗЪЁМОВ И СОЕДИНЕНИЙ МАССЫ

J5B12004.png
Показать иллюстрациюПеревод текста в иллюстрациях


г. КОНТАКТНАЯ КОЛОДКА

s201 (ЧЕРН.)

J7B1S020.png
Показать иллюстрациюПеревод текста в иллюстрациях


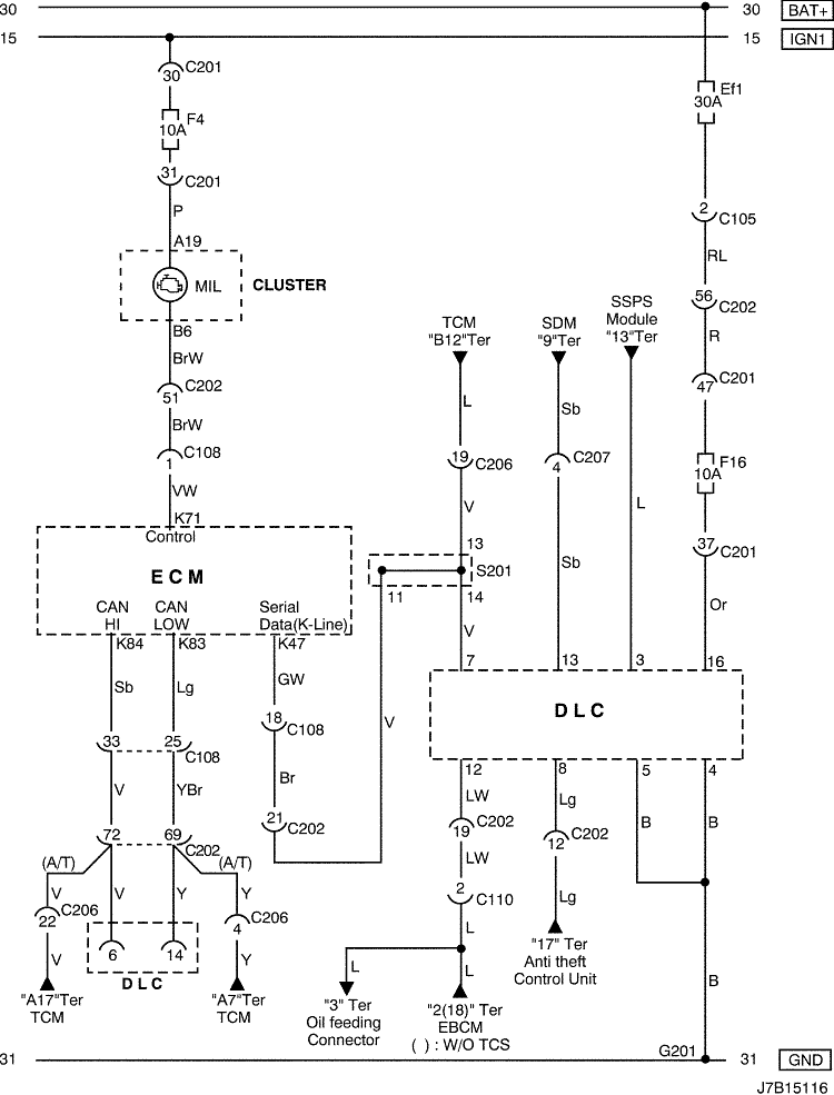
9) ЦЕПЬ УПРАВЛЕНИЯ КОЛОДКОЙ ДИАГНОСТИКИ И КОНТРОЛЬНОЙ ЛАМПЫ ИНДИКАЦИИ НЕИСПРАВНОСТИ: БЕЗ ИММОБИЛИЗАТОРА

J7B15116.png
Показать иллюстрациюПеревод текста в иллюстрациях


а. ИНФОРМАЦИЯ О РАЗЪЁМЕ

№ РАЗЪЁМА
(№ И ЦВЕТ КОНТАКТА)
СОЕДИНИТЕЛЬНЫЙ ЖГУТ ПРОВОДОВПОЛОЖЕНИЕ РАЗЪЁМА
С105 (контакт 4, белый) Кузов - блок предохранителей в моторном отсеке Блок предохранителей в моторном отсеке
С108 (контакт 36, черный) Кузов - двигатель (дизель) Слева от блока предохранителей в моторном отсеке
С110 (контакт 12, белый) АБС - кузов Под блоком предохранителей в моторном отсеке
С201 (контакт 76, черный) Приборная панель - блок предохранителей на приборной панели Блок предохранителей на приборной панели
С202 (контакт 89, белый) Приборная панель - кузов Левая часть пространства для ног водителя
С206 (контакт 22, белый) Приборная панель - контроллер КПП Верхняя часть пространства для ног водителя
С207 (контакт 6, белый) Подушка безопасности - приборная панель Верхняя правая часть пространства для ног водителя
G201 Приборная панель С левой стороны блока предохранителей на приборной панели

б. УСЛОВНОЕ ОБОЗНАЧЕНИЕ & И НАХОЖДЕНИЕ НОМЕРА КОНТАКТА

J7B1P108.png
Показать иллюстрациюПеревод текста в иллюстрациях


в. РАСПОЛОЖЕНИЕ РАЗЪЁМОВ И СОЕДИНЕНИЙ МАССЫ

J5B12004.png
Показать иллюстрациюПеревод текста в иллюстрациях


г. КОНТАКТНАЯ КОЛОДКА

s201 (ЧЕРН.)

J7B1S020.png
Показать иллюстрациюПеревод текста в иллюстрациях


На предыдущую страницуНа следующую страницу


https://vnx.su/ 🛠 Руководства по ремонту и эксплуатации для автомобилей

Поиск по сайту

Остались вопросы или пожелания? Пишите на почту: support@vnx.su

Карта Сайта