К началу документа
Kalos/Aveo
На предыдущую страницу На следующую страницу
Главная страница GMDE Загрузить нединамическое оглавление Загрузить динамическое оглавление Помощь



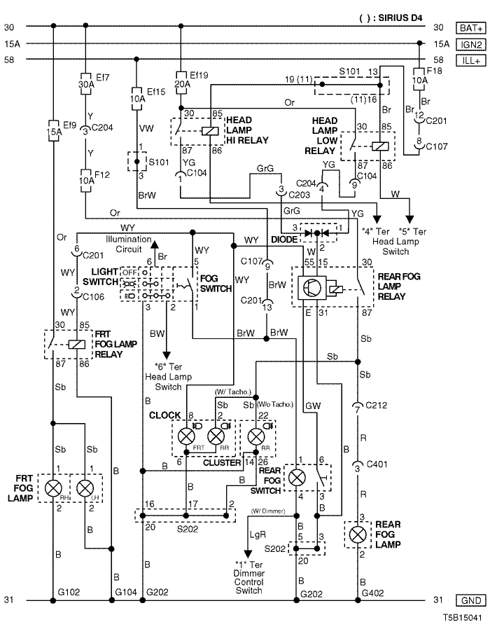
10. FRONT & REAR FOG LAMP CIRCUIT

1) notch back

T5B15041.png
Показать иллюстрациюПеревод текста в иллюстрациях


а. ИНФОРМАЦИЯ О РАЗЪЁМЕ

№ РАЗЪЁМА
(№ И ЦВЕТ КОНТАКТА)
СОЕДИНИТЕЛЬНЫЙ ЖГУТ ПРОВОДОВ ПОЛОЖЕНИЕ РАЗЪЁМА
C104 (15 Pin, White) Front – Body Behind Left A Pillar
C106 (8 Pin, Black) Front – Body Behind Left A Pillar
C107 (10 Pin, Black) Front – Body Behind Left A Pillar
C201 (18 Pin, Blue) Body – IP Under I/P Fuse Block
C203 (14 Pin, Black) Body – IP Under I/P Fuse Block
C204 (4 Pin, White) Front – IP Under I/P Fuse Block
C212 (10 Pin, Black) IP – Body Under Left A Pillar
C401 (8 Pin, White) Body – Rear (N/B) Behind Left Rear Wheel House
G102 Front Behind Left Head Lamp
G104 Front Behind Right Head Lamp
G202 IP Behind Right Ashtray
G402 Rear (N/B) Center Trunk Room Panel

б. УСЛОВНОЕ ОБОЗНАЧЕНИЕ & И НАХОЖДЕНИЕ НОМЕРА КОНТАКТА

T5B1P025.png
Показать иллюстрациюПеревод текста в иллюстрациях


в. РАСПОЛОЖЕНИЕ РАЗЪЁМОВ И СОЕДИНЕНИЙ МАССЫ

T3B12020.png
Показать иллюстрациюПеревод текста в иллюстрациях


г. КОНТАКТНАЯ КОЛОДКА

s101 (mr-140/hv-240)

T5B1S005.png
Показать иллюстрациюПеревод текста в иллюстрациях


s101 (sirius d4)

T5B1S006.png
Показать иллюстрациюПеревод текста в иллюстрациях


s202

T5B1S004.png
Показать иллюстрациюПеревод текста в иллюстрациях


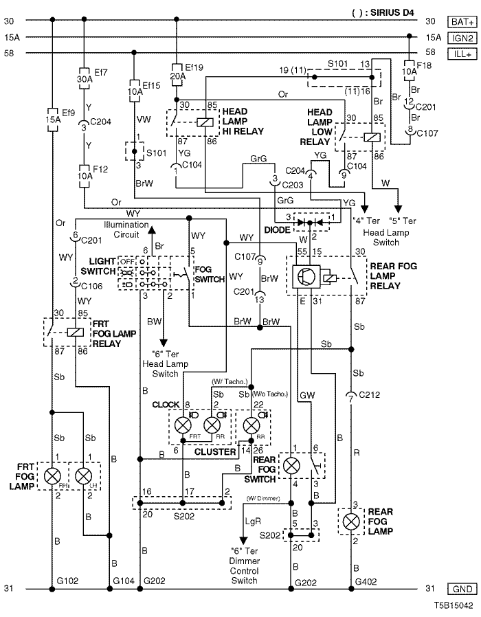
2) hatch back

T5B15042.png
Показать иллюстрациюПеревод текста в иллюстрациях


а. ИНФОРМАЦИЯ О РАЗЪЁМЕ

№ РАЗЪЁМА
(№ И ЦВЕТ КОНТАКТА)
СОЕДИНИТЕЛЬНЫЙ ЖГУТ ПРОВОДОВ ПОЛОЖЕНИЕ РАЗЪЁМА
C104 (15 Pin, White) Front – Body Behind Left A Pillar
C106 (8 Pin, Black) Front – Body Behind Left A Pillar
C107 (10 Pin, Black) Front – Body Behind Left A Pillar
C201 (18 Pin, Blue) Body – IP Under I/P Fuse Block
C203 (14 Pin, Black) Body – IP Under I/P Fuse Block
C204 (4 Pin, White) Front – IP Under I/P Fuse Block
C212 (10 Pin, Black) IP – Body Under Left A Pillar
G102 Front Behind Left Head Lamp
G104 Front Behind Right Head Lamp
G202 IP Behind Right Ashtray
G402 Body (H/B) Right Tail Gate Panel

б. УСЛОВНОЕ ОБОЗНАЧЕНИЕ & И НАХОЖДЕНИЕ НОМЕРА КОНТАКТА

T5B1P026.png
Показать иллюстрациюПеревод текста в иллюстрациях


в. РАСПОЛОЖЕНИЕ РАЗЪЁМОВ И СОЕДИНЕНИЙ МАССЫ

T3B12020.png
Показать иллюстрациюПеревод текста в иллюстрациях


г. КОНТАКТНАЯ КОЛОДКА

s101 (mr-140/hv-240)

T5B1S005.png
Показать иллюстрациюПеревод текста в иллюстрациях


s101 (sirius d4)

T5B1S006.png
Показать иллюстрациюПеревод текста в иллюстрациях


s202

T5B1S004.png
Показать иллюстрациюПеревод текста в иллюстрациях


На предыдущую страницу На следующую страницу


https://vnx.su/ 🛠 Руководства по ремонту и эксплуатации для автомобилей

Поиск по сайту

Остались вопросы или пожелания? Пишите на почту: support@vnx.su

Карта Сайта