К началу документа
Nubira-Lacetti
На предыдущую страницуНа следующую страницу
Главная страница GMDEЗагрузить нединамическое оглавлениеЗагрузить динамическое оглавлениеПомощь



14. STOP LAMP, CENTER HIGH MOUNT STOP LAMP (CHMSL) & REVERSE LAMP CIRCUIT

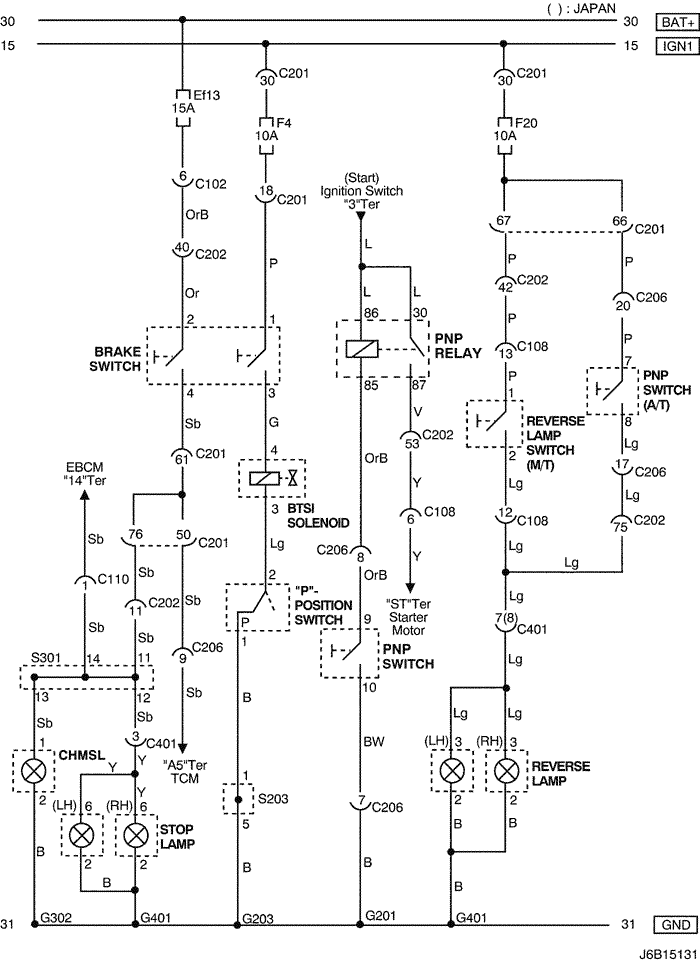
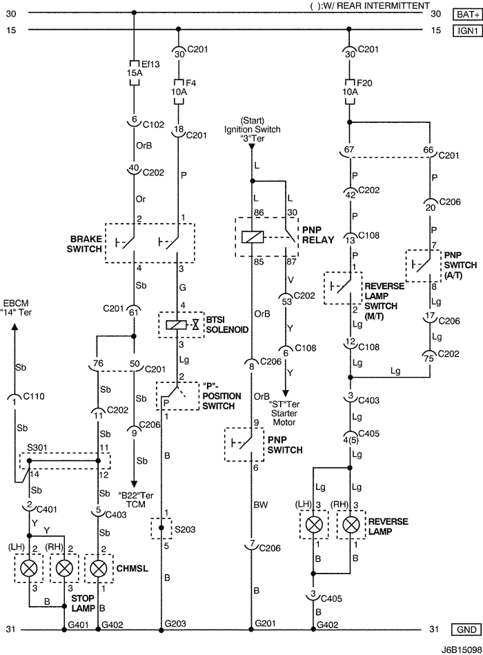
1) mr-140/hv-240 : notch back

J6B15131.png
Показать иллюстрациюПеревод текста в иллюстрациях


а. ИНФОРМАЦИЯ О РАЗЪЁМЕ

№ РАЗЪЁМА
(№ И ЦВЕТ КОНТАКТА)
СОЕДИНИТЕЛЬНЫЙ ЖГУТ ПРОВОДОВПОЛОЖЕНИЕ РАЗЪЁМА
C102 (11 Pin, White) Body – Engine Fuse Block Engine Fuse Block
C108 (24 Pin, Black) Body – Engine Left Engine Fuse Block
C110 (12 Pin, White) ABS – Body Below Engine Fuse Block
C201 (76 Pin, Black) I.P – I.P Fuse Block I.P Fuse Block
C202 (89 Pin, White) I.P – Body Left CO-Driver Leg Room
C206 (22 Pin, White) I.P – TCM Upper Driver Leg Room
C401 (8(10) Pin, White) Trunk – Body ( ): JAPAN Inside Right Trunk Side Cover
S203 (Red) I.P Behind Audio Mounting
S301 (Blue) Body Left CO-Driver Leg Room
G201 I.P Left I.P Fuse Block
G203 I.P Behind Left Audio Bracket
G302 Body Below Left C Pillar
G401 Trunk Center Trunk Lower Back Panel

б. УСЛОВНОЕ ОБОЗНАЧЕНИЕ & И НАХОЖДЕНИЕ НОМЕРА КОНТАКТА

J5B1P077.png
Показать иллюстрациюПеревод текста в иллюстрациях


в. РАСПОЛОЖЕНИЕ РАЗЪЁМОВ И СОЕДИНЕНИЙ МАССЫ

J5B12005.png
Показать иллюстрациюПеревод текста в иллюстрациях


г. КОНТАКТНАЯ КОЛОДКА

s203

J5B1S006.png
Показать иллюстрациюПеревод текста в иллюстрациях


s301

J3B1S012.png
Показать иллюстрациюПеревод текста в иллюстрациях


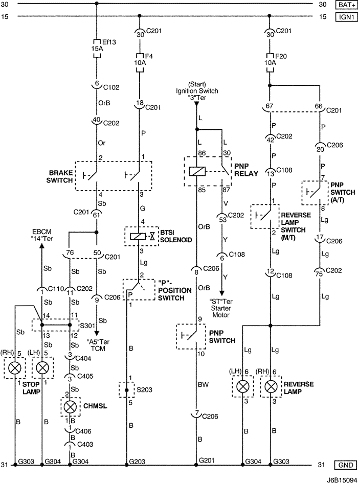
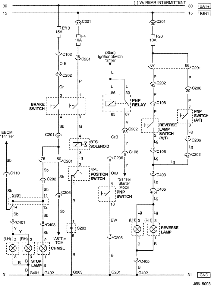
2) mr-140/hv-240 : hatch back

J6B15093.png
Показать иллюстрациюПеревод текста в иллюстрациях


а. ИНФОРМАЦИЯ О РАЗЪЁМЕ

№ РАЗЪЁМА
(№ И ЦВЕТ КОНТАКТА)
СОЕДИНИТЕЛЬНЫЙ ЖГУТ ПРОВОДОВПОЛОЖЕНИЕ РАЗЪЁМА
C102 (11 Pin, White) Body – Engine Fuse Block Engine Fuse Block
C108 (24 Pin, Black) Body – Engine Left Engine Fuse Block
C110 (12 Pin, White) ABS – Body Below Engine Fuse Block
C201 (76 Pin, Black) I.P – I.P Fuse Block I.P Fuse Block
C202 (89 Pin, White) I.P – Body Left CO-Driver Leg Room
C206 (22 Pin, White) I.P – TCM Upper Driver Leg Room
C401 (6 Pin, White) Trunk - Body Inside Right Trunk Side Cover
C403 (6 Pin, White) T/Gate. EXT. – Body Inside Left C Pillar
C405 (8(10) Pin, White) T/Gate. EXT. – T/Gate Beside Left Rear Wiper Motor
S203 (Red) I.P Behind Audio Mounting
S301 (Blue) Body Left CO-Driver Leg Room
G201 I.P Left I.P Fuse Block
G203 I.P Behind Left Audio Bracket
G401 Trunk Center Trunk Lower Back Panel
G402 T/Gate. EXT. Inside Driver C Pillar

б. УСЛОВНОЕ ОБОЗНАЧЕНИЕ & И НАХОЖДЕНИЕ НОМЕРА КОНТАКТА

J6B1P035.png
Показать иллюстрациюПеревод текста в иллюстрациях


в. РАСПОЛОЖЕНИЕ РАЗЪЁМОВ И СОЕДИНЕНИЙ МАССЫ

J3B12031.png
Показать иллюстрациюПеревод текста в иллюстрациях


г. КОНТАКТНАЯ КОЛОДКА

s203

J5B1S006.png
Показать иллюстрациюПеревод текста в иллюстрациях


s301

J3D1S008.png
Показать иллюстрациюПеревод текста в иллюстрациях


3) mr-140/hv-240 : station wagon

J6B15094.png
Показать иллюстрациюПеревод текста в иллюстрациях


а. ИНФОРМАЦИЯ О РАЗЪЁМЕ

№ РАЗЪЁМА
(№ И ЦВЕТ КОНТАКТА)
СОЕДИНИТЕЛЬНЫЙ ЖГУТ ПРОВОДОВПОЛОЖЕНИЕ РАЗЪЁМА
C102 (11 Pin, White) Body – Engine Fuse Block Engine Fuse Block
C108 (24 Pin, Black) Body – Engine Left Engine Fuse Block
C110 (12 Pin, White) ABS – Body Below Engine Fuse Block
C201 (76 Pin, Black) I.P – I.P Fuse Block I.P Fuse Block
C202 (89 Pin, White) I.P – Body Left CO-Driver Leg Room
C206 (22 Pin, White) I.P – TCM Upper Driver Leg Room
C403 (4 Pin, White) T/Gate. EXT. - Body Inside Left C Pillar
C404 (8 Pin, White) T/Gate. EXT. - Body Inside Left C Pillar
C405 (8 Pin, White) T/Gate. EXT. - T/Gate Beside Left Rear Wiper Motor
C406 (4 Pin, White) T/Gate. EXT. - T/Gate Beside Left Rear Wiper Motor
S203 (Red) I.P Behind Audio Mounting
S301 (Blue) Body Left CO-Driver Leg Room
G201 I.P Left I.P Fuse Block
G203 I.P Behind Left Audio Bracket
G303 Body Below Right Rear Combination Lamp
G304 Body Below Left Rear Combination Lamp

б. УСЛОВНОЕ ОБОЗНАЧЕНИЕ & И НАХОЖДЕНИЕ НОМЕРА КОНТАКТА

J5B1P034.png
Показать иллюстрациюПеревод текста в иллюстрациях


в. РАСПОЛОЖЕНИЕ РАЗЪЁМОВ И СОЕДИНЕНИЙ МАССЫ

J3B12019.png
Показать иллюстрациюПеревод текста в иллюстрациях


г. КОНТАКТНАЯ КОЛОДКА

s203

J5B1S001.png
Показать иллюстрациюПеревод текста в иллюстрациях


s301

J5B1S008.png
Показать иллюстрациюПеревод текста в иллюстрациях


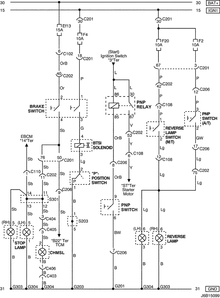
4) sirius d4 : notch back

J6B15097.png
Показать иллюстрациюПеревод текста в иллюстрациях


а. ИНФОРМАЦИЯ О РАЗЪЁМЕ

№ РАЗЪЁМА
(№ И ЦВЕТ КОНТАКТА)
СОЕДИНИТЕЛЬНЫЙ ЖГУТ ПРОВОДОВПОЛОЖЕНИЕ РАЗЪЁМА
C102 (11 Pin, White) Body – Engine Fuse Block Engine Fuse Block
C108 (24 Pin, Black) Body – Engine Left Engine Fuse Block
C110 (12 Pin, White) ABS – Body Below Engine Fuse Block
C201 (76 Pin, Black) I.P – I.P Fuse Block I.P Fuse Block
C202 (89 Pin, White) I.P – Body Left CO-Driver Leg Room
C206 (22 Pin, White) I.P – TCM Upper Driver Leg Room
C401 (8 Pin, White) Trunk – Body Inside Right Trunk Side Cover
S203 (Red) I.P Behind Audio Mounting
S301 (Blue) Body Left CO-Driver Leg Room
G201 I.P Left I.P Fuse Block
G203 I.P Behind Left Audio Bracket
G302 Body Below Left C Pillar
G401 Trunk Center Trunk Lower Back Panel

б. УСЛОВНОЕ ОБОЗНАЧЕНИЕ & И НАХОЖДЕНИЕ НОМЕРА КОНТАКТА

J5B1P035.png
Показать иллюстрациюПеревод текста в иллюстрациях


в. РАСПОЛОЖЕНИЕ РАЗЪЁМОВ И СОЕДИНЕНИЙ МАССЫ

J5B12005.png
Показать иллюстрациюПеревод текста в иллюстрациях


г. КОНТАКТНАЯ КОЛОДКА

s203

J5B1S006.png
Показать иллюстрациюПеревод текста в иллюстрациях


s301

J3B1S012.png
Показать иллюстрациюПеревод текста в иллюстрациях


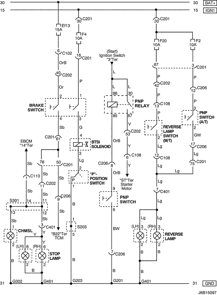
5) sirius d4 : hatch back

J6B15098.png
Показать иллюстрациюПеревод текста в иллюстрациях


а. ИНФОРМАЦИЯ О РАЗЪЁМЕ

№ РАЗЪЁМА
(№ И ЦВЕТ КОНТАКТА)
СОЕДИНИТЕЛЬНЫЙ ЖГУТ ПРОВОДОВПОЛОЖЕНИЕ РАЗЪЁМА
C102 (11 Pin, White) Body – Engine Fuse Block Engine Fuse Block
C108 (24 Pin, Black) Body – Engine Left Engine Fuse Block
C110 (12 Pin, White) ABS – Body Below Engine Fuse Block
C201 (76 Pin, Black) I.P – I.P Fuse Block I.P Fuse Block
C202 (89 Pin, White) I.P – Body Left CO-Driver Leg Room
C206 (22 Pin, White) I.P – TCM Upper Driver Leg Room
C401 (6 Pin, White) Trunk - Body Inside Right Trunk Side Cover
C402 (6 Pin, White) Trunk LID - Body Inside Right Trunk Side Cover
C403 (6 Pin, White) T/Gate. EXT. – Body Inside Left C Pillar
C405 (8(10) Pin, White) T/Gate. EXT. – T/Gate Beside Left Rear Wiper Motor
S203 (Red) I.P Behind Audio Mounting
S301 (Blue) Body Left CO-Driver Leg Room
G201 I.P Left I.P Fuse Block
G203 I.P Behind Left Audio Bracket
G302 Body Below Left C Pillar
G401 Trunk Center Trunk Lower Back Panel

б. УСЛОВНОЕ ОБОЗНАЧЕНИЕ & И НАХОЖДЕНИЕ НОМЕРА КОНТАКТА

J6B1P036.png
Показать иллюстрациюПеревод текста в иллюстрациях


в. РАСПОЛОЖЕНИЕ РАЗЪЁМОВ И СОЕДИНЕНИЙ МАССЫ

J3B12031.png
Показать иллюстрациюПеревод текста в иллюстрациях


г. КОНТАКТНАЯ КОЛОДКА

s203

J5B1S006.png
Показать иллюстрациюПеревод текста в иллюстрациях


s301

J3D1S008.png
Показать иллюстрациюПеревод текста в иллюстрациях


6) sirius d4 : station wagon

J6B15099.png
Показать иллюстрациюПеревод текста в иллюстрациях


а. ИНФОРМАЦИЯ О РАЗЪЁМЕ

№ РАЗЪЁМА
(№ И ЦВЕТ КОНТАКТА)
СОЕДИНИТЕЛЬНЫЙ ЖГУТ ПРОВОДОВПОЛОЖЕНИЕ РАЗЪЁМА
C102 (11 Pin, White) Body – Engine Fuse Block Engine Fuse Block
C108 (24 Pin, Black) Body – Engine Left Engine Fuse Block
C110 (12 Pin, White) ABS – Body Below Engine Fuse Block
C201 (76 Pin, Black) I.P – I.P Fuse Block I.P Fuse Block
C202 (89 Pin, White) I.P – Body Left CO-Driver Leg Room
C206 (22 Pin, White) I.P – TCM Upper Driver Leg Room
C403 (4 Pin, White) T/Gate. EXT. - Body Inside Left C Pillar
C404 (8 Pin, White) T/Gate. EXT. - Body Inside Left C Pillar
C405 (8 Pin, White) T/Gate. EXT. - T/Gate Beside Left Rear Wiper Motor
C406 (4 Pin, White) T/Gate. EXT. - T/Gate Beside Left Rear Wiper Motor
S203 (Red) I.P Behind Audio Mounting
S301 (Blue) Body Left CO-Driver Leg Room
G201 I.P Left I.P Fuse Block
G203 I.P Behind Left Audio Bracket
G303 Body Below Right Rear Combination Lamp
G304 Body Below Left Rear Combination Lamp

б. УСЛОВНОЕ ОБОЗНАЧЕНИЕ & И НАХОЖДЕНИЕ НОМЕРА КОНТАКТА

J5B1P037.png
Показать иллюстрациюПеревод текста в иллюстрациях


в. РАСПОЛОЖЕНИЕ РАЗЪЁМОВ И СОЕДИНЕНИЙ МАССЫ

J3B12018.png
Показать иллюстрациюПеревод текста в иллюстрациях


г. КОНТАКТНАЯ КОЛОДКА

s203

J5B1S006.png
Показать иллюстрациюПеревод текста в иллюстрациях


s301

J5B1S008.png
Показать иллюстрациюПеревод текста в иллюстрациях


На предыдущую страницуНа следующую страницу


https://vnx.su/ 🛠 Руководства по ремонту и эксплуатации для автомобилей

Поиск по сайту

Остались вопросы или пожелания? Пишите на почту: support@vnx.su

Карта Сайта