К началу документа
Nubira-Lacetti
На предыдущую страницуНа следующую страницу
Главная страница GMDEЗагрузить нединамическое оглавлениеЗагрузить динамическое оглавлениеПомощь



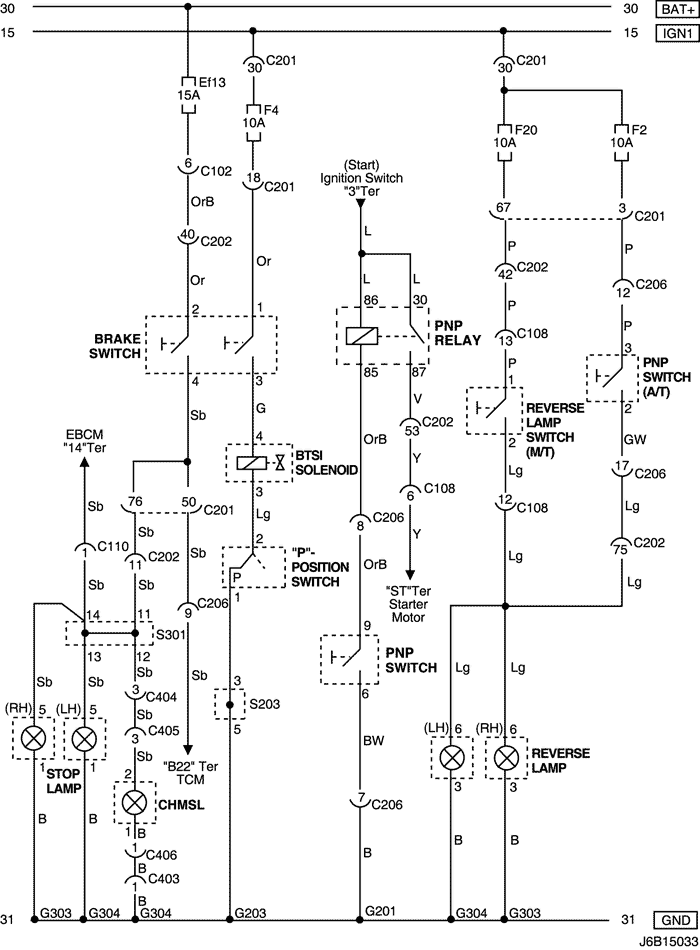
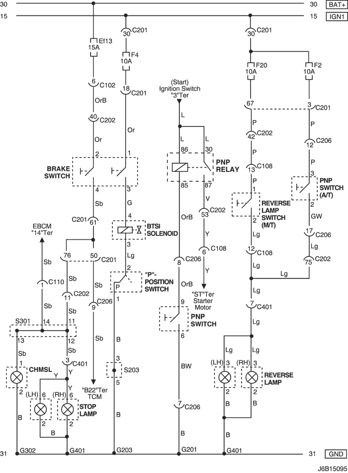
15. ЦЕПЬ СТОП-СИГНАЛА, ДОПОЛНИТЕЛЬНОГО ЦЕНТРАЛЬНОГО СТОП-СИГНАЛА И ФОНАРЯ ЗАДНЕГО ХОДА

1) mr-140/hv-240: СЕДАН

J6B15030.png
Показать иллюстрациюПеревод текста в иллюстрациях


а. ИНФОРМАЦИЯ О РАЗЪЁМЕ

№ РАЗЪЁМА
(№ И ЦВЕТ КОНТАКТА)
СОЕДИНИТЕЛЬНЫЙ ЖГУТ ПРОВОДОВПОЛОЖЕНИЕ РАЗЪЁМА
С102 (контакт 11, белый) Кузов - блок предохранителей в моторном отсеке Блок предохранителей в моторном отсеке
С108 (контакт 24, черный) Кузов - двигатель Слева от блока предохранителей в моторном отсеке
С110 (контакт 12, белый) АБС - кузов Под блоком предохранителей в моторном отсеке
С201 (контакт 76, черный) Приборная панель - блок предохранителей на приборной панели Блок предохранителей на приборной панели
С202 (контакт 89, белый) Приборная панель - кузов Левая часть пространства для ног водителя
С206 (контакт 22, белый) Приборная панель - контроллер КПП Верхняя часть пространства для ног водителя
С401 (контакт 8, белый) Багажник - кузов Внутренняя правая панель багажника
S203 (красн.) Приборная панель За кронштейном аудиосистемы
S301 (син.) Кузов Левая часть пространства для ног водителя
G201 Приборная панель С левой стороны блока предохранителей на приборной панели
G203 Приборная панель За левым кронштейном аудиосистемы
G302 Кузов Под левой задней стойкой
G401 Багажник Центральная нижняя панель багажника

б. УСЛОВНОЕ ОБОЗНАЧЕНИЕ & И НАХОЖДЕНИЕ НОМЕРА КОНТАКТА

J5B1P032.png
Показать иллюстрациюПеревод текста в иллюстрациях


в. РАСПОЛОЖЕНИЕ РАЗЪЁМОВ И СОЕДИНЕНИЙ МАССЫ

J5B12005.png
Показать иллюстрациюПеревод текста в иллюстрациях


г. КОНТАКТНАЯ КОЛОДКА

s203

J5B1S001.png
Показать иллюстрациюПеревод текста в иллюстрациях


s301

J3B1S008.png
Показать иллюстрациюПеревод текста в иллюстрациях


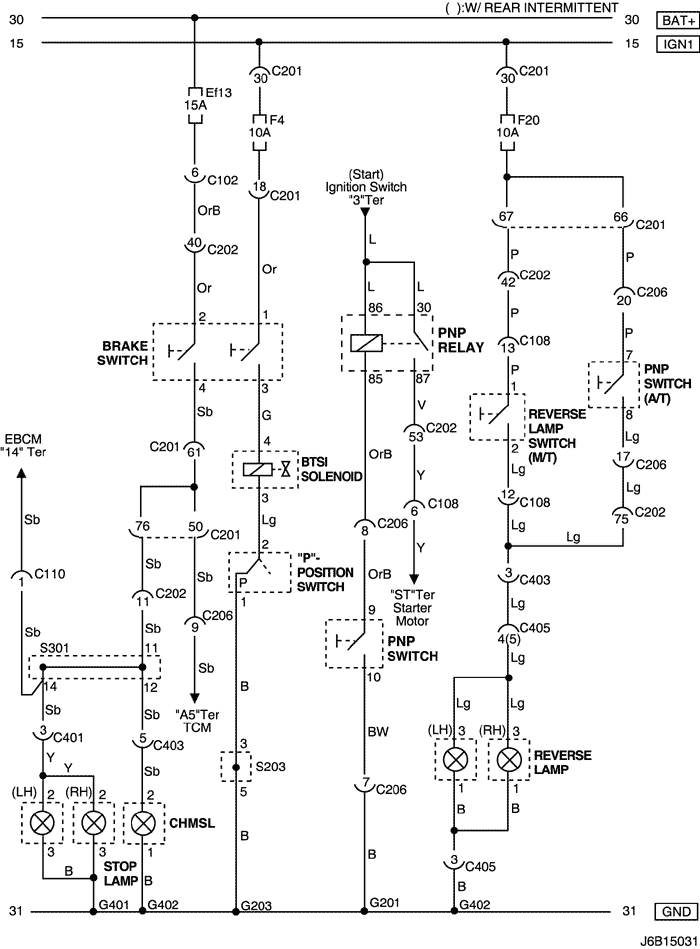
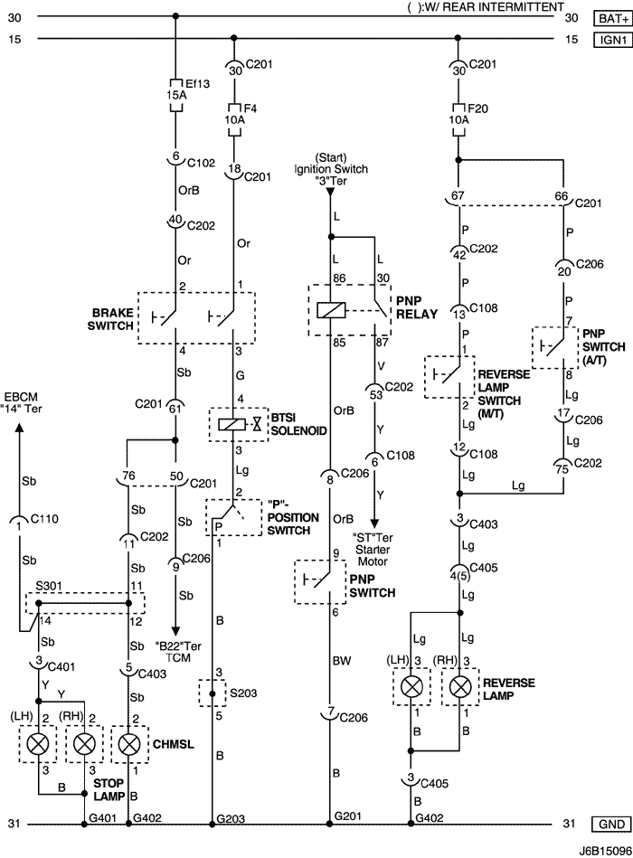
2) mr-140/hv-240 : ХЭТЧБЭК

J6B15031.png
Показать иллюстрациюПеревод текста в иллюстрациях


а. ИНФОРМАЦИЯ О РАЗЪЁМЕ

№ РАЗЪЁМА
(№ И ЦВЕТ КОНТАКТА)
СОЕДИНИТЕЛЬНЫЙ ЖГУТ ПРОВОДОВПОЛОЖЕНИЕ РАЗЪЁМА
С102 (контакт 11, белый) Кузов - блок предохранителей в моторном отсеке Блок предохранителей в моторном отсеке
С108 (контакт 24, черный) Кузов - двигатель Слева от блока предохранителей в моторном отсеке
С110 (контакт 12, белый) АБС - кузов Под блоком предохранителей в моторном отсеке
С201 (контакт 76, черный) Приборная панель - блок предохранителей на приборной панели Блок предохранителей на приборной панели
С202 (контакт 89, белый) Приборная панель - кузов Левая часть пространства для ног водителя
С206 (контакт 22, белый) Приборная панель - контроллер КПП Верхняя часть пространства для ног водителя
С401 (контакт 8, белый) Багажник - кузов Внутренняя правая панель багажника
С403 (контакт 6, белый) Удл. задней двери - кузов Внутренняя сторона левой задней стойки
С405 (контакт 8(10), белый) Удл. задней двери - задняя дверь С левой стороны рядом с двигателем заднего стеклоочистителя
S203 (красн.) Приборная панель За кронштейном аудиосистемы
S205 (оранжев.) TCM Верхняя часть пространства для ног водителя
S301 (син.) Кузов Левая часть пространства для ног водителя
G201 Приборная панель С левой стороны блока предохранителей на приборной панели
G203 Приборная панель За левым кронштейном аудиосистемы
G401 Багажник Центральная нижняя панель багажника
G402 Удл. задней двери Внутренняя сторона задней стойки со стороны водителя

б. УСЛОВНОЕ ОБОЗНАЧЕНИЕ & И НАХОЖДЕНИЕ НОМЕРА КОНТАКТА

J6B1P019.png
Показать иллюстрациюПеревод текста в иллюстрациях


в. РАСПОЛОЖЕНИЕ РАЗЪЁМОВ И СОЕДИНЕНИЙ МАССЫ

J3B12031.png
Показать иллюстрациюПеревод текста в иллюстрациях


г. КОНТАКТНАЯ КОЛОДКА

s203

J5B1S001.png
Показать иллюстрациюПеревод текста в иллюстрациях


s301

J3D1S006.png
Показать иллюстрациюПеревод текста в иллюстрациях


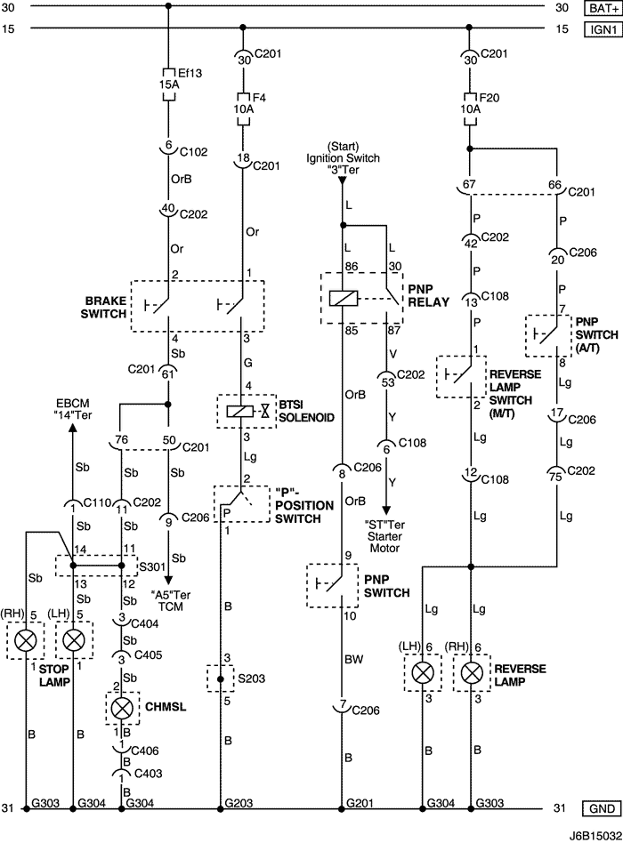
3) mr-140/hv-240 : УНИВЕРСАЛ

J6B15032.png
Показать иллюстрациюПеревод текста в иллюстрациях


а. ИНФОРМАЦИЯ О РАЗЪЁМЕ

№ РАЗЪЁМА
(№ И ЦВЕТ КОНТАКТА)
СОЕДИНИТЕЛЬНЫЙ ЖГУТ ПРОВОДОВПОЛОЖЕНИЕ РАЗЪЁМА
С102 (контакт 11, белый) Кузов - блок предохранителей в моторном отсеке Блок предохранителей в моторном отсеке
С108 (контакт 24, черный) Кузов - двигатель Слева от блока предохранителей в моторном отсеке
С110 (контакт 12, белый) АБС - кузов Под блоком предохранителей в моторном отсеке
С201 (контакт 76, черный) Приборная панель - блок предохранителей на приборной панели Блок предохранителей на приборной панели
С202 (контакт 89, белый) Приборная панель - кузов Левая часть пространства для ног водителя
С206 (контакт 22, белый) Приборная панель - контроллер КПП Верхняя часть пространства для ног водителя
С403 (контакт 4, белый) Удл. задней двери - кузов Внутренняя сторона левой задней стойки
С404 (контакт 8, белый) Удл. задней двери - кузов Внутренняя сторона левой задней стойки
С405 (контакт 8, белый) Удл. задней двери - задняя дверь С левой стороны рядом с двигателем заднего стеклоочистителя
С406 (контакт 4, белый) Удл. задней двери - задняя дверь С левой стороны рядом с двигателем заднего стеклоочистителя
S203 (красн.) Приборная панель За кронштейном аудиосистемы
S301 (син.) Кузов Левая часть пространства для ног водителя
G201 Приборная панель С левой стороны блока предохранителей на приборной панели
G203 Приборная панель За левым кронштейном аудиосистемы
G303 Кузов Под правым задним комбинированным фонарем
G304 Кузов Под левым задним комбинированным фонарем

б. УСЛОВНОЕ ОБОЗНАЧЕНИЕ & И НАХОЖДЕНИЕ НОМЕРА КОНТАКТА

J5B1P034.png
Показать иллюстрациюПеревод текста в иллюстрациях


в. РАСПОЛОЖЕНИЕ РАЗЪЁМОВ И СОЕДИНЕНИЙ МАССЫ

J3B12019.png
Показать иллюстрациюПеревод текста в иллюстрациях


г. КОНТАКТНАЯ КОЛОДКА

s203

J5B1S001.png
Показать иллюстрациюПеревод текста в иллюстрациях


s301

J5B1S004.png
Показать иллюстрациюПеревод текста в иллюстрациях


4) sirius d4 : СЕДАН

J6B15095.png
Показать иллюстрациюПеревод текста в иллюстрациях


а. ИНФОРМАЦИЯ О РАЗЪЁМЕ

№ РАЗЪЁМА
(№ И ЦВЕТ КОНТАКТА)
СОЕДИНИТЕЛЬНЫЙ ЖГУТ ПРОВОДОВПОЛОЖЕНИЕ РАЗЪЁМА
С102 (контакт 11, белый) Кузов - блок предохранителей в моторном отсеке Блок предохранителей в моторном отсеке
С108 (контакт 24, черный) Кузов - двигатель Слева от блока предохранителей в моторном отсеке
С110 (контакт 12, белый) АБС - кузов Под блоком предохранителей в моторном отсеке
С201 (контакт 76, черный) Приборная панель - блок предохранителей на приборной панели Блок предохранителей на приборной панели
С202 (контакт 89, белый) Приборная панель - кузов Левая часть пространства для ног водителя
С206 (контакт 22, белый) Приборная панель - контроллер КПП Верхняя часть пространства для ног водителя
С401 (контакт 8, белый) Багажник - кузов Внутренняя правая панель багажника
S203 (красн.) Приборная панель За кронштейном аудиосистемы
S301 (син.) Кузов Левая часть пространства для ног водителя
G201 Приборная панель С левой стороны блока предохранителей на приборной панели
G203 Приборная панель За левым кронштейном аудиосистемы
G302 Кузов Под левой задней стойкой
G401 Багажник Центральная нижняя панель багажника

б. УСЛОВНОЕ ОБОЗНАЧЕНИЕ & И НАХОЖДЕНИЕ НОМЕРА КОНТАКТА

J5B1P035.png
Показать иллюстрациюПеревод текста в иллюстрациях


в. РАСПОЛОЖЕНИЕ РАЗЪЁМОВ И СОЕДИНЕНИЙ МАССЫ

J5B12005.png
Показать иллюстрациюПеревод текста в иллюстрациях


г. КОНТАКТНАЯ КОЛОДКА

s203

J5B1S001.png
Показать иллюстрациюПеревод текста в иллюстрациях


s301

J3B1S008.png
Показать иллюстрациюПеревод текста в иллюстрациях


5) sirius d4 : ХЭТЧБЭК

J6B15096.png
Показать иллюстрациюПеревод текста в иллюстрациях


а. ИНФОРМАЦИЯ О РАЗЪЁМЕ

№ РАЗЪЁМА
(№ И ЦВЕТ КОНТАКТА)
СОЕДИНИТЕЛЬНЫЙ ЖГУТ ПРОВОДОВПОЛОЖЕНИЕ РАЗЪЁМА
С102 (контакт 11, белый) Кузов - блок предохранителей в моторном отсеке Блок предохранителей в моторном отсеке
С108 (контакт 24, черный) Кузов - двигатель Слева от блока предохранителей в моторном отсеке
С110 (контакт 12, белый) АБС - кузов Под блоком предохранителей в моторном отсеке
С201 (контакт 76, черный) Приборная панель - блок предохранителей на приборной панели Блок предохранителей на приборной панели
С202 (контакт 89, белый) Приборная панель - кузов Левая часть пространства для ног водителя
С206 (контакт 22, белый) Приборная панель - контроллер КПП Верхняя часть пространства для ног водителя
С401 (контакт 8, белый) Багажник - кузов Внутренняя правая панель багажника
С403 (контакт 6, белый) Удл. задней двери - кузов Внутренняя сторона левой задней стойки
С405 (контакт 8(10), белый) Удл. задней двери - задняя дверь С левой стороны рядом с двигателем заднего стеклоочистителя
S203 (красн.) Приборная панель За кронштейном аудиосистемы
S301 (син.) Кузов Левая часть пространства для ног водителя
G201 Приборная панель С левой стороны блока предохранителей на приборной панели
G203 Приборная панель За левым кронштейном аудиосистемы
G302 Кузов Под левой задней стойкой
G401 Багажник Центральная нижняя панель багажника
G402 Удл. задней двери Внутренняя сторона задней стойки со стороны водителя

б. УСЛОВНОЕ ОБОЗНАЧЕНИЕ & И НАХОЖДЕНИЕ НОМЕРА КОНТАКТА

J6B1P020.png
Показать иллюстрациюПеревод текста в иллюстрациях


в. РАСПОЛОЖЕНИЕ РАЗЪЁМОВ И СОЕДИНЕНИЙ МАССЫ

J3B12031.png
Показать иллюстрациюПеревод текста в иллюстрациях


г. КОНТАКТНАЯ КОЛОДКА

s203

J5B1S001.png
Показать иллюстрациюПеревод текста в иллюстрациях


s301

J3D1S006.png
Показать иллюстрациюПеревод текста в иллюстрациях


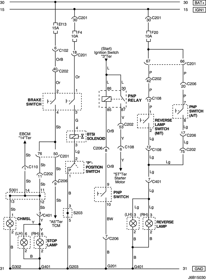
6) sirius d4 : УНИВЕРСАЛ

J6B15033.png
Показать иллюстрациюПеревод текста в иллюстрациях


а. ИНФОРМАЦИЯ О РАЗЪЁМЕ

№ РАЗЪЁМА
(№ И ЦВЕТ КОНТАКТА)
СОЕДИНИТЕЛЬНЫЙ ЖГУТ ПРОВОДОВПОЛОЖЕНИЕ РАЗЪЁМА
С102 (контакт 11, белый) Кузов - блок предохранителей в моторном отсеке Блок предохранителей в моторном отсеке
С108 (контакт 24, черный) Кузов - двигатель Слева от блока предохранителей в моторном отсеке
С110 (контакт 12, белый) АБС - кузов Под блоком предохранителей в моторном отсеке
С201 (контакт 76, черный) Приборная панель - блок предохранителей на приборной панели Блок предохранителей на приборной панели
С202 (контакт 89, белый) Приборная панель - кузов Левая часть пространства для ног водителя
С206 (контакт 22, белый) Приборная панель - контроллер КПП Верхняя часть пространства для ног водителя
С403 (контакт 4, белый) Удл. задней двери - кузов Внутренняя сторона левой задней стойки
С404 (контакт 8, белый) Удл. задней двери - кузов Внутренняя сторона левой задней стойки
С405 (контакт 8, белый) Удл. задней двери - задняя дверь С левой стороны рядом с двигателем заднего стеклоочистителя
С406 (контакт 4, белый) Удл. задней двери - задняя дверь С левой стороны рядом с двигателем заднего стеклоочистителя
S203 (красн.) Приборная панель За кронштейном аудиосистемы
S301 (син.) Кузов Левая часть пространства для ног водителя
G201 Приборная панель С левой стороны блока предохранителей на приборной панели
G203 Приборная панель За левым кронштейном аудиосистемы
G303 Кузов Под правым задним комбинированным фонарем
G304 Кузов Под левым задним комбинированным фонарем

б. УСЛОВНОЕ ОБОЗНАЧЕНИЕ & И НАХОЖДЕНИЕ НОМЕРА КОНТАКТА

J5B1P037.png
Показать иллюстрациюПеревод текста в иллюстрациях


в. РАСПОЛОЖЕНИЕ РАЗЪЁМОВ И СОЕДИНЕНИЙ МАССЫ

J3B12018.png
Показать иллюстрациюПеревод текста в иллюстрациях


г. КОНТАКТНАЯ КОЛОДКА

s203

J5B1S001.png
Показать иллюстрациюПеревод текста в иллюстрациях


s301

J5B1S004.png
Показать иллюстрациюПеревод текста в иллюстрациях


На предыдущую страницуНа следующую страницу


https://vnx.su/ 🛠 Руководства по ремонту и эксплуатации для автомобилей

Поиск по сайту

Остались вопросы или пожелания? Пишите на почту: support@vnx.su

Карта Сайта