К началу документа
Tacuma
На предыдущую страницуНа следующую страницу
Главная страница GMDEЗагрузить нединамическое оглавлениеЗагрузить динамическое оглавлениеПомощь

РАЗДЕЛ 8B

ДОПОЛНИТЕЛЬНАЯ СИСТЕМА ПАССИВНОЙ БЕЗОПАСНОСТИ

Внимание! Отсоедините провод от отрицательного вывода аккумулятора, прежде чем снимать или устанавливать какие-либо электрические устройства, а также в ситуации, когда есть возможность касания оголенных электрических контактов каким-либо инструментом или приспособлением. Отсоединение этого провода позволяет избежать травм и повреждения оборудования автомобиля. Кроме того, если не указано иное, зажигание должно находиться в положении LOCK.

ОПИСАНИЕ И РАБОТА

ДОПОЛНИТЕЛЬНАЯ СИСТЕМА ПАССИВНОЙ БЕЗОПАСНОСТИ (srs)

Дополнительная система пассивной безопасности (SRS) - это средство безопасности, используемое в сочетании с ремнями безопасности. Подушка безопасности не заменяет собой ремень безопасности. Водителю и пассажирам необходимо всегда пристегиваться правильно отрегулированными ремнями безопасности.
Система SRS предназначена для защиты водителя и пассажира переднего сиденья в случае серьезного лобового столкновения автомобиля. Подушки безопасности срабатывают, когда приложенная сила находится в пределах 30 градусов от центральной оси автомобиля.
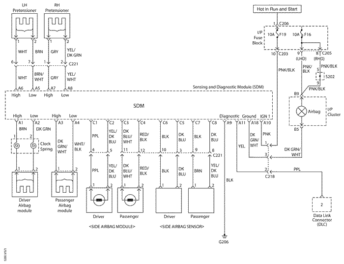
Система SRS состоит из следующих компонентов:
В системе SRS имеется от двух до четырех независимых цепей срабатывания. При срабатывании или проверке систем безопасности электрический ток выходит из модуля датчиков и диагностики (SDM) по цепи срабатывания и возвращается в модуль SDM. Первая цепь срабатывания идет от модуля SDM к подушке безопасности водителя и обратно в модуль SDM. Вторая цепь срабатывания идет от модуля SDM к подушке безопасности пассажира и обратно в SDM. Третья и четвертая цепи предназначены для правого и левого натяжителей ремней безопасности.

B110B022
Показать иллюстрациюПеревод текста в иллюстрациях


МОДУЛИ ПОДУШЕК БЕЗОПАСНОСТИ

Модуль подушки безопасности водителя

Внимание! Вскрытие модуля боковой подушки безопасности водителя грозит травмой в результате неожиданного срабатывания. В связи с этим разбирать модуль боковой подушки безопасности водителя запрещается.

Модуль подушки безопасности водителя находится под центральной накладкой рулевого колеса. В модуле подушки безопасности водителя имеется инициирующий заряд и газогенератор для надувания подушки безопасности.
Подушка безопасности имеет закорачивающую перемычку, которая при отсоединении разъема накоротко замыкает цепь верхнего уровня подушки безопасности водителя на цепь нижнего уровня. Закорачивающая перемычка предотвращает прохождение электрического тока через подушку безопасности водителя во время обслуживания. При подключении разъема перемычка размыкается.

Модуль подушки безопасности пассажира

Внимание! Вскрытие модуля боковой подушки безопасности пассажира грозит травмой в результате неожиданного срабатывания. В связи с этим разбирать модуль боковой подушки безопасности пассажира запрещается.

Модуль подушки безопасности пассажира находится на приборной панели со стороны пассажира. Модуль подушки безопасности пассажира содержит инициирующий заряд и газогенератор для надувания сложенной подушки безопасности.
Подушка безопасности имеет закорачивающую перемычку, которая при отсоединении разъема накоротко замыкает цепь верхнего уровня подушки безопасности пассажира на цепь нижнего уровня. Закорачивающая перемычка предотвращает прохождение электрического тока через подушку безопасности пассажира во время обслуживания. При подключении разъема перемычка размыкается.

UAA8B020
Показать иллюстрациюПеревод текста в иллюстрациях


Модуль боковой подушки безопасности

Внимание! Вскрытие модуля боковой подушки безопасности грозит травмой в результате неожиданного срабатывания. В связи с этим разбирать модуль боковой подушки безопасности водителя запрещается.

Модули боковых подушек безопасности находятся в сиденьях водителя и пассажира. Модуль боковой подушки безопасности содержит инициирующий заряд и газогенератор для надувания сложенной подушки безопасности.
Разъем подушки безопасности имеет закорачивающую перемычку, которая замыкает цепь накоротко при отсоединении разъема. Закорачивающая перемычка предотвращает прохождение электрического тока через боковую подушку безопасности во время обслуживания. При подключении разъема перемычка размыкается.

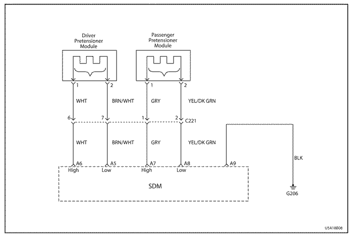
НАТЯЖИТЕЛИ ПЕРЕДНИХ РЕМНЕЙ БЕЗОПАСНОСТИ

Внимание! Вскрытие натяжителя ремня грозит травмой в результате неожиданного срабатывания. В связи с этим разбирать натяжитель ремня безопасности запрещается.

Натяжители ремней безопасности (с ограничителем нагрузки в некоторых автомобилях), установленные на все механизмы втягивания передних ремней безопасности, выбирают слабину ленты ремня безопасности, если зарегистрировано лобовое столкновение. Натяжителями ремней безопасности управляет модуль датчиков и диагностики (SDM).
В натяжителе ремня безопасности имеется инициирующий заряд и газогенератор для вытягивания слабины ремня. После аварийной ситуации, вызвавшей срабатывание натяжителя ремня безопасности, натяжитель необходимо заменить.
Натяжитель ремня безопасности снабжен закорачивающей перемычкой, которая предотвращает прохождение электрического тока через натяжитель во время обслуживания. При подключении разъема перемычка размыкается.

МОДУЛЬ БОКОВОЙ ПОДУШКИ БЕЗОПАСНОСТИ

Внимание! Вскрытие модуля боковой подушки безопасности грозит травмой в результате неожиданного срабатывания. В связи с этим разбирать модуль боковой подушки безопасности водителя запрещается.

Модули боковых подушек безопасности находятся в сиденьях водителя и пассажира. Модуль боковой подушки безопасности содержит инициирующий заряд и газогенератор для надувания сложенной подушки безопасности.
Разъем подушки безопасности имеет закорачивающую перемычку, которая замыкает цепь накоротко при отсоединении разъема. Закорачивающая перемычка предотвращает прохождение электрического тока через боковую подушку безопасности во время обслуживания. При подключении разъема перемычка размыкается.

UAA8B030
Показать иллюстрациюПеревод текста в иллюстрациях


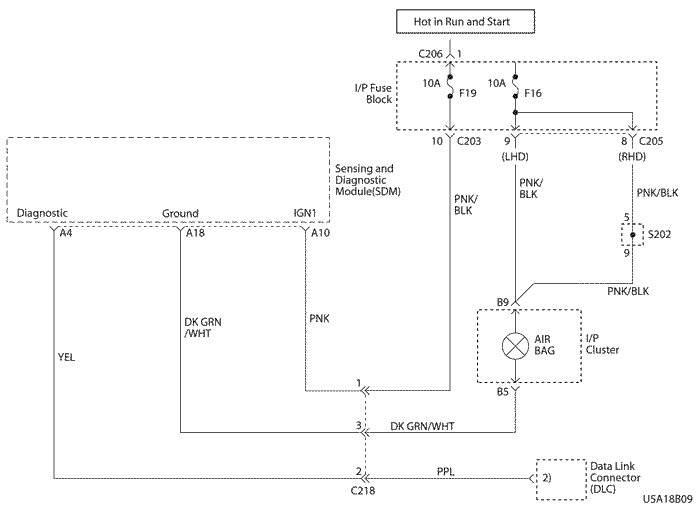
МОДУЛЬ ДАТЧИКОВ И ДИАГНОСТИКИ (sdm)

Внимание! В процессе обслуживания обращайтесь с модулем датчиков и диагностики (SDM) очень осторожно. Не ударяйте и не встряхивайте SDM. Никогда не подключайте питание к системе SRS, если модуль SDM не соединен жестко с автомобилем. Все болты крепления модуля SDM и заземляющая гайка должны быть полностью затянуты. Несоблюдение этих мер предосторожности может привести к срабатыванию и травме.

Модуль датчиков и диагностики (SDM) расположен на полу под узлом напольной консоли. Модуль датчиков и диагностики (SDM) выполняет следующие функции:
Модуль датчиков и диагностики (SDM) не содержит ремонтируемых частей.

UAA8B040
Показать иллюстрациюПеревод текста в иллюстрациях


КОНТРОЛЬНАЯ ЛАМПА ПОДУШЕК БЕЗОПАСНОСТИ

На приборной панели имеется контрольная лампа подушек безопасности для контроля работы индикатора AIRBAG и модуля датчиков и диагностики (SDM). При включении зажигания модуль SDM выполняет начальную проверку системы. Модуль SDM семь раз включает и гасит индикатор AIRBAG, подключая и отключая массу в цепи контрольной лампы. Если никаких неполадок не обнаружено, после семикратного мигания индикатор подушки безопасности выключается.
Если модуль SDM обнаруживает во внутренних или внешних электрических схемах неполадки, которые могут негативно повлиять на работу дополнительной системы пассивной безопасности (SRS), индикатор AIRBAG остается гореть. Некоторые неполадки могут привести к отсутствию срабатывания в случае необходимости или к срабатыванию в условиях, когда в норме это не требуется.
Если модуль датчиков и диагностики (SDM) плохо подключен к своему разъему, цепь подушек безопасности закорачивается на землю, поскольку в электрическом разъеме SDM имеется закорачивающая перемычка. Эта перемычка размыкается, когда разъем нормально подключен, однако при плохом присоединении разъем SDM подключает массу к индикатору подушки безопасности в обход модуля SDM, в результате чего индикатор AIRBAG остается гореть.

U5A18B01
Показать иллюстрациюПеревод текста в иллюстрациях


ЧАСОВАЯ ПРУЖИНА

Внимание! Разборка часовой пружины может привести к травме или порче часовой пружины.

Внимание! Чрезмерное закручивание часовой пружины без установленного рулевого колеса может привести к повреждению часовой пружины и неработоспособности подушки безопасности водителя.

В рулевой колонке имеется спиральный элемент, который называют часовой пружиной за внешнее сходство с пружиной механических часов. Разбирать часовую пружину запрещается; никакого отношения к измерению времени она не имеет. В часовой пружине находятся два или три токопроводящих спиральных элемента. Один из спиральных элементов обеспечивает постоянное соединение с цепью срабатывания подушки безопасности водителя независимо от вращения рулевого колеса. В часовой пружине также имеются спиральные элементы, поддерживающие постоянный контакт с клаксоном и схемой дистанционного управления.
При повороте рулевого колеса в одну сторону спираль закручивается, в другую - ослабляется. Не поворачивайте часовую пружину, когда рулевое колесо не установлено. Информацию о правильной установке часовой пружины см. в главе "Часовая пружина" в этом разделе.
В состав часовой пружины также входят проводка и разъемы цепи клаксона и цепи подушки безопасности водителя. Проводка часовой пружины подключается к желтому двустороннему разъему на нижней части рулевой колонки. Желтый разъем со стороны подушки безопасности водителя имеет закорачивающую перемычку, которая при отсоединении разъема замыкает накоротко цепь верхнего уровня подушки безопасности на цепь нижнего уровня. Закорачивающая перемычка предотвращает прохождение электрического тока через подушку безопасности водителя во время обслуживания. При подключении разъема часовой пружины перемычка размыкается.

UAA8B060
Показать иллюстрациюПеревод текста в иллюстрациях


РАЗЪЁМЫ ЖГУТОВ ПРОВОДОВ

Если электрический разъем модуля датчиков и диагностики (SDM) плохо подключен, встроенная закорачивающая перемычка соединяет провод от контрольной лампы подушек безопасности с проводом массы модуля SDM. При этом контрольная лампа подушек безопасности включается. Чтобы предотвратить срабатывание при обслуживании, имеются также дополнительные закорачивающие перемычки в следующих местах:
Закорачивающая перемычка - это только дополнительное предохранительное приспособление. Прежде чем начинать какие-либо процедуры обслуживания, всегда отключайте дополнительную систему пассивной безопасности (SRS).

РАСПОЛОЖЕНИЕ КОМПОНЕНТОВ

РАСПОЛОЖЕНИЕ КОМПОНЕНТОВ И ПРОВОДКИ СИСТЕМЫ srs


U5A18B02
Показать иллюстрациюПеревод текста в иллюстрациях


  1. Модуль подушки безопасности водителя
  2. Часовая пружина
  3. Натяжитель
  4. Модуль датчиков и диагностики (sdm)
  5. Разъем линии передачи данных (dlc)
  6. Модуль подушки безопасности пассажира
  7. Модуль боковой подушки безопасности
  8. Датчик боковой подушки безопасности

ДИАГНОСТИЧЕСКАЯ ИНФОРМАЦИЯ И ПРОЦЕДУРЫ

ДИАГНОСТИЧЕСКИЕ КОДЫ НЕИСПРАВНОСТИ (dtc)

Когда модуль датчиков и диагностики (SDM) обнаруживает какую-либо неполадку, он включает сигнальный индикатор AIRBAG и записывает в память диагностические коды неисправности (DTC). Любой поиск неисправностей в дополнительной системе пассивной безопасности (SRS) необходимо начинать с проверки диагностической системы SRS. Проверка системы диагностики с помощью диагностического прибора позволяет считать диагностические коды неисправности (DTC). Диагностический прибор также проверяет правильность работы контрольной лампы подушки безопасности.
Система записывает два типа диагностических кодов неисправности:
  1. Активные диагностические коды неисправности (dtc) характеризуют неполадки, зарегистрированные в течение текущего цикла работы зажигания. Активные DTC хранятся в ЗУ с произвольным доступом (RAM).
  2. Архивные dtc характеризуют неполадки, зарегистрированные с момента последней очистки архивного ЗУ.
Архив диагностических кодов неисправности хранится в электрически стираемом ПЗУ (EPROM).

Таблица диагностических кодов неисправности

Диагностический код неисправности (dtc)
Описание
b0016
Низкое сопротивление цепи срабатывания передней подушки безопасности пассажира
b0017
Разрыв цепи срабатывания передней подушки безопасности пассажира
b0018
Короткое замыкание цепи срабатывания передней подушки безопасности пассажира
b0022
Низкое сопротивление цепи срабатывания передней подушки безопасности водителя
b0024
Короткое замыкание цепи срабатывания передней подушки безопасности водителя
b0026
Разрыв цепи срабатывания передней подушки безопасности водителя
b0028
Низкое сопротивление цепи срабатывания боковой подушки безопасности пассажира
b0029
Разрыв цепи срабатывания боковой подушки безопасности пассажира
b0030
Короткое замыкание цепи срабатывания боковой подушки безопасности пассажира
b0040
Низкое сопротивление цепи срабатывания боковой подушки безопасности водителя
b0041
Разрыв цепи срабатывания боковой подушки безопасности водителя
b0045
Короткое замыкание цепи срабатывания боковой подушки безопасности водителя
b0051
Подана команда на срабатывание
b0053
Подана команда на срабатывание при наличии неисправностей в цепях срабатывания
b0057
Низкое сопротивление цепи срабатывания натяжителя ремня безопасности пассажира
b0058
Разрыв цепи срабатывания натяжителя ремня безопасности пассажира
b0059
Короткое замыкание в цепи срабатывания натяжителя ремня безопасности пассажира
b0061
Неисправность контрольной лампы подушки безопасности
b0064
Низкое сопротивление цепи срабатывания натяжителя ремня безопасности водителя
b0065
Разрыв цепи срабатывания натяжителя ремня безопасности водителя
b0066
Короткое замыкание в цепи срабатывания натяжителя ремня безопасности водителя
b0077
Неисправность датчика боковой подушки безопасности водителя
b0078
Неисправность датчика боковой подушки безопасности пассажира
b0079
Неверный идентификатор датчика боковой подушки безопасности водителя
b0081
Неверный идентификатор датчика боковой подушки безопасности пассажира
b1000
Внутренняя неисправность модуля датчиков и диагностики (sdm)

ДИАГНОСТИКА С ПОМОЩЬЮ ДИАГНОСТИЧЕСКОГО ПРИБОРА

Диагностический прибор считывает данные по последовательному каналу с вывода 2 разъема линии передачи данных (DLC). C помощью диагностического прибора можно считывать диагностические коды неисправности (DTC) и стирать некоторые DTC после завершения ремонта. Конструкция системы не позволяет стирать диагностические коды неисправности DTC B0051 и B0053. Диагностический код неисправности DTC B0061, если он был зарегистрирован модулем SDM, невозможно стереть в течение цикла работы зажигания.
Для использования диагностического прибора установите зажигание в положение OFF, подключите диагностический прибор к разъему линии передачи данных (DLC) и установите зажигание в положение ON.
Следуйте инструкциям руководства к диагностическому прибору. Данные последовательного интерфейса поступают с вывода A11 модуля датчиков и диагностики (SDM) на вывод 2 разъема линии передачи данных (DLC).

ПРИМЕНЕНИЕ СПЕЦИАЛЬНЫХ ИНСТРУМЕНТОВ

Для считывания и удаления диагностических кодов неисправности (DTC) используется диагностический прибор. Для удобства подключения к маленьким контактам при проверке предусмотрен комплект переходников для разъемов с перемычками и адаптерами. При диагностическом тестировании вместо модулей подушек безопасности подключайте нагрузочный прибор или резистор-заглушку.

ПРОВЕРКА ДИАГНОСТИЧЕСКОЙ СИСТЕМЫ srs

Примечание: Если в салон автомобиля попало большое количество воды, например, в результате протечек, проезда через глубокую воду, наводнения или других причин, может потребоваться замена модуля датчиков и диагностики (SDM) и разъема SDM. Установив зажигание в положении OFF, осмотрите область вокруг модуля SDM, включая коврик. Если имеется существенное намокание или признаки намокания в прошлом, необходимо удалить воду, устранить вызванные водой повреждения и заменить модуль SDM и разъем SDM. Прежде чем приступать к устранению каких-либо из этих неисправностей, необходимо отключить дополнительную систему пассивной безопасности (SRS). Инструкции по отключению системы SRS и замене модуля SDM см. в главах "Отключение дополнительной системы пассивной безопасности (SRS)" и "Модуль датчиков и диагностики (SDM)" в этом разделе.

Любой поиск неисправностей в дополнительной системе пассивной безопасности (SRS) необходимо начинать с проверки диагностической системы SRS. Проверка системы диагностики с помощью диагностического прибора позволяет считать диагностические коды неисправности (DTC).
В этом разделе описаны диагностические процедуры по выявлению состояний системы SRS, требующих ремонта. Для получения наилучших результатов важно пользоваться диагностическими картами и следовать указанной ниже последовательности действий.
  1. Выполните проверку диагностической системы srs с помощью диагностического прибора и считайте диагностические коды неисправности (dtc). Одновременно проверяется правильность работы индикатора AIRBAG.
  2. См. соответствующую диагностическую карту в соответствии с процедурой проверки диагностической системы SRS. Пропуск этих процедур может привести к увеличению затрат времени на диагностику, неправильному определению неисправностей и ошибочной замене запасных частей.
  3. Повторяйте проверку диагностической системы srs после любого ремонта или диагностики, чтобы удостовериться, что ремонт проведен правильно и нет других неполадок.

Описание схемы

При первой установке ключа зажигания в положение ON напряжение зажигания с предохранителя подушки безопасности поступает на вход A1 модуля датчиков и диагностики (SDM). Модуль SDM выполняет проверку системы SRS, семь раз включает и выключает индикатор AIRBAG и затем выключает его.

Рекомендации по диагностике

Очень важен порядок исследования диагностических кодов неисправности. Несоблюдение указанного порядка рассмотрения диагностических кодов неисправности может привести к увеличению затрат времени на диагностику, неправильному определению неисправностей и ошибочной замене запасных частей.

Проверка диагностической системы srs

Внимание! Модуль датчиков и диагностики (SDM) может сохранять достаточное напряжение для приведения в действие подушек безопасности и натяжителей в течение 1 минуты после выключения зажигания и удаления предохранителя. Если подушки безопасности и натяжители не отсоединены, не начинайте обслуживание, пока не пройдет одна минута после отключения питания от модуля SDM. Несоблюдение этого требования может привести к травмам.

Внимание! В процессе обслуживания обращайтесь с модулем датчиков и диагностики (SDM) очень осторожно. Не ударяйте и не встряхивайте SDM.

Внимание! Никогда не подключайте питание к дополнительной системе пассивной безопасности (SRS), если модуль SDM не соединен жестко с автомобилем. Чтобы система SRS работала правильно, все болты крепления модуля датчиков и диагностики SDM должны быть тщательно затянуты, а стрелка на модуле SDM должна быть направлена к передней части автомобиля. При недостаточно жестком креплении модуля SDM к автомобилю включенный модуль может сработать, что приведет к неожиданному выпуску подушек безопасности и может повлечь травму.

ШагОперацияЗначенияДаНет
1
  1. Установите зажигание в положение on.
  2. При включении зажигания следите за индикатором airbag.
Мигнул ли индикатор семь раз?
-
Перейдите на Шаг 2
Перейдите на Шаг 6
2
После включения зажигания следите за индикатором airbag.
Индикатор airbag продолжает гореть?
-
Перейдите на Шаг 10
Перейдите на Шаг 3
3
  1. Поверните ключ зажигания в положение lock и выньте его.
  2. Подключите диагностический прибор к разъему линии передачи данных (dlc). Следуйте инструкциям руководства к диагностическому прибору.
  3. Установите зажигание в положение on.
  4. Считайте диагностические коды неисправности системы srs с помощью диагностического прибора.
  5. Запишите все коды dtc с указанием для каждого кода, какой это код - текущий или архивный.
Отображаются ли только архивные коды dtc?
-
Обратитесь к схемам диагностических кодов неисправности для всех зарегистрированных кодов dtc и используйте рекомендации по диагностике для конкретных кодов.
Перейдите на Шаг 4
4
Проверьте все записанные коды dtc.
Имеются ли среди текущих диагностических кодов неисправности коды b0018, b0024, b0051 или b0053?
-
Перейдите к схемам диагностических кодов неисправности для каждого из этих кодов.
Перейдите на Шаг 5
5
Проверьте все записанные коды dtc.
Имеются ли другие текущие коды dtc?
-
Проведите диагностику остальных текущих кодов dtc, двигаясь от наименьшего номера к наибольшему.
Обратитесь к схемам диагностических кодов неисправности для всех зарегистрированных архивных кодов dtc и используйте "Рекомендации по диагностике" для конкретных кодов.
6
После включения зажигания следите за индикатором airbag.
Индикатор airbag продолжает гореть?
-
Перейдите на Шаг 7
7
  1. Поверните ключ зажигания в положение lock и выньте его.
  2. Отсоедините разъем модуля датчиков и диагностики (sdm).
  3. Проверьте лампочку и цепь индикатора airbag.
Лампочка и цепь индикатора исправны?
-
Перейдите на Шаг 9
Перейдите на Шаг 8
8
  1. Замените лампочку или отремонтируйте цепь индикатора.
  2. Подключите разъем модуля датчиков и диагностики (sdm) и удостоверьтесь, что все компоненты смонтированы правильно.
Ремонт закончен?
-
Перейдите на Шаг 1
-
9
  1. Поверните ключ зажигания в положение lock и выньте его.
  2. Отключите систему srs.
  3. Замените модуль датчиков и диагностики (sdm). Стрелка на модуле SDM должна быть направлена к передней части автомобиля.
  4. Включите систему srs и удостоверьтесь, что все компоненты смонтированы правильно.
Ремонт закончен?
-
Перейдите на Шаг 1
-
10
  1. Поверните ключ зажигания в положение lock и выньте его.
  2. Подключите диагностический прибор к разъему линии передачи данных (dlc). Следуйте инструкциям руководства к диагностическому прибору.
  3. Установите зажигание в положение on.
  4. Считайте диагностические коды неисправности системы srs с помощью диагностического прибора.
  5. Запишите все архивные коды dtc.
Отображаются ли какие-либо коды dtc системы srs?
-
Перейдите на Шаг 11
Система в норме
11
Установите зажигание в положение off.
Имеется ли диагностический код неисправности dtc b1000?
-
Перейдите к главе "DTC B1000 Неисправность ECU"
Обратитесь к схемам диагностических кодов неисправности для всех зарегистрированных архивных кодов dtc и используйте "Рекомендации по диагностике" для конкретных кодов.

ПРОВЕРКА ЦЕЛОСТНОСТИ МОДУЛЯ ДАТЯИКОВ И ДИАГНОСТИКИ (sdm)

Используйте следующую диагностическую карту, если в результате прохождения соответствующей диагностической карты диагностических кодов неисправности установлено, что все цепи вне модуля датчиков и диагностики (SDM) исправны. Данная карта позволяет определить необходимость замены модуля SDM.

Описание схемы

Когда модуль датчиков и диагностики (SDM) обнаруживает напряжение зажигания свыше 9 В на выводе A1 SDM, индикатор AIRBAG мигает семь раз, подтверждая нормальную работу. При этом SDM производит начальные проверки, затем измеряет сопротивления и переходит к постоянному мониторингу. При обнаружении неисправности модуль SDM записывает текущий диагностический код неисправности (DTC) и включает индикатор AIRBAG. Если неисправность больше не наблюдается и/или зажигание выключается и включается вновь, SDM стирает текущие коды DTC и переписывает их в архивный файл, за исключением кодов 51, 53 и в некоторых случаях 71. Диагностический прибор не удаляет коды DTC 51 и 53, поскольку эти коды требуют замены SDM. Замена SDM производится только после устранения неисправности, которая привела к возникновению данного диагностического кода неисправности (DTC).

Проверка целостности модуля датчиков и диагностики (sdm)

Внимание! Модуль датчиков и диагностики (SDM) может сохранять достаточное напряжение для приведения в действие подушек безопасности и натяжителей в течение 1 минуты после выключения зажигания и удаления предохранителя. Если подушки безопасности и натяжители не отсоединены, не начинайте обслуживание, пока не пройдет одна минута после отключения питания от модуля SDM. Несоблюдение этого требования может привести к травмам.

Внимание! В процессе обслуживания обращайтесь с модулем датчиков и диагностики (SDM) очень осторожно. Не ударяйте и не встряхивайте SDM.

Внимание! Никогда не подключайте питание к дополнительной системе пассивной безопасности (SRS), если модуль SDM не соединен жестко с автомобилем. Все болты крепления модуля датчиков и диагностики SDM должны быть тщательно затянуты, а стрелка на модуле SDM должна быть направлена к передней части автомобиля. При недостаточно жестком креплении модуля SDM к автомобилю включенный модуль может сработать, что приведет к неожиданному выпуску подушек безопасности и может повлечь травму.

ШагОперацияЗначенияДаНет
1
  1. Поверните ключ зажигания в положение lock и выньте его.
  2. Подключите все компоненты системы srs и удостоверьтесь, что все компоненты смонтированы правильно.
  3. Проследите, чтобы ключ зажигания находился в выключенном положении в течение не менее чем 30 секунд.
  4. При включении зажигания следите за индикатором airbag.
Индикатор мигнул семь раз и выключился?
-
Сотрите коды dtc системы srs и перейдите к пункту "Проверка диагностической системы".
Перейдите на Шаг 2
2
  1. Поверните ключ зажигания в положение lock и выньте его.
  2. Подключите диагностический прибор к разъему линии передачи данных (dlc). Следуйте инструкциям руководства к диагностическому прибору.
  3. Установите зажигание в положение on.
  4. Считайте диагностические коды неисправности системы srs с помощью диагностического прибора.
Выводится ли тот же самый код dtc, что и при предыдущей проверке диагностической системы srs?
-
Перейдите на Шаг 3
Перейдите к таблице для указанного диагностического кода неисправности (dtc).
3
  1. Сотрите коды dtc системы srs.
  2. Выключите зажигание не менее чем на 30 секунд.
  3. При включении зажигания следите за индикатором airbag.
Индикатор airbag мигнул семь раз и выключился?
-
Система в норме
Перейдите на Шаг 4
4
  1. Поверните ключ зажигания в положение lock и выньте его.
  2. Отключите разъем модуля датчиков и диагностики (sdm).
  3. Замените модуль датчиков и диагностики.
  4. Подключите разъем модуля датчиков и диагностики (sdm) и удостоверьтесь, что все компоненты смонтированы правильно.
Ремонт закончен?
-
-

U5A18B03
Показать иллюстрациюПеревод текста в иллюстрациях


КОНТРОЛЬНАЯ ЛАМПА ПОДУШКИ БЕЗОПАСНОСТИ ПРОДОЛЖАЕТ ГОРЕТЬ ПРИ ВКЛЮЧЕННОМ ЗАЖИГАНИИ

Описание схемы

Индикатор AIRBAG продолжает гореть, если разъем модуля датчиков и диагностики (SDM) плохо подключен к SDM. В разъеме SDM имеется закорачивающая перемычка, которая замыкает цепь индикаторной лампы на массу. При надлежащем подключении разъема перемычка размыкается.
При первой установке ключа зажигания в положение ON напряжение зажигания поступает через предохранитель приборной панели на индикаторную лампу, а также через предохранитель подушки безопасности на вход A1 модуля SDM. Если напряжение зажигания находится вне диапазона от 9 до 16 В, индикатор AIRBAG загорается и продолжает гореть; при этом диагностические коды неисправности (DTC) не записываются. Индикатор AIRBAG может также продолжать гореть в результате короткого замыкания между модулем SDM и индикаторной лампой.

Контрольная лампа подушки безопасности продолжает гореть при включенном зажигании

Внимание! Модуль датчиков и диагностики (SDM) может сохранять достаточное напряжение для приведения в действие подушек безопасности и натяжителей в течение 1 минуты после выключения зажигания и удаления предохранителя. Если подушки безопасности и натяжители не отсоединены, не начинайте обслуживание, пока не пройдет одна минута после отключения питания от модуля SDM. Несоблюдение этого требования может привести к травмам.

ШагОперацияЗначенияДаНет
1
Проверьте, правильно ли разъем модуля датчиков и диагностики (sdm) подключен к sdm.
Правильно ли подключен разъем модуля sdm?
-
Перейдите на Шаг 3
Перейдите на Шаг 2
2
Подключите разъем модуля датчиков и диагностики (sdm).
Ремонт закончен?
-
Система в норме
-
3
  1. Выключите зажигание.
  2. Отсоедините разъем модуля sdm.
  3. Установите зажигание в положение on.
  4. Проверьте напряжение на выводе a10 разъема модуля sdm.
Превышает ли напряжение зажигания указанное значение?
9 В
Перейдите на Шаг 4
4
  1. Установите зажигание в положение on.
  2. Проверьте подачу напряжения на предохранитель подушек безопасности f19.
Находится ли напряжение в указанном диапазоне?
9~16 В
Перейдите на Шаг 6
Перейдите на Шаг 5
5
Исправьте цепь подачи питания на предохранитель подушек безопасности.
Ремонт закончен?
-
Система в норме
-
6
Проверьте предохранитель подушек безопасности.
Предохранитель исправен?
-
Перейдите на Шаг 8
Перейдите на Шаг 7
7
Замените предохранитель подушек безопасности f19.
Ремонт закончен?
-
Система в норме
-
8
  1. Поверните ключ зажигания в положение lock и выньте его.
  2. Отключите разъем модуля датчиков и диагностики (sdm).
  3. Проверьте на разрыв цепь между выводом a10 модуля sdm и предохранителем подушек безопасности f19.
Цепь разомкнута?
-
Перейдите на Шаг 9
Перейдите на Шаг 10
9
Установите разрыв цепи между модулем sdm и предохранителем подушек безопасности f19.
Ремонт закончен?
-
Система в норме
-
10
Устраните замыкание на массу между индикаторной лампой airbag и выводом a18 модуля sdm.
Ремонт закончен?
-
Система в норме
-

U5A18B04
Показать иллюстрациюПеревод текста в иллюстрациях


ДИАГНОСТИЧЕСКИЙ КОД НЕИСПРАВНОСТИ dtc b0016 НИЗКОЕ СОПРОТИВЛЕНИЕ ЦЕПИ СРАБАТЫВАНИЯ ПЕРЕДНЕЙ ПОДУШКИ БЕЗОПАСНОСТИ ПАССАЖИРА

Описание схемы

При установке ключа зажигания в положение ON модуль датчиков и диагностики (SDM) выполняет начальную проверку для выявления существенных неполадок внутри самого SDM. После этих проверок модуль измеряет напряжения в цепях зажигания и срабатывания подушек безопасности, проверяя, что они находятся в номинальных диапазонах. SDM контролирует напряжения на проводах нижнего уровня подушек водителя и пассажира, выявляя замыкание цепей срабатывания на массу или напряжение питания.
Модуль датчиков и диагностики (SDM) проверяет проводку к модулю подушки безопасности пассажира, пропуская ничтожно малый ток через внутреннюю цепь и проверяя ее сопротивление.

Диагностический код неисправности dtc b0016 записывается, когда

dtc b0016 - Низкое сопротивление цепи срабатывания передней подушки безопасности пассажира

Внимание! Модуль датчиков и диагностики (SDM) может сохранять достаточное напряжение для приведения в действие подушек безопасности и натяжителей в течение 1 минуты после выключения зажигания и удаления предохранителя. Если подушки безопасности и натяжители не отсоединены, не начинайте обслуживание, пока не пройдет одна минута после отключения питания от SDM. Несоблюдение этого требования может привести к травмам.

Внимание! В процессе обслуживания обращайтесь с модулем датчиков и диагностики (SDM) очень осторожно. Не ударяйте и не встряхивайте SDM.

Внимание! Никогда не подключайте питание к системе надувных подушек безопасности (SIR), если модуль SDM не соединен жестко с автомобилем. Чтобы система надувных подушек безопасности (SIR) работала правильно, все болты крепления модуля датчиков и диагностики SDM должны быть тщательно затянуты, а стрелка на SDM должна быть направлена к передней части автомобиля. При недостаточно жестком креплении модуля SDM к автомобилю включенный модуль может сработать, что приведет к неожиданному выпуску подушек безопасности и может повлечь травму.

ШагОперацияЗначенияДаНет
1
  1. Удостоверьтесь, что ключ зажигания находится в положении off.
  2. Подождите минуту, чтобы разрядить заряд блока питания модуля датчиков и диагностики.
-
Перейдите на Шаг 2
-
2
Осмотрите разъем и проводку подушки безопасности пассажира.
Проводка повреждена?
-
Перейдите на Шаг 5
Перейдите на Шаг 3
3
  1. Удостоверьтесь, что ключ зажигания находится в положении off.
  2. Отключите разъем модуля подушки безопасности пассажира.
  3. Отключите разъем проводки модуля датчиков и диагностики (sdm).
  4. Проверьте сопротивление между выводами 1, 2 модуля подушки безопасности пассажира.
Сопротивление равно ?
Перейдите на Шаг 4
Перейдите на Шаг 5
4
  1. Замените модуль датчиков и диагностики.
  2. Удостоверьтесь, что ключ зажигания находится в положении on.
  3. Сотрите диагностический код неисправности с помощью диагностического прибора.
  4. Выполните проверку диагностической системы системы надувных подушек безопасности (sir).
Диагностический код неисправности удален?
-
Система в норме.
Перейдите на Шаг 6
5
Замените проводку надувной подушки безопасности.
-
-
-
6
Замените модуль подушки безопасности пассажира.
-
-
-

U5A18B04
Показать иллюстрациюПеревод текста в иллюстрациях


ДИАГНОСТИЧЕСКИЙ КОД НЕИСПРАВНОСТИ dtc b0017 РАЗРЫВ ЦЕПИ СРАБАТЫВАНИЯ ПЕРЕДНЕЙ ПОДУШКИ БЕЗОПАСНОСТИ ПАССАЖИРА

Описание схемы

При установке ключа зажигания в положение ON модуль датчиков и диагностики (SDM) выполняет начальную проверку для выявления существенных неполадок внутри самого модуля SDM. После этих проверок модуль измеряет напряжения в цепях зажигания и срабатывания подушек безопасности, проверяя, что они находятся в номинальных диапазонах. Затем модуль SDM выполняет измерение сопротивлений. Вывод A4 нижнего уровня подушки безопасности пассажира заземлен через сток тока, а к выводу верхнего уровня подушки безопасности пассажира присоединен источник тока, подающий на него ток фиксированной величины. Контролируя разность напряжений между выводами верхнего и нижнего уровня подушки безопасности пассажира, модуль SDM вычисляет суммарное сопротивление модуля подушки безопасности, жгута проводки и контактов разъема.

Диагностический код неисправности dtc 17 записывается, когда

Действия

Модуль SDM включает индикатор AIRBAG и записывает диагностический код неисправности DTC B0017.

Диагностический код неисправности dtc b0017 стирается, когда

Рекомендации по диагностике

Нестабильное состояние скорее всего вызвано плохим соединением либо в разъеме подушки безопасности пассажира, либо на выводах A3 и A4 модуля SDM. Разрыв проводки в цепи срабатывания подушки безопасности пассажира также приводит к появлению кода неисправности DTC B0017.

dtc b0017 - Разрыв цепи срабатывания передней подушки безопасности пассажира

Внимание! Модуль датчиков и диагностики (SDM) может сохранять достаточное напряжение для приведения в действие подушек безопасности и натяжителей в течение 1 минуты после выключения зажигания и удаления предохранителя. Если подушки безопасности и натяжители не отсоединены, не начинайте обслуживание, пока не пройдет одна минута после отключения питания от модуля SDM. Несоблюдение этого требования может привести к травмам.

Внимание! В процессе обслуживания обращайтесь с модулем датчиков и диагностики (SDM) очень осторожно. Не ударяйте и не встряхивайте SDM.

Внимание! Никогда не подключайте питание к дополнительной системе пассивной безопасности (SRS), если модуль SDM не соединен жестко с автомобилем. Чтобы система SRS работала правильно, все болты крепления модуля датчиков и диагностики SDM должны быть тщательно затянуты, а стрелка на модуле SDM должна быть направлена к передней части автомобиля. При недостаточно жестком креплении модуля SDM к автомобилю включенный модуль может сработать, что приведет к неожиданному выпуску подушек безопасности и может повлечь травму.

ШагОперацияЗначенияДаНет
1
Выполните проверку диагностической системы srs.
Проверка диагностической системы srs закончена?
-
Перейдите на Шаг 2
-
2
  1. Поверните ключ зажигания в положение lock и выньте его.
  2. Отключите разъем подушки безопасности пассажира.
  3. Проверьте выводы на предмет повреждений или плохого подключения.
  4. Отремонтируйте поврежденные контакты или выводы разъема со стороны жгута проводки. Если разъем поврежден со стороны подушки безопасности, подушку безопасности пассажира необходимо заменить.
  5. Если повреждение не обнаружено, подключите желтый двусторонний разъем подушки безопасности пассажира и удостоверьтесь, что он хорошо соединен.
  6. Установите зажигание в положение on.
Остался ли диагностический код неисправности (dtc) текущим?
-
Перейдите на Шаг 3
Система в норме
3
  1. Поверните ключ зажигания в положение lock и выньте его.
  2. Временно отсоедините двусторонние желтые разъемы подушки безопасности пассажира.
  3. Проверьте выводы a3 и a4 модуля sdm.
Есть ли оторванные провода или поврежденные выводы или контакты?
-
Перейдите на Шаг 4
Перейдите на Шаг 5
4
  1. Отремонтируйте незакрепленные или поврежденные контакты или выводы модуля sdm.
  2. Подключите все компоненты системы srs и удостоверьтесь, что все компоненты смонтированы правильно.
Ремонт закончен?
-
-
5
Проверьте на разрыв цепь между модулем sdm и разъемом подушки безопасности пассажира.
Цепь разомкнута?
-
Перейдите на Шаг 6
Перейдите на Шаг 7
6
  1. Устраните разрыв цепи между модулем sdm и модулем подушки безопасности пассажира.
  2. Подключите все компоненты системы srs и удостоверьтесь, что все компоненты смонтированы правильно.
Ремонт закончен?
-
-
7
  1. Замените модуль sdm. Стрелка на модуле должна быть направлена к передней части автомобиля.
  2. Подключите все компоненты системы srs и удостоверьтесь, что все компоненты смонтированы правильно.
  3. Выполните проверку диагностической системы srs.
Остался ли диагностический код неисправности dtc b0017 текущим?
-
Перейдите на Шаг 8
Система в норме
8
  1. Поверните ключ зажигания в положение lock и выньте его.
  2. Отсоедините двусторонний желтый разъем подушки безопасности пассажира.
  3. Замените модуль подушки безопасности пассажира.
  4. Подключите все компоненты системы srs и удостоверьтесь, что все компоненты смонтированы правильно.
Ремонт закончен?
-
-

U5A18B04
Показать иллюстрациюПеревод текста в иллюстрациях


ДИАГНОСТИЧЕСКИЙ КОД НЕИСПРАВНОСТИ dtc b0018 КОРОТКОЕ ЗАМЫКАНИЕ ЦЕПИ СРАБАТЫВАНИЯ ПЕРЕДНЕЙ ПОДУШКИ БЕЗОПАСНОСТИ ПАССАЖИРА

Описание схемы

При установке ключа зажигания в положение ON модуль датчиков и диагностики (SDM) выполняет начальную проверку для выявления существенных неполадок внутри самого SDM. После этих проверок модуль измеряет напряжения в цепях зажигания и срабатывания, проверяя, что они находятся в соответствующих номинальных диапазонах. Затем модуль SDM выполняет измерение сопротивлений. Вывод A4 нижнего уровня подушки безопасности пассажира заземлен через сток тока, а к выводу A3 верхнего уровня подушки безопасности пассажира присоединен источник тока, подающий на него ток фиксированной величины. Контролируя разность напряжений между выводами нижнего (вывод A4) и верхнего (вывод A3) уровня подушки безопасности пассажира, модуль SDM вычисляет суммарное сопротивление модуля подушки безопасности, жгута проводки и контактов разъема.

Диагностический код неисправности dtc 16 записывается, когда

Сопротивление цепи срабатывания подушки безопасности пассажира ниже номинального значения. При проверке, выполняемой в каждом цикле зажигания

Действия

Модуль SDM включает индикатор AIRBAG и записывает диагностический код неисправности DTC B0018.

Диагностический код неисправности dtc b0018 стирается, когда

Рекомендации по диагностике

Нестабильное состояние скорее всего может быть вызвано коротким замыканием между проводами верхнего и нижнего уровня цепи подушки безопасности пассажира, коротким замыканием между проводом верхнего уровня цепи подушки безопасности пассажира и проводом верхнего уровня цепи подушки безопасности водителя либо коротким замыканием между проводом верхнего уровня подушки безопасности пассажира и проводом нижнего уровня цепи подушки безопасности водителя. Проблема также может быть связана с неисправностью закорачивающей перемычки разъема подушки безопасности пассажира; в этом случае требуется замена модуля подушки безопасности пассажира. Проверка этого кода DTC производится только во время начальной проверки индикатора AIRBAG. Если поступила команда CLEAR CODES от диагностического прибора, а неисправность по-прежнему присутствует, данный код DTC не появится вновь до следующего цикла включения зажигания.

dtc b0018 - Короткое замыкание цепи срабатывания передней подушки безопасности пассажира

Внимание! Модуль датчиков и диагностики (SDM) может сохранять достаточное напряжение для приведения в действие подушек безопасности и натяжителей в течение 0,15 секунды после выключения зажигания и удаления предохранителя. Если подушки безопасности и натяжители не отсоединены, не начинайте обслуживание, пока не пройдет одна минута после отключения питания от модуля SDM. Несоблюдение этого требования может привести к травмам.

Внимание! В процессе обслуживания обращайтесь с модулем датчиков и диагностики (SDM) очень осторожно. Не ударяйте и не встряхивайте SDM.

Внимание! Никогда не подключайте питание к дополнительной системе пассивной безопасности (SRS), если модуль SDM не соединен жестко с автомобилем. Чтобы дополнительная система пассивной безопасности (SRS) работала правильно, все болты крепления модуля датчиков и диагностики SDM должны быть тщательно затянуты, а стрелка на SDM должна быть направлена к передней части автомобиля. При недостаточно жестком креплении модуля SDM к автомобилю включенный модуль может сработать, что приведет к неожиданному выпуску подушек безопасности и может повлечь травму.

ШагОперацияЗначенияДаНет
1
Выполните проверку диагностической системы srs.
Проверка диагностической системы srs закончена?
-
Перейдите на Шаг 2
-
2
  1. Поверните ключ зажигания в положение lock и выньте его.
  2. Подключите диагностический прибор к разъему линии передачи данных (dlc).
  3. Установите зажигание в положение on.
Остался ли диагностический код неисправности dtc b0018 текущим?
-
Перейдите на Шаг 3
Перейдите на Шаг 4
3
  1. Поверните ключ зажигания в положение lock и выньте его.
  2. Отсоедините желтый разъем подушки безопасности пассажира на рулевой колонке.
  3. Устраните короткое замыкание между цепью подушки безопасности водителя и цепью подушки безопасности пассажира.
  4. Подключите все компоненты системы srs и удостоверьтесь, что все компоненты смонтированы правильно.
Ремонт закончен?
-
-
4
  1. Поверните ключ зажигания в положение lock и выньте его.
  2. Удостоверьтесь, что желтый двусторонний разъем подушки безопасности пассажира хорошо соединен.
Хорошо ли соединен желтый двусторонний разъем подушки безопасности пассажира?
≈0 В
Перейдите на Шаг 6
Перейдите на Шаг 5
5
  1. Соедините желтый двусторонний разъем подушки безопасности пассажира.
  2. Подключите заново все компоненты системы srs и удостоверьтесь, что все компоненты смонтированы правильно.
Ремонт закончен?
-
-
6
  1. Временно отсоедините подушку безопасности пассажира и желтый разъем часовой пружины на рулевой колонке.
  2. Проверьте, нет ли короткого замыкания между проводами верхнего и нижнего уровня цепи срабатывания подушки безопасности пассажира.
Есть короткое замыкание между проводами верхнего и нижнего уровня цепи срабатывания подушки безопасности пассажира?
-
Перейдите на Шаг 7
Перейдите на Шаг 8
7
  1. Устраните короткое замыкание между проводами верхнего и нижнего уровня цепи срабатывания подушки безопасности пассажира.
  2. Подключите все компоненты системы srs и удостоверьтесь, что все компоненты смонтированы правильно.
Ремонт закончен?
-
-
8
Проверьте, нет ли короткого замыкания между проводом верхнего уровня цепи срабатывания подушки безопасности пассажира и проводом нижнего уровня цепи срабатывания подушки безопасности водителя.
Есть короткое замыкание между проводами верхнего и нижнего уровня цепи срабатывания подушки безопасности водителя (выводы a3 и a4 модуля sdm)?
-
-
9
  1. Устраните короткое замыкание между проводами верхнего и нижнего уровня цепи срабатывания подушки безопасности водителя.
  2. Подключите все компоненты системы srs и удостоверьтесь, что все компоненты смонтированы правильно.
  3. Подайте команду clear codes с помощью диагностического прибора.
Ремонт закончен?
-
-
10
  1. Замените модуль sdm. Стрелка на модуле должна быть направлена к передней части автомобиля.
  2. Подключите все компоненты системы srs и удостоверьтесь, что все компоненты смонтированы правильно.
  3. Выполните проверку диагностической системы srs.
Остался ли диагностический код неисправности dtc b0018 текущим?
-
Перейдите на Шаг 11
Система в норме
11
  1. Отключите электрический разъем модуля подушки безопасности пассажира.
  2. Замените модуль подушки безопасности пассажира.
  3. Подключите все компоненты системы srs и удостоверьтесь, что все компоненты смонтированы правильно.
  4. Подайте команду clear codes с помощью диагностического прибора.
Ремонт закончен?
-
-

U5A18B04
Показать иллюстрациюПеревод текста в иллюстрациях


ДИАГНОСТИЧЕСКИЙ КОД НЕИСПРАВНОСТИ dtc b0022 НИЗКОЕ СОПРОТИВЛЕНИЕ ЦЕПИ СРАБАТЫВАНИЯ ПЕРЕДНЕЙ ПОДУШКИ БЕЗОПАСНОСТИ ВОДИТЕЛЯ

Описание схемы

При установке ключа зажигания в положение ON модуль датчиков и диагностики (SDM) выполняет начальную проверку для выявления существенных неполадок внутри самого SDM.
После этих проверок модуль измеряет напряжения в цепях зажигания и срабатывания подушек безопасности, проверяя, что они находятся в номинальных диапазонах. SDM контролирует напряжения на проводах нижнего уровня подушек водителя и пассажира, выявляя замыкание цепей срабатывания на массу или напряжение питания.

Диагностический код неисправности dtc b0022 записывается, когда

dtc b0022 - Низкое сопротивление цепи срабатывания передней подушки безопасности водителя

Внимание! Модуль датчиков и диагностики (SDM) может сохранять достаточное напряжение для приведения в действие подушек безопасности и натяжителей в течение 1 минуты после выключения зажигания и удаления предохранителя. Если подушки безопасности и натяжители не отсоединены, не начинайте обслуживание, пока не пройдет одна минута после отключения питания от SDM. Несоблюдение этого требования может привести к травмам.

Внимание! В процессе обслуживания обращайтесь с модулем датчиков и диагностики (SDM) очень осторожно. Не ударяйте и не встряхивайте SDM.

Внимание! Никогда не подключайте питание к системе надувных подушек безопасности (SIR), если модуль SDM не соединен жестко с автомобилем. Чтобы система надувных подушек безопасности (SIR) работала правильно, все болты крепления модуля датчиков и диагностики SDM должны быть тщательно затянуты, а стрелка на SDM должна быть направлена к передней части автомобиля. При недостаточно жестком креплении модуля SDM к автомобилю включенный модуль может сработать, что приведет к неожиданному выпуску подушек безопасности и может повлечь травму.

ШагОперацияЗначенияДаНет
1
  1. Удостоверьтесь, что ключ зажигания находится в положении off.
  2. Подождите минуту, чтобы разрядить заряд блока питания модуля датчиков и диагностики.
-
Перейдите на Шаг 2
-
2
Осмотрите разъем и проводку 2 подушки безопасности водителя.
Проводка надувной подушки безопасности повреждена?
-
Перейдите на Шаг 6
Перейдите на Шаг 5
3
  1. Удостоверьтесь, что ключ зажигания находится в положении off.
  2. Снимите модуль подушки безопасности водителя.
  3. Отключите разъем проводки модуля датчиков и диагностики (sdm).
  4. Проверьте сопротивление между выводами 1, 2 модуля подушки безопасности.
Находится ли сопротивление в номинальном диапазоне?
1~3Ом
Перейдите на Шаг 4
Перейдите на Шаг 5
4
  1. Замените модуль датчиков и диагностики.
  2. Удостоверьтесь, что ключ зажигания находится в положении on.
  3. Сотрите диагностический код неисправности с помощью диагностического прибора.
  4. Выполните проверку диагностической системы системы надувных подушек безопасности (sir).
Диагностический код неисправности удален?
1,0 В
Система в норме.
Перейдите на Шаг 8
5
  1. Отключите разъем от проводки часовой пружины.
  2. Проверьте сопротивление между выводами 1 и 2 часовой пружины.
-
Перейдите на Шаг 6
Перейдите на Шаг 7
6
Замените проводку надувной подушки безопасности.
-
-
-
7
Замените часовую пружину.
-
-
-
8
Замените модуль подушки безопасности водителя.
-
-
-

U5A18B04
Показать иллюстрациюПеревод текста в иллюстрациях


ДИАГНОСТИЧЕСКИЙ КОД НЕИСПРАВНОСТИ dtc b0024 КОРОТКОЕ ЗАМЫКАНИЕ ЦЕПИ СРАБАТЫВАНИЯ ПЕРЕДНЕЙ ПОДУШКИ БЕЗОПАСНОСТИ ВОДИТЕЛЯ

Описание схемы

При установке ключа зажигания в положение ON модуль датчиков и диагностики (SDM) выполняет начальную проверку для выявления существенных неполадок внутри самого модуля SDM. После этих проверок модуль измеряет напряжения в цепях зажигания и срабатывания, проверяя, что они находятся в соответствующих номинальных диапазонах. Затем модуль SDM выполняет измерение сопротивлений. Вывод A3 нижнего уровня подушки безопасности водителя заземлен через сток тока, а к выводу A1 верхнего уровня подушки безопасности водителя присоединен источник тока, подающий на него ток фиксированной величины. Контролируя разность напряжений между выводами верхнего и нижнего уровня подушки безопасности водителя, модуль SDM вычисляет суммарное сопротивление модуля подушки безопасности водителя, часовой пружины, жгута проводки и контактов разъема.

Диагностический код неисправности dtc b0024 записывается, когда

Действия

Модуль SDM включает индикатор AIRBAG и записывает диагностический код неисправности DTC B0024.

Диагностический код неисправности dtc b0024 стирается, когда

Рекомендации по диагностике

Нестабильное состояние скорее всего может быть вызвано коротким замыканием между проводами верхнего и нижнего уровня цепи подушки безопасности водителя либо коротким замыканием между проводом верхнего уровня цепи подушки безопасности водителя и проводом нижнего уровня цепи подушки безопасности пассажира. Подобное состояние может также быть вызвано неисправностью часовой пружины или закорачивающей перемычки в разъеме часовой пружины на рулевой колонке. Проверка этого кода DTC производится только во время начальной проверки индикатора AIRBAG. Если поступила команда CLEAR CODES от диагностического прибора, а неисправность по-прежнему присутствует, данный код DTC не появится вновь до следующего цикла включения зажигания.

dtc b0024 - Короткое замыкание цепи срабатывания передней подушки безопасности водителя

Внимание! Модуль датчиков и диагностики (SDM) может сохранять достаточное напряжение для приведения в действие подушек безопасности и натяжителей в течение 1 минуты после выключения зажигания и удаления предохранителя. Если подушки безопасности и натяжители не отсоединены, не начинайте обслуживание, пока не пройдет одна минута после отключения питания от модуля SDM. Несоблюдение этого требования может привести к травмам.

Внимание! В процессе обслуживания обращайтесь с модулем датчиков и диагностики (SDM) очень осторожно. Не ударяйте и не встряхивайте SDM.

Внимание! Никогда не подключайте питание к дополнительной системе пассивной безопасности (SRS), если модуль SDM не соединен жестко с автомобилем. Чтобы система SRS работала правильно, все болты крепления модуля датчиков и диагностики SDM должны быть тщательно затянуты, а стрелка на модуле SDM должна быть направлена к передней части автомобиля. При недостаточно жестком креплении модуля SDM к автомобилю включенный модуль может сработать, что приведет к неожиданному выпуску подушек безопасности и может повлечь травму.

ШагОперацияЗначенияДаНет
1
Выполните проверку диагностической системы srs.
Проверка диагностической системы srs закончена?
-
Перейдите на Шаг 2
-
2
  1. Поверните ключ зажигания в положение lock и выньте его.
  2. Подключите диагностический прибор к разъему линии передачи данных (dlc).
  3. Установите зажигание в положение on.
Остался ли данный диагностический код неисправности (dtc) текущим?
-
Перейдите на Шаг 3
Перейдите на Шаг 4
3
  1. Поверните ключ зажигания в положение lock и выньте его.
  2. Отсоедините подушку безопасности пассажира и желтый разъем часовой пружины на рулевой колонке.
  3. Устраните короткое замыкание между проводом верхнего цепи подушки безопасности водителя и проводом верхнего уровня цепи подушки безопасности пассажира.
Ремонт закончен?
-
Перейдите к пункту "Проверка диагностической системы SRS".
-
4
  1. Рассоедините желтый двусторонний разъем часовой пружины на рулевой колонке.
  2. Осмотрите разъем на предмет повреждений.
Обнаружен неисправный компонент, разъем, контакт или провод?
-
Перейдите на Шаг 5
Перейдите на Шаг 6
5
  1. Замените неисправный компонент, разъем, контакт или провод.
  2. Подключите все компоненты системы srs.
Ремонт закончен?
-
Перейдите к пункту "Проверка диагностической системы SRS".
-
6
Осмотрите выводы a1 и a2 разъема модуля sdm на предмет коротких замыканий между контактами или проводами.
Неисправность найдена?
-
Перейдите на Шаг 7
Перейдите на Шаг 8
7
  1. Замените закороченные контакты или провода.
  2. Подключите все компоненты системы srs.
Ремонт закончен?
-
Перейдите к пункту "Проверка диагностической системы SRS".
-
8
  1. При отключенном модуле sdm проверьте омметром жгут проводов модуля sdm на предмет короткого замыкания между выводом a1 (провод верхнего уровня цепи подушки безопасности водителя) и выводом a4 (провод нижнего уровня цепи подушки безопасности пассажира).
Есть короткое замыкание между проводом верхнего уровня цепи подушки безопасности водителя и проводом нижнего уровня цепи подушки безопасности пассажира?
0 Ом
Перейдите на Шаг 9
Перейдите на Шаг 10
9
  1. Устраните короткое замыкание.
  2. Подключите все компоненты системы srs.
Ремонт закончен?
-
-
10
  1. Снимите подушку безопасности водителя.
  2. Подключите желтый разъем часовой пружины на рулевой колонке.
  3. На разъеме модуля sdm проверьте омметром, нет ли короткого замыкания между выводом a1 (провод верхнего уровня цепи подушки безопасности водителя) и выводом a2 (провод нижнего уровня цепи подушки безопасности водителя).
Есть короткое замыкание между проводом верхнего уровня цепи подушки безопасности водителя и проводом нижнего уровня цепи подушки безопасности водителя?
0 Ом
Перейдите на Шаг 12
Перейдите на Шаг 11
11
  1. Замените подушку безопасности водителя.
  2. Подключите все компоненты системы srs.
  3. Выполните проверку диагностической системы.
Остался ли данный диагностический код неисправности (dtc) текущим?
-
Перейдите на Шаг 15
Система в норме
12
  1. Рассоедините желтый двусторонний разъем часовой пружины на рулевой колонке.
  2. На разъеме модуля sdm проверьте омметром, нет ли короткого замыкания между выводом a1 (провод верхнего уровня цепи подушки безопасности водителя) и выводом a2 (провод нижнего уровня цепи подушки безопасности водителя).
  3. См. "Схема диагностики 11" в этом разделе.
Есть короткое замыкание между проводом верхнего уровня цепи подушки безопасности водителя и проводом нижнего уровня цепи подушки безопасности водителя?
0 Ом
Перейдите на Шаг 14
Перейдите на Шаг 15
13
  1. Установите рулевое колесо в центральное положение.
  2. Отсоедините подушку безопасности пассажира и желтый разъем часовой пружины на рулевой колонке.
  3. Замените часовую пружину.
  4. Подключите все компоненты системы srs.
Ремонт закончен?
-
-
14
Устраните неисправность проводов верхнего и нижнего уровня цепи подушки безопасности водителя между модулем sdm и часовой пружиной.
Ремонт закончен?
-
-
15
  1. Замените модуль sdm. Стрелка на модуле должна быть направлена к передней части автомобиля.
  2. Подключите все компоненты системы srs и удостоверьтесь, что все компоненты смонтированы правильно.
Ремонт закончен?
-
-

U5A18B04
Показать иллюстрациюПеревод текста в иллюстрациях


ДИАГНОСТИЧЕСКИЙ КОД НЕИСПРАВНОСТИ dtc b0026 РАЗРЫВ ЦЕПИ СРАБАТЫВАНИЯ ПЕРЕДНЕЙ ПОДУШКИ БЕЗОПАСНОСТИ ВОДИТЕЛЯ

Описание схемы

При установке ключа зажигания в положение ON модуль датчиков и диагностики (SDM) выполняет начальную проверку для выявления существенных неполадок внутри самого модуля SDM. После этих проверок модуль измеряет напряжения в цепях зажигания и срабатывания, проверяя, что они находятся в соответствующих номинальных диапазонах. Затем модуль SDM выполняет измерение сопротивлений. Вывод A2 нижнего уровня подушки безопасности водителя заземлен через сток тока, а к выводу верхнего уровня подушки безопасности водителя присоединен источник тока, подающий на него ток фиксированной величины. Контролируя разность напряжений между выводами верхнего и нижнего уровня подушки безопасности водителя, модуль SDM вычисляет суммарное сопротивление модуля подушки безопасности водителя, жгута проводки и контактов разъема.

Диагностический код неисправности dtc b0026 записывается, когда

Действия

Модуль SDM включает индикатор AIRBAG и записывает диагностический код неисправности DTC B0026.

Диагностический код неисправности dtc b0026 стирается, когда

Рекомендации по диагностике

Нестабильное состояние скорее всего вызвано плохим соединением либо в разъеме подушки безопасности водителя, либо в разъемах часовой пружины, либо на выводах A1 и A2 модуля SDM. Разрыв проводки в цепи срабатывания подушки безопасности водителя также приводит к появлению кода неисправности DTC B0026. Для проверки на неисправность часовой пружины сотрите диагностические коды неисправности (DTC), затем поверните рулевое колесо туда и обратно при включенном зажигании. Если загорится индикатор AIRBAG и вновь появится код неисправности DTC B0026 - скорее всего часовая пружина неисправна.

dtc b0026 - Разрыв цепи срабатывания передней подушки безопасности водителя

Внимание! Модуль датчиков и диагностики (SDM) может сохранять достаточное напряжение для приведения в действие подушек безопасности и натяжителей в течение 1 минуты после выключения зажигания и удаления предохранителя. Если подушки безопасности и натяжители не отсоединены, не начинайте обслуживание, пока не пройдет одна минута после отключения питания от модуля SDM. Несоблюдение этого требования может привести к травмам.

Внимание! В процессе обслуживания обращайтесь с модулем датчиков и диагностики (SDM) очень осторожно. Не ударяйте и не встряхивайте SDM.

Внимание! Никогда не подключайте питание к дополнительной системе пассивной безопасности (SRS), если модуль SDM не соединен жестко с автомобилем. Чтобы дополнительная система пассивной безопасности (SRS) работала правильно, все болты крепления модуля датчиков и диагностики SDM должны быть тщательно затянуты, а стрелка на SDM должна быть направлена к передней части автомобиля. При недостаточно жестком креплении модуля SDM к автомобилю включенный модуль может сработать, что приведет к неожиданному выпуску подушек безопасности и может повлечь травму.

Важно: Старайтесь не деформировать контакты разъема подключения подушки безопасности к часовой пружине.

ШагОперацияЗначенияДаНет
1
Выполните проверку диагностической системы srs.
Проверка диагностической системы srs закончена?
-
Перейдите на Шаг 2
-
2
  1. Поверните ключ зажигания в положение lock и выньте его.
  2. Удостоверьтесь, что желтый двусторонний разъем часовой пружины (на рулевой колонке) хорошо соединен.
Хорошо ли соединен желтый разъем подушки часовой пружины?
-
Перейдите на Шаг 4
Перейдите на Шаг 3
3
  1. Соедините желтый двусторонний разъем часовой пружины.
  2. Подключите все компоненты системы srs и удостоверьтесь, что все компоненты смонтированы правильно.
  3. Установите зажигание в положение on.
Остался ли диагностический код неисправности dtc b0026 текущим?
-
Перейдите на Шаг 4
4
  1. Поверните ключ зажигания в положение lock и выньте его.
  2. Рассоедините желтый двусторонний разъем часовой пружины на рулевой колонке.
  3. Соедините перемычкой контакты разъема часовой пружины со стороны модуля sdm.
  4. Установите зажигание в положение on.
Остался ли диагностический код неисправности dtc b0026 текущим?
-
Перейдите на Шаг 9
Перейдите на Шаг 5
5
  1. Поверните ключ зажигания в положение lock и выньте его.
  2. Осмотрите соединение на подушке безопасности водителя.
Хорошо ли соединен разъем подушки безопасности водителя?
-
Перейдите на Шаг 7
Перейдите на Шаг 6
6
  1. Соедините надлежащим образом разъем подушки безопасности водителя.
  2. Подключите желтый разъем часовой пружины на нижней части рулевой колонки.
  3. Установите зажигание в положение on.
Остался ли диагностический код неисправности dtc b0026 текущим?
-
Перейдите на Шаг 7
Проверка системы"
7
  1. Поверните ключ зажигания в положение lock и выньте его.
  2. Рассоедините желтый двусторонний разъем часовой пружины на рулевой колонке.
  3. Временно снимите подушку безопасности водителя.
  4. Соедините перемычкой контакты разъема подключения часовой пружины к подушке безопасности водителя.
  5. Проверьте целостность часовой пружины омметром.
Цепь разорвана?
-
Перейдите на Шаг 9
Перейдите на Шаг 8
8
  1. Поверните ключ зажигания в положение lock и выньте его.
  2. Рассоедините желтый двусторонний разъем часовой пружины на рулевой колонке.
  3. Замените подушку безопасности водителя.
  4. Подключите все компоненты системы srs и диагностический прибор.
  5. Установите зажигание в положение on.
Остался ли диагностический код неисправности dtc b0026 текущим?
-
Перейдите на Шаг 1
Проверка системы"
9
  1. Поверните ключ зажигания в положение lock и выньте его.
  2. Установите рулевое колесо в центральное положение.
  3. Рассоедините желтый двусторонний разъем часовой пружины на рулевой колонке.
  4. Замените часовую пружину.
  5. Подключите все компоненты системы srs и диагностический прибор.
  6. Установите зажигание в положение on.
Остался ли диагностический код неисправности dtc b0026 текущим?
-
Перейдите на Шаг 1
Перейдите на Шаг 10
10
  1. Поверните ключ зажигания в положение lock и выньте его.
  2. Отсоедините подушку безопасности пассажира и желтый разъем часовой пружины на рулевой колонке.
  3. Отключите разъем модуля датчиков и диагностики (sdm).
  4. Осмотрите контакты и выводы a1 и a2 модуля sdm.
Есть оторванные провода или отогнутые контакты?
-
Перейдите на Шаг 11
Перейдите на Шаг 12
11
  1. Подключите оторванные провода или отремонтируйте поврежденные выводы или контакты.
  2. Подключите все компоненты системы srs и диагностический прибор.
  3. Установите зажигание в положение on.
Ремонт закончен?
-
-
12
Проверьте омметром оба провода (верхнего и нижнего уровня) цепи срабатывания подушки безопасности водителя на разрыв цепи между разъемом модуля sdm (выводы a1 и a2) и разъемом часовой пружины.
Разорван ли какой-либо из проводов?
Перейдите на Шаг 13
Перейдите на Шаг 14
13
  1. Устраните разрывы цепи между модулем sdm и часовой пружиной.
  2. Подключите все компоненты системы srs и диагностический прибор.
  3. Установите зажигание в положение on.
Остался ли диагностический код неисправности dtc b0026 текущим?
-
Перейдите на Шаг 14
-
14
  1. Поверните ключ зажигания в положение lock и выньте его.
  2. Отсоедините подушку безопасности пассажира и желтый разъем часовой пружины на рулевой колонке.
  3. Замените модуль sdm. Стрелка на модуле должна быть направлена к передней части автомобиля.
  4. Подключите все компоненты системы srs и удостоверьтесь, что все компоненты смонтированы правильно.
  5. Подайте команду clear codes с помощью диагностического прибора.
Ремонт закончен?
-
-

U5A18B07
Показать иллюстрациюПеревод текста в иллюстрациях


ДИАГНОСТИЧЕСКИЙ КОД НЕИСПРАВНОСТИ dtc b0028 НИЗКОЕ СОПРОТИВЛЕНИЕ ЦЕПИ СРАБАТЫВАНИЯ БОКОВОЙ ПОДУШКИ БЕЗОПАСНОСТИ ПАССАЖИРА

Описание схемы

При установке ключа зажигания в положение ON модуль датчиков и диагностики (SDM) выполняет начальную проверку для выявления существенных неполадок внутри самого SDM.
После этих проверок модуль измеряет напряжения в цепях зажигания и срабатывания подушек безопасности, проверяя, что они находятся в номинальных диапазонах. SDM контролирует напряжения на проводах нижнего уровня подушек водителя и пассажира, выявляя замыкание цепей срабатывания на массу или напряжение питания.

Диагностический код неисправности dtc b0028 записывается, когда

dtc b0028 - Низкое сопротивление цепи срабатывания боковой подушки безопасности пассажира

Внимание! Модуль датчиков и диагностики (SDM) может сохранять достаточное напряжение для приведения в действие подушек безопасности и натяжителей в течение 1 минуты после выключения зажигания и удаления предохранителя. Если подушки безопасности и натяжители не отсоединены, не начинайте обслуживание, пока не пройдет одна минута после отключения питания от SDM. Несоблюдение этого требования может привести к травмам.

Внимание! В процессе обслуживания обращайтесь с модулем датчиков и диагностики (SDM) очень осторожно. Не ударяйте и не встряхивайте SDM.

Внимание! Никогда не подключайте питание к системе надувных подушек безопасности (SIR), если модуль SDM не соединен жестко с автомобилем. Чтобы система надувных подушек безопасности (SIR) работала правильно, все болты крепления модуля датчиков и диагностики SDM должны быть тщательно затянуты, а стрелка на SDM должна быть направлена к передней части автомобиля. При недостаточно жестком креплении модуля SDM к автомобилю включенный модуль может сработать, что приведет к неожиданному выпуску подушек безопасности и может повлечь травму.

ШагОперацияЗначенияДаНет
1
  1. Удостоверьтесь, что ключ зажигания находится в положении off.
  2. Отключите разъем модуля боковой подушки безопасности пассажира.
  3. Отключите разъем проводки модуля датчиков и диагностики (sdm).
  4. Проверьте сопротивление между выводами 1 и 2 модуля боковой подушки безопасности пассажира.
Сопротивление равно ?
-
Перейдите на Шаг 2
Перейдите на Шаг 4
2
  1. Замените модуль датчиков и диагностики.
  2. Удостоверьтесь, что ключ зажигания находится в положении on.
  3. Сотрите диагностический код неисправности с помощью диагностического прибора.
  4. Выполните проверку диагностической системы системы надувных подушек безопасности (sir).
Диагностический код неисправности удален?
-
Система в норме.
Перейдите на Шаг 3
3
Замените модуль боковой подушки безопасности пассажира.
-
-
-
4
Замените проводку надувной подушки безопасности.
-
-
-

U5A18B07
Показать иллюстрациюПеревод текста в иллюстрациях


ДИАГНОСТИЧЕСКИЙ КОД НЕИСПРАВНОСТИ dtc b0029 РАЗРЫВ ЦЕПИ СРАБАТЫВАНИЯ БОКОВОЙ ПОДУШКИ БЕЗОПАСНОСТИ ПАССАЖИРА

Описание схемы

При установке ключа зажигания в положение ON модуль датчиков и диагностики (SDM) выполняет начальную проверку для выявления существенных неполадок внутри самого модуля SDM. После этих проверок модуль измеряет напряжения в цепях зажигания и срабатывания подушек безопасности, проверяя, что они находятся в номинальных диапазонах. Затем модуль SDM выполняет измерение сопротивлений. Вывод C3 нижнего уровня подушки безопасности пассажира заземлен через сток тока, а к выводу верхнего уровня подушки безопасности пассажира присоединен источник тока, подающий на него ток фиксированной величины. Контролируя разность напряжений между выводами верхнего и нижнего уровня подушки безопасности пассажира, модуль SDM вычисляет суммарное сопротивление модуля подушки безопасности, жгута проводки и контактов разъема.

Диагностический код неисправности dtc 17 записывается, когда

Действия

Модуль SDM включает индикатор AIRBAG и записывает диагностический код неисправности DTC B0029.

Диагностический код неисправности dtc b0029 стирается, когда

Рекомендации по диагностике

Нестабильное состояние скорее всего вызвано плохим соединением либо в разъеме боковой подушки безопасности пассажира, либо на выводах C3 и С4 модуля SDM. Разрыв проводки в цепи срабатывания боковой подушки безопасности пассажира также приводит к появлению кода неисправности DTC B0029.

dtc b0029 - Разрыв цепи срабатывания боковой подушки безопасности пассажира

Внимание! Модуль датчиков и диагностики (SDM) может сохранять достаточное напряжение для приведения в действие подушек безопасности и натяжителей в течение 1 минуты после выключения зажигания и удаления предохранителя. Если подушки безопасности и натяжители не отсоединены, не начинайте обслуживание, пока не пройдет одна минута после отключения питания от модуля SDM. Несоблюдение этого требования может привести к травмам.

Внимание! В процессе обслуживания обращайтесь с модулем датчиков и диагностики (SDM) очень осторожно. Не ударяйте и не встряхивайте SDM.

Внимание! Никогда не подключайте питание к дополнительной системе пассивной безопасности (SRS), если модуль SDM не соединен жестко с автомобилем. Чтобы система SRS работала правильно, все болты крепления модуля датчиков и диагностики SDM должны быть тщательно затянуты, а стрелка на модуле SDM должна быть направлена к передней части автомобиля. При недостаточно жестком креплении модуля SDM к автомобилю включенный модуль может сработать, что приведет к неожиданному выпуску подушек безопасности и может повлечь травму.

ШагОперацияЗначенияДаНет
1
Выполните проверку диагностической системы srs.
Проверка диагностической системы srs закончена?
-
Перейдите на Шаг 2
-
2
  1. Поверните ключ зажигания в положение lock и выньте его.
  2. Отключите разъем модуля подушки безопасности пассажира.
  3. Проверьте выводы на предмет повреждений или плохого подключения.
  4. Отремонтируйте поврежденные контакты или выводы разъема со стороны жгута проводки. Если поврежден разъем со стороны подушки безопасности, боковую подушку безопасности пассажира необходимо заменить.
  5. Если повреждение не обнаружено, подключите желтый двусторонний разъем боковой подушки безопасности пассажира и удостоверьтесь, что он хорошо соединен.
  6. Установите зажигание в положение on.
Остался ли диагностический код неисправности (dtc) текущим?
-
Перейдите на Шаг 3
Система в норме
3
  1. Поверните ключ зажигания в положение lock и выньте его.
  2. Временно отсоедините двусторонние желтые разъемы подушки безопасности пассажира.
  3. Проверьте выводы c3 и С4 модуля sdm.
Есть ли оторванные провода или поврежденные выводы или контакты?
-
Перейдите на Шаг 4
Перейдите на Шаг 5
4
  1. Отремонтируйте незакрепленные или поврежденные контакты или выводы модуля sdm.
  2. Подключите все компоненты системы srs и удостоверьтесь, что все компоненты смонтированы правильно.
Ремонт закончен?
-
-
5
Проверьте на разрыв цепь между модулем sdm и разъемом боковой подушки безопасности пассажира.
Цепь разомкнута?
-
Перейдите на Шаг 6
Перейдите на Шаг 7
6
  1. Устраните разрыв цепи между модулем sdm и модулем боковой подушки безопасности пассажира.
  2. Подключите все компоненты системы srs и удостоверьтесь, что все компоненты смонтированы правильно.
Ремонт закончен?
-
-
7
  1. Замените модуль sdm. Стрелка на модуле должна быть направлена к передней части автомобиля.
  2. Подключите все компоненты системы srs и удостоверьтесь, что все компоненты смонтированы правильно.
  3. Выполните проверку диагностической системы srs.
Остался ли диагностический код неисправности dtc b0029 текущим?
-
Перейдите на Шаг 8
Система в норме
8
  1. Поверните ключ зажигания в положение lock и выньте его.
  2. Отсоедините желтый разъем боковой подушки безопасности пассажира.
  3. Замените модуль боковой подушки безопасности пассажира.
  4. Подключите все компоненты системы srs и удостоверьтесь, что все компоненты смонтированы правильно.
Ремонт закончен?
-
-

U5A18B07
Показать иллюстрациюПеревод текста в иллюстрациях


ДИАГНОСТИЧЕСКИЙ КОД НЕИСПРАВНОСТИ dtc b0030 КОРОТКОЕ ЗАМЫКАНИЕ ЦЕПИ СРАБАТЫВАНИЯ БОКОВОЙ ПОДУШКИ БЕЗОПАСНОСТИ ПАССАЖИРА

Описание схемы

При установке ключа зажигания в положение ON модуль датчиков и диагностики (SDM) выполняет начальную проверку для выявления существенных неполадок внутри самого SDM. После этих проверок модуль измеряет напряжения в цепях зажигания и срабатывания, проверяя, что они находятся в соответствующих номинальных диапазонах. Затем модуль SDM выполняет измерение сопротивлений. Вывод нижнего уровня (C4) подушки безопасности пассажира заземлен через сток тока, а к выводу верхнего уровня (C3) подушки безопасности пассажира присоединен источник тока, подающий на него ток фиксированной величины. Контролируя разность напряжений между выводами нижнего (С4) и верхнего (С3) уровня подушки безопасности пассажира, модуль SDM вычисляет суммарное сопротивление модуля подушки безопасности пассажира, жгута проводки и контактов разъема.

Диагностический код неисправности dtc b0030 записывается, когда

Сопротивление цепи срабатывания боковой подушки безопасности пассажира ниже номинального значения. При проверке, выполняемой в каждом цикле зажигания

Действия

Модуль SDM включает индикатор AIRBAG и записывает диагностический код неисправности DTC B0030.

Диагностический код неисправности dtc b0030 стирается, когда

Рекомендации по диагностике

Нестабильное состояние скорее всего может быть вызвано коротким замыканием между проводами верхнего и нижнего уровня цепи подушки безопасности пассажира, коротким замыканием между проводом верхнего уровня цепи подушки безопасности пассажира и проводом верхнего уровня цепи подушки безопасности водителя либо коротким замыканием между проводом верхнего уровня подушки безопасности пассажира и проводом нижнего уровня цепи подушки безопасности водителя. Проблема также может быть связана с неисправностью закорачивающей перемычки разъема боковой подушки безопасности пассажира; в этом случае требуется замена модуля боковой подушки безопасности пассажира. Проверка этого кода DTC производится только во время начальной проверки индикатора AIRBAG. Если поступила команда CLEAR CODES от диагностического прибора, а неисправность по-прежнему присутствует, данный код DTC не появится вновь до следующего цикла включения зажигания.

dtc b0030 - Короткое замыкание цепи срабатывания боковой подушки безопасности пассажира

Внимание! Модуль датчиков и диагностики (SDM) может сохранять достаточное напряжение для приведения в действие подушек безопасности и натяжителей в течение 0,15 секунды после выключения зажигания и удаления предохранителя. Если подушки безопасности и натяжители не отсоединены, не начинайте обслуживание, пока не пройдет одна минута после отключения питания от модуля SDM. Несоблюдение этого требования может привести к травмам.

Внимание! В процессе обслуживания обращайтесь с модулем датчиков и диагностики (SDM) очень осторожно. Не ударяйте и не встряхивайте SDM.

Внимание! Никогда не подключайте питание к дополнительной системе пассивной безопасности (SRS), если модуль SDM не соединен жестко с автомобилем. Чтобы дополнительная система пассивной безопасности (SRS) работала правильно, все болты крепления модуля датчиков и диагностики SDM должны быть тщательно затянуты, а стрелка на SDM должна быть направлена к передней части автомобиля. При недостаточно жестком креплении модуля SDM к автомобилю включенный модуль может сработать, что приведет к неожиданному выпуску подушек безопасности и может повлечь травму.

ШагОперацияЗначенияДаНет
1
Выполните проверку диагностической системы srs.
Проверка диагностической системы srs закончена?
-
Перейдите на Шаг 2
-
2
  1. Поверните ключ зажигания в положение lock и выньте его.
  2. Подключите диагностический прибор к разъему линии передачи данных (dlc).
  3. Установите зажигание в положение on.
Остался ли диагностический код неисправности dtc b0030 текущим?
-
Перейдите на Шаг 3
Перейдите на Шаг 4
3
  1. Поверните ключ зажигания в положение lock и выньте его.
  2. Отсоедините желтые разъемы на рулевой колонке и на боковой подушке безопасности пассажира.
  3. Устраните короткое замыкание между проводом верхнего уровня цепи боковой подушки безопасности водителя и проводом верхнего уровня цепи боковой подушки безопасности пассажира.
  4. Подключите все компоненты системы srs и удостоверьтесь, что все компоненты смонтированы правильно.
Ремонт закончен?
-
-
4
  1. Поверните ключ зажигания в положение lock и выньте его.
  2. Удостоверьтесь, что желтый двусторонний разъем боковой подушки безопасности пассажира хорошо соединен.
Хорошо ли соединен желтый двусторонний разъем боковой подушки безопасности пассажира?
≈0 В
Перейдите на Шаг 6
Перейдите на Шаг 5
5
  1. Соедините желтый двусторонний разъем боковой подушки безопасности пассажира.
  2. Подключите заново все компоненты системы srs и удостоверьтесь, что все компоненты смонтированы правильно.
Ремонт закончен?
≈0 В
-
6
  1. Временно отсоедините боковую подушку безопасности пассажира и желтый разъем часовой пружины на рулевой колонке.
  2. Проверьте, нет ли короткого замыкания между проводами верхнего и нижнего уровня цепи срабатывания подушки безопасности пассажира.
Есть короткое замыкание между проводами верхнего и нижнего уровня цепи срабатывания подушки безопасности пассажира?
-
Перейдите на Шаг 7
Перейдите на Шаг 8
7
  1. Устраните короткое замыкание между проводами верхнего и нижнего уровня цепи срабатывания подушки безопасности пассажира.
  2. Подключите все компоненты системы srs и удостоверьтесь, что все компоненты смонтированы правильно.
Ремонт закончен?
-
-
8
Проверьте, нет ли короткого замыкания между проводом верхнего уровня цепи срабатывания подушки безопасности пассажира и проводом нижнего уровня цепи срабатывания подушки безопасности водителя.
Есть короткое замыкание между проводом верхнего уровня цепи подушки безопасности пассажира и проводом нижнего уровня цепи подушки безопасности водителя (выводы модуля sdm С3 и С4)?
-
Перейдите на Шаг 9
Перейдите на Шаг 10
9
  1. Устраните короткое замыкание между проводами верхнего и нижнего уровня цепи срабатывания подушки безопасности водителя.
  2. Подключите все компоненты системы srs и удостоверьтесь, что все компоненты смонтированы правильно.
  3. Подайте команду clear codes с помощью диагностического прибора.
Ремонт закончен?
-
-
10
  1. Замените модуль sdm. Стрелка на модуле должна быть направлена к передней части автомобиля.
  2. Подключите все компоненты системы srs и удостоверьтесь, что все компоненты смонтированы правильно.
  3. Выполните проверку диагностической системы srs.
Остался ли диагностический код неисправности dtc b0030 текущим?
-
Перейдите на Шаг 11
Система в норме
11
  1. Отключите электрический разъем модуля подушки безопасности пассажира.
  2. Замените модуль боковой подушки безопасности пассажира.
  3. Подключите все компоненты системы srs и удостоверьтесь, что все компоненты смонтированы правильно.
  4. Подайте команду clear codes с помощью диагностического прибора.
Ремонт закончен?
-
-

U5A18B07
Показать иллюстрациюПеревод текста в иллюстрациях


ДИАГНОСТИЧЕСКИЙ КОД НЕИСПРАВНОСТИ dtc b0040 НИЗКОЕ СОПРОТИВЛЕНИЕ ЦЕПИ СРАБАТЫВАНИЯ БОКОВОЙ ПОДУШКИ БЕЗОПАСНОСТИ ВОДИТЕЛЯ

Описание схемы

При установке ключа зажигания в положение ON модуль датчиков и диагностики (SDM) выполняет начальную проверку для выявления существенных неполадок внутри самого SDM. После этих проверок модуль измеряет напряжения в цепях зажигания и срабатывания подушек безопасности, проверяя, что они находятся в номинальных диапазонах. SDM контролирует напряжения на проводах нижнего уровня подушек водителя и пассажира, выявляя замыкание цепей срабатывания на массу или напряжение питания.

Диагностический код неисправности dtc b0040 записывается, когда

dtc b0040 - Низкое сопротивление цепи срабатывания боковой подушки безопасности водителя

Внимание! Модуль датчиков и диагностики (SDM) может сохранять достаточное напряжение для приведения в действие подушек безопасности и натяжителей в течение 1 минуты после выключения зажигания и удаления предохранителя. Если подушки безопасности и натяжители не отсоединены, не начинайте обслуживание, пока не пройдет одна минута после отключения питания от SDM. Несоблюдение этого требования может привести к травмам.

Внимание! В процессе обслуживания обращайтесь с модулем датчиков и диагностики (SDM) очень осторожно. Не ударяйте и не встряхивайте SDM.

Внимание! Никогда не подключайте питание к системе надувных подушек безопасности (SIR), если модуль SDM не соединен жестко с автомобилем. Чтобы система надувных подушек безопасности (SIR) работала правильно, все болты крепления модуля датчиков и диагностики SDM должны быть тщательно затянуты, а стрелка на SDM должна быть направлена к передней части автомобиля. При недостаточно жестком креплении модуля SDM к автомобилю включенный модуль может сработать, что приведет к неожиданному выпуску подушек безопасности и может повлечь травму.

ШагОперацияЗначенияДаНет
1
  1. Удостоверьтесь, что ключ зажигания находится в положении off.
  2. Отключите разъем модуля боковой подушки безопасности водителя.
  3. Отключите разъем проводки модуля датчиков и диагностики (sdm).
  4. Проверьте сопротивление между выводами c1 и c2 модуля боковой подушки безопасности водителя. Сопротивление равно ?
Проверка диагностической системы srs закончена?
-
Перейдите на Шаг 2
Перейдите на Шаг 4
2
  1. Замените модуль датчиков и диагностики.
  2. Удостоверьтесь, что ключ зажигания находится в положении on.
  3. Сотрите диагностический код неисправности с помощью диагностического прибора.
  4. Выполните проверку диагностической системы системы надувных подушек безопасности (sir).
Диагностический код неисправности удален?
-
Система в норме.
Перейдите на Шаг 3
3
Замените модуль боковой подушки безопасности водителя.
-
-
-
4
Замените проводку надувной подушки безопасности.
-
-
-

U5A18B07
Показать иллюстрациюПеревод текста в иллюстрациях


ДИАГНОСТИЧЕСКИЙ КОД НЕИСПРАВНОСТИ dtc b0041 РАЗРЫВ ЦЕПИ СРАБАТЫВАНИЯ БОКОВОЙ ПОДУШКИ БЕЗОПАСНОСТИ ВОДИТЕЛЯ

Описание схемы

При установке ключа зажигания в положение ON модуль датчиков и диагностики (SDM) выполняет начальную проверку для выявления существенных неполадок внутри самого SDM. После этих проверок модуль измеряет напряжения в цепях зажигания и срабатывания подушек безопасности, проверяя, что они находятся в номинальных диапазонах. SDM контролирует напряжения на проводах нижнего уровня подушек водителя и пассажира, выявляя замыкание цепей срабатывания на массу или напряжение питания.

Диагностический код неисправности dtc b0041 записывается, когда

dtc b0041 - Разрыв цепи срабатывания боковой подушки безопасности водителя

Внимание! Модуль датчиков и диагностики (SDM) может сохранять достаточное напряжение для приведения в действие подушек безопасности и натяжителей в течение 1 минуты после выключения зажигания и удаления предохранителя. Если подушки безопасности и натяжители не отсоединены, не начинайте обслуживание, пока не пройдет одна минута после отключения питания от SDM. Несоблюдение этого требования может привести к травмам.

Внимание! В процессе обслуживания обращайтесь с модулем датчиков и диагностики (SDM) очень осторожно. Не ударяйте и не встряхивайте SDM.

Внимание! Никогда не подключайте питание к системе надувных подушек безопасности (SIR), если модуль SDM не соединен жестко с автомобилем. Чтобы система надувных подушек безопасности (SIR) работала правильно, все болты крепления модуля датчиков и диагностики SDM должны быть тщательно затянуты, а стрелка на SDM должна быть направлена к передней части автомобиля. При недостаточно жестком креплении модуля SDM к автомобилю включенный модуль может сработать, что приведет к неожиданному выпуску подушек безопасности и может повлечь травму.

ШагОперацияЗначенияДаНет
1
Осмотрите разъем и проводку боковой подушки безопасности водителя.
Разъем отключен?
-
Перейдите на Шаг 2
Перейдите на Шаг 3
2
Подключите разъем и выполните проверку
диагностической системы sir.
-
Перейдите на Шаг 5
Перейдите на Шаг 4
3
  1. Удостоверьтесь, что ключ зажигания находится в положении off.
  2. Отключите разъем модуля боковой подушки безопасности водителя.
  3. Отключите разъем проводки модуля датчиков и диагностики (sdm).
  4. Проверьте сопротивление между выводами С1, c2 модуля датчиков и диагностики (sdm) и выводами 1, 2 модуля боковой подушки безопасности водителя.
Сопротивление близко к 0 (нулю)?
-
Перейдите на Шаг 5
Перейдите на Шаг 4
4
Замените проводку надувной подушки безопасности.
-
-
-
5
  1. Замените модуль датчиков и диагностики.
  2. Удостоверьтесь, что ключ зажигания находится в положении on.
  3. Сотрите диагностический код неисправности с помощью диагностического прибора.
  4. Выполните проверку диагностической системы системы надувных подушек безопасности (sir).
Диагностический код неисправности удален?
-
Система в норме.
Перейдите на Шаг 6
6
Замените модуль боковой подушки безопасности водителя.
-
-
-

U5A18B07
Показать иллюстрациюПеревод текста в иллюстрациях


ДИАГНОСТИЧЕСКИЙ КОД НЕИСПРАВНОСТИ dtc b0045 КОРОТКОЕ ЗАМЫКАНИЕ ЦЕПИ СРАБАТЫВАНИЯ БОКОВОЙ ПОДУШКИ БЕЗОПАСНОСТИ ВОДИТЕЛЯ

Описание схемы

При установке ключа зажигания в положение ON модуль датчиков и диагностики (SDM) выполняет начальную проверку для выявления существенных неполадок внутри самого SDM. После этих проверок модуль измеряет напряжения в цепях зажигания и срабатывания подушек безопасности, проверяя, что они находятся в номинальных диапазонах. SDM контролирует напряжения на проводах нижнего уровня подушек водителя и пассажира, выявляя замыкание цепей срабатывания на массу или напряжение питания.
Модуль датчиков и диагностики (SDM) проверяет проводку к модулю боковой подушки безопасности водителя, пропуская ничтожно малый ток через внутреннюю цепь и проверяя ее сопротивление.

Диагностический код неисправности dtc b0045 записывается, когда

dtc b0045 - Короткое замыкание цепи срабатывания боковой подушки безопасности водителя

Внимание! Модуль датчиков и диагностики (SDM) может сохранять достаточное напряжение для приведения в действие подушек безопасности и натяжителей в течение 1 минуты после выключения зажигания и удаления предохранителя. Если подушки безопасности и натяжители не отсоединены, не начинайте обслуживание, пока не пройдет одна минута после отключения питания от SDM. Несоблюдение этого требования может привести к травмам.

Внимание! В процессе обслуживания обращайтесь с модулем датчиков и диагностики (SDM) очень осторожно. Не ударяйте и не встряхивайте SDM.

Внимание! Никогда не подключайте питание к системе надувных подушек безопасности (SIR), если модуль SDM не соединен жестко с автомобилем. Чтобы система надувных подушек безопасности (SIR) работала правильно, все болты крепления модуля датчиков и диагностики SDM должны быть тщательно затянуты, а стрелка на SDM должна быть направлена к передней части автомобиля. При недостаточно жестком креплении модуля SDM к автомобилю включенный модуль может сработать, что приведет к неожиданному выпуску подушек безопасности и может повлечь травму.

ШагОперацияЗначенияДаНет
1
  1. Удостоверьтесь, что ключ зажигания находится в положении off.
  2. Подождите минуту, чтобы разрядить заряд блока питания модуля датчиков и диагностики (sdm).
-
Перейдите на Шаг 2
-
2
Осмотрите проводку подушки безопасности на предмет повреждений.
Проводка надувной подушки безопасности повреждена?
-
Перейдите на Шаг 4
Перейдите на Шаг 3
3
Проверьте сопротивление между модулем sdm и выводами верхнего и нижнего уровня модуля боковой подушки безопасности водителя и массой.
Равно ли сопротивление 10 кОм?
-
Перейдите на Шаг 5
Перейдите на Шаг 4
4
Замените проводку надувной подушки безопасности.
-
-
-
5
  1. Замените модуль датчиков и диагностики.
  2. Удостоверьтесь, что ключ зажигания находится в положении on.
  3. Сотрите диагностический код неисправности с помощью диагностического прибора.
  4. Выполните проверку диагностической системы системы надувных подушек безопасности (sir).
Диагностический код неисправности удален?
-
Система в норме.
Перейдите на Шаг 4
6
Замените модуль боковой подушки безопасности водителя.
-
-
-

ДИАГНОСТИЧЕСКИЙ КОД НЕИСПРАВНОСТИ dtc b0051 ПОДАНА КОМАНДА НА СРАБАТЫВАНИЕ

Описание схемы

Модуль датчиков и диагностики (SDM) содержит систему датчиков, которая преобразует изменения скорости автомобиля в электрический сигнал. Модуль SDM обрабатывает этот электрический сигнал и сравнивает его с пороговым значением, хранящимся в памяти. Если сигнал превышает записанное пороговое значение, выполняется дополнительная обработка сигнала и полученные в результате этой обработки сигналы сравниваются со значениями, хранящимися в памяти. Если два из полученных сигналов превосходят хранящиеся в памяти пороговые значения, модуль SDM подает на модули подушек безопасности электрический ток, достаточный для приведения их в действие. При этом записывается диагностический код неисправности DTC B0051.

Диагностический код неисправности dtc b0051 записывается, когда

Модуль SDM регистрирует лобовое столкновение в диапазоне углов до 30 градусов от продольной оси автомобиля, достаточно сильное для того, чтобы требовалось срабатывание подушек безопасности.

Действия

Модуль SDM включает индикатор AIRBAG, записывает данные о столкновении и записывает диагностический код неисправности DTC B0051.

Диагностический код неисправности dtc b0051 стирается, когда

Происходит замена модуля SDM. Этот код нельзя стереть с помощью диагностического прибора.

Диагностический код неисправности dtc b0051 - Подана команда на срабатывание

Внимание! Модуль датчиков и диагностики (SDM) может сохранять достаточное напряжение для приведения в действие подушек безопасности и натяжителей в течение 1 минуты после выключения зажигания и удаления предохранителя. Если подушки безопасности и натяжители не отсоединены, не начинайте обслуживание, пока не пройдет одна минута после отключения питания от модуля SDM. Несоблюдение этого требования может привести к травмам.

Внимание! В процессе обслуживания обращайтесь с модулем датчиков и диагностики (SDM) очень осторожно. Не ударяйте и не встряхивайте SDM.

Внимание! Никогда не подключайте питание к дополнительной системе пассивной безопасности (SRS), если модуль SDM не соединен жестко с автомобилем. Чтобы система SRS работала правильно, все болты крепления модуля датчиков и диагностики SDM должны быть тщательно затянуты, а стрелка на модуле SDM должна быть направлена к передней части автомобиля. При недостаточно жестком креплении модуля SDM к автомобилю включенный модуль может сработать, что приведет к неожиданному выпуску подушек безопасности и может повлечь травму.

ШагОперацияЗначенияДаНет
1
Выполните проверку диагностической системы srs.
Проверка диагностической системы srs закончена?
-
Перейдите на Шаг 2
-
2
  1. Поверните ключ зажигания в положение lock и выньте его.
  2. Проверьте наличие сработавших подушек безопасности.
Есть сработавшие подушки безопасности?
-
Перейдите на Шаг 3
Перейдите на Шаг 4
3
  1. Удалите предохранитель подушки безопасности.
  2. Установите рулевое колесо в центральное положение.
  3. Проведите осмотр и замените компоненты, как указано в пункте "Ремонтные работы и осмотры, необходимые после аварии" в этом разделе.
  4. Замените модуль sdm. Стрелка на модуле должна быть направлена к передней части автомобиля.
  5. Подключите все компоненты системы srs и удостоверьтесь, что все компоненты смонтированы правильно.
  6. Установите предохранитель подушки безопасности на место.
  7. Сотрите коды неисправности системы srs с помощью диагностического прибора.
Ремонт окончен?
-
-
4
Осмотрите переднюю часть и ходовую часть автомобиля на наличие следов столкновения.
Есть следы столкновения?
-
Перейдите на Шаг 3
Перейдите на Шаг 5
5
  1. Поверните ключ зажигания в положение lock и выньте его.
  2. Отсоедините подушку безопасности пассажира и желтый разъем часовой пружины на рулевой колонке.
  3. Замените модуль sdm. Стрелка на модуле должна быть направлена к передней части автомобиля.
  4. Подключите все компоненты системы srs и удостоверьтесь, что все компоненты смонтированы правильно.
Ремонт окончен?
-
-

ДИАГНОСТИЧЕСКИЙ КОД НЕИСПРАВНОСТИ dtc b0053 ПОДАНА КОМАНДА НА СРАБАТЫВАНИЕ ПРИ НАЛИЧИИ НЕИСПРАВНОСТЕЙ В ЦЕПЯХ СРАБАТЫВАНИЯ

Описание схемы

Модуль датчиков и диагностики (SDM) содержит систему датчиков, которая преобразует изменения скорости автомобиля в электрический сигнал. Модуль SDM обрабатывает этот электрический сигнал и сравнивает его с пороговым значением, хранящимся в памяти. Если сигнал превышает записанное пороговое значение, выполняется дополнительная обработка сигнала и полученные в результате этой обработки сигналы сравниваются со значениями, хранящимися в памяти. Если два из полученных сигналов превосходят хранящиеся в памяти пороговые значения, модуль SDM подает на модули подушек безопасности электрический ток, достаточный для приведения их в действие. Диагностический код неисправности DTC B0053 записывается вместо DTC B0051 в случае, если имеется неисправность цепей срабатывания, которая может привести к нарушению срабатывания одного или обоих модулей подушек безопасности.

Диагностический код неисправности dtc b0053 записывается, когда

Действия

Модуль SDM включает индикатор AIRBAG, записывает данные о столкновении и записывает диагностический код неисправности DTC B0053.

Диагностический код неисправности dtc b0053 стирается, когда

Происходит замена модуля SDM. Этот код нельзя стереть с помощью диагностического прибора.

Диагностический код неисправности dtc b0053 - Подана команда на срабатывание при наличии неисправностей в цепях срабатывания

Внимание! Модуль датчиков и диагностики (SDM) может сохранять достаточное напряжение для приведения в действие подушек безопасности и натяжителей в течение 1 минуты после выключения зажигания и удаления предохранителя. Если подушки безопасности и натяжители не отсоединены, не начинайте обслуживание, пока не пройдет одна минута после отключения питания от модуля SDM. Несоблюдение этого требования может привести к травмам.

Внимание! В процессе обслуживания обращайтесь с модулем датчиков и диагностики (SDM) очень осторожно. Не ударяйте и не встряхивайте SDM.

Внимание! Никогда не подключайте питание к дополнительной системе пассивной безопасности (SRS), если модуль SDM не соединен жестко с автомобилем. Чтобы система SRS работала правильно, все болты крепления модуля датчиков и диагностики SDM должны быть тщательно затянуты, а стрелка на модуле SDM должна быть направлена к передней части автомобиля. При недостаточно жестком креплении модуля SDM к автомобилю включенный модуль может сработать, что приведет к неожиданному выпуску подушек безопасности и может повлечь травму.

ШагОперацияЗначенияДаНет
1
Выполните проверку диагностической системы srs.
Проверка диагностической системы srs закончена?
-
Перейдите на Шаг 2
-
2
  1. Поверните ключ зажигания в положение lock и выньте его.
  2. Проверьте наличие сработавших подушек безопасности.
Есть сработавшие подушки безопасности?
-
Перейдите на Шаг 3
Перейдите на Шаг 4
3
  1. Удалите предохранитель подушки безопасности.
  2. Установите рулевое колесо в центральное положение.
  3. Проведите осмотр и замените компоненты, как указано в пункте "Ремонтные работы и осмотры, необходимые после аварии" в этом разделе.
  4. Замените модуль sdm. Стрелка на модуле должна быть направлена к передней части автомобиля.
  5. Подключите все компоненты системы srs и удостоверьтесь, что все компоненты смонтированы правильно.
  6. Установите предохранитель подушки безопасности на место.
  7. Сотрите коды неисправности системы srs с помощью диагностического прибора.
Ремонт окончен?
-
-
4
Осмотрите переднюю часть и ходовую часть автомобиля на наличие следов столкновения.
Есть следы столкновения?
-
Перейдите на Шаг 3
Перейдите на Шаг 5
5
  1. Поверните ключ зажигания в положение lock и выньте его.
  2. Отсоедините подушку безопасности пассажира и желтый разъем часовой пружины на рулевой колонке.
  3. Замените модуль sdm. Стрелка на модуле должна быть направлена к передней части автомобиля.
  4. Подключите все компоненты системы srs и удостоверьтесь, что все компоненты смонтированы правильно.
Ремонт окончен?
-
-

U5A18B08
Показать иллюстрациюПеревод текста в иллюстрациях


ДИАГНОСТИЧЕСКИЙ КОД НЕИСПРАВНОСТИ dtc b0057 НИЗКОЕ СОПРОТИВЛЕНИЕ ЦЕПИ СРАБАТЫВАНИЯ НАТЯЖИТЕЛЯ РЕМНЯ БЕЗОПАСНОСТИ ПАССАЖИРА

Описание схемы

При установке ключа зажигания в положение ON модуль датчиков и диагностики (SDM) выполняет начальную проверку для выявления существенных неполадок внутри самого SDM. После этих проверок модуль измеряет напряжения в цепях зажигания и срабатывания подушек безопасности, проверяя, что они находятся в номинальных диапазонах. SDM контролирует напряжения на проводах нижнего уровня подушек водителя и пассажира, выявляя замыкание цепей срабатывания на массу или напряжение питания.
Модуль датчиков и диагностики (SDM) проверяет проводку к модулю натяжителя ремня безопасности пассажира, пропуская ничтожно малый ток через внутреннюю цепь и проверяя ее сопротивление.

Диагностический код неисправности dtc b0057 записывается, когда

Диагностический код неисправности dtc b0057 - Низкое сопротивление цепи срабатывания натяжителя ремня безопасности пассажира

Внимание! Модуль датчиков и диагностики (SDM) может сохранять достаточное напряжение для приведения в действие подушек безопасности и натяжителей в течение 1 минуты после выключения зажигания и удаления предохранителя. Если подушки безопасности и натяжители не отсоединены, не начинайте обслуживание, пока не пройдет одна минута после отключения питания от SDM. Несоблюдение этого требования может привести к травмам.

Внимание! В процессе обслуживания обращайтесь с модулем датчиков и диагностики (SDM) очень осторожно. Не ударяйте и не встряхивайте SDM.

Внимание! Никогда не подключайте питание к системе надувных подушек безопасности (SIR), если модуль SDM не соединен жестко с автомобилем. Чтобы система надувных подушек безопасности (SIR) работала правильно, все болты крепления модуля датчиков и диагностики SDM должны быть тщательно затянуты, а стрелка на SDM должна быть направлена к передней части автомобиля. При недостаточно жестком креплении модуля SDM к автомобилю включенный модуль может сработать, что приведет к неожиданному выпуску подушек безопасности и может повлечь травму.

ШагОперацияЗначенияДаНет
1
Осмотрите разъем и проводку натяжителя ремня безопасности пассажира.
Разъем отключен?
-
Перейдите на Шаг 2
Перейдите на Шаг 3
2
Подключите разъем и выполните проверку диагностической системы надувных подушек безопасности (sir).
-
-
-
3
  1. Удостоверьтесь, что ключ зажигания находится в положении off.
  2. Отключите разъем натяжителя ремня безопасности пассажира.
  3. Отключите разъем проводки модуля датчиков и диагностики (sdm).
  4. Проверьте сопротивление между выводами 1 и 2 натяжителя ремня безопасности пассажира.
Сопротивление равно ?
Перейдите на Шаг 4
Перейдите на Шаг 6
4
  1. Замените модуль датчиков и диагностики.
  2. Удостоверьтесь, что ключ зажигания находится в положении on.
  3. Сотрите диагностический код неисправности с помощью диагностического прибора.
  4. Выполните проверку диагностической системы системы надувных подушек безопасности (sir).
Диагностический код неисправности удален?
-
Система в норме.
Перейдите на Шаг 5
5
Замените натяжитель ремня безопасности пассажира.
-
-
-
6
Замените проводку надувной подушки безопасности.
-
-
-

U5A18B08
Показать иллюстрациюПеревод текста в иллюстрациях


ДИАГНОСТИЧЕСКИЙ КОД НЕИСПРАВНОСТИ dtc b0058 РАЗРЫВ ЦЕПИ СРАБАТЫВАНИЯ НАТЯЖИТЕЛЯ РЕМНЯ БЕЗОПАСНОСТИ ПАССАЖИРА

Описание схемы

При установке ключа зажигания в положение ON модуль датчиков и диагностики (SDM) выполняет начальную проверку для выявления существенных неполадок внутри самого модуля SDM. После этих проверок модуль измеряет напряжения в цепях зажигания и срабатывания подушек безопасности, проверяя, что они находятся в номинальных диапазонах. Затем модуль SDM выполняет измерение сопротивлений. Вывод A7 нижнего уровня натяжителя ремня безопасности пассажира заземлен через сток тока, а к выводу верхнего уровня натяжителя ремня безопасности пассажира присоединен источник тока натяжителя правого ремня безопасности, подающий на него ток фиксированной величины. Контролируя разность напряжений между выводами верхнего и нижнего уровня натяжителя ремня безопасности пассажира, модуль SDM вычисляет суммарное сопротивление модуля натяжителя ремня безопасности пассажира, жгута проводки и контактов разъема.

Диагностический код неисправности dtc b0058 записывается, когда

Действия

Модуль SDM включает индикатор AIRBAG и записывает диагностический код неисправности DTC B0058.

Диагностический код неисправности dtc b0058 стирается, когда

Рекомендации по диагностике

Нестабильное состояние скорее всего вызвано плохим соединением либо в разъеме C221 натяжителя ремня безопасности пассажира, либо на выводах A7 и A8 модуля SDM. Разрыв проводки в цепи срабатывания натяжителя ремня безопасности пассажира также приводит к появлению кода неисправности DTC B0058.

Диагностический код неисправности dtc b0058 - Разрыв цепи срабатывания натяжителя ремня безопасности пассажира

Внимание! Модуль датчиков и диагностики (SDM) может сохранять достаточное напряжение для приведения в действие подушек безопасности и натяжителей в течение 1 минуты после выключения зажигания и удаления предохранителя. Если подушки безопасности и натяжители не отсоединены, не начинайте обслуживание, пока не пройдет одна минута после отключения питания от модуля SDM. Несоблюдение этого требования может привести к травмам.

Внимание! В процессе обслуживания обращайтесь с модулем датчиков и диагностики (SDM) очень осторожно. Не ударяйте и не встряхивайте SDM.

Внимание! Никогда не подключайте питание к дополнительной системе пассивной безопасности (SRS), если модуль SDM не соединен жестко с автомобилем. Чтобы система SRS работала правильно, все болты крепления модуля датчиков и диагностики SDM должны быть тщательно затянуты, а стрелка на модуле SDM должна быть направлена к передней части автомобиля. При недостаточно жестком креплении модуля SDM к автомобилю включенный модуль может сработать, что приведет к неожиданному выпуску подушек безопасности и может повлечь травму.

ШагОперацияЗначенияДаНет
1
Выполните проверку диагностической системы srs.
Проверка диагностической системы srs закончена?
-
Перейдите на Шаг 2
-
2
  1. Поверните ключ зажигания в положение lock и выньте его.
  2. Отсоедините разъем натяжителя ремня безопасности пассажира.
  3. Проверьте выводы на предмет повреждений или плохого подключения.
  4. Отремонтируйте поврежденные контакты или выводы разъема со стороны жгута проводки. Если поврежден шлейф или разъем натяжителя ремня безопасности пассажира, натяжитель ремня безопасности пассажира необходимо заменить.
  5. Если повреждение не обнаружено, подключите разъем натяжителя ремня безопасности пассажира и удостоверьтесь, что он хорошо соединен.
  6. Установите зажигание в положение on.
Остался ли данный диагностический код неисправности (dtc) текущим?
-
Перейдите на Шаг 3
Система в норме
3
  1. Поверните ключ зажигания в положение lock и выньте его.
  2. Временно отсоедините правый натяжитель ремня безопасности.
  3. Проверьте выводы a7 и a8 модуля sdm и выводы 2 и 1 разъема c221.
Есть ли оторванные провода или поврежденные выводы или контакты?
-
Перейдите на Шаг 4
Перейдите на Шаг 5
4
  1. Отремонтируйте незакрепленные или поврежденные контакты или выводы модуля sdm.
  2. Подключите все компоненты системы srs и удостоверьтесь, что все компоненты смонтированы правильно.
Ремонт закончен?
-
-
5
Проверьте на разрыв цепь между модулем sdm и разъемом натяжителя ремня безопасности пассажира.
Цепь разомкнута?
-
Перейдите на Шаг 6
Перейдите на Шаг 7
6
  1. Устраните разрыв цепи между модулем sdm и модулем натяжителя ремня безопасности пассажира.
  2. Подключите все компоненты системы srs и удостоверьтесь, что все компоненты смонтированы правильно.
Ремонт закончен?
-
-
7
  1. Замените модуль sdm. Стрелка на модуле должна быть направлена к передней части автомобиля.
  2. Подключите все компоненты системы srs и удостоверьтесь, что все компоненты смонтированы правильно.
  3. Выполните проверку диагностической системы srs.
Остался ли диагностический код неисправности dtc b0058 текущим?
-
Перейдите на Шаг 8
Система в норме
8
  1. Поверните ключ зажигания в положение lock и выньте его.
  2. Отсоедините разъем натяжителя ремня безопасности пассажира.
  3. Замените модуль натяжителя ремня безопасности пассажира.
  4. Подключите все компоненты системы srs и удостоверьтесь, что все компоненты смонтированы правильно.
Ремонт закончен?
-
-

U5A18B08
Показать иллюстрациюПеревод текста в иллюстрациях


ДИАГНОСТИЧЕСКИЙ КОД НЕИСПРАВНОСТИ dtc b0059 КОРОТКОЕ ЗАМЫКАНИЕ ЦЕПИ СРАБАТЫВАНИЯ НАТЯЖИТЕЛЯ РЕМНЯ БЕЗОПАСНОСТИ ПАССАЖИРА

Описание схемы

При установке ключа зажигания в положение ON модуль датчиков и диагностики (SDM) выполняет начальную проверку для выявления существенных неполадок внутри самого модуля SDM. После этих проверок модуль измеряет напряжения в цепях зажигания и срабатывания, проверяя, что они находятся в соответствующих номинальных диапазонах. Затем модуль SDM выполняет измерение сопротивлений. Вывод A7 нижнего уровня натяжителя ремня безопасности пассажира заземлен через сток тока, а к выводу верхнего уровня натяжителя ремня безопасности пассажира присоединен источник тока натяжителя ремня безопасности, подающий на него ток фиксированной величины. Контролируя разность напряжений между выводами верхнего и нижнего уровня натяжителя ремня безопасности пассажира, модуль SDM вычисляет суммарное сопротивление модуля натяжителя ремня безопасности пассажира, жгута проводки и контактов разъема.

Диагностический код неисправности dtc b0059 записывается, когда

Действия

Модуль SDM включает индикатор AIRBAG и записывает диагностический код неисправности DTC B0059.

Диагностический код неисправности dtc b0059 стирается, когда

Рекомендации по диагностике

Нестабильное состояние скорее всего может быть вызвано коротким замыканием между проводами верхнего и нижнего уровня цепи натяжителя ремня безопасности пассажира, коротким замыканием между проводом верхнего уровня цепи натяжителя ремня безопасности пассажира и проводом верхнего уровня цепи натяжителя левого ремня безопасности, коротким замыканием в C221 или коротким замыканием между проводом верхнего уровня натяжителя ремня безопасности пассажира и проводом нижнего уровня цепи натяжителя левого ремня безопасности. Проблема также может быть связана с неисправностью закорачивающей перемычки разъема натяжителя правого ремня безопасности; в этом случае требуется замена модуля натяжителя ремня безопасности пассажира. Проверка этого кода DTC производится только во время начальной проверки индикатора AIRBAG. Если поступила команда CLEAR CODES от диагностического прибора, а неисправность по-прежнему присутствует, данный код DTC не появится вновь до следующего цикла включения зажигания.

Диагностический код неисправности dtc b0059 - Короткое замыкание цепи срабатывания натяжителя ремня безопасности пассажира

Внимание! Модуль датчиков и диагностики (SDM) может сохранять достаточное напряжение для приведения в действие подушек безопасности и натяжителей в течение 1 минуты после выключения зажигания и удаления предохранителя. Если подушки безопасности и натяжители не отсоединены, не начинайте обслуживание, пока не пройдет одна минута после отключения питания от модуля SDM. Несоблюдение этого требования может привести к травмам.

Внимание! В процессе обслуживания обращайтесь с модулем датчиков и диагностики (SDM) очень осторожно. Не ударяйте и не встряхивайте SDM.

Внимание! Никогда не подключайте питание к дополнительной системе пассивной безопасности (SRS), если модуль SDM не соединен жестко с автомобилем. Чтобы система SRS работала правильно, все болты крепления модуля датчиков и диагностики SDM должны быть тщательно затянуты, а стрелка на модуле SDM должна быть направлена к передней части автомобиля. При недостаточно жестком креплении модуля SDM к автомобилю включенный модуль может сработать, что приведет к неожиданному выпуску подушек безопасности и может повлечь травму.

ШагОперацияЗначенияДаНет
1
Выполните проверку диагностической системы srs.
Проверка диагностической системы srs закончена?
-
Перейдите на Шаг 2
-
2
  1. Поверните ключ зажигания в положение lock и выньте его.
  2. Подключите диагностический прибор к разъему линии передачи данных (dlc).
  3. Установите зажигание в положение on.
Остался ли диагностический код неисправности dtc b0059 текущим?
-
Перейдите на Шаг 3
Перейдите на Шаг 4
3
  1. Поверните ключ зажигания в положение lock и выньте его.
  2. Отсоедините желтые разъемы подушек безопасности на рулевой колонке и подушке безопасности и разъем c221.
  3. Устраните короткое замыкание между проводом верхнего уровня цепи натяжителя ремня безопасности пассажира и проводом верхнего уровня цепи натяжителя ремня безопасности водителя.
  4. Подключите все компоненты системы srs и удостоверьтесь, что все компоненты смонтированы правильно.
Ремонт закончен?
-
-
4
  1. Поверните ключ зажигания в положение lock и выньте его.
  2. Отсоедините разъем c221 и разъем натяжителя ремня безопасности пассажира.
  3. Измерьте сопротивление между выводами 1 и 2 натяжителя ремня безопасности пассажира.
Равно ли сопротивление указанному значению?
Перейдите на Шаг 5
Перейдите на Шаг 5
5
  1. Замените модуль датчиков и диагностики (sdm). Стрелка на модуле должна быть направлена к передней части автомобиля.
  2. Подключите все разъемы проводки.
  3. Сотрите диагностические коды неисправностей с помощью диагностического прибора.
Ремонт закончен?
-
Система в норме
Перейдите на Шаг 6
6
Замените натяжитель ремня безопасности пассажира.
Ремонт закончен?
-
Система в норме
-
7
Устраните короткое замыкание между проводом верхнего уровня цепи натяжителя ремня безопасности пассажира и проводом нижнего уровня цепи натяжителя ремня безопасности пассажира или замените жгут проводки.
Ремонт закончен?
-
-

U5A18B09
Показать иллюстрациюПеревод текста в иллюстрациях


ДИАГНОСТИЧЕСКИЙ КОД НЕИСПРАВНОСТИ dtc b0061 НЕИСПРАВНОСТЬ КОНТРОЛЬНОЙ ЛАМПЫ ПОДУШЕК БЕЗОПАСНОСТИ

Описание схемы

При первой установке ключа зажигания в положение ON напряжение зажигания поступает через предохранитель приборной панели на контрольную лампу, а также на вход A10 модуля датчиков и диагностики (SDM). Модуль SDM в ответ семь раз включает и выключает контрольную лампу AIRBAG на приборной панели. Если модуль SDM не обнаруживает напряжение в цепи контрольной лампы, он записывает диагностический код неисправности DTC B0061.
Модуль SDM также пытается включить индикатор AIRBAG, но если цепь индикатора нарушена, он не загорится.

Диагностический код неисправности dtc b0061 записывается, когда

В ходе непрерывного контроля модуль SDM в течение 500 миллисекунд не обнаруживает напряжения на входе A18, который соответствует индикатору AIRBAG.

Действия

Модуль SDM пытается включить индикатор AIRBAG и записывает диагностический код неисправности DTC B0061.

Диагностический код неисправности dtc b0061 стирается, когда

Диагностический код неисправности dtc b0061 - Неисправность контрольной лампы airbag

Внимание! Модуль датчиков и диагностики (SDM) может сохранять достаточное напряжение для приведения в действие подушек безопасности и натяжителей в течение 1 минуты после выключения зажигания и удаления предохранителя. Если подушки безопасности и натяжители не отсоединены, не начинайте обслуживание, пока не пройдет одна минута после отключения питания от модуля SDM. Несоблюдение этого требования может привести к травмам.

Внимание! В процессе обслуживания обращайтесь с модулем датчиков и диагностики (SDM) очень осторожно. Не ударяйте и не встряхивайте SDM.

Внимание! Никогда не подключайте питание к дополнительной системе пассивной безопасности (SRS), если модуль SDM не соединен жестко с автомобилем. Чтобы система SRS работала правильно, все болты крепления модуля датчиков и диагностики SDM должны быть тщательно затянуты, а стрелка на модуле SDM должна быть направлена к передней части автомобиля. При недостаточно жестком креплении модуля SDM к автомобилю включенный модуль может сработать, что приведет к неожиданному выпуску подушек безопасности и может повлечь травму.

ШагОперацияЗначенияДаНет
1
Выполните проверку диагностической системы srs.
Проверка диагностической системы srs закончена?
-
Перейдите на Шаг 2
-
2
Проверьте предохранитель приборной панели f16.
Предохранитель f16 перегорел?
-
Перейдите на Шаг 3
Перейдите на Шаг 4
3
  1. Проверьте на предмет короткого замыкания и при необходимости отремонтируйте.
  2. Замените предохранитель.
Ремонт закончен?
-
-
4
  1. Установите зажигание в положение on.
  2. Проверьте подачу питания на предохранитель f16.
Равно ли напряжение указанному значению?
11~14 В
Перейдите на Шаг 6
Перейдите на Шаг 5
5
Исправьте цепь подачи питания на предохранитель f16.
Ремонт закончен?
-
-
6
  1. Снимите приборную панель.
  2. Проверьте лампочку индикатора airbag.
Лампочка исправна?
-
Перейдите на Шаг 8
Перейдите на Шаг 7
7
Замените лампочку airbag.
Ремонт закончен?
-
-
8
  1. Установите зажигание в положение on.
  2. Проверьте напряжение на разъеме приборной панели b9.
Равно ли напряжение на b9 указанному значению?
11~14 В
Перейдите на Шаг 10
Перейдите на Шаг 9
9
Устраните разрыв цепи между предохранителем f16 приборной панели и разъемом b9 приборной панели.
Ремонт закончен?
-
-
10
Проверьте наличие соединения между разъемами b9 и b10 печатной платы приборной панели.
Имеется ли соединение между выводами b9 и b10 печатной платы?
-
Перейдите на Шаг 12
Перейдите на Шаг 11
11
Замените приборную панель.
Ремонт закончен?
-
-
12
  1. Поверните ключ зажигания в положение lock и выньте его.
  2. Отсоедините подушку безопасности пассажира, желтый разъем часовой пружины на рулевой колонке и разъем c221.
  3. Отключите электрический разъем модуля датчиков и диагностики (sdm).
  4. Установите зажигание в положение on.
  5. Проверьте напряжение на выводе a18 разъема модуля sdm.
Равно ли напряжение указанному значению?
11~14 В
Перейдите на Шаг 14
Перейдите на Шаг 13
13
Устраните разрыв цепи между приборной панелью и выводом a18 разъема модуля sdm.
Ремонт закончен?
-
-
14
  1. Поверните ключ зажигания в положение lock и выньте его.
  2. Отсоедините подушку безопасности пассажира, желтый разъем часовой пружины на рулевой колонке и разъем c221.
  3. Замените модуль sdm. Стрелка на модуле должна быть направлена к передней части автомобиля.
  4. Подключите все компоненты системы srs и удостоверьтесь, что все компоненты смонтированы правильно.
Ремонт закончен?
-
-

U5A18B08
Показать иллюстрациюПеревод текста в иллюстрациях


ДИАГНОСТИЧЕСКИЙ КОД НЕИСПРАВНОСТИ dtc b0064 НИЗКОЕ СОПРОТИВЛЕНИЕ ЦЕПИ СРАБАТЫВАНИЯ НАТЯЖИТЕЛЯ РЕМНЯ БЕЗОПАСНОСТИ ВОДИТЕЛЯ

Описание схемы

При установке ключа зажигания в положение ON модуль датчиков и диагностики (SDM) выполняет начальную проверку для выявления существенных неполадок внутри самого SDM. После этих проверок модуль измеряет напряжения в цепях зажигания и срабатывания подушек безопасности, проверяя, что они находятся в номинальных диапазонах. SDM контролирует напряжения на проводах нижнего уровня подушек водителя и пассажира, выявляя замыкание цепей срабатывания на массу или напряжение питания.
Модуль датчиков и диагностики (SDM) проверяет проводку к модулю натяжителя ремня безопасности водителя, пропуская ничтожно малый ток через внутреннюю цепь и проверяя ее сопротивление.

Диагностический код неисправности dtc b0064 записывается, когда

Диагностический код неисправности dtc b0064 - Низкое сопротивление цепи срабатывания натяжителя ремня безопасности водителя

Внимание! Модуль датчиков и диагностики (SDM) может сохранять достаточное напряжение для приведения в действие подушек безопасности и натяжителей в течение 1 минуты после выключения зажигания и удаления предохранителя. Если подушки безопасности и натяжители не отсоединены, не начинайте обслуживание, пока не пройдет одна минута после отключения питания от SDM. Несоблюдение этого требования может привести к травмам.

Внимание! ПРЕДОСТОРОЖНОСТЬ: В процессе обслуживания обращайтесь с модулем датчиков и диагностики (SDM) очень осторожно. Не ударяйте и не встряхивайте SDM.

Внимание! Никогда не подключайте питание к системе надувных подушек безопасности (SIR), если модуль SDM не соединен жестко с автомобилем. Чтобы система надувных подушек безопасности (SIR) работала правильно, все болты крепления модуля датчиков и диагностики SDM должны быть тщательно затянуты, а стрелка на SDM должна быть направлена к передней части автомобиля. При недостаточно жестком креплении модуля SDM к автомобилю включенный модуль может сработать, что приведет к неожиданному выпуску подушек безопасности и может повлечь травму.

ШагОперацияЗначенияДаНет
1
  1. Удостоверьтесь, что ключ зажигания находится в положении off.
  2. Подождите минуту, чтобы разрядить заряд блока питания модуля датчиков и диагностики.
Проверка диагностической системы srs закончена?
-
Перейдите на Шаг 2
-
2
Осмотрите разъем и проводку натяжителя ремня безопасности водителя.
-
Перейдите на Шаг 5
Перейдите на Шаг 3
3
  1. Удостоверьтесь, что ключ зажигания находится в положении off.
  2. Отключите разъем натяжителя ремня безопасности водителя.
  3. Отключите разъем проводки модуля датчиков и диагностики (sdm).
  4. Проверьте сопротивление между выводами 1 и 2 натяжителя ремня безопасности водителя.
Перейдите на Шаг 4
Перейдите на Шаг 5
4
  1. Замените модуль датчиков и диагностики.
  2. Удостоверьтесь, что ключ зажигания находится в положении on.
  3. Сотрите диагностический код неисправности с помощью диагностического прибора.
  4. Выполните проверку диагностической системы системы надувных подушек безопасности (sir).
Диагностический код неисправности удален?
-
Система в норме.
Перейдите на Шаг 6
5
Замените проводку надувной подушки безопасности.
-
-
-
6
Замените натяжитель ремня безопасности водителя.
-
-
-

U5A18B08
Показать иллюстрациюПеревод текста в иллюстрациях


ДИАГНОСТИЧЕСКИЙ КОД НЕИСПРАВНОСТИ dtc b0065 РАЗРЫВ ЦЕПИ СРАБАТЫВАНИЯ НАТЯЖИТЕЛЯ РЕМНЯ БЕЗОПАСНОСТИ ВОДИТЕЛЯ

Описание схемы

При установке ключа зажигания в положение ON модуль датчиков и диагностики (SDM) выполняет начальную проверку для выявления существенных неполадок внутри самого модуля SDM. После этих проверок модуль измеряет напряжения в цепях зажигания 1 и срабатывания, проверяя, что они находятся в номинальных диапазонах. Затем модуль SDM выполняет измерение сопротивлений. Вывод A5 нижнего уровня натяжителя ремня безопасности водителя заземлен через сток тока, а к выводу верхнего уровня натяжителя ремня безопасности водителя присоединен источник тока натяжителя ремня безопасности, подающий на него ток фиксированной величины. Контролируя разность напряжений между выводами верхнего и нижнего уровня натяжителя ремня безопасности водителя, модуль SDM вычисляет суммарное сопротивление модуля натяжителя ремня безопасности водителя, жгута проводки и контактов разъема.

Диагностический код неисправности dtc b0065 записывается, когда

Действия

Модуль SDM включает индикатор AIRBAG и записывает диагностический код неисправности DTC B0065.

Диагностический код неисправности dtc b0065 стирается, когда

Рекомендации по диагностике

Нестабильное состояние скорее всего вызвано плохим соединением либо в разъеме C221 натяжителя ремня безопасности водителя, либо на выводах A5 и A6 модуля SDM. Разрыв проводки в цепи срабатывания натяжителя ремня безопасности водителя также приводит к появлению кода неисправности DTC B0065.

Диагностический код неисправности dtc b0065 - Разрыв цепи срабатывания натяжителя ремня безопасности водителя

Внимание! Модуль датчиков и диагностики (SDM) может сохранять достаточное напряжение для приведения в действие подушек безопасности и натяжителей в течение 1 минуты после выключения зажигания и удаления предохранителя. Если подушки безопасности и натяжители не отсоединены, не начинайте обслуживание, пока не пройдет одна минута после отключения питания от модуля SDM. Несоблюдение этого требования может привести к травмам.

Внимание! В процессе обслуживания обращайтесь с модулем датчиков и диагностики (SDM) очень осторожно. Не ударяйте и не встряхивайте SDM.

Внимание! Никогда не подключайте питание к дополнительной системе пассивной безопасности (SRS), если модуль SDM не соединен жестко с автомобилем. Чтобы система SRS работала правильно, все болты крепления модуля датчиков и диагностики SDM должны быть тщательно затянуты, а стрелка на модуле SDM должна быть направлена к передней части автомобиля. При недостаточно жестком креплении модуля SDM к автомобилю включенный модуль может сработать, что приведет к неожиданному выпуску подушек безопасности и может повлечь травму.

ШагОперацияЗначенияДаНет
1
Выполните проверку диагностической системы srs.
Проверка диагностической системы srs закончена?
-
Перейдите на Шаг 2
-
2
  1. Поверните ключ зажигания в положение lock и выньте его.
  2. Отключите разъем натяжителя ремня безопасности водителя.
  3. Проверьте выводы на предмет повреждений или плохого подключения.
  4. Отремонтируйте поврежденные контакты или выводы разъема со стороны жгута проводки. Если поврежден шлейф или разъем натяжителя ремня безопасности водителя, натяжитель ремня безопасности водителя необходимо заменить.
  5. Если повреждение не обнаружено, подключите разъем натяжителя ремня безопасности водителя и удостоверьтесь, что он хорошо соединен.
  6. Установите зажигание в положение on.
Остался ли диагностический код неисправности (dtc) текущим?
-
Перейдите на Шаг 3
Система в норме
3
  1. Поверните ключ зажигания в положение lock и выньте его.
  2. Временно отсоедините натяжитель ремня безопасности водителя.
  3. Проверьте выводы a5 и a6 модуля sdm и выводы 6 и 7 разъема c221.
Есть ли оторванные провода или поврежденные выводы или контакты?
-
Перейдите на Шаг 4
Перейдите на Шаг 5
4
  1. Отремонтируйте незакрепленные или поврежденные контакты или выводы модуля sdm.
  2. Подключите все компоненты системы srs и удостоверьтесь, что все компоненты смонтированы правильно.
Ремонт закончен?
-
-
-
5
  1. Проверьте на разрыв цепь между модулем sdm и разъемом натяжителя ремня безопасности водителя.
Цепь разомкнута?
-
Перейдите на Шаг 6
Перейдите на Шаг 7
6
  1. Устраните разрыв цепи между модулем sdm и модулем натяжителя ремня безопасности водителя.
  2. Подключите все компоненты системы srs и удостоверьтесь, что все компоненты смонтированы правильно.
Ремонт закончен?
-
-
7
  1. Замените модуль sdm. Стрелка на модуле должна быть направлена к передней части автомобиля.
  2. Подключите все компоненты системы srs и удостоверьтесь, что все компоненты смонтированы правильно.
  3. Выполните проверку диагностической системы srs.
Остался ли диагностический код неисправности dtc b0065 текущим?
-
Перейдите на Шаг 8
Система в норме
8
  1. Поверните ключ зажигания в положение lock и выньте его.
  2. Отсоедините разъем натяжителя ремня безопасности водителя.
  3. Замените модуль натяжителя ремня безопасности водителя.
  4. Подключите все компоненты системы srs и удостоверьтесь, что все компоненты смонтированы правильно.
Ремонт закончен?
-
-

U5A18B08
Показать иллюстрациюПеревод текста в иллюстрациях


ДИАГНОСТИЧЕСКИЙ КОД НЕИСПРАВНОСТИ dtc b0066 КОРОТКОЕ ЗАМЫКАНИЕ ЦЕПИ СРАБАТЫВАНИЯ НАТЯЖИТЕЛЯ РЕМНЯ БЕЗОПАСНОСТИ ВОДИТЕЛЯ

Описание схемы

При установке ключа зажигания в положение ON модуль датчиков и диагностики (SDM) выполняет начальную проверку для выявления существенных неполадок внутри самого модуля SDM. После этих проверок модуль измеряет напряжения в цепях зажигания и срабатывания, проверяя, что они находятся в соответствующих номинальных диапазонах. Затем модуль SDM выполняет измерение сопротивлений. Вывод A5 нижнего уровня натяжителя ремня безопасности водителя заземлен через сток тока, а к выводу верхнего уровня натяжителя ремня безопасности водителя присоединен источник тока натяжителя ремня безопасности, подающий на него ток фиксированной величины. Контролируя разность напряжений между выводами верхнего и нижнего уровня натяжителя ремня безопасности водителя, модуль SDM вычисляет суммарное сопротивление модуля натяжителя ремня безопасности водителя, жгута проводки и контактов разъема.

Диагностический код неисправности dtc b0066 записывается, когда

Действия

Модуль SDM включает индикатор AIRBAG и записывает диагностический код неисправности DTC B0066.

Диагностический код неисправности dtc b0066 стирается, когда

Рекомендации по диагностике

Нестабильное состояние скорее всего может быть вызвано коротким замыканием между проводами верхнего и нижнего уровня цепи натяжителя ремня безопасности водителя, коротким замыканием в C221, коротким замыканием между проводом верхнего уровня цепи натяжителя ремня безопасности водителя и проводом верхнего уровня цепи натяжителя ремня безопасности пассажира или коротким замыканием между проводом верхнего уровня натяжителя ремня безопасности водителя и проводом нижнего уровня цепи натяжителя правого ремня безопасности. Проблема также может быть связана с неисправностью закорачивающей перемычки разъема натяжителя ремня безопасности водителя; в этом случае требуется замена модуля натяжителя ремня безопасности водителя. Проверка этого кода DTC производится только во время начальной проверки индикатора AIRBAG. Если поступила команда CLEAR CODES от диагностического прибора, а неисправность по-прежнему присутствует, данный код DTC не появится вновь до следующего цикла включения зажигания.

Диагностический код неисправности dtc b0066 - Короткое замыкание цепи срабатывания натяжителя ремня безопасности водителя

Внимание! Модуль датчиков и диагностики (SDM) может сохранять достаточное напряжение для приведения в действие подушек безопасности и натяжителей в течение 1 минуты после выключения зажигания и удаления предохранителя. Если подушки безопасности и натяжители не отсоединены, не начинайте обслуживание, пока не пройдет одна минута после отключения питания от модуля SDM. Несоблюдение этого требования может привести к травмам.

Внимание! В процессе обслуживания обращайтесь с модулем датчиков и диагностики (SDM) очень осторожно. Не ударяйте и не встряхивайте SDM.

Внимание! Никогда не подключайте питание к дополнительной системе пассивной безопасности (SRS), если модуль SDM не соединен жестко с автомобилем. Чтобы система SRS работала правильно, все болты крепления модуля датчиков и диагностики SDM должны быть тщательно затянуты, а стрелка на модуле SDM должна быть направлена к передней части автомобиля. При недостаточно жестком креплении модуля SDM к автомобилю включенный модуль может сработать, что приведет к неожиданному выпуску подушек безопасности и может повлечь травму.

ШагОперацияЗначенияДаНет
1
Выполните проверку диагностической системы srs.
Проверка диагностической системы srs закончена?
-
Перейдите на Шаг 2
-
2
  1. Поверните ключ зажигания в положение lock и выньте его.
  2. Подключите диагностический прибор к разъему линии передачи данных (dlc).
  3. Установите зажигание в положение on.
Остался ли диагностический код неисправности dtc b0066 текущим?
-
Перейдите на Шаг 3
Перейдите на Шаг 4
3
  1. Поверните ключ зажигания в положение lock и выньте его.
  2. Отсоедините желтые разъемы подушек безопасности на рулевой колонке и подушке безопасности, разъем c221 и разъем натяжителя ремня безопасности водителя.
  3. Устраните короткое замыкание между проводом верхнего уровня цепи натяжителя ремня безопасности водителя и проводом верхнего уровня цепи натяжителя ремня безопасности пассажира.
  4. Подключите все компоненты системы srs и удостоверьтесь, что все компоненты смонтированы правильно.
Ремонт закончен?
-
-
4
  1. Поверните ключ зажигания в положение lock и выньте его.
  2. Отсоедините разъем c221 и разъем натяжителя ремня безопасности водителя.
  3. Измерьте сопротивление между выводами 1 и 2 натяжителя ремня безопасности водителя.
Равно ли сопротивление указанному значению?
-
Перейдите на Шаг 5
Перейдите на Шаг 7
5
  1. Замените модуль датчиков и диагностики (sdm). Стрелка на модуле должна быть направлена к передней части автомобиля.
  2. Подключите все разъемы проводки.
  3. Сотрите диагностические коды неисправностей с помощью диагностического прибора.
Ремонт закончен?
-
Система в норме
Перейдите на Шаг 6
6
Замените натяжитель ремня безопасности водителя.
Ремонт закончен?
-
Система в норме
-
7
Устраните короткое замыкание между проводом верхнего уровня цепи натяжителя ремня безопасности водителя и проводом нижнего уровня цепи натяжителя ремня безопасности водителя или замените жгут проводки.
Ремонт закончен?
-
-

U5A18B07
Показать иллюстрациюПеревод текста в иллюстрациях


ДИАГНОСТИЧЕСКИЙ КОД НЕИСПРАВНОСТИ dtc b0077 НЕИСПРАВНОСТЬ ДАТЧИКА БОКОВОЙ ПОДУШКИ БЕЗОПАСНОСТИ ВОДИТЕЛЯ

Описание схемы

При установке ключа зажигания в положение ON модуль датчиков и диагностики (SDM) выполняет начальную проверку для выявления существенных неполадок внутри самого SDM. После этих проверок модуль измеряет напряжения в цепях зажигания и срабатывания подушек безопасности, проверяя, что они находятся в номинальных диапазонах. SDM контролирует напряжения на проводах нижнего уровня подушек водителя и пассажира, выявляя замыкание цепей срабатывания на массу или напряжение питания.

Диагностический код неисправности dtc b0077 записывается, когда

Диагностический код неисправности dtc b0077 - Неисправность датчика боковой подушки безопасности водителя

Внимание! Модуль датчиков и диагностики (SDM) может сохранять достаточное напряжение для приведения в действие подушек безопасности и натяжителей в течение 1 минуты после выключения зажигания и удаления предохранителя. Если подушки безопасности и натяжители не отсоединены, не начинайте обслуживание, пока не пройдет одна минута после отключения питания от SDM. Несоблюдение этого требования может привести к травмам.

Внимание! В процессе обслуживания обращайтесь с модулем датчиков и диагностики (SDM) очень осторожно. Не ударяйте и не встряхивайте SDM.

Внимание! Никогда не подключайте питание к системе надувных подушек безопасности (SIR), если модуль SDM не соединен жестко с автомобилем. Чтобы система надувных подушек безопасности (SIR) работала правильно, все болты крепления модуля датчиков и диагностики SDM должны быть тщательно затянуты, а стрелка на SDM должна быть направлена к передней части автомобиля. При недостаточно жестком креплении модуля SDM к автомобилю включенный модуль может сработать, что приведет к неожиданному выпуску подушек безопасности и может повлечь травму.

ШагОперацияЗначенияДаНет
1
  1. Удостоверьтесь, что ключ зажигания находится в положении off.
  2. Подождите минуту, чтобы разрядить заряд блока питания модуля датчиков и диагностики (sdm).
-
Перейдите на Шаг 2
-
2
Осмотрите проводку датчика боковой подушки безопасности водителя и разъем c221 (выводы 10, 3) на предмет повреждений.
Проводка датчика боковой подушки безопасности водителя повреждена?
-
Перейдите на Шаг 3
Перейдите на Шаг 4
3
Замените проводку надувной подушки безопасности.
-
-
-
4
Замените датчик боковой подушки безопасности водителя.
-
-
-

U5A18B07
Показать иллюстрациюПеревод текста в иллюстрациях


ДИАГНОСТИЧЕСКИЙ КОД НЕИСПРАВНОСТИ dtc b0078 НЕИСПРАВНОСТЬ ДАТЧИКА БОКОВОЙ ПОДУШКИ БЕЗОПАСНОСТИ ПАССАЖИРА

Описание схемы

При установке ключа зажигания в положение ON модуль датчиков и диагностики (SDM) выполняет начальную проверку для выявления существенных неполадок внутри самого SDM. После этих проверок модуль измеряет напряжения в цепях зажигания и срабатывания подушек безопасности, проверяя, что они находятся в номинальных диапазонах. SDM контролирует напряжения на проводах нижнего уровня подушек водителя и пассажира, выявляя замыкание цепей срабатывания на массу или напряжение питания.

Диагностический код неисправности dtc b0078 записывается, когда

Диагностический код неисправности dtc b0078 - Неисправность датчика боковой подушки безопасности пассажира

Внимание! Модуль датчиков и диагностики (SDM) может сохранять достаточное напряжение для приведения в действие подушек безопасности и натяжителей в течение 1 минуты после выключения зажигания и удаления предохранителя. Если подушки безопасности и натяжители не отсоединены, не начинайте обслуживание, пока не пройдет одна минута после отключения питания от SDM. Несоблюдение этого требования может привести к травмам.

Внимание! В процессе обслуживания обращайтесь с модулем датчиков и диагностики (SDM) очень осторожно. Не ударяйте и не встряхивайте SDM.

Внимание! Никогда не подключайте питание к системе надувных подушек безопасности (SIR), если модуль SDM не соединен жестко с автомобилем. Чтобы система надувных подушек безопасности (SIR) работала правильно, все болты крепления модуля датчиков и диагностики SDM должны быть тщательно затянуты, а стрелка на SDM должна быть направлена к передней части автомобиля. При недостаточно жестком креплении модуля SDM к автомобилю включенный модуль может сработать, что приведет к неожиданному выпуску подушек безопасности и может повлечь травму.

ШагОперацияЗначенияДаНет
1
  1. Удостоверьтесь, что ключ зажигания находится в положении off.
  2. Подождите минуту, чтобы разрядить заряд блока питания модуля датчиков и диагностики (sdm).
-
Перейдите на Шаг 2
-
2
Осмотрите проводку датчика боковой подушки безопасности водителя и разъем 2 c221 (выводы 9, 8) на предмет повреждений.
Проводка датчика боковой подушки безопасности пассажира повреждена?
-
Перейдите на Шаг 3
Перейдите на Шаг 4
3
Замените проводку надувной подушки безопасности.
-
-
-
4
Замените датчик боковой подушки безопасности пассажира.
-
-
-

U5A18B07
Показать иллюстрациюПеревод текста в иллюстрациях


ДИАГНОСТИЧЕСКИЙ КОД НЕИСПРАВНОСТИ dtc b0079 НЕВЕРНЫЙ ИДЕНТИФИКАТОР ДАТЧИКА БОКОВОЙ ПОДУШКИ БЕЗОПАСНОСТИ ВОДИТЕЛЯ

Описание схемы

При установке ключа зажигания в положение ON модуль датчиков и диагностики (SDM) выполняет начальную проверку для выявления существенных неполадок внутри самого SDM. После этих проверок модуль измеряет напряжения в цепях зажигания и срабатывания подушек безопасности, проверяя, что они находятся в номинальных диапазонах. SDM контролирует напряжения на проводах нижнего уровня подушек водителя и пассажира, выявляя замыкание цепей срабатывания на массу или напряжение питания.

Диагностический код неисправности dtc b0079 записывается, когда

Диагностический код неисправности dtc b0079 - Неисправность датчика боковой подушки безопасности пассажира

Внимание! Модуль датчиков и диагностики (SDM) может сохранять достаточное напряжение для приведения в действие подушек безопасности и натяжителей в течение 1 минуты после выключения зажигания и удаления предохранителя. Если подушки безопасности и натяжители не отсоединены, не начинайте обслуживание, пока не пройдет одна минута после отключения питания от SDM. Несоблюдение этого требования может привести к травмам.

Внимание! В процессе обслуживания обращайтесь с модулем датчиков и диагностики (SDM) очень осторожно. Не ударяйте и не встряхивайте SDM.

Внимание! Никогда не подключайте питание к системе надувных подушек безопасности (SIR), если модуль SDM не соединен жестко с автомобилем. Чтобы система надувных подушек безопасности (SIR) работала правильно, все болты крепления модуля датчиков и диагностики SDM должны быть тщательно затянуты, а стрелка на SDM должна быть направлена к передней части автомобиля. При недостаточно жестком креплении модуля SDM к автомобилю включенный модуль может сработать, что приведет к неожиданному выпуску подушек безопасности и может повлечь травму.

ШагОперацияЗначенияДаНет
1
  1. Удостоверьтесь, что ключ зажигания находится в положении off.
  2. Подождите минуту, чтобы разрядить заряд блока питания модуля датчиков и диагностики (sdm).
-
Перейдите на Шаг 2
-
2
Осмотрите проводку датчика боковой подушки безопасности водителя на предмет повреждений.
Проводка датчика боковой подушки безопасности водителя повреждена?
-
Перейдите на Шаг 3
Перейдите на Шаг 4
3
Замените проводку надувной подушки безопасности.
-
-
-
4
Замените датчик боковой подушки безопасности водителя.
-
-
-

U5A18B07
Показать иллюстрациюПеревод текста в иллюстрациях


ДИАГНОСТИЧЕСКИЙ КОД НЕИСПРАВНОСТИ dtc b0081 НЕВЕРНЫЙ ИДЕНТИФИКАТОР ДАТЧИКА БОКОВОЙ ПОДУШКИ БЕЗОПАСНОСТИ ПАССАЖИРА

Описание схемы

При установке ключа зажигания в положение ON модуль датчиков и диагностики (SDM) выполняет начальную проверку для выявления существенных неполадок внутри самого SDM. После этих проверок модуль измеряет напряжения в цепях зажигания и срабатывания подушек безопасности, проверяя, что они находятся в номинальных диапазонах. SDM контролирует напряжения на проводах нижнего уровня подушек водителя и пассажира, выявляя замыкание цепей срабатывания на массу или напряжение питания.

Диагностический код неисправности dtc b0081 записывается, когда

Диагностический код неисправности dtc b0081 - Неисправность датчика боковой подушки безопасности пассажира

Внимание! Модуль датчиков и диагностики (SDM) может сохранять достаточное напряжение для приведения в действие подушек безопасности и натяжителей в течение 1 минуты после выключения зажигания и удаления предохранителя. Если подушки безопасности и натяжители не отсоединены, не начинайте обслуживание, пока не пройдет одна минута после отключения питания от SDM. Несоблюдение этого требования может привести к травмам.

Внимание! В процессе обслуживания обращайтесь с модулем датчиков и диагностики (SDM) очень осторожно. Не ударяйте и не встряхивайте SDM.

Внимание! Никогда не подключайте питание к системе надувных подушек безопасности (SIR), если модуль SDM не соединен жестко с автомобилем. Чтобы система надувных подушек безопасности (SIR) работала правильно, все болты крепления модуля датчиков и диагностики SDM должны быть тщательно затянуты, а стрелка на SDM должна быть направлена к передней части автомобиля. При недостаточно жестком креплении модуля SDM к автомобилю включенный модуль может сработать, что приведет к неожиданному выпуску подушек безопасности и может повлечь травму.

ШагОперацияЗначенияДаНет
1
  1. Удостоверьтесь, что ключ зажигания находится в положении off.
  2. Подождите минуту, чтобы разрядить заряд блока питания модуля датчиков и диагностики (sdm).
-
Перейдите на Шаг 2
-
2
Осмотрите проводку датчика боковой подушки безопасности пассажира на предмет повреждений.
Проводка датчика боковой подушки безопасности пассажира повреждена?
-
Перейдите на Шаг 3
Перейдите на Шаг 4
3
Замените проводку надувной подушки безопасности.
-
-
-
4
Замените датчик боковой подушки безопасности пассажира.
-
-
-



U5A18B10
Показать иллюстрациюПеревод текста в иллюстрациях


ДИАГНОСТИЧЕСКИЙ КОД НЕИСПРАВНОСТИ dtc b1000 ВНУТРЕННЯЯ НЕИСПРАВНОСТЬ МОДУЛЯ ДАТЧИКОВ И ДИАГНОСТИКИ (sdm)

Описание схемы

При установке ключа зажигания в положение ON модуль датчиков и диагностики (SDM) выполняет начальную проверку для выявления существенных неполадок внутри самого SDM.

Диагностический код неисправности dtc b1000 записывается, когда

Диагностический код неисправности b1000 - Внутренняя неисправность модуля датчиков и диагностики (sdm)

Внимание! Модуль датчиков и диагностики (SDM) может сохранять достаточное напряжение для приведения в действие подушек безопасности и натяжителей в течение 1 минуты после выключения зажигания и удаления предохранителя. Если подушки безопасности и натяжители не отсоединены, не начинайте обслуживание, пока не пройдет одна минута после отключения питания от SDM. Несоблюдение этого требования может привести к травмам.

Внимание! В процессе обслуживания обращайтесь с модулем датчиков и диагностики (SDM) очень осторожно. Не ударяйте и не встряхивайте SDM.

Внимание! Никогда не подключайте питание к системе надувных подушек безопасности (SIR), если модуль SDM не соединен жестко с автомобилем. Чтобы система надувных подушек безопасности (SIR) работала правильно, все болты крепления модуля датчиков и диагностики SDM должны быть тщательно затянуты, а стрелка на SDM должна быть направлена к передней части автомобиля. При недостаточно жестком креплении модуля SDM к автомобилю включенный модуль может сработать, что приведет к неожиданному выпуску подушек безопасности и может повлечь травму.



U5A18B55
Показать иллюстрациюПеревод текста в иллюстрациях


Внимание! Не пользуйтесь этими иллюстрациями для поиска и устранения неисправностей, не обратившись предварительно к картам диагностических кодов неисправности (DTC). В картах диагностических кодов неисправности приведены дополнительные меры безопасности и подробные инструкции по каждой проверке. Несоблюдение надлежащих мер безопасности может привести к травмам в результате внезапного срабатывания.

СХЕМА ДИАГНОСТИКИ 1

Проверка целостности цепи между подушкой безопасности пассажира и модулем датчиков и диагностики (SDM).


U5A18B56
Показать иллюстрациюПеревод текста в иллюстрациях


СХЕМА ДИАГНОСТИКИ 2

Проверка на короткое замыкание между проводом верхнего уровня и проводом нижнего уровня цепи подушки безопасности пассажира.


U5A18B57
Показать иллюстрациюПеревод текста в иллюстрациях


СХЕМА ДИАГНОСТИКИ 3

Проверка на короткое замыкание между проводом верхнего уровня цепи подушки безопасности пассажира и проводом нижнего уровня цепи подушки безопасности водителя.


E28B011
Показать иллюстрациюПеревод текста в иллюстрациях


СХЕМА ДИАГНОСТИКИ 4

Проверка на короткое замыкание между проводом верхнего уровня цепи подушки безопасности пассажира и массой.


U5A18B59
Показать иллюстрациюПеревод текста в иллюстрациях


СХЕМА ДИАГНОСТИКИ 5

Проверка на короткое замыкание между проводом нижнего уровня цепи подушки безопасности пассажира и массой.


U5A18B61
Показать иллюстрациюПеревод текста в иллюстрациях


СХЕМА ДИАГНОСТИКИ 6

Проверка на короткое замыкание между проводом верхнего уровня цепи подушки безопасности пассажира и напряжением питания.


U5A18B61
Показать иллюстрациюПеревод текста в иллюстрациях


СХЕМА ДИАГНОСТИКИ 7

Проверка на короткое замыкание между проводом нижнего уровня цепи подушки безопасности пассажира и напряжением питания.


E28B030
Показать иллюстрациюПеревод текста в иллюстрациях


СХЕМА ДИАГНОСТИКИ 8

Установка перемычки на желтый разъем часовой пружины со стороны модуля SDM.


E28B031
Показать иллюстрациюПеревод текста в иллюстрациях


СХЕМА ДИАГНОСТИКИ 9

Установка перемычки на разъем подключения часовой пружины к подушке безопасности.


U5A18B62
Показать иллюстрациюПеревод текста в иллюстрациях


СХЕМА ДИАГНОСТИКИ 10

Проверка на короткое замыкание между проводом верхнего уровня цепи подушки безопасности водителя и проводом нижнего уровня цепи подушки безопасности пассажира.


U5A18B63
Показать иллюстрациюПеревод текста в иллюстрациях


СХЕМА ДИАГНОСТИКИ 11

Проверка на короткое замыкание между проводами верхнего и нижнего уровня цепи подушки безопасности водителя.


E28B017
Показать иллюстрациюПеревод текста в иллюстрациях


СХЕМА ДИАГНОСТИКИ 12

Проверка на короткое замыкание между проводом верхнего уровня цепи подушки безопасности водителя и массой.


U5A18B65
Показать иллюстрациюПеревод текста в иллюстрациях


СХЕМА ДИАГНОСТИКИ 13

Проверка на короткое замыкание между проводом нижнего уровня цепи подушки безопасности водителя и массой.


U5A18B66
Показать иллюстрациюПеревод текста в иллюстрациях


СХЕМА ДИАГНОСТИКИ 14

Проверка на короткое замыкание между проводом верхнего уровня цепи подушки безопасности водителя и напряжением питания.


U5A18B67
Показать иллюстрациюПеревод текста в иллюстрациях


СХЕМА ДИАГНОСТИКИ 15

Проверка на короткое замыкание между проводом нижнего уровня цепи подушки безопасности водителя и напряжением питания.


E28B026
Показать иллюстрациюПеревод текста в иллюстрациях


СХЕМА ДИАГНОСТИКИ 16

Проверка на разрыв цепи между модулем датчиков и диагностики (SDM) и часовой пружиной.


U5A18B69
Показать иллюстрациюПеревод текста в иллюстрациях


СХЕМА ДИАГНОСТИКИ 17

Проверка на короткое замыкание между проводом верхнего уровня и проводом нижнего уровня цепи натяжителя правого (левого) ремня безопасности.


U5A18B70
Показать иллюстрациюПеревод текста в иллюстрациях


СХЕМА ДИАГНОСТИКИ 18

Проверка целостности цепи между натяжителем правого ремня безопасности и модулем датчиков и диагностики (SDM).


U5A18B71
Показать иллюстрациюПеревод текста в иллюстрациях


СХЕМА ДИАГНОСТИКИ 19

Проверка на короткое замыкание между жгутом проводки натяжителя правого (левого) ремня безопасности и массой.


U5A18B72
Показать иллюстрациюПеревод текста в иллюстрациях


СХЕМА ДИАГНОСТИКИ 20

Проверка на короткое замыкание между жгутом проводки натяжителя ремня безопасности и напряжением питания.


U5A18B73
Показать иллюстрациюПеревод текста в иллюстрациях


СХЕМА ДИАГНОСТИКИ 21

Проверка целостности цепи между натяжителем левого ремня безопасности и модулем датчиков и диагностики (SDM).

ИНСТРУКЦИИ ПО РЕМОНТУ

РАБОТЫ НА АВТОМОБИЛЕ




Показать иллюстрациюПеревод текста в иллюстрациях


ПРАВИЛА БЕЗОПАСНОСТИ ПРИ ОБСЛУЖИВАНИИ

Внимание! Модуль датчиков и диагностики (SDM) может сохранять достаточное напряжение для приведения в действие подушек безопасности и натяжителей в течение 1 минуты после выключения зажигания и удаления предохранителя подушек безопасности. Если подушки безопасности и натяжители не отсоединены, не начинайте обслуживание, пока не пройдет одна минута после отключения питания от модуля SDM. Если подушки безопасности отсоединены, обслуживание можно начинать сразу же, без минутного периода ожидания. Несоблюдение требования о временном отключении системы SRS во время обслуживания может привести к ее неожиданному срабатыванию, травмам и излишним работам по ремонту системы SRS.

ОТКЛЮЧЕНИЕ ДОПОЛНИТЕЛЬНОЙ СИСТЕМЫ ПАССИВНОЙ БЕЗОПАСНОСТИ (srs)

  1. Установите рулевое колесо в центральное положение.
  2. Поверните ключ зажигания в положение lock и выньте его.
  3. Выньте предохранитель подушек безопасности f19 из блока предохранителей приборной панели и выждите не менее минуты, чтобы разрядился конденсатор системы подушек безопасности (srs).

ВКЛЮЧЕНИЕ ДОПОЛНИТЕЛЬНОЙ СИСТЕМЫ ПАССИВНОЙ БЕЗОПАСНОСТИ (srs)

  1. Установите предохранитель подушек безопасности f19 в блок предохранителей приборной панели.
  2. Установите ключ зажигания в положение on и проследите за тем, чтобы индикатор airbag мигнул семь раз и выключился. Если индикатор ведет себя иначе, выполните проверку диагностической системы SRS, о которой говорится в этом разделе.
  3. Внимание! Поворачивая ключ зажигания, держитесь на расстоянии от модулей надувных подушек во избежание травм.

ОБРАЩЕНИЕ, УСТАНОВКА И ДИАГНОСТИКА




    Показать иллюстрациюПеревод текста в иллюстрациях


РЕМОНТНЫЕ РАБОТЫ И ОСМОТРЫ, НЕОБХОДИМЫЕ ПОСЛЕ АВАРИИ

    Внимание! Любой ремонт конструкции автомобиля должен возвращать его к первоначальной заводской конфигурации. После срабатывания подушек безопасности необходимо заменить модуль датчиков и диагностики (SDM) и модули подушек безопасности, а также провести контроль размеров рулевой колонки.

АВАРИЯ С ЗАМЕНОЙ СРАБОТАВШИХ КОМПОНЕНТОВ

    После лобового столкновения, при котором произошло срабатывание подушек безопасности, все компоненты системы SRS необходимо заменить. После срабатывания на поверхности подушки безопасности может оставаться порошкообразный осадок. Этот осадок состоит в основном из кукурузного крахмала (который служит смазкой для надувающейся подушки) и побочных продуктов химической реакции. В качестве побочного продукта реакции при срабатывании образуется пылевидный гидроксид натрия (обладает щелочными свойствами). Гидроксид натрия после срабатывания быстро реагирует с атмосферной влагой и превращается в карбонат натрия и бикарбонат натрия (т.н. питьевую соду). Таким образом, присутствие гидроксида натрия после срабатывания подушки безопасности маловероятно. Замените следующие компоненты системы SRS.

    Внимание! В процессе утилизации пользуйтесь перчатками и защитными очками. См. "Процедура утилизации сработавшего модуля подушки безопасности" в этом разделе.




    Показать иллюстрациюПеревод текста в иллюстрациях


Осмотр не сработавших при аварии компонентов подушек безопасности

    После любого столкновения необходимо выполнить ряд проверок, независимо от того, сработали подушки безопасности или нет:

МОДУЛЬ ДАТЧИКОВ И ДИАГНОСТИКИ (sdm)

Внимание! В процессе обслуживания обращайтесь с модулем датчиков и диагностики (SDM) очень осторожно. Не ударяйте и не встряхивайте SDM. Никогда не подключайте питание к системе SRS, если модуль SDM не соединен жестко с автомобилем. Чтобы система SRS работала правильно, все болты крепления модуля датчиков и диагностики SDM должны быть тщательно затянуты, а стрелка на SDM должна быть направлена к передней части автомобиля. При недостаточно жестком креплении модуля SDM к автомобилю включенный модуль может сработать, что приведет к неожиданному срабатыванию и может повлечь травму.

Важно: Если в салон автомобиля попало большое количество воды, например, в результате протечек, проезда через глубокую воду, наводнения или других причин, может потребоваться замена модуля датчиков и диагностики (SDM) и разъема SDM. Установив зажигание в положении OFF, осмотрите область вокруг модуля SDM, включая коврик. Если имеется существенное намокание или признаки намокания в прошлом, необходимо удалить воду, устранить вызванные водой повреждения и заменить модуль SDM и разъем SDM. Прежде чем приступать к устранению каких-либо из этих неисправностей, необходимо отключить дополнительную систему пассивной безопасности (SRS). См. "Отключение дополнительной системы пассивной безопасности (SRS)" в этом разделе.



G110B511
Показать иллюстрациюПеревод текста в иллюстрациях


Процедура снятия и установки

  1. Отключите дополнительную систему пассивной безопасности (srs). См. "Отключение дополнительной системы пассивной безопасности (SRS)" в этом разделе.
  2. Снимите напольную консоль. См. Раздел 9G, Облицовка салона.
  3. Снимите фиксатор положения разъема, привязанный к разъему модуля датчиков и диагностики (sdm).
  4. Отключите электрический разъем модуля датчиков и диагностики (sdm).
  5. Удалите болты крепления модуля sdm и выбросьте их.
  6. Замечания по установке
    Момент затяжки
    10 Н•м (89 lb-in)



    Показать иллюстрациюПеревод текста в иллюстрациях


  7. Снимите модуль sdm.
  8. Установка производится в порядке, обратном процедуре снятия.
  9. Замечания по установке
    Включите дополнительную систему пассивной безопасности (SRS). См. "Включение дополнительной системы пассивной безопасности (SRS)" в этом разделе.

    Внимание! Чтобы система SRS работала правильно, все болты крепления модуля датчиков и диагностики SDM должны быть тщательно затянуты, а стрелка на SDM должна быть направлена к передней части автомобиля. При недостаточно жестком креплении модуля SDM к автомобилю включенный модуль может сработать, что приведет к неожиданному срабатыванию и может повлечь травму.



G110B501
Показать иллюстрациюПеревод текста в иллюстрациях


МОДУЛЬ ПОДУШКИ БЕЗОПАСНОСТИ ВОДИТЕЛЯ

Процедура снятия и установки

  1. Отсоедините провод от отрицательного вывода аккумуляторной батареи.
  2. Внимание! Модуль датчиков и диагностики (SDM) может сохранять достаточное напряжение для приведения в действие подушек безопасности в течение 1 минуты после выключения зажигания и удаления предохранителя подушек безопасности. Если подушки безопасности не отсоединены, не начинайте обслуживание, пока не пройдет одна минута после отключения питания от модуля SDM. Если подушки безопасности отсоединены, обслуживание можно начинать сразу же, без минутного периода ожидания. Несоблюдение требования о временном отключении системы SRS во время обслуживания может привести к ее неожиданному срабатыванию, травмам и излишним работам по ремонту системы SRS.

  3. Вывинтите два болта крепления модуля подушки безопасности водителя и выбросьте их.
  4. Замечания по установке
    Момент затяжки
    8 Н•м (71 lb-in)


    G110B502
    Показать иллюстрациюПеревод текста в иллюстрациях


  5. Отсоедините разъем от модуля подушки безопасности водителя.
  6. Снимите модуль подушки безопасности водителя.
  7. Внимание! При любых операциях с модулем подушки безопасности всегда держите его верхней частью вверх. В этом случае при случайном срабатывании модуля у надувной подушки будет место для расширения. Если места для расширения не будет, отброшенный в направлении человека или какого-либо предмета модуль может вызвать травму или повреждение автомобиля.

  8. Установка производится в порядке, обратном процедуре снятия.


G110B504
Показать иллюстрациюПеревод текста в иллюстрациях


ЧАСОВАЯ ПРУЖИНА

Процедура снятия и установки

    Внимание! Модуль датчиков и диагностики (SDM) может сохранять достаточное напряжение для приведения в действие подушек безопасности в течение 1 минуты после выключения зажигания и удаления предохранителя подушек безопасности. Если подушки безопасности не отсоединены, не начинайте обслуживание, пока не пройдет одна минута после отключения питания от модуля SDM. Если подушки безопасности отсоединены, обслуживание можно начинать сразу же, без минутного периода ожидания. Несоблюдение требования о временном отключении системы SRS во время обслуживания может привести к ее неожиданному срабатыванию, травмам и излишним работам по ремонту системы SRS.

  1. Отсоедините провод от отрицательного вывода аккумуляторной батареи.
  2. Снимите модуль подушки безопасности водителя. См. "Модуль подушки безопасности водителя" в этом разделе.
  3. Снимите рулевое колесо. См. Раздел 6E, Рулевое колесо и рулевая колонка.
  4. Вывинтите винты и снимите верхнюю и нижнюю крышки рулевой колонки.


  5. G110B505
    Показать иллюстрациюПеревод текста в иллюстрациях


  6. Аккуратно снимите коленный буфер со стороны водителя или нижнюю крышку приборной панели.
  7. Отсоедините подушку безопасности водителя, клаксон и разъем выключателя дистанционного управления от нижней части рулевой колонки.
  8. Вывинтите винты и снимите часовую пружину с рулевого вала.
  9. Замечания по установке
    Момент затяжки
    3 Н•м (27 lb-in)
  10. Установка производится в порядке, обратном процедуре снятия. Инструкции по регулировке см. в главе "Регулировка часовой пружины" в этом разделе.



  11. Показать иллюстрациюПеревод текста в иллюстрациях


    Внимание! Неправильно отрегулированная часовая пружина может препятствовать полному повороту рулевого колеса во время поворота. Ограничение поворота рулевого колеса может привести к аварии автомобиля. Неправильная регулировка часовой пружины также может привести к неработоспособности дополнительной системы пассивной безопасности (SRS), в результате чего подушка безопасности не сработает при аварии. Обе ситуации могут привести к травмам.



G110B507
Показать иллюстрациюПеревод текста в иллюстрациях


РЕГУЛИРОВКА ЧАСОВОЙ ПРУЖИНЫ

Примечание: При повороте часовой пружины более чем на три оборота по часовой стрелке или против часовой стрелки часовая пружина может быть повреждена.

  1. Установите передние колеса прямо вперед.
  2. Поверните лепесток часовой пружины по часовой стрелке до упора (не прикладывайте силу).
  3. При установленных точно вперед колесах поверните лимб часовой пружины по часовой стрелке примерно на три оборота до нейтрального положения.
  4. Совместите должным образом указатели на компонентах часовой пружины.


G110B508
Показать иллюстрациюПеревод текста в иллюстрациях


МОДУЛЬ ПОДУШКИ БЕЗОПАСНОСТИ ПАССАЖИРА

Процедура снятия и установки

    Внимание! Модуль датчиков и диагностики (SDM) может сохранять достаточное напряжение для приведения в действие подушек безопасности в течение 1 минуты после выключения зажигания и удаления предохранителя подушек безопасности. Если подушки безопасности не отсоединены, не начинайте обслуживание, пока не пройдет одна минута после отключения питания от модуля SDM. Если подушки безопасности отсоединены, обслуживание можно начинать сразу же, без минутного периода ожидания. Несоблюдение требования о временном отключении системы SRS во время обслуживания может привести к ее неожиданному срабатыванию, травмам и излишним работам по ремонту системы SRS.

  1. Отсоедините провод от отрицательного вывода аккумуляторной батареи.
  2. Снимите "бардачок". См. Раздел 9E, Приборы/Информация для водителя.
  3. Отсоедините желтый электрический разъем подушки безопасности пассажира.
  4. Удалите шесть крепежных болтов из скобы крепления подушки безопасности.
  5. Замечания по установке
    Момент затяжки
    11 Н•м (97 lb-ft)
  6. Сдвиньте модуль подушки безопасности пассажира вверх и снимите его с приборной панели.
  7. Установка производится в порядке, обратном процедуре снятия.


U5A18B06
Показать иллюстрациюПеревод текста в иллюстрациях


ДАТЧИК БОКОВОЙ ПОДУШКИ БЕЗОПАСНОСТИ

Процедура снятия и установки

    Внимание! Модуль датчиков и диагностики (SDM) может сохранять достаточное напряжение для приведения в действие подушек безопасности и натяжителей в течение 1 минуты после выключения зажигания и удаления предохранителя. Если подушки безопасности и натяжители не отсоединены, не начинайте обслуживание, пока не пройдет одна минута после отключения питания от SDM. Если подушки безопасности отсоединены, обслуживание можно начинать сразу же, без минутного периода ожидания. Несоблюдение требования о временном отключении системы подушек безопасности (SIR) может привести к неожиданному срабатыванию подушек безопасности, травмам и излишним работам по ремонту системы подушек безопасности.




    Показать иллюстрациюПеревод текста в иллюстрациях


  1. Отсоедините оба провода аккумуляторной батареи и установите аккумуляторную батарею на расстоянии не менее 10 метров (33 фута) от автомобиля.
  2. Снимите облицовку с центральной стойки.
  3. Удалите крепежные болты датчика боковой подушки безопасности.
  4. Снимите датчик боковой подушки безопасности.
  5. Установка производится в порядке, обратном процедуре снятия.
  6. Момент затяжки болтов крепления датчика боковой подушки безопасности составляет 8 Н•м (71 lb-in).

НАТЯЖИТЕЛЬ ПЕРЕДНЕГО РЕМНЯ БЕЗОПАСНОСТИ

Инструкции по снятию и установке см. Раздел 8A, Ремни безопасности.

СРАБАТЫВАНИЕ МОДУЛЯ ПОДУШКИ БЕЗОПАСНОСТИ (ВНУТРИ АВТОМОБИЛЯ)

Перед утилизацией подушек безопасности выпустите их. Если автомобиль предназначен для утилизации, подушки безопасности можно выпустить внутри автомобиля.

Внимание! Во избежание травм при срабатывании подушек безопасности или натяжителей ремней безопасности внутри автомобиля соблюдайте следующие меры предосторожности:




G110B006
Показать иллюстрациюПеревод текста в иллюстрациях


Процедура срабатывания

    Внимание! Модуль датчиков и диагностики (SDM) может сохранять достаточное напряжение для приведения в действие подушек безопасности в течение 1 минуты после выключения зажигания и удаления предохранителя подушек безопасности. Если подушки безопасности не отсоединены, не начинайте обслуживание, пока не пройдет одна минута после отключения питания от модуля SDM. Если подушки безопасности отсоединены, обслуживание можно начинать сразу же, без минутного периода ожидания. Несоблюдение требования о временном отключении системы SRS во время обслуживания может привести к ее неожиданному срабатыванию, травмам и излишним работам по ремонту системы SRS.

  1. Отсоедините оба провода аккумуляторной батареи и установите аккумуляторную батарею на расстоянии не менее 10 метров (33 фута) от автомобиля.
  2. Снимите коленный буфер со стороны водителя или нижнюю крышку приборной панели с рулевой колонки. См. Раздел 9G, Облицовка салона.
  3. В нижней части рулевой колонки перережьте два провода, идущие от жгута проводки дополнительной системы пассивной безопасности srs к часовой пружине.
  4. Зачистите на 13 мм (0.5 дюйма) концы проводов, идущих к часовой пружине.
  5. Используйте два дополнительных провода длиной не менее 10 метров (33 фута) каждый, чтобы соединить модуль подушки безопасности с аккумуляторной батареей, которая будет использоваться для срабатывания подушек.
  6. Зачистите на 13 мм (0.5 дюйма) концы этих дополнительных проводов.
  7. Соедините эти два провода вместе на одном конце скруткой.
  8. Поместите скрученные концы этих проводов рядом с аккумуляторной батареей, которая будет использоваться для срабатывания подушки. Не подключайте провода к аккумуляторной батарее на этом этапе.
  9. Свободные концы указанных проводов длиной 10 м (33 фута) срастите со свободными концами проводов, идущих к часовой пружине, по одному концу к каждому проводу от модуля подушки безопасности.
  10. Оберните сращенные провода изоляционной лентой.
  11. Теперь свободные концы проводов длиной 10 метров (33 фута) сращены с проводами от модуля подушки безопасности, а скрученные вместе концы этих проводов находятся рядом с аккумуляторной батареей, которая будет использоваться для срабатывания. Удалите людей из зоны работ.
  12. Раскрутите концы проводов, расположенные рядом с аккумуляторной батареей, которая будет использоваться для срабатывания.
  13. Коснитесь одним проводом положительного вывода аккумуляторной батареи, а другим проводом - отрицательного вывода аккумуляторной батареи. Подушка безопасности сработает.
  14. Повторите эту процедуру для подушки безопасности пассажира и натяжителей ремней безопасности.
  15. Соблюдая надлежащие меры предосторожности, утилизируйте сработавшие подушки безопасности и натяжители ремней безопасности. См. "Процедура утилизации сработавшего модуля подушки безопасности" в этом разделе.



Показать иллюстрациюПеревод текста в иллюстрациях


СРАБАТЫВАНИЕ МОДУЛЯ ПОДУШКИ БЕЗОПАСНОСТИ (СНАРУЖИ АВТОМОБИЛЯ)

    Если автомобиль находится на гарантии, прежде чем приводить в действие модули подушек безопасности, обратитесь к региональному сервисному менеджеру Daewoo за разрешением или специальными инструкциями. Модули подушек безопасности следует приводить в действие в следующих ситуациях:

    Внимание! Во избежание травм при срабатывании модуля подушки безопасности или натяжителя ремня безопасности снаружи автомобиля соблюдайте следующие меры предосторожности:


  1. Расположите модуль подушки безопасности передней стороной вверх, на плоской площадке вне помещения, на расстоянии не менее 10 метров (33 фута) от любых препятствий и людей.
  2. Установите автомобильную аккумуляторную батарею на расстоянии не менее 10 метров (33 фута) от модуля подушки безопасности.
  3. Приведите в действие модуль подушки безопасности в соответствии с изложенной ниже процедурой.
  4. Разрежьте желтые провода, идущие к модулю подушки безопасности/натяжителю ремня безопасности.
  5. Зачистите на 13 мм (0.5 дюйма) концы проводов, идущих к модулю подушки безопасности/натяжителю ремня безопасности.
  6. Используйте два дополнительных провода длиной не менее 10 метров (33 фута) каждый, чтобы соединить модуль подушки безопасности/натяжитель ремня безопасности с аккумуляторной батареей, которая будет использоваться для срабатывания.
  7. Зачистите на 13 мм (0.5 дюйма) концы этих дополнительных проводов.
  8. Соедините эти два провода вместе на одном конце скруткой.
  9. Поместите скрученные концы этих проводов рядом с аккумуляторной батареей, которая будет использоваться для срабатывания подушки. Не подключайте провода к аккумуляторной батарее на этом этапе.
  10. Свободные концы указанных проводов длиной 10 м (33 фута) срастите со свободными концами проводов от подушки безопасности/натяжителя ремня безопасности, по одному концу к каждому проводу от модуля подушки безопасности.
  11. Оберните места соединения проводов изоляционной лентой.



  12. Показать иллюстрациюПеревод текста в иллюстрациях


  13. Теперь свободные концы проводов длиной 10 метров (33 фута) сращены с проводами от модуля подушки безопасности/натяжителя ремня безопасности, а скрученные вместе концы этих проводов находятся рядом с аккумуляторной батареей, которая будет использоваться для срабатывания. Удалите людей из зоны работ.
  14. Раскрутите концы проводов, расположенные рядом с аккумуляторной батареей, которая будет использоваться для срабатывания.
  15. Коснитесь одним проводом положительного вывода аккумуляторной батареи, а другим проводом - отрицательного вывода аккумуляторной батареи. Модуль подушки безопасности/натяжителя ремня безопасности сработает.
  16. Соблюдая надлежащие меры предосторожности, утилизируйте сработавшие модули подушек безопасности/натяжители ремней безопасности. См. "Процедура утилизации сработавшего модуля подушки безопасности" в этом разделе.


B110B016
Показать иллюстрациюПеревод текста в иллюстрациях


ПРОЦЕДУРА УТИЛИЗАЦИИ СРАБОТАВШЕГО МОДУЛЯ ПОДУШКИ БЕЗОПАСНОСТИ

    Внимание! После срабатывания на поверхности подушки безопасности может оставаться порошкообразный осадок. Этот осадок состоит в основном из кукурузного крахмала (который служит смазкой для надувающейся подушки) и побочных продуктов химической реакции. В качестве побочного продукта реакции при срабатывании образуется пылевидный гидроксид натрия (обладает щелочными свойствами). Гидроксид натрия после срабатывания быстро реагирует с атмосферной влагой и превращается в карбонат натрия и бикарбонат натрия (т.н. питьевую соду). Таким образом, присутствие гидроксида натрия после срабатывания подушки безопасности маловероятно.

    Внимание! В процессе утилизации пользуйтесь перчатками и защитными очками.

    Внимание! После срабатывания металлические поверхности модуля подушки безопасности имеют высокую температуру. Во избежание травм и возгорания не помещайте сработавший модуль подушки безопасности рядом с огнеопасными объектами и дайте ему остыть в течение 30 минут, прежде чем предпринимать какие-либо дальнейшие действия.

    Перед утилизацией подушки безопасности или натяжителя ремня безопасности приведите их в действие. Это касается и ситуации, когда весь автомобиль целиком предназначен для утилизации. Если автомобиль еще находится на гарантии, прежде чем приводить в действие модуль подушки безопасности или натяжитель ремня безопасности, обратитесь к региональному сервисному менеджеру Daewoo за разрешением или специальными инструкциями. Сработавший модуль подушки безопасности или натяжитель ремня безопасности утилизируйте в таком же порядке, как и любой другой машинный лом, с добавлением следующих шагов:
  1. Поместите сработавшую подушку безопасности или натяжитель ремня безопасности в прочный пакет из полимерной пленки.
  2. Надежно запечатайте пакет.
  3. После работы со сработавшей подушкой безопасности вымойте руки и ополосните их водой.

РЕМОНТ ПРОВОДКИ СИСТЕМЫ srs

Ремонт разъема

Внимание! Прежде чем приступать к устранению каких-либо неисправностей, необходимо отключить систему SRS. Инструкции по отключению системы SRS см. в пункте "Отключение дополнительной системы пассивной безопасности (SRS)" в этом разделе.

Контакты дополнительной системы пассивной безопасности (SRS) изготовлены из специального металла, обеспечивающего надежный контакт, необходимый для чувствительных низковольтных схем. Эти контакты поставляются только в составе комплектов для ремонта разъемов. Не используйте какие-либо другие контакты, кроме тех, которые поставляются в составе комплектов.

Ремонт проводки

Внимание! Прежде чем приступать к устранению каких-либо неисправностей, необходимо отключить систему SRS. Инструкции по отключению системы SRS см. в пункте "Отключение дополнительной системы пассивной безопасности (SRS)" в этом разделе.

Не ремонтируйте провода дополнительной системы пассивной безопасности (SRS). Поврежденные провода заменяйте новыми.

ТЕХНИЧЕСКИЕ ХАРАКТЕРИСТИКИ

ОБЩИЕ ТЕХНИЧЕСКИЕ ХАРАКТЕРИСТИКИ

ПРОГРАММА
Описание
Время срабатывания системы подушек безопасности
≪ 20 мс
Время срабатывания датчиков
≪ 5 мс
Рабочая температура
- 403c - + 853C
Температура хранения
- 403c - + 903C
Диапазон напряжений
9 ~ 16 В
Потребляемый ток
5 мс после установки ключа зажигания в положение on < 1a 5 мс - 5 с < 300 мА, после 5 с < 100 мА
Диапазон ускорений
+/- 50g
Максимальное ускорение
+/- 600 g импульсное
Скорость нарастания напряжения
0,2 - 2,0 В/с
Сохранение энергии (минимум)
150 мс после отсоединения аккумуляторной батареи
Энергия воспламенения устройства надувания системы безопасности
4,3 мДж
Сопротивление воспламенителя
2.15 +/- 0.35Ω
Время горения контрольной лампы подушки безопасности (при зажигании в положении on)
6 с

МОМЕНТЫ ЗАТЯЖКИ РЕЗЬБОВЫХ СОЕДИНЕНИЙ

ПРОГРАММА
n•m
фунт-фут
фунт-дюйм
Винты крепления часовой пружины
3
-
27
Болты крепления модуля подушки безопасности водителя
8
-
71
Болты крепления модуля подушки безопасности пассажира
11
-
97
Болты крепления модуля датчиков и диагностики (sdm)
10
-
89

ПРИНЦИПИАЛЬНЫЕ И МОНТАЖНЫЕ СХЕМЫ

ДОПОЛНИТЕЛЬНАЯ СИСТЕМА ПАССИВНОЙ БЕЗОПАСНОСТИ


U5A18B05
Показать иллюстрациюПеревод текста в иллюстрациях


СПЕЦИАЛЬНЫЕ ИНСТРУМЕНТЫ И ОБОРУДОВАНИЕ

ТАБЛИЦА СПЕЦИАЛЬНЫХ ИНСТРУМЕНТОВ


E103A101
Показать иллюстрациюПеревод текста в иллюстрациях


Диагностический прибор


На предыдущую страницуНа следующую страницу
https://vnx.su/ 🛠 Руководства по ремонту и эксплуатации для автомобилей

Поиск по сайту

Остались вопросы или пожелания? Пишите на почту: support@vnx.su

Карта Сайта