Captiva |
||||||||
|
|
|
|||||||

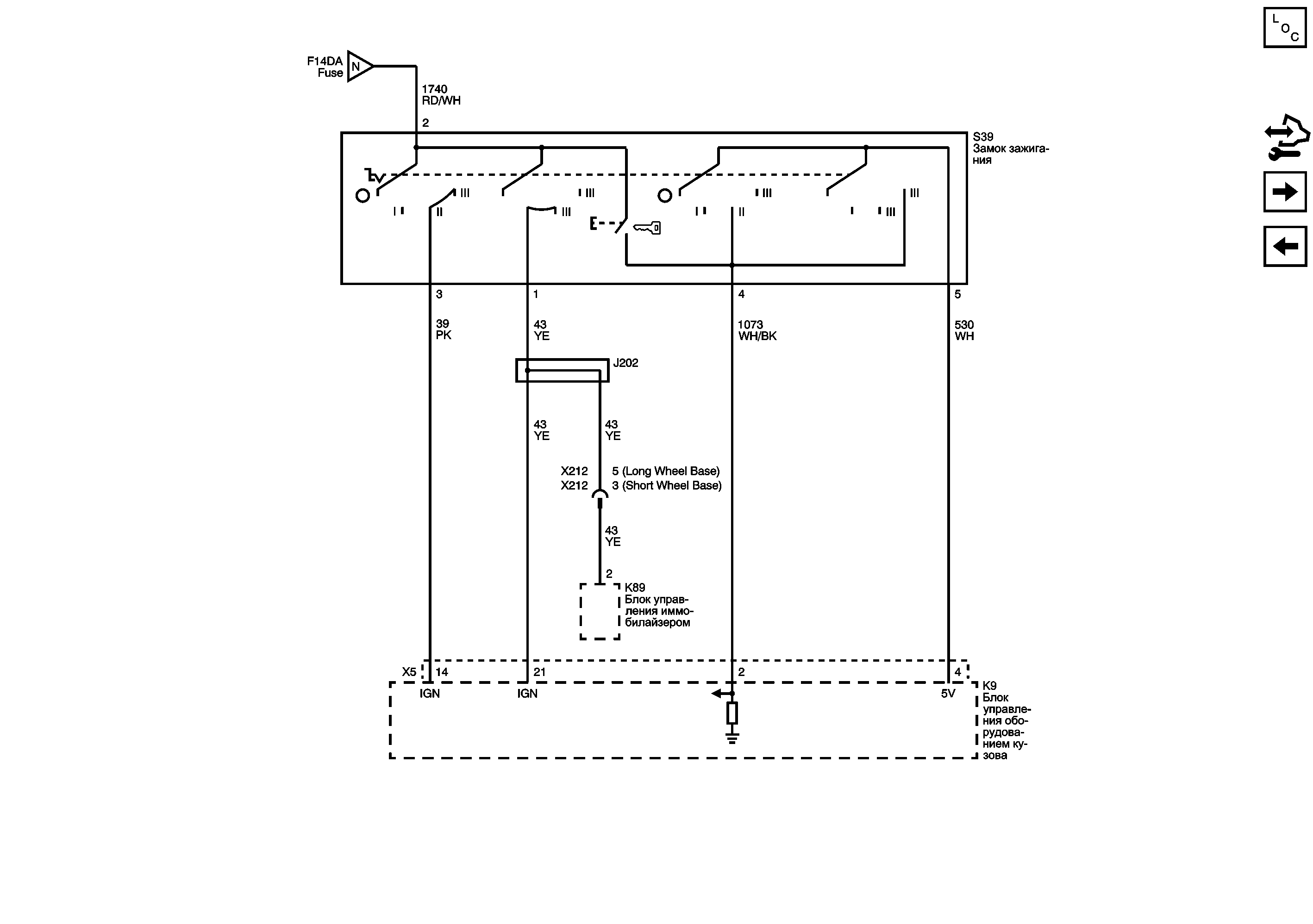
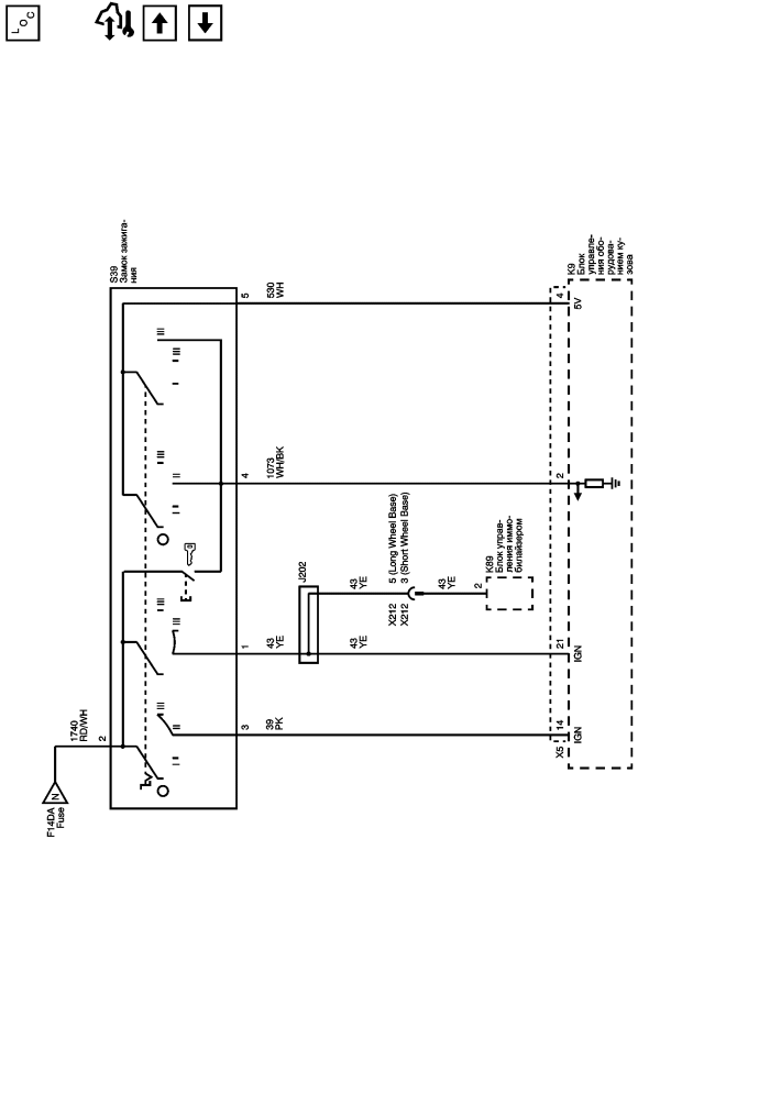
Список электрических компонентов управления
Модуль управления Справочные сведения
Предохранители F1UB, F2UB, F3UB, F4UB и F5UB
Предохранители F27DA, F28DA, F29DA и F52DA
| https://vnx.su/ 🛠 Руководства по ремонту и эксплуатации для автомобилей |