Cruze
   
GMDE Start Page Load static TOC Load dynamic TOC Help?
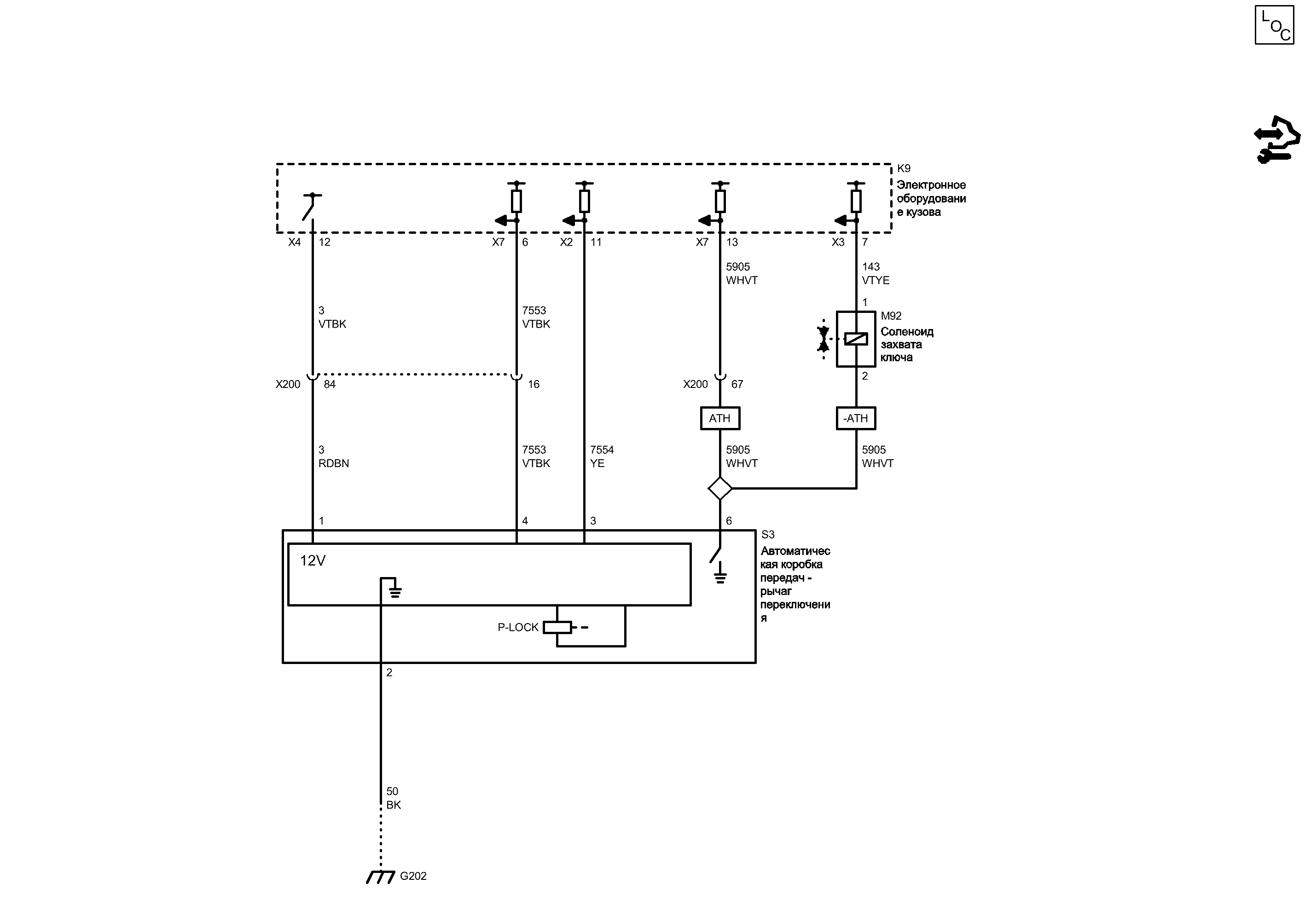
Фиксатор переключения передач


            |                         |            
2203265RU.png


Display graphic

Display graphic

Компоненты
k9Электронное оборудование кузоваs3Автоматическая коробка передач - рычаг переключения
m92Соленоид захвата ключа
Разъемы
k9 (x2)Электронное оборудование кузова x2k9 (x7)Электронное оборудование кузова x7
k9 (x3)Электронное оборудование кузова x3x200Жгут проводов кузова и жгут проводов панели приборов
k9 (x4)Электронное оборудование кузова x4
Точки соединения с массой
g202Поперечина, панель приборов - позади аудиосистемы
Сокращения
athУПРАВЛЕНИЕ ЗАМКОМ ВХОДА, ДИСТАНЦИОННЫЙ ВХОД, РАСШИРЕННЫЙ ДИАПАЗОН, ПАССИВНЫЙ ВХОД-athБЕЗ УПРАВЛЕНИЯ ЗАМКОМ ВХОДА, ДИСТАНЦИОННЫЙ ВХОД, РАСШИРЕННЫЙ ДИАПАЗОН, ПАССИВНЫЙ ВХОД
Цветовые коды
bkЧерныйvtyeФиолетовый-Желтый
rdbnКрасный-КоричневыйwhvtБелый-Фиолетовый
vtbkФиолетовый-ЧерныйyeЖелтый
2
Масса
BK Черный
G202 Поперечина, панель приборов - позади аудиосистемы

Расположение деталей (узлов) Трехмерная схема жгутов
Внешний вид разъема и ремонт Левостороннее управление
Внешний вид разъема и ремонт Правостороннее управление
Электрическая схема G202
1
Напряжение зажигания
RDBN Красный-Коричневый
Управление электромагнитом стояночного замка
VTBK Фиолетовый-Черный
4
6
X7 Электронное оборудование кузова X7

Расположение деталей (узлов) Трехмерная схема жгутов
16
VTBK Фиолетовый-Черный
3
11
Программное управление электромагнитом стояночного замка
YE Желтый
X2 Электронное оборудование кузова X2

Расположение деталей (узлов) Трехмерная схема жгутов
X4 Электронное оборудование кузова X4

Расположение деталей (узлов) Трехмерная схема жгутов
12
X200 Жгут проводов кузова и жгут проводов панели приборов

Расположение деталей (узлов) Трехмерная схема жгутов
Внешний вид разъема и ремонт Вилка
Внешний вид разъема и ремонт Гнездо
84
VTBK Фиолетовый-Черный
6
УПРАВЛЕНИЕ ЗАМКОМ ВХОДА, ДИСТАНЦИОННЫЙ ВХОД, РАСШИРЕННЫЙ ДИАПАЗОН, ПАССИВНЫЙ ВХО...
WHVT Белый-Фиолетовый
БЕЗ УПРАВЛЕНИЯ ЗАМКОМ ВХОДА, ДИСТАНЦИОННЫЙ ВХОД, РАСШИРЕННЫЙ ДИАПАЗОН, ПАССИВНЫЙ...
WHVT Белый-Фиолетовый
2
1
X7 Электронное оборудование кузова X7

Расположение деталей (узлов) Трехмерная схема жгутов
13
7
X3 Электронное оборудование кузова X3

Расположение деталей (узлов) Трехмерная схема жгутов
Напряжение зажигания
VTYE Фиолетовый-Желтый
X200 Жгут проводов кузова и жгут проводов панели приборов

Расположение деталей (узлов) Трехмерная схема жгутов
Внешний вид разъема и ремонт Вилка
Внешний вид разъема и ремонт Гнездо
67
Сигнал положения переключателя захвата ключа/замка колонки
WHVT Белый-Фиолетовый
M92 Соленоид захвата ключа

Внешний вид разъема и ремонт
Доступен вид только с одним разъемом
K9 Электронное оборудование кузова

Расположение деталей (узлов) Трехмерная схема жгутов
S3 Автоматическая коробка передач - рычаг переключения

Внешний вид разъема и ремонт
Сигнал
Сигнал
Управление
Опорный сигнал 12 вольт
Управление
Сигнал
Сигнал
Слабый опорный сигнал
Справочные данные по контроллерам

Справочные данные по контроллерам
Перечень основных электрических компонентов

Перечень основных электрических компонентов
   


https://vnx.su/ 🛠 Руководства по ремонту и эксплуатации для автомобилей

Поиск по сайту

Остались вопросы или пожелания? Пишите на почту: support@vnx.su

Карта Сайта