К началу документа
Nubira-Lacetti
На предыдущую страницуНа следующую страницу
Главная страница GMDEЗагрузить нединамическое оглавлениеЗагрузить динамическое оглавлениеПомощь

РАЗДЕЛ 9B

СИСТЕМЫ ОСВЕЩЕНИЯ

Внимание! Отсоедините провод от отрицательного вывода аккумулятора, прежде чем снимать или устанавливать какие-либо электрические устройства, а также в ситуации, когда есть возможность касания оголенных электрических контактов каким-либо инструментом или приспособлением. Отсоединение этого провода позволяет избежать травм и повреждения оборудования автомобиля. Кроме того, если не указано иное, зажигание должно находиться в положении LOCK.

ТЕХНИЧЕСКИЕ ХАРАКТЕРИСТИКИ

Перечень используемых ламп

Лампа
Номер лампы для замены
Фонарь заднего хода
21w
Дополнительный центральный стоп-сигнал
5w
Передняя противотуманная фара
27w
Фара
55w
Освещение салона при открытии двери
10w
Освещение номерного знака
5w
Фонарь освещения багажника
10w
Стояночные огни и передние указатели поворота
Двойные 21/5w
Задняя противотуманная фара
21w
Задние указатели поворота
21w
Боковой указатель поворота
5w
Задние габаритные огни и стоп-сигнал
Двойные 21/5w

Моменты затяжки резьбовых соединений

ПРОГРАММА
Н•м
фунт-фут
фунт-дюйм
Монтажные гайки доп. центр. стоп-сигнала
4
-
35
Винт выключателя в дверной раме
4
-
35
Гайки передних противотуманных фар
4
-
35
Болты и гайки фар
4
-
35
Винты лампы освещения номерного знака
4
-
35
Винты плафона индивидуального освещения
1.5
-
13
Винты заднего габаритного огня в сборе
4
-
35
Дополнительный плафон для кузова «хэтчбэк»
3
-
27

ПРИНЦИПИАЛЬНЫЕ И МОНТАЖНЫЕ СХЕМЫ

Цепь фар и устройства регулирования положения фар (hlld)


J7B19B01
Показать иллюстрациюПеревод текста в иллюстрациях


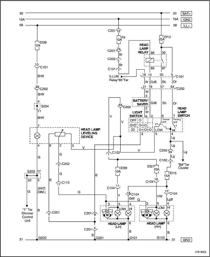
Цепь фар и устройства регулирования положения фар (нотчбэк/универсал: дизель)


J7B19B02
Показать иллюстрациюПеревод текста в иллюстрациях


Цепь фар и устройства регулирования положения фар (хэтчбэк: бензин)


J7B19B03
Показать иллюстрациюПеревод текста в иллюстрациях


Цепь фар и устройства регулирования положения фар (хэтчбэк: дизель)


J7B19B04
Показать иллюстрациюПеревод текста в иллюстрациях


Цепь фар (нотчбэк: Мексика)


J7B19B05
Показать иллюстрациюПеревод текста в иллюстрациях


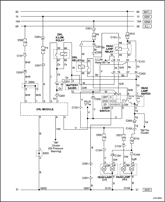
Цепь предупредительного света фар (нотчбэк, универсал: бензин)


J7B19B06
Показать иллюстрациюПеревод текста в иллюстрациях


Цепь предупредительного света фар (нотчбэк, универсал: дизель)


J7B19B07
Показать иллюстрациюПеревод текста в иллюстрациях


Цепь предупредительного света фар (хэтчбэк: бензин)


J7B19B08
Показать иллюстрациюПеревод текста в иллюстрациях


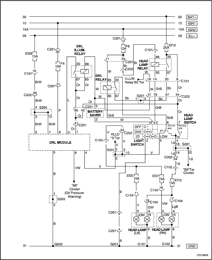
Цепь предупредительного света фар (хэтчбэк: дизель)


J7B19B09
Показать иллюстрациюПеревод текста в иллюстрациях


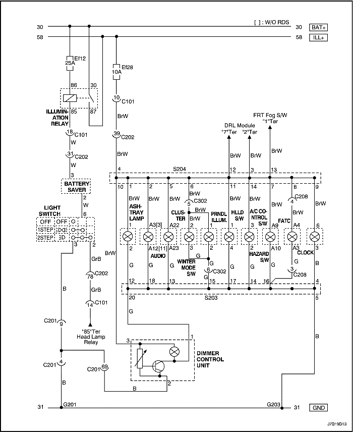
Цепь подсветки (без регулирования освещения: бензин)


J7B19B10
Показать иллюстрациюПеревод текста в иллюстрациях


Цепь подсветки (без регулирования освещения: дизель)


J7B19B11
Показать иллюстрациюПеревод текста в иллюстрациях


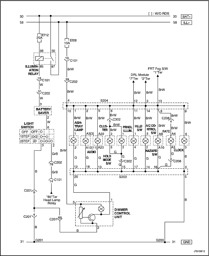
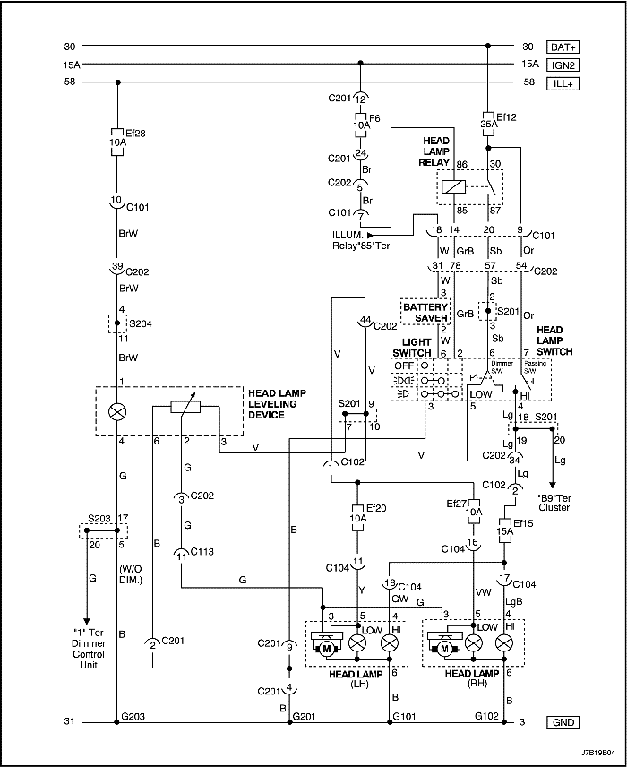
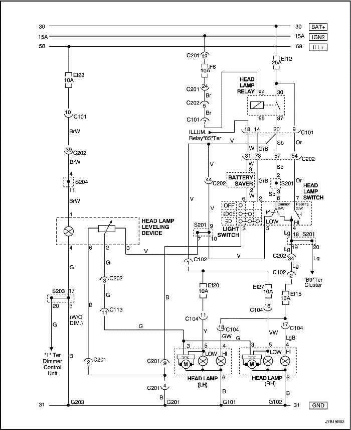
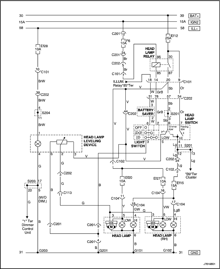
Цепь подсветки (с регулированием освещения: бензин)


J7B19B12
Показать иллюстрациюПеревод текста в иллюстрациях


Цепь подсветки (с регулированием освещения: дизель)


J7B19B13
Показать иллюстрациюПеревод текста в иллюстрациях


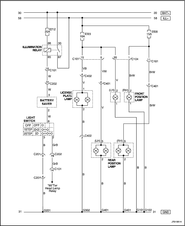
Цепь стояночных огней и освещения номерного знака (нотчбэк)


J7B19B14
Показать иллюстрациюПеревод текста в иллюстрациях


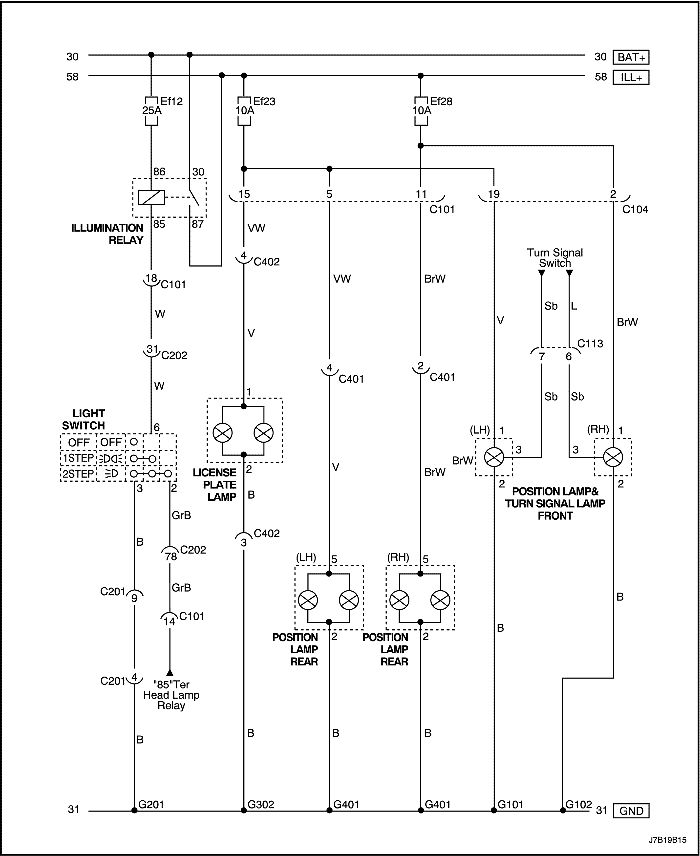
Цепь стояночных огней и освещения номерного знака (нотчбэк: Мексика)


J7B19B15
Показать иллюстрациюПеревод текста в иллюстрациях


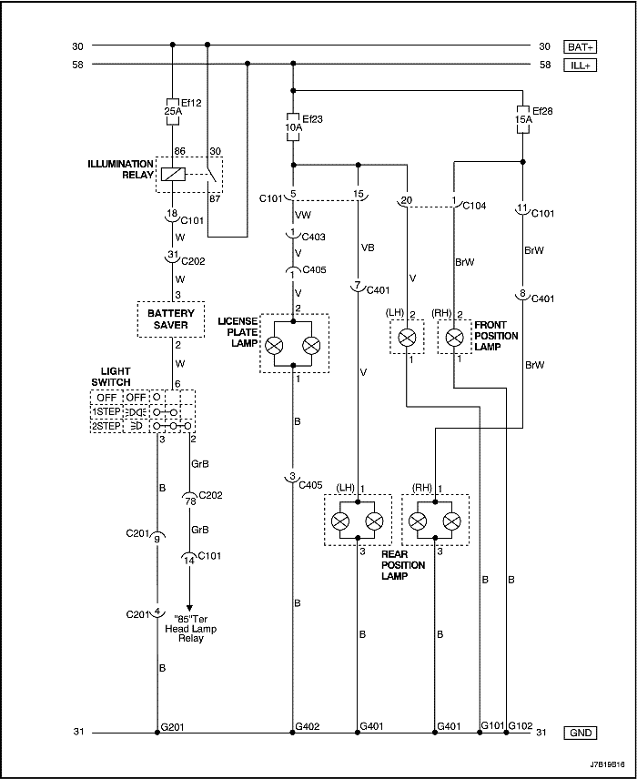
Цепь стояночных огней и освещения номерного знака (хэтчбэк)


J7B19B16
Показать иллюстрациюПеревод текста в иллюстрациях


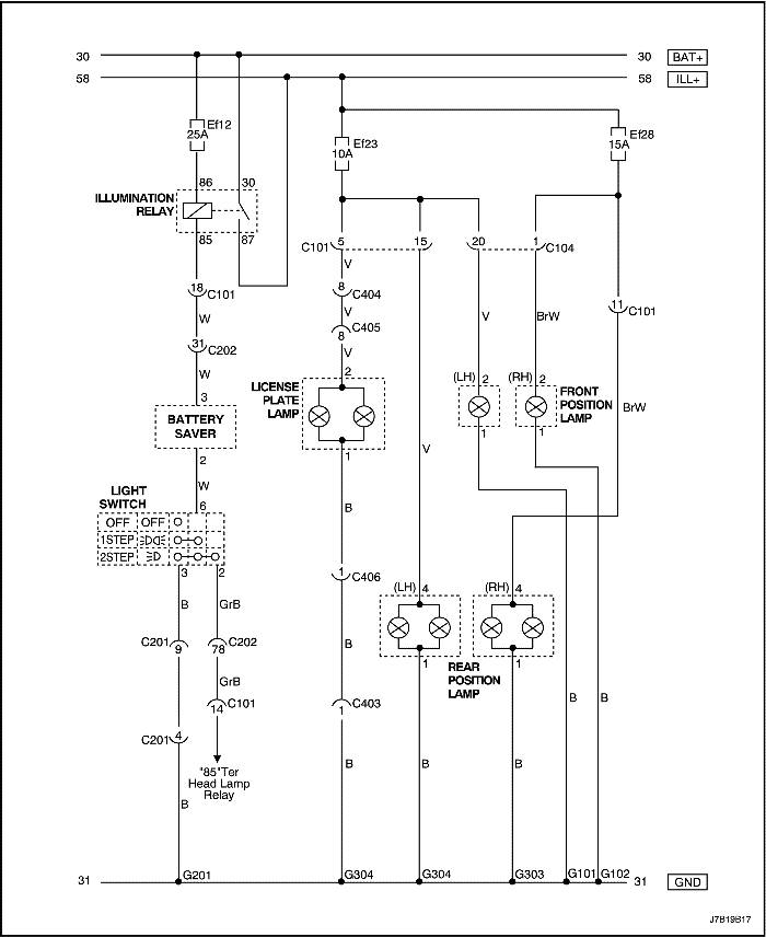
Цепь стояночных огней и освещения номерного знака (универсал)


J7B19B17
Показать иллюстрациюПеревод текста в иллюстрациях


Цепь передней противотуманной фары и заднего противотуманного фонаря (нотчбэк)


J7B19B18
Показать иллюстрациюПеревод текста в иллюстрациях


Цепь передней противотуманной фары и заднего противотуманного фонаря (хэтчбэк)


J7B19B19
Показать иллюстрациюПеревод текста в иллюстрациях


Цепь передней противотуманной фары и заднего противотуманного фонаря (универсал)


J7B19B20
Показать иллюстрациюПеревод текста в иллюстрациях


Цепь аварийной световой сигнализации и указателей поворота (нотчбэк)


J7B19B21
Показать иллюстрациюПеревод текста в иллюстрациях


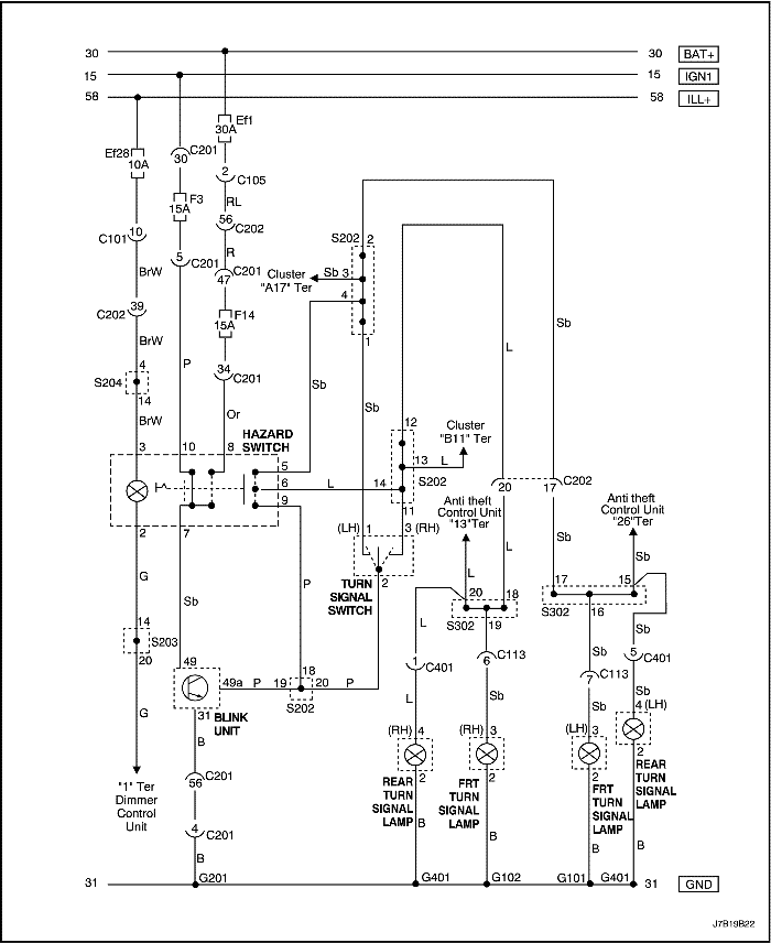
Цепь аварийной световой сигнализации и указателей поворота (нотчбэк: Мексика)


J7B19B22
Показать иллюстрациюПеревод текста в иллюстрациях


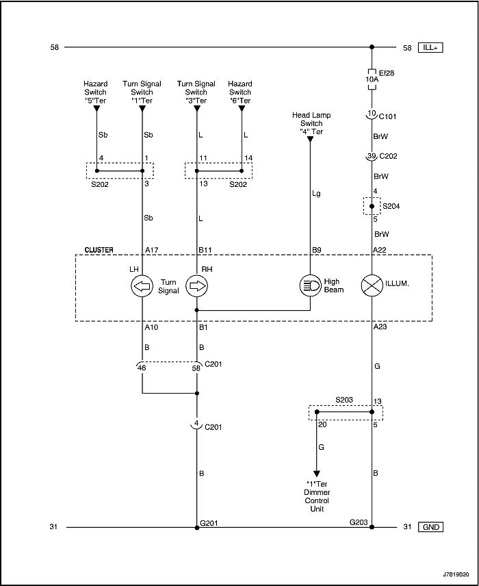
Цепь аварийной световой сигнализации и указателей поворота (универсал)


J7B19B23
Показать иллюстрациюПеревод текста в иллюстрациях


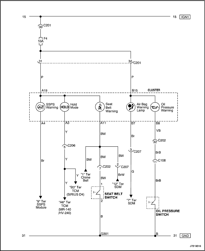
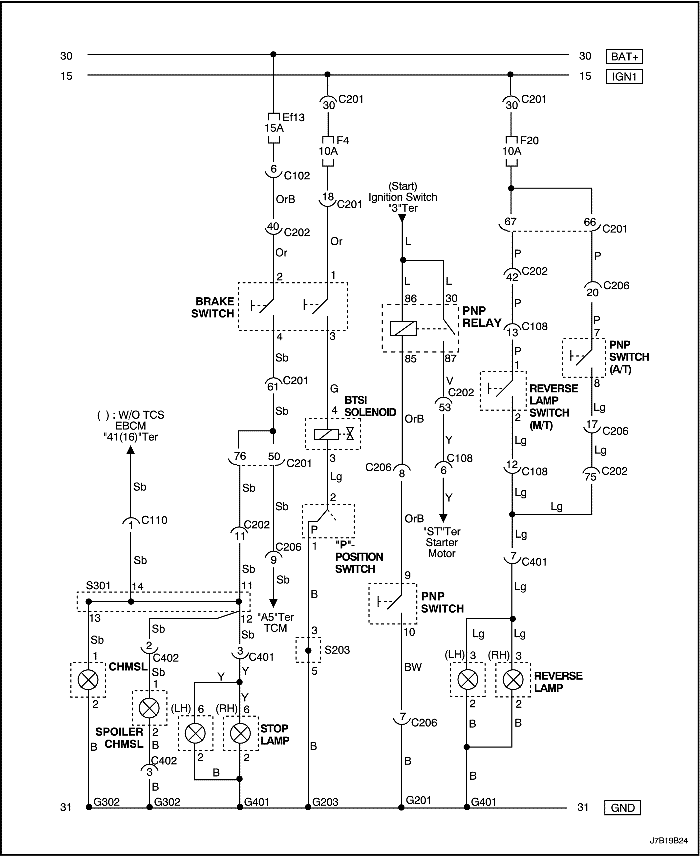
Цепь стоп-сигнала и фонарей заднего хода (mr-140/hv240: нотчбэк)


J7B19B24
Показать иллюстрациюПеревод текста в иллюстрациях


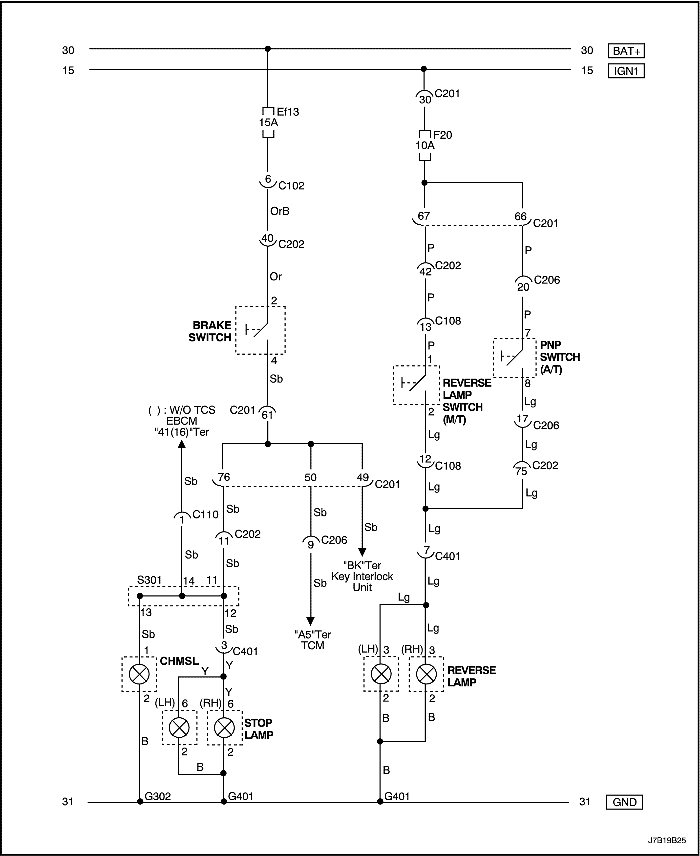
Цепь стоп-сигнала и фонарей заднего хода (Мексика: нотчбэк)


J7B19B25
Показать иллюстрациюПеревод текста в иллюстрациях


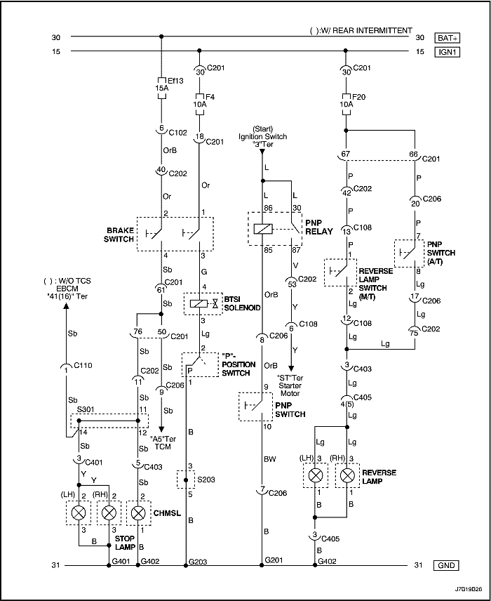
Цепь стоп-сигнала и фонарей заднего хода (mr-140/hv240: хэтчбэк)


J7B19B26
Показать иллюстрациюПеревод текста в иллюстрациях


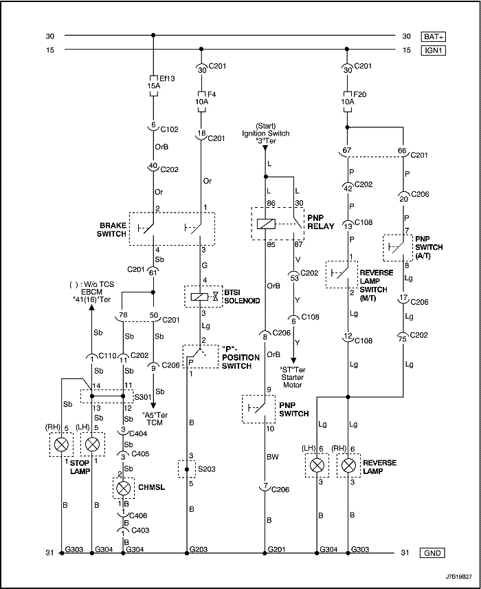
Цепь стоп-сигнала и фонарей заднего хода (mr-140/hv240: универсал)


J7B19B27
Показать иллюстрациюПеревод текста в иллюстрациях


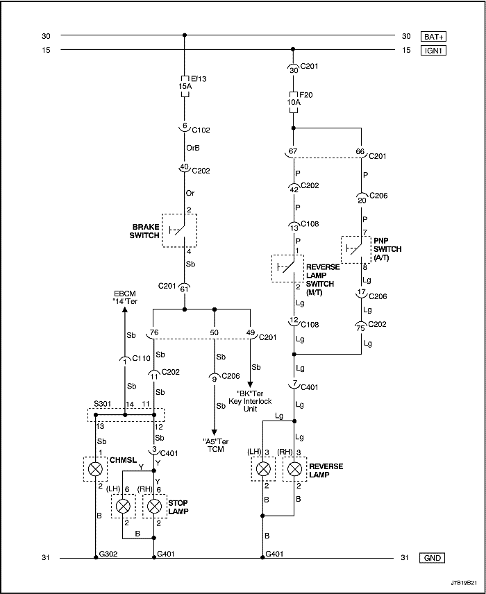
Цепь стоп-сигнала и фонарей заднего хода (sirius d4: нотчбэк)


J7B19B28
Показать иллюстрациюПеревод текста в иллюстрациях


Цепь стоп-сигнала и фонарей заднего хода (sirius d4: хэтчбэк)


J7B19B29
Показать иллюстрациюПеревод текста в иллюстрациях


Цепь стоп-сигнала и фонарей заднего хода (sirius d4: универсал)


J7B19B30
Показать иллюстрациюПеревод текста в иллюстрациях


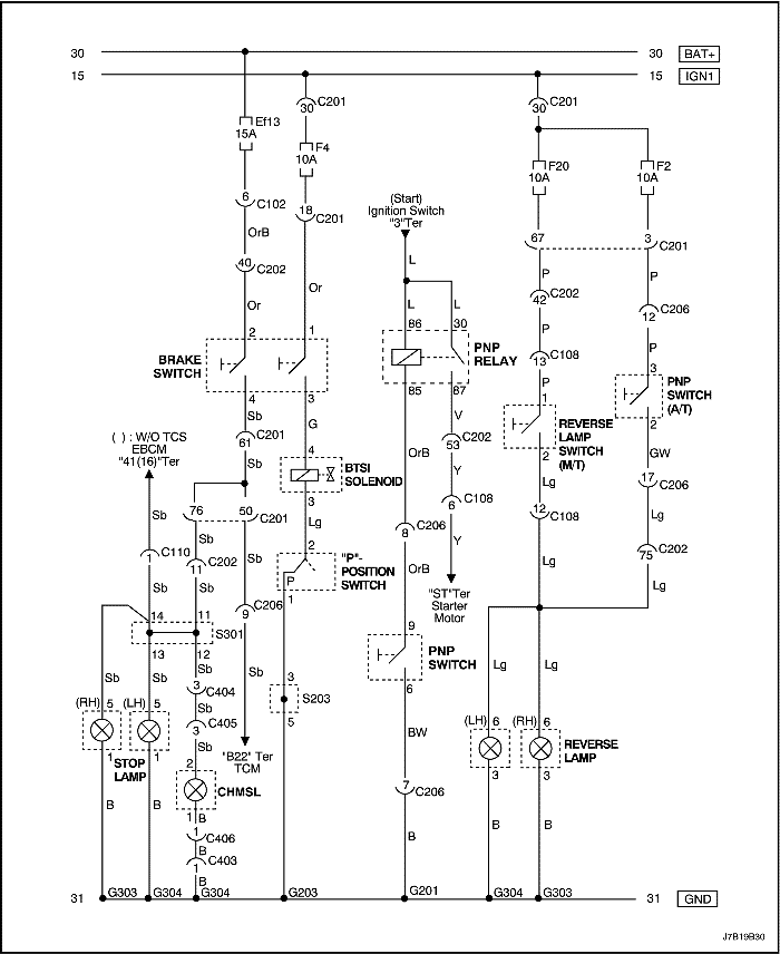
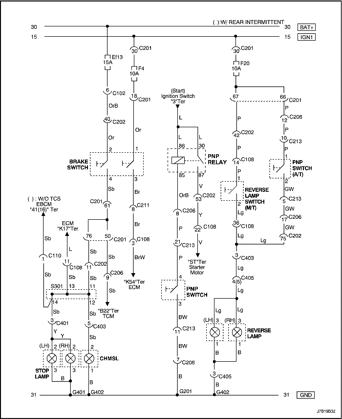
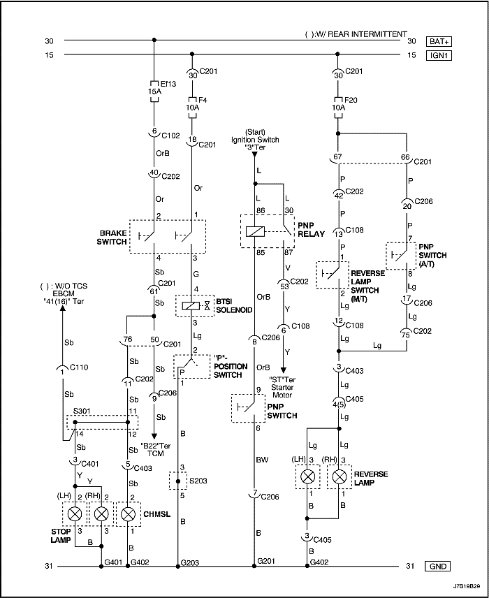
Цепь стоп-сигнала и фонарей заднего хода (дизель: нотчбэк)


J7B19B31
Показать иллюстрациюПеревод текста в иллюстрациях


Цепь стоп-сигнала и фонарей заднего хода (дизель: хэтчбэк)


J7B19B32
Показать иллюстрациюПеревод текста в иллюстрациях


Цепь стоп-сигнала и фонарей заднего хода (дизель: универсал)


J7B19B33
Показать иллюстрациюПеревод текста в иллюстрациях


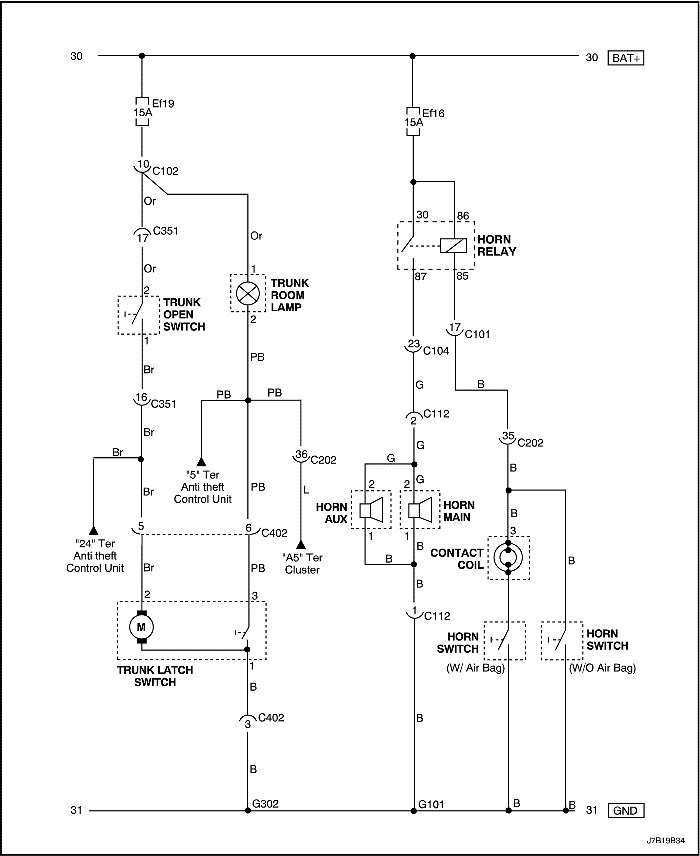
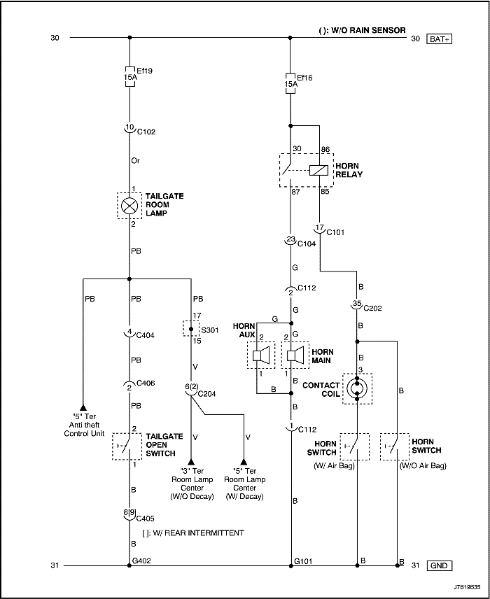
Цепь выключателя открытия багажника/задней двери, выключателя защелки багажника и плафона освещения багажника (нотчбэк)


J7B19B34
Показать иллюстрациюПеревод текста в иллюстрациях


Цепь выключателя открытия багажника/задней двери, выключателя защелки багажника и плафона освещения багажника (хэтчбэк)


J7B19B35
Показать иллюстрациюПеревод текста в иллюстрациях


Цепь выключателя открытия багажника/задней двери, выключателя защелки багажника и плафона освещения багажника (универсал)


J7B19B36
Показать иллюстрациюПеревод текста в иллюстрациях


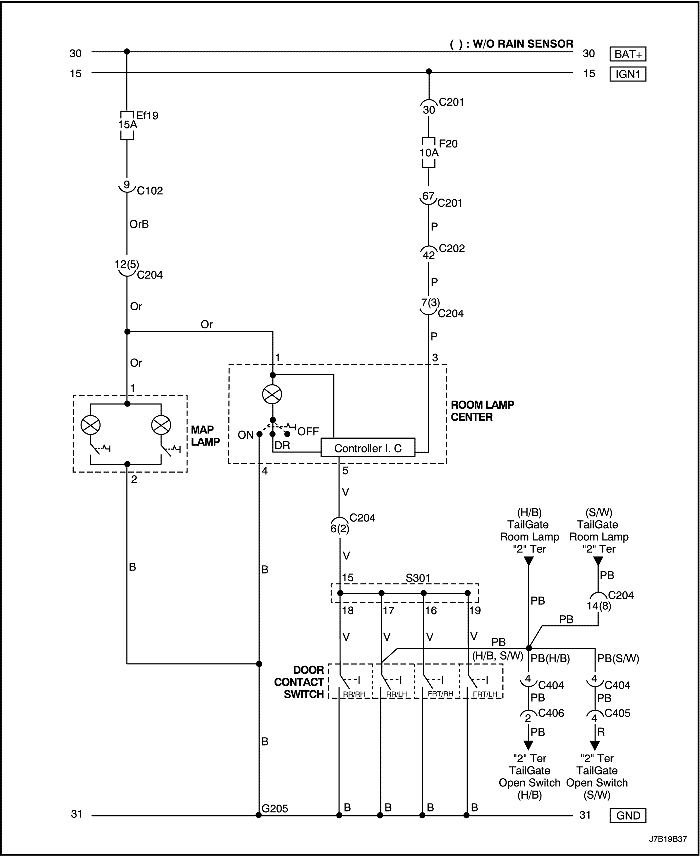
Цепь освещения салона при открытии двери (без люка в крыше, с затуханием)


J7B19B37
Показать иллюстрациюПеревод текста в иллюстрациях


Цепь освещения салона при открытии двери (с люком в крыше, с затуханием)


J7B19B38
Показать иллюстрациюПеревод текста в иллюстрациях


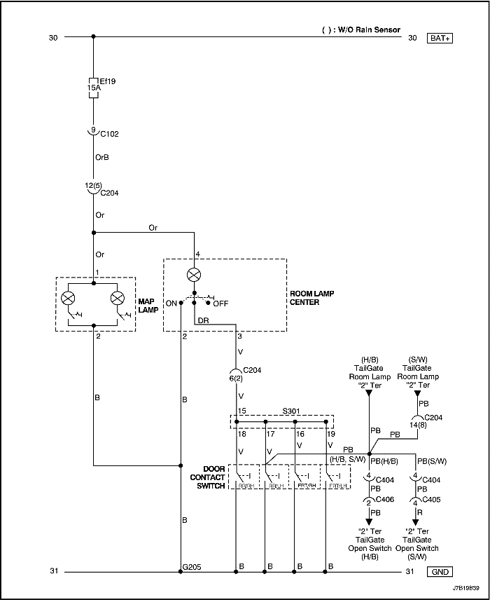
Цепь освещения салона при открытии двери (без люка в крыше, без затухания)


J7B19B39
Показать иллюстрациюПеревод текста в иллюстрациях


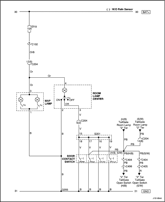
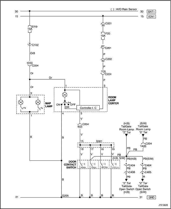
Цепь освещения салона при открытии двери (с люком в крыше, без затухания)


J7B19B40
Показать иллюстрациюПеревод текста в иллюстрациях


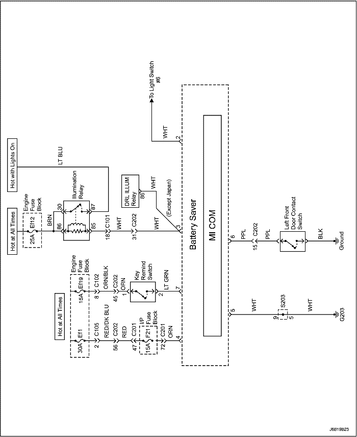
Цепь системы сбережения заряда батареи


J6B19B23
Показать иллюстрациюПеревод текста в иллюстрациях


ДИАГНОСТИКА

Звуковой сигнал напоминания о включенных фарах

Рекомендации по диагностике:

Предохранитель левых задних габаритных огней также является частью цепи звукового сигнала напоминания о включенных фарах. Звуковой сигнал напоминания о включенных фарах подается, когда зажигание выключено, включены фары или стояночные огни и открыта водительская дверь.

Звуковой сигнал напоминания о включенных фарах не работает

ШагОперацияЗначенияДаНет
1
Включить стояночные огни и посмотреть на задние габаритные огни.
Правильно ли работают задние габаритные огни?
-
Перейдите на Шаг 3
Перейдите на Шаг 2
2
Отремонтировать левые задние габаритные огни перед выполнением действий, перечисленных в этой диагностической таблице.
Заработал ли звуковой сигнал напоминания о включенных фарах после ремонта задних габаритных огней?
-
Система в норме
Перейдите на Шаг 3
3
  1. Отсоединить электрический разъем модуля звуковой сигнализации.
  2. Включить фары.
  3. Проверить напряжение на выводе 6 разъема модуля звуковой сигнализации.
Равно ли напряжение указанному значению?
11~14 В
Перейдите на Шаг 5
Перейдите на Шаг 4
4
Устранить разрыв цепи между предохранителем ef23 и выводом 6 разъема модуля звуковой сигнализации.
Ремонт закончен?
-
Система в норме
-
5
С помощью омметра проверить сопротивление между массой и выводом 5 модуля звуковой сигнализации.
Равно ли сопротивление указанному значению?
≈ 0 Ом
Перейдите на Шаг 7
Перейдите на Шаг 6
6
Устранить разрыв цепи между выводом 5 модуля звуковой сигнализации и массой.
Ремонт закончен?
-
Система в норме
-
7
  1. Снять контактный выключатель водительской двери.
  2. Снять электрический разъем с контактного выключателя водительской двери.
  3. С помощью омметра измерить сопротивление между разъемом контактного выключателя водительской двери и выводом 4 модуля звуковой сигнализации.
Показывает ли омметр указанное значение?
≈ 0 Ом
Перейдите на Шаг 9
Перейдите на Шаг 8
8
Устранить разрыв цепи между разъемом контактного выключателя водительской двери и выводом 4 модуля звуковой сигнализации.
Ремонт закончен?
-
Система в норме
-
9
  1. Подключить электрический разъем к модулю звуковой сигнализации.
  2. Подсоединить проволочную перемычку между массой и разъемом контактного выключателя водительской двери.
  3. Выключите зажигание.
  4. Включить огни.
Работает ли звуковой сигнал напоминания о включенных фарах?
-
Перейдите на Шаг 11
Перейдите на Шаг 10
10
Замените модуль звуковой сигнализации.
Ремонт закончен?
-
Система в норме
-
11
Заменить контактный выключатель водительской двери.
Ремонт закончен?
-
Система в норме
-

Фары

Фары ближнего света не работают, фары дальнего света исправны

ШагОперацияЗначенияДаНет
1
Проверить предохранитель ef20 (левая фара) и ef27 (правая фара).
Перегорел ли предохранитель ef20 или ef27?
-
Перейдите на Шаг 2
Перейдите на Шаг 3
2
  1. Проверьте на предмет короткого замыкания и при необходимости отремонтируйте.
  2. Замените предохранитель.
Ремонт закончен?
-
Система в норме
-
3
Проверить напряжение на предохранителях ef20 и ef27.
Соответствует ли фактическое напряжение на предохранителях ef20 и ef27 указанному значению?
11~14 В
Перейдите на Шаг 4
Перейдите на Шаг 9
4
  1. Отсоединить разъемы обеих фар.
  2. Включить фары.
  3. Выбрать ближний свет.
Соответствует ли напряжение на выводе 5 разъема каждой фары указанному значению?
11~14 В
Перейдите на Шаг 6
Перейдите на Шаг 5
5
Устранить разрыв цепи между предохранителями ef20 или ef27 и фарами ближнего света.
Ремонт закончен?
-
Система в норме
-
6
  1. Отсоединить разъемы фар.
  2. Подключить омметр между массой и выводом 6 разъема любой из фар.
Соответствует ли сопротивление указанному значению?
0 Ом
Перейдите на Шаг 8
Перейдите на Шаг 7
7
Восстановить цепь массы.
Ремонт закончен?
-
Система в норме
-
8
Заменить неисправные фары.
Ремонт закончен?
-
Система в норме
-
9
  1. Отсоединить разъём выключателя фар.
  2. Выбрать ближний свет.
  3. С помощью омметра проверить отсутствие обрывов цепи между выводами 6 и 5 выключателя фар.
Показывает ли омметр указанное значение?
0 Ом
Перейдите на Шаг 10
Перейдите на Шаг 11
10
Заменить выключатель комбинации фар.
Ремонт закончен?
-
Система в норме
-
11
Устранить разрыв цепи между предохранителями ef20 и ef27 и выводом 5 разъема выключателя фар.
Ремонт закончен?
-
Система в норме
-

Фары дальнего света не работают, фары ближнего света исправны

ШагОперацияЗначенияДаНет
1
Проверить фары дальнего света в режиме «мигания».
Работают ли фары дальнего света в режиме «мигания»?
-
Перейдите на Шаг 11
Перейдите на Шаг 2
2
Проверить напряжение на выводе 7 разъема выключателя фар.
Соответствует ли напряжение указанному значению?
11~14 В
Перейдите на Шаг 4
Перейдите на Шаг 3
3
Устранить разрыв цепи между выводом 7 разъема выключателя фар и предохранителем ef2.
Ремонт закончен?
-
Система в норме
Перейдите на Шаг 4
4
Проверить предохранители ef15.
Перегорел ли предохранитель?
-
Перейдите на Шаг 5
Перейдите на Шаг 6
5
  1. Проверить наличие короткого замыкания. При необходимости отремонтировать.
  2. Замените предохранитель.
Ремонт закончен?
-
Система в норме
-
6
  1. Включить фары дальнего света.
  2. Проверить напряжение на предохранителях ef15.
Соответствует ли фактическое напряжение на предохранителях ef15 указанному значению?
11~14 В
Перейдите на Шаг 7
Перейдите на Шаг 12
7
  1. Включить фары дальнего света.
  2. Проверить напряжение на выводе 4 фар при выбранном дальнем свете.
Соответствует ли фактическое напряжение на выводе 4 разъема фар указанному значению?
11~14 В
Перейдите на Шаг 9
Перейдите на Шаг 8
8
Устранить разрыв цепи между предохранителем ef15 и фарами дальнего света.
Ремонт закончен?
-
Система в норме
-
9
Заменить неисправные фары.
Ремонт закончен?
-
Система в норме
-
10
  1. Отсоединить разъём выключателя комбинации фар.
  2. Перевести выключатель в положение дальнего света.
  3. С помощью омметра проверить отсутствие обрывов цепи выключателя фар между выводами 7 и 4.
Показывает ли омметр указанное значение?
0 Ом
Перейдите на Шаг 12
Перейдите на Шаг 11
11
Заменить выключатель комбинации фар.
Ремонт закончен?
-
Система в норме
-
12
Устранить разрыв цепи между разъемом выключателя комбинации фар (вывод 4) и ef15.
Ремонт закончен?
-
Система в норме
-

Фары дальнего и ближнего света не работают ни на левой, ни на правой стороне

ШагОперацияЗначенияДаНет
1
Проверить предохранители f6, ef2, ef20, ef27 и ef15.
Перегорел ли какой-либо предохранитель?
-
Перейдите на Шаг 2
Перейдите на Шаг 3
2
  1. Проверьте на предмет короткого замыкания и при необходимости отремонтируйте.
  2. Замените предохранитель.
Ремонт закончен?
-
Система в норме
-
3
  1. Включить фары ближнего света.
  2. Проверить напряжение на предохранителях ef20, ef27 и ef15.
Соответствует ли напряжение на фарах указанному значению?
11~14 В
Перейдите на Шаг 4
Перейдите на Шаг 9
4
  1. Включить фары ближнего света.
  2. Проверить напряжение на выводе 5 разъема фар.
  3. Включить фары дальнего света.
  4. Проверить напряжение на выводе 4 разъема фар.
Соответствует ли фактическое напряжение батареи на фарах указанному значению?
11~14 В
Перейдите на Шаг 6
Перейдите на Шаг 5
5
Устранить разрыв цепи между предохранителями ef20, ef27, ef15 и фарами.
Ремонт закончен?
-
Система в норме
-
6
С помощью омметра проверить отсутствие обрывов цепи между массой и выводом 6 разъема каждой фары.
Равно ли сопротивление указанному значению?
0 Ом
Перейдите на Шаг 8
Перейдите на Шаг 7
7
Восстановить цепь массы.
Ремонт закончен?
-
Система в норме
-
8
  1. Заменить неисправные фары.
  2. Проверить систему зарядки и убедиться в том, что напряжение зарядки не слишком велико. При необходимости отремонтировать.
Ремонт закончен?
-
Система в норме
-
9
Временно задействовать реле освещения вместо реле фары.
Работают ли фары с замененным реле?
-
Перейдите на Шаг 10
Перейдите на Шаг 11
10
Установить реле освещения в исходное положение, затем установить новое реле фар.
Ремонт закончен?
-
Система в норме
-
11
  1. При снятом реле фар перевести выключатель фар в положение ближнего света.
  2. С помощью омметра проверить отсутствие обрывов цепи между разъемом для вывода реле 85 и массой.
Показывает ли омметр указанное значение?
≈ 0 Ом
Перейдите на Шаг 17
Перейдите на Шаг 12
12
  1. Установить реле фар на место.
  2. Проверить напряжение на выводе 2 разъема выключателя освещения.
Соответствует ли напряжение указанному значению?
11~14 В
Перейдите на Шаг 14
Перейдите на Шаг 13
13
Устранить разрыв цепи между выводом 85 реле фар и выводом 2 разъема выключателя освещения.
Ремонт закончен?
-
Система в норме
-
14
  1. Отсоединить разъём выключателя освещения.
  2. Включить ближний свет фар.
  3. С помощью омметра проверить отсутствие обрывов цепи между выводами 2 и 3 выключателя освещения.
Показывает ли омметр указанное значение?
≈ 0 Ом
Перейдите на Шаг 16
Перейдите на Шаг 15
15
Заменить выключатель освещения.
Ремонт закончен?
-
Система в норме
-
16
Устранить разрыв цепи между выводом 3 разъема выключателя освещения и массой.
Ремонт закончен?
-
Система в норме
-
17
Проверить напряжение на выводе 6 разъема выключателя фар.
Соответствует ли напряжение указанному значению?
11~14 В
Перейти на Шаг 19
Перейти на Шаг 18
18
Устранить разрыв цепи между разъемом выключателя фар и выводом 87 реле фар.
Ремонт закончен?
-
Система в норме
-
19
  1. Отсоединить разъём выключателя фар.
  2. Включить ближний свет фар.
  3. Подключить омметр между выводами 5 и 6 разъема выключателя фар. Заметить показания омметра.
  4. Включить дальний свет фар.
  5. Подключить омметр между выводами 4 и 6 выключателя фар. Заметить показания омметра.
Показывает ли омметр указанное значение при проверке о обоих случаях?
≈ 0 Ом
Перейти на Шаг 20
Перейдите на Шаг 15
20
Устранить разрыв цепи между выключателем фар и предохранителями ef20, ef27 и ef15.
Ремонт закончен?
-
Система в норме
-

Регулирование положения фар

Система регулирования положения фар не работает

ШагОперацияЗначенияДаНет
1
Проверить фары.
Работают ли фары?
-
Перейдите на Шаг 3
Перейдите на Шаг 2
2
Отремонтировать систему фар перед выполнением действий, перечисленных в этой диагностической таблице.
Была ли отремонтирована система фар?
-
Перейдите на Шаг 3
-
3
Проверить предохранители ef20 и ef27.
Перегорел ли один из этих предохранителей?
-
Перейдите на Шаг 5
Перейдите на Шаг 4
4
  1. Проверьте на предмет короткого замыкания и при необходимости отремонтируйте.
  2. Заменить перегоревший предохранитель.
Ремонт закончен?
-
Система в норме
-
5
  1. Включить фары.
  2. Проверить напряжение на предохранителях ef20 и ef27.
Имеется ли на предохранителях указанное напряжение?
11~14 В
Перейдите на Шаг 7
Перейдите на Шаг 6
6
Устранить разрыв цепи между выключателем фар и предохранителями ef20 и ef27.
Ремонт закончен?
-
Система в норме
-
7
  1. Отсоединить электрические разъемы на электродвигателях регулирования положения фар.
  2. Включить фары.
  3. Проверить напряжение на выводе 5 фар.
Имеется ли указанное напряжение на обоих электродвигателях регулирования положения фар?
11~14 В
Перейдите на Шаг 9
Перейдите на Шаг 8
8
Устранить разрыв цепи между предохранителями ef20, ef27 и фарами.
Ремонт закончен?
-
Система в норме
-
9
При отсоединенных электродвигателях регулирования положения фар проверить сопротивление между массой и выводом 6 фар.
Равно ли сопротивление указанному значению?
≈ 0 Ом
Перейдите на Шаг 11
Перейдите на Шаг 10
10
Восстановить цепь массы фар.
Ремонт закончен?
-
Система в норме
-
11
  1. Включить фары.
  2. При включенных фарах проверить напряжение на выводе 3 разъема фар.
Равно ли примерно напряжение указанному значению?
6,2-10,6 В
Перейдите на Шаг 16
Перейдите на Шаг 12
12
  1. Отсоединить переключатель регулирования положения фар.
  2. Включить фары.
  3. Проверить напряжение на 3 проводе разъема переключателя регулирования положения фар.
Равно ли напряжение указанному значению?
11~14 В
Перейдите на Шаг 14
Перейдите на Шаг 13
13
Устранить разрыв цепи между реле фар и переключателем регулирования положения фар.
Ремонт закончен?
-
Система в норме
-
14
  1. Включить фары ближнего света.
  2. При снятом для проверки переключателе регулирования положения фар и подсоединенном электрическом разъеме проверить напряжение на ТЕМ ЗЕЛ проводе на переключателе регулирования положения фар при шкале выключателя, установленной на «0».
11~14 В
Перейдите на Шаг 16
Перейдите на Шаг 15
15
Заменить переключатель регулирования положения фар.
Ремонт закончен?
-
Система в норме
-
16
  1. Включить фары ближнего света.
  2. При снятом для проверки переключателе регулирования положения фар и подсоединенном электрическом разъеме проверить напряжение на ТЕМ ЗЕЛ проводе на переключателе регулирования положения фар при шкале выключателя, установленной на «3».
4,5 В
Перейдите на Шаг 17
Перейдите на Шаг 15
17
Устранить обрыв ТЕМ ЗЕЛ провода между переключателем регулирования положения фар и электродвигателями регулирования положения фар.
Ремонт закончен?
-
Система в норме
-

Предупредительный свет фар (за исключением Японии)

Рекомендации по диагностике

Система предупредительного света фар (DRL) не будет работать при задействованном стояночном тормозе. Эта система рассчитана на работу только при включенном двигателе и отпущенном стояночном тормозе. Если цепь стояночного тормоза замкнута на массу или выключатель остается замкнутым при запущенном двигателе, система DRL работать не будет.

Предупредительный свет фар (drl) не включается

ШагОперацияЗначенияДаНет
1
Включить фары выключателем фар.
Работают ли фары?
-
Перейдите на Шаг 3
Перейдите на Шаг 2
2
Отремонтировать систему обычных фар перед выполнением действий, перечисленных в этой диагностической таблице.
Заработала ли система drl после ремонта фар?
-
Система в норме
Перейдите на Шаг 3
3
При отсоединенном модуле drl с помощью омметра проверить сопротивление между массой и выводом 5 разъема модуля drl.
Равно ли сопротивление указанному значению?
≈ 0 Ом
Перейдите на Шаг 5
Перейдите на Шаг 4
4
Устранить разрыв цепи между массой и выводом 5 разъема модуля drl.
Ремонт закончен?
-
Система в норме
-
5
  1. Отпустить стояночный тормоз.
  2. Поверните ключ зажигания в положение on.
  3. Заметить состояние индикаторной лампы стояночного тормоза.
Светится ли индикаторная лампа стояночного тормоза?
-
Перейдите на Шаг 6
Перейдите на Шаг 9
6
Отсоединить электрический разъем выключателя рычага стояночного тормоза.
Светится ли по-прежнему индикаторная лампа стояночного тормоза?
-
Перейдите на Шаг 7
Перейдите на Шаг 8
7
Устранить короткое замыкание на массу в цепи стояночного тормоза.
Ремонт закончен?
-
Система в норме
-
8
Заменить выключатель рычага стояночного тормоза.
Ремонт закончен?
-
Система в норме
-
9
  1. Убедиться в том, что фары выключены.
  2. При отсоединенном модуле drl включить зажигание.
  3. Проверить напряжение на выводе 6 модуля drl.
Равно ли напряжение указанному значению?
0 В
Перейдите на Шаг 11
Перейдите на Шаг 10
10
Устранить разрыв цепи между предохранителем f4 и выводом 6 модуля drl.
Ремонт закончен?
-
Система в норме
-
11
Заменить модуль drl.
Ремонт закончен?
-
Система в норме
-

Стояночные огни и задние габаритные огни

Стояночные и задние габаритные огни не работают

ШагОперацияЗначенияДаНет
1
Проверить фары.
Работают ли фары?
-
Перейдите на Шаг 3
Перейдите на Шаг 2
2
Отремонтировать фары перед выполнением действий из этой карты.
По-прежнему ли не работают стояночные и задние габаритные огни после ремонта фар?
-
Перейдите на Шаг 3
Система в норме
3
  1. Включить стояночные огни.
  2. С помощью вольтметра проверить напряжение на положительном выводе патрона лампы.
Соответствует ли напряжение на патроне лампы указанному значению?
11~14 В
Перейдите на Шаг 4
Перейдите на Шаг 7
4
Подключить омметр между массой и отрицательным выводом патрона лампы.
Равно ли сопротивление указанному значению?
≈ 0 Ом
Перейдите на Шаг 6
Перейдите на Шаг 5
5
Восстановить цепь массы для ламп.
Ремонт закончен?
-
Система в норме
-
6
Заменить неисправные лампы.
Ремонт закончен?
-
Система в норме
-
7
Проверить предохранители ef23 и ef28.
Перегорел ли один из этих предохранителей?
-
Перейдите на Шаг 8
Перейдите на Шаг 9
8
  1. Проверьте на предмет короткого замыкания и при необходимости устраните его.
  2. Замените предохранитель.
Ремонт закончен?
-
Система в норме
-
9
  1. Включить фары.
  2. Проверить напряжение на предохранителях ef23 (левая осветительная фара) и ef28 (правая осветительная фара).
Соответствует ли напряжение на предохранителях указанному значению?
11~14 В
Перейдите на Шаг 10
-
10
Устранить разрыв цепи между предохранителями ef23 и ef28 и осветительными фарами.
Ремонт закончен?
-
Система в норме
-

Стоп-сигналы не работают

Примечание: Во время проверки патрона лампы вольтметром или контрольной лампой не прикасаться к боковой части патрона (массе) при проверке положительного контакта внизу патрона. Если на патроне лампы присутствует и напряжение, и масса, одновременное прикосновение тестером к обеим приведет к перегоранию предохранителя.

ШагОперацияЗначенияДаНет
1
Проверить предохранитель ef13.
Перегорел ли предохранитель ef13?
-
Перейдите на Шаг 2
Перейдите на Шаг 3
2
  1. Проверьте на предмет короткого замыкания и при необходимости устраните его.
  2. Замените предохранитель.
Ремонт закончен?
-
Система в норме
-
3
С помощью вольтметра проверить напряжение на предохранителе ef13.
Соответствует ли напряжение на ef13 указанному значению?
11~14 В
Перейдите на Шаг 5
Перейдите на Шаг 4
4
Восстановить цепь электропитания для предохранителя ef13.
Ремонт закончен?
-
Система в норме
-
5
  1. Нажать педаль тормоза.
  2. Проверить положительные выводы патронов ламп с помощью контрольной лампы.
Светится ли контрольная лампа?
-
Перейдите на Шаг 6
Перейдите на Шаг 8
6
Подключить омметр между массой и выводом массы стоп-сигнала.
Равно ли сопротивление указанному значению?
0 Ом
Перейдите на Шаг 8
Перейдите на Шаг 7
7
Восстановить цепь массы.
Ремонт закончен?
-
Система в норме
-
8
  1. Отсоединить разъем электропроводки от тормозного выключателя.
  2. Нажать педаль тормоза.
  3. С помощью омметра проверить отсутствие обрывов цепи между выводами 2 и 4.
Равно ли сопротивление указанному значению?
0 Ом
Перейдите на Шаг 10
Перейдите на Шаг 9
9
Заменить тормозной выключатель.
Ремонт закончен?
-
Система в норме
-
10
  1. Отсоединить электрический разъем тормозного выключателя.
  2. Проверить напряжение на выводе 2.
Показывает ли вольтметр указанное значение?
11~14 В
Перейдите на Шаг 12
Перейдите на Шаг 11
11
Устранить разрыв цепи между предохранителем ef13 и тормозным выключателем.
Ремонт закончен?
-
Система в норме
-
12
Устранить разрыв цепи между тормозным выключателем и стоп-сигналами.
Ремонт закончен?
-
Система в норме
-

Дополнительный центральный стоп-сигнал (chmsl) не работает

ШагОперацияЗначенияДаНет
1
Проверить стоп-сигналы.
Работают ли стоп-сигналы?
-
Перейдите на Шаг 3
Перейдите на Шаг 2
2
Отремонтировать стоп-сигналы перед выполнением действий, перечисленных в этой диагностической таблице.
Заработал ли chmsl после ремонта стоп-сигналов?
-
Система в норме
Перейдите на Шаг 3
3
  1. Снять лампу плафона chmsl.
  2. Визуально и физически проверить лампу плафона chmsl.
Исправна ли лампа плафона?
-
Перейдите на Шаг 4
Перейдите на Шаг 5
4
Заменить лампу плафона chmsl.
Ремонт закончен?
-
Система в норме
-
5
  1. Отсоединить разъем chmsl.
  2. С помощью омметра измерить сопротивление между массой и ЧЕР проводом в разъеме chmsl.
Равно ли сопротивление указанному значению?
0 Ом
Перейдите на Шаг 7
Перейдите на Шаг 6
6
Устранить разрыв цепи между массой и ЧЕР проводом в разъеме chmsl.
Ремонт закончен?
-
Система в норме
-
7
Устранить разрыв цепи между выключателем стоп-сигналов и chmsl.
Ремонт закончен?
-
Система в норме
-

Фонари заднего хода не работают

ШагОперацияЗначенияДаНет
1
  1. Заблокировать колеса.
  2. Затянуть стояночный тормоз во избежание движения автомобиля.
  3. Установите зажигание в положение on.
  4. Установить коробку передач в режим заднего хода (r).
  5. Демонтировать один из фонарей заднего хода из патрона.
  6. Проверить положительный вывод патрона лампы с помощью вольтметра.
Соответствует ли подаваемое батареей напряжение на положительном выводе патрона лампы заднего хода указанному значению?
11~14 В
Перейдите на Шаг 3
Перейдите на Шаг 2
2
Устранить разрыв цепи между предохранителем f20 и фонарями заднего хода.
Ремонт закончен?
-
Система в норме
-
3
Подключить омметр между массой и отрицательным выводом на патроне лампы.
Равно ли сопротивление указанному значению?
0 Ом
Перейдите на Шаг 4
Перейдите на Шаг 5
4
Заменить неисправные фонари заднего хода.
Ремонт закончен?
-
Система в норме
-
5
  1. Повторно установить фонари заднего хода.
  2. Отсоединить электрический разъем на выключателе заднего хода (на автомобилях с автоматической коробкой передач (a/t) отсоединить защитный выключатель нейтрали/выключатель движения назад).
  3. Установите зажигание в положение on.
  4. Установить коробку передач в положение r.
  5. С помощью вольтметра проверить вывод 1 выключателя заднего хода (на автомобилях с автоматической коробкой передач проверить вывод 7 защитного выключателя нейтрали/выключателя движения назад).
Соответствует ли подаваемое батареей напряжение на выводе 1 (или выводе 7, если автомобиль оснащен автоматической коробкой передач) указанному значению?
11~14 В
Перейдите на Шаг 7
Перейдите на Шаг 6
6
Устранить разрыв цепи между фонарями заднего хода и выключателем заднего хода (или защитным выключателем нейтрали/выключателем движения назад, если автомобиль оснащен автоматической коробкой передач).
Ремонт закончен?
-
Система в норме
-
7
  1. Установить коробку передач в положение r.
  2. С помощью омметра проверить отсутствие обрывов цепи между выводом 1 и выводом 2 выключателя заднего хода (выводами 7 и 8 защитного выключателя нейтрали/выключателя движения назад, если автомобиль оснащен автоматической коробкой передач).
Соответствует ли электропроводность между выводами 1 и 2 (выводами 7 и 8, если автомобиль оснащен автоматической коробкой передач) указанному значению?
0 Ом
Перейдите на Шаг 9
Перейдите на Шаг 8
8
Заменить выключатель заднего хода (защитный выключатель нейтрали/выключатель движения назад, если автомобиль оснащен автоматической коробкой передач).
Ремонт закончен?
-
Система в норме
-
9
Восстановить цепь массы между выключателем заднего хода (защитным выключателем нейтрали/выключателем движения назад, если автомобиль оснащен автоматической коробкой передач) и массой g304.
Ремонт закончен?
-
Система в норме
-

Указатели поворота и аварийная сигнализация не работают

ШагОперацияЗначенияДаНет
1
Проверить предохранители f3 и f14.
Перегорел ли один из этих предохранителей?
-
Перейдите на Шаг 2
Перейдите на Шаг 3
2
  1. Проверьте на предмет короткого замыкания и при необходимости устраните его.
  2. Замените предохранитель.
Ремонт закончен?
-
Система в норме
-
3
  1. Установите зажигание в положение on.
  2. Проверить напряжение на предохранителях f3 и f14.
Соответствует ли подаваемое батареей напряжение на предохранителях f3 и f14 указанному значению?
11~14 В
Перейдите на Шаг 4
Перейдите на Шаг 7
4
  1. Перевести выключатель аварийной сигнализации во включенное положение.
  2. Извлечь все неработающие лампы из патронов.
  3. Проверить положительный вывод патронов всех ламп с помощью вольтметра.
Соответствует ли подаваемое батареей пульсирующее напряжение на положительном выводе патрона аварийной лампы указателя поворота указанному значению?
11~14 В
Перейдите на Шаг 5
Перейдите на Шаг 9
5
С помощью омметра проверить цепь массы на патроне каждой лампы.
Равно ли сопротивление указанному значению?
≈ 0 Ом
Перейдите на Шаг 6
Перейдите на Шаг 8
6
Заменить неисправные лампы указателей поворота/аварийной сигнализации.
Ремонт закончен?
-
Система в норме
-
7
Восстановить цепь подачи электропитания на предохранители.
Ремонт закончен?
-
Система в норме
-
8
Устранить обрывы проводов массы.
Ремонт закончен?
-
Система в норме
-
9
  1. Перевести выключатель аварийной сигнализации во включенное положение.
  2. Проверить вывод 49а разъема реле указателей поворота с помощью вольтметра.
Соответствует ли подаваемое батареей пульсирующее напряжение на выводе 49a реле указателей поворота указанному значению?
11~14 В
Перейдите на Шаг 15
Перейдите на Шаг 10
10
  1. Перевести выключатель аварийной сигнализации во включенное положение.
  2. Проверить вывод 49 разъема реле указателей поворота с помощью вольтметра.
Соответствует ли подаваемое батареей напряжение на выводе 49 реле указателей поворота указанному значению?
11~14 В
Перейдите на Шаг 11
Перейдите на Шаг 14
11
  1. Отсоединить реле указателей поворота от разъема.
  2. С помощью омметра проверить отсутствие обрывов цепи между массой и выводом 31 разъема реле указателей поворота.
Равно ли сопротивление указанному значению?
≈ 0 Ом
Перейдите на Шаг 13
Перейдите на Шаг 12
12
Восстановить соединение реле указателей поворота с массой.
Ремонт закончен?
-
Система в норме
-
13
Заменить неисправное реле указателей поворота.
Ремонт закончен?
-
Система в норме
-
14
  1. Отсоединить разъем выключателя аварийной сигнализации.
  2. Проверить напряжение на выводе 8.
  3. Установите зажигание в положение on.
  4. Проверить напряжение на выводе 10.
Соответствует ли подаваемое батареей напряжение на обоих выводах указанному значению?
11~14 В
Перейдите на Шаг 15
Перейти на Шаг 20
15
  1. Снять выключатель аварийной сигнализации.
  2. Перевести выключатель аварийной сигнализации в выключенное положение.
  3. Проверить отсутствие обрывов цепи между выводами 7 и 10.
  4. Перевести выключатель аварийной сигнализации во включенное положение.
  5. Проверить отсутствие обрывов цепи между выводами 7 и 8.
Было ли в результате проверки в обоих случаях получено указанное значение?
0 Ом
Перейти на Шаг 18
Перейдите на Шаг 17
16
  1. Снять выключатель аварийной сигнализации.
  2. Перевести выключатель аварийной сигнализации во включенное положение.
  3. С помощью омметра проверить отсутствие обрывов цепи между выводами 5, 6 и 9.
Соответствует ли электропроводность между выводами 5, 6 и 9 указанному значению?
0 Ом
Перейти на Шаг 19
Перейдите на Шаг 17
17
Заменить неисправный выключатель аварийной сигнализации.
Ремонт закончен?
-
Система в норме
-
18
Устранить разрыв цепи между выводом 7 выключателя аварийной сигнализации и выводом 49 реле указателей поворота.
Ремонт закончен?
-
Система в норме
-
19
Устранить разрыв цепи между выключателем аварийной сигнализации и предохранителями f3 или f14.
Ремонт закончен?
-
Система в норме
-

Аварийная сигнализация не работает, указатели поворота исправны

ШагОперацияЗначенияДаНет
1
Проверить предохранитель f14.
Перегорел ли предохранитель f14?
-
Перейдите на Шаг 2
Перейдите на Шаг 3
2
  1. Проверьте на предмет короткого замыкания и при необходимости устраните его.
  2. Замените предохранитель.
Ремонт закончен?
-
Система в норме
-
3
С помощью вольтметра проверить напряжение на предохранителе f14.
Соответствует ли подаваемое батареей напряжение на предохранителе f14 указанному значению?
11~14 В
Перейдите на Шаг 5
Перейдите на Шаг 4
4
Восстановить цепь подачи электропитания на предохранитель f14.
Ремонт закончен?
-
Система в норме
-
5
  1. Отсоединить разъем выключателя аварийной сигнализации.
  2. С помощью вольтметра проверить напряжение на выводе 8 выключателя аварийной сигнализации.
Соответствует ли подаваемое батареей напряжение на выводе 8 разъема указанному значению?
11~14 В
Перейдите на Шаг 6
Перейдите на Шаг 9
6
  1. Снять выключатель аварийной сигнализации и отсоединить его для проверки.
  2. Перевести выключатель аварийной сигнализации во включенное положение.
  3. Проверить с помощью омметра между выводами 7 и 8.
Равно ли сопротивление указанному значению?
0 Ом
Перейдите на Шаг 7
Перейдите на Шаг 10
7
  1. При снятом и отсоединенном для проверки выключателе аварийной сигнализации перевести выключатель аварийной сигнализации во включенное положение.
  2. С помощью омметра проверить между выводами 5, 6 и 9.
Равно ли сопротивление указанному значению?
0 Ом
Перейдите на Шаг 8
Перейдите на Шаг 10
8
Устранить разрыв цепи между разъемом выключателя аварийной сигнализации и соединителем s202.
Ремонт закончен?
-
Система в норме
-
9
Устранить разрыв цепи между выводом 8 разъема выключателя аварийной сигнализации и предохранителем f14.
Ремонт закончен?
-
Система в норме
-
10
Заменить неисправный выключатель аварийной сигнализации.
Ремонт закончен?
-
Система в норме
-

Освещение салона при открытии двери

Освещение салона при открытии двери не работает

Внимание! Необходимо постоянно следить за наличием электрической нагрузки (лампы и т.п.) в любой цепи между выводами батареи. Нельзя замыкать накоротко выводы батареи проволочной перемычкой. В результате возникнет опасное искрение, которое может стать причиной травмы.

Описание проверки

Указанные ниже цифры обозначают шаг(и) в диагностической таблице.
  1. Проверка лампы. Прикрепить один конец проволочной перемычки к отрицательному выводу батареи. Прикрепить другой конец проволочной перемычки к концу лампы. Взять свободный конец лампы (конец без прикрепленной перемычки) и прикоснуться им к положительному выводу батареи.
  2. Проверка лампы. Прикрепить один конец проволочной перемычки к отрицательному выводу батареи. Прикрепить другой конец проволочной перемычки к концу лампы. Взять свободный конец лампы (конец без прикрепленной перемычки) и прикоснуться им к положительному выводу батареи.
ШагОперацияЗначенияДаНет
1
  1. Снять лампу освещения салона при открытии двери и осмотреть ее нить.
  2. Если нить не оборвана, проверить лампу с помощью аккумуляторной батареи автомобиля и проволочной перемычки.
Прошла ли лампа визуальную и физическую проверку?
-
Перейдите на Шаг 3
Перейдите на Шаг 2
2
Заменить лампу.
Ремонт закончен?
-
Система в норме
-
3
  1. Установить лампу освещения салона при открытии двери на место.
  2. Проверить предохранитель ef19.
Перегорел ли предохранитель ef19?
-
Перейдите на Шаг 4
Перейдите на Шаг 5
4
  1. Проверьте на предмет короткого замыкания и при необходимости устраните его.
  2. Замените предохранитель.
Ремонт закончен?
-
Система в норме
-
5
Проверить предохранитель ef19.
Соответствует ли напряжение на предохранителе f19 указанному значению?
11~14 В
Перейдите на Шаг 7
Перейдите на Шаг 6
6
Устранить разрыв цепи электропитания для предохранителя ef19.
Ремонт закончен?
-
Система в норме
-
7
  1. Отсоединить электрический разъем лампы освещения салона при открытии двери.
  2. Проверить напряжение на выводе 1 разъема.
Соответствует ли напряжение на выводе 1 разъема указанному значению?
11~14 В
Перейдите на Шаг 8
Перейдите на Шаг 9
8
Устранить разрыв цепи между предохранителем ef19 и выводом 1 лампы освещения салона при открытии двери.
Ремонт закончен?
-
Система в норме
-
9
  1. При отсоединенной лампе освещения салона при открытии двери включить ее.
  2. С помощью омметра проверить сопротивление между массой и выводом 2 разъема лампы освещения салона при открытии двери (со стороны жгута проводов).
Равно ли сопротивление указанному значению?
0 Ом
Перейдите на Шаг 10
Перейдите на Шаг 11
10
Заменить выключатель освещения салона при открытии двери в сборе.
Ремонт закончен?
-
Система в норме
-
11
Восстановить цепь массы для лампы освещения салона при открытии двери.
Ремонт закончен?
-
Система в норме
-

Выключатель открытия багажника/задней двери, выключатель закрытия багажника и плафон освещения багажника

Выключатель открытия багажника/задней двери, выключатель закрытия багажника и плафон освещения багажника не работают

Внимание! Необходимо постоянно следить за наличием электрической нагрузки (лампы и т.п.) в любой цепи между выводами батареи. Нельзя замыкать накоротко выводы батареи проволочной перемычкой. В результате возникнет опасное искрение, которое может стать причиной травмы.

Описание проверки

Указанные ниже цифры обозначают шаг(и) в диагностической таблице.
  1. Проверка лампы. Прикрепить один конец проволочной перемычки к отрицательному выводу батареи. Прикрепить другой конец проволочной перемычки к концу лампы. Взять свободный конец лампы (конец без прикрепленной перемычки) и прикоснуться им к положительному выводу батареи.
  2. Проверка лампы. Прикрепить один конец проволочной перемычки к отрицательному выводу батареи. Прикрепить другой конец проволочной перемычки к концу лампы. Взять свободный конец лампы (конец без прикрепленной перемычки) и прикоснуться им к положительному выводу батареи.
ШагОперацияЗначенияДаНет
1
  1. Снять лампу фонаря освещения багажника и осмотреть нить.
  2. Если нить не оборвана, проверить лампу с помощью аккумуляторной батареи автомобиля и проволочной перемычки.
Прошла ли лампа визуальную и физическую проверку?
-
Перейдите на Шаг 3
Перейдите на Шаг 2
2
Заменить лампу.
Ремонт закончен?
-
Система в норме
-
3
  1. Установить лампу фонаря освещения багажника на место.
  2. Проверить предохранитель ef19.
Перегорел ли предохранитель ef19?
-
Перейдите на Шаг 4
Перейдите на Шаг 5
4
  1. Проверьте на предмет короткого замыкания и при необходимости устраните его.
  2. Замените предохранитель.
Ремонт закончен?
-
Система в норме
-
5
Проверить предохранитель ef19.
Соответствует ли напряжение на предохранителе f19 указанному значению?
11~14 В
Перейдите на Шаг 7
Перейдите на Шаг 6
6
Устранить разрыв цепи электропитания для предохранителя ef19.
Ремонт закончен?
-
Система в норме
-
7
  1. Отсоединить электрический разъем фонаря освещения багажника.
  2. Проверить напряжение на оранжевом проводе.
Соответствует ли напряжение на ОРЖ проводе указанному значению?
11~14 В
Перейдите на Шаг 8
Перейдите на Шаг 9
8
Устранить разрыв цепи между предохранителем ef19 и фонарем освещения багажника.
Ремонт закончен?
-
Система в норме
-
9
  1. Подсоединить фонарь освещения багажника.
  2. Снять выключатель освещения багажника при закрытии.
  3. С помощью вольтметра (или контрольной лампы) проверить РОЗ-ЧЕР провод на выключателе освещения багажника при закрытии.
Соответствует ли напряжение на выключателе освещения багажника при закрытии указанному значению?
11~14 В
Перейдите на Шаг 11
Перейдите на Шаг 10
10
Устранить разрыв цепи между фонарем освещения багажника и выключателем освещения багажника при закрытии.
Ремонт закончен?
-
Система в норме
-
11
С помощью омметра проверить сопротивление между массой и ЧЕР проводом на разъеме выключателя освещения багажника при закрытии (со стороны жгута проводов).
Равно ли сопротивление указанному значению?
0 Ом
Перейдите на Шаг 12
Перейдите на Шаг 13
12
Заменить выключатель освещения багажника.
Ремонт закончен?
-
Система в норме
-
13
Восстановить цепь массы для фонаря освещения багажника.
Ремонт закончен?
-
Система в норме
-

Противотуманные фары

Рекомендации по диагностике

Передние противотуманные фары работают только при включенных осветительных или предупредительных фарах. Если осветительные или предупредительные фары не работают, следует устранить неисправность и только после этого приступать к диагностике противотуманных фар.

Передние противотуманные фары не работают

ШагОперацияЗначенияДаНет
1
Проверить предохранитель ef24.
Перегорел ли предохранитель ef24?
-
Перейдите на Шаг 2
Перейдите на Шаг 3
2
  1. Проверьте на предмет короткого замыкания и при необходимости устраните его.
  2. Замените предохранитель.
Ремонт закончен?
-
Система в норме
-
3
С помощью вольтметра проверить предохранитель ef24.
Соответствует ли подаваемое батареей напряжение на предохранителе ef24 указанному значению?
11~14 В
Перейдите на Шаг 5
Перейдите на Шаг 4
4
Устранить разрыв цепи между батареей и предохранителем ef24.
Ремонт закончен?
-
Система в норме
-
5
Снять реле противотуманных фар и временно заменить его на заведомо исправное, например, на реле основных фар (не заменять на реле осветительных фар).
Работают ли противотуманные фары с замененным реле?
-
Перейдите на Шаг 6
Перейдите на Шаг 7
6
  1. Установить заменявшее реле на место.
  2. Заменить неработающее реле противотуманных фар.
Ремонт закончен?
-
Система в норме
-
7
  1. Вернуть заменявшее реле на место, но не устанавливать обратно реле противотуманных фар.
  2. Включить наружные фары и передние противотуманные фары.
  3. С помощью вольтметра проверить гнездо реле противотуманных фар на разъеме для вывода 30 реле противотуманных фар.
Соответствует ли напряжение на гнезде реле противотуманных фар указанному значению?
11~14 В
Перейдите на Шаг 9
Перейдите на Шаг 8
8
Устранить разрыв цепи между предохранителем ef24 и реле противотуманных фар.
Ремонт закончен?
-
Система в норме
-
9
На гнезде реле противотуманных фар с помощью омметра проверить, соединен ли с массой разъем для вывода 85 реле.
Соответствует ли сопротивление указанному значению?
0 Ом
Перейдите на Шаг 11
Перейдите на Шаг 10
10
Восстановить цепь массы для реле противотуманных фар.
Ремонт закончен?
-
Система в норме
-
11
  1. Установить реле противотуманных фар на место.
  2. Включить наружные фары и передние противотуманные фары.
  3. Проверить напряжение на выводе 2 разъема противотуманных фар.
Соответствует ли подаваемое батареей напряжение на выводе 2 разъема противотуманных фар указанному значению?
11~14 В
Перейдите на Шаг 13
Перейдите на Шаг 12
12
Устранить разрыв цепи между выводом 87 реле противотуманных фар и противотуманными фарами.
Ремонт закончен?
-
Система в норме
-
13
С помощью омметра (или контрольной лампы) проверить массу на выводе 1 разъема противотуманных фар.
Соответствует ли сопротивление указанному значению?
0 Ом
Перейдите на Шаг 15
Перейдите на Шаг 14
14
Восстановить цепь массы противотуманных фар.
Ремонт закончен?
-
Система в норме
-
15
Заменить неисправные лампы противотуманных фар.
Ремонт закончен?
-
Система в норме
-


На предыдущую страницуНа следующую страницу
https://vnx.su/ 🛠 Руководства по ремонту и эксплуатации для автомобилей

Поиск по сайту

Остались вопросы или пожелания? Пишите на почту: support@vnx.su

Карта Сайта