К началу документа
Nubira-Lacetti
На предыдущую страницу На следующую страницу
Главная страница GMDE Загрузить нединамическое оглавление Загрузить динамическое оглавление Помощь




РАЗДЕЛ 5

ЭЛЕКТРИЧЕСКИЕ СХЕМЫ



1. СИСТЕМА ПУСКА ДВИГАТЕЛЯ И ЗАРЯДКИ

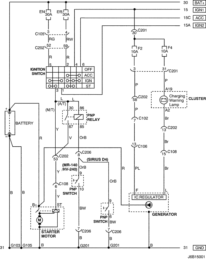
1) ЦЕПЬ АККУМУЛЯТОРА, ЗАМКА ЗАЖИГАНИЯ, СТАРТЕРА, ГЕНЕРАТОРА И ПЕРЕКЛЮЧАТЕЛЯ ПАРКОВКИ/НЕЙТРАЛИ: БЕНЗИНОВЫЙ

J6B15001.png
Показать иллюстрациюПеревод текста в иллюстрациях


а. ИНФОРМАЦИЯ О РАЗЪЁМЕ

№ РАЗЪЁМА
(№ И ЦВЕТ КОНТАКТА)
СОЕДИНИТЕЛЬНЫЙ ЖГУТ ПРОВОДОВ ПОЛОЖЕНИЕ РАЗЪЁМА
С102 (контакт 11, белый) Кузов - блок предохранителей в моторном отсеке Блок предохранителей в моторном отсеке
С105 (контакт 4, белый) Кузов - блок предохранителей в моторном отсеке Блок предохранителей в моторном отсеке
С106 (контакт 20, белый) Двигатель - блок предохранителей в моторном отсеке Блок предохранителей в моторном отсеке
С108 (контакт 36, черный) Кузов - двигатель Слева от блока предохранителей в моторном отсеке
С201 (контакт 76, черный) Приборная панель - блок предохранителей на приборной панели Блок предохранителей на приборной панели
С202 (контакт 89, белый) Приборная панель - кузов Левая часть пространства для ног водителя
С206 (контакт 22, белый) Приборная панель - контроллер КПП Верхняя часть пространства для ног водителя
G103 Аккумуляторная батарея С левой стороны аккумуляторной батареи
G105 Аккумуляторная батарея Под стартером
G201 Приборная панель С левой стороны блока предохранителей на приборной панели

б. УСЛОВНОЕ ОБОЗНАЧЕНИЕ & И НАХОЖДЕНИЕ НОМЕРА КОНТАКТА

J3B1P001.png
Показать иллюстрациюПеревод текста в иллюстрациях


в. РАСПОЛОЖЕНИЕ РАЗЪЁМОВ И СОЕДИНЕНИЙ МАССЫ

mr-140/hv-240

J3B12012.png
Показать иллюстрациюПеревод текста в иллюстрациях


sirius d4

J3B12011.png
Показать иллюстрациюПеревод текста в иллюстрациях


J9B12004.png
Показать иллюстрациюПеревод текста в иллюстрациях


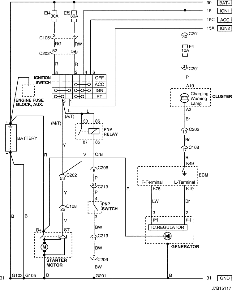
2) ЦЕПЬ АККУМУЛЯТОРА, ЗАМКА ЗАЖИГАНИЯ, СТАРТЕРА, ГЕНЕРАТОРА И ПЕРЕКЛЮЧАТЕЛЯ ПАРКОВКИ/НЕЙТРАЛИ: ДИЗЕЛЬ

J7B15117.png
Показать иллюстрациюПеревод текста в иллюстрациях


а. ИНФОРМАЦИЯ О РАЗЪЁМЕ

№ РАЗЪЁМА
(№ И ЦВЕТ КОНТАКТА)
СОЕДИНИТЕЛЬНЫЙ ЖГУТ ПРОВОДОВ ПОЛОЖЕНИЕ РАЗЪЁМА
С105 (контакт 4, белый) Кузов - блок предохранителей в моторном отсеке Блок предохранителей в моторном отсеке
С106 (контакт 20, белый) Двигатель - блок предохранителей в моторном отсеке Блок предохранителей в моторном отсеке
С108 (контакт 24, черный) Кузов - двигатель (дизель) Слева от блока предохранителей в моторном отсеке
С201 (контакт 76, черный) Приборная панель - блок предохранителей на приборной панели Блок предохранителей на приборной панели
С202 (контакт 89, белый) Приборная панель - кузов Левая часть пространства для ног водителя
С206 (контакт 22, белый) Приборная панель - контроллер КПП Верхняя часть пространства для ног водителя
С213 (контакт 26, черный) ПРОВОД КОНТРОЛЛЕРА КПП - КОНТРОЛЛЕР КПП Под топливным фильтром
G103 Аккумуляторная батарея С левой стороны аккумуляторной батареи
G105 Аккумуляторная батарея Под стартером
G201 Приборная панель С левой стороны блока предохранителей на приборной панели

б. УСЛОВНОЕ ОБОЗНАЧЕНИЕ & И НАХОЖДЕНИЕ НОМЕРА КОНТАКТА

J7B1P117.png
Показать иллюстрациюПеревод текста в иллюстрациях


в. РАСПОЛОЖЕНИЕ РАЗЪЁМОВ И СОЕДИНЕНИЙ МАССЫ

ДИЗЕЛЬ

J7B12007.png
Показать иллюстрациюПеревод текста в иллюстрациях


J9B12004.png
Показать иллюстрациюПеревод текста в иллюстрациях


На предыдущую страницу На следующую страницу


https://vnx.su/ 🛠 Руководства по ремонту и эксплуатации для автомобилей

Поиск по сайту

Остались вопросы или пожелания? Пишите на почту: support@vnx.su

Карта Сайта