К началу документа
Tacuma
На предыдущую страницуНа следующую страницу
Главная страница GMDEЗагрузить нединамическое оглавлениеЗагрузить динамическое оглавлениеПомощь

РАЗДЕЛ 9F

АУДИОСИСТЕМЫ

Внимание! Отсоедините провод от отрицательного вывода аккумулятора, прежде чем снимать или устанавливать какие-либо электрические устройства, а также в ситуации, когда есть возможность касания оголенных электрических контактов каким-либо инструментом или приспособлением. Отсоединение этого провода позволяет избежать травм и повреждения оборудования автомобиля. Кроме того, если не указано иное, зажигание должно находиться в положении LOCK.

ОПИСАНИЕ И РАБОТА

СТЕРЕОМАГНИТОЛА С ПРИЕМНИКОМ am/fm И АВТОМАТИЧЕСКИМ ПРОИГРЫВАТЕЛЕМ КОМПАКТ-ДИСКОВ

Стереомагнитола с приемником AM/FM, цифровым управлением и электронной выгрузкой кассеты и стереомагнитола с приемником AM/FM и автоматическим проигрывателем компакт-дисков, устанавливаемым в багажнике, представляют собой опции.

СИСТЕМА БЕЗОПАСНОСТИ АУДИОСИСТЕМЫ (ТОЛЬКО ОБЩАЯ)

Система безопасности аудиосистемы активизируется при отсоединении цепи аудиосистемы от аккумуляторной батареи. Для возврата аудиосистемы в рабочее состояние необходимо ввести код безопасности из четырех цифр. Код безопасности напечатан на карточке, находящейся внутри автомобиля (обычно в вещевом ящике).

Процедура

  1. При зажигании в положении acc или on включите радио. На дисплее радиоприемника появится слово CODE и прозвучит звуковой сигнал.
  2. Введите код безопасности из четырех цифр кнопками фиксированных настроек радио 1 - 6.
  3. После ввода всех четырех знаков они мигают три раза, и радио начинает функционировать.

Неправильный код

Если вводится неправильный код, то на дисплее кратко появляется "ERR". После этого появляется "CODE", и можно произвести процедуру ввода кода еще раз. Если не ввести правильный код в течение 10 минут, то для сброса аудиосистемы требуется отсоединить радио от батареи. После подсоединения батареи повторить процедуру ввода кода.

УСТАНОВКА КОДА ЗОНЫ (ТОЛЬКО ОБЩАЯ)

При нажатии кнопки питания Power отображается AF. Необходимо ввести код региона согласно карте, приведенной в руководстве пользователя аудиосистемы.
При выборе неправильного кода зоны требуется переустановить разъем аудиосистемы, (или можно удалить предохранитель аудиосистемы).
Код зоны см. в руководстве пользователя аудиосистемы.

ПЕРЕДНИЙ И ЗАДНИЙ ДИНАМИКИ

Во всех аудиосистемах применяется четыре динамика: два установлены в передних дверях и два сзади.

ВЫСОКОЧАСТОТНЫЕ ДИНАМИКИ

Высокочастотные динамики установлены в верхней части панели приборов.

АНТЕННА НА КРЫШЕ

Двухэлементная антенна на крыше является стандартным оборудованием. При проблемах с габаритами по высоте верхнюю часть антенны можно отвинтить и убрать.

УХОД ЗА МАГНИТОФОНОМ И КАССЕТАМИ

Очищать следует две части магнитофона: головку и тонвал. Эту операцию следует производить каждые 100 часов работы магнитофона.
Чтобы очистить головку и тонвал, использовать ватный тампон, смоченный спиртом для протирки.
Для очистки головки и тонвала также можно использовать чистящую кассету. При чистке магнитофона необходимо следовать инструкциям, прилагаемым к набору для чистки.
Не прикасаться к головке намагниченными инструментами. Намагничивание головки вызовет снижение качества воспроизведения кассет. Кассеты обслуживанию не подлежат. Ответственность за гарантию на кассеты несет производитель кассет. Кассеты следует хранить вдали от прямых солнечных лучей и источников тепла.

ОБРАЩЕНИЕ С КОМПАКТ-ДИСКАМИ

Обращаться с компакт-дисками следует осторожно. Хранить диски необходимо в защитных чехлах вдали от прямых солнечных лучей, пыли и источников тепла. При загрязнении поверхности диска следует смочить чистую мягкую ткань в растворе мягкого нейтрального чистящего средства и вытереть диск начисто. Мини-диски (около 7,6 см в диаметре) автоматически не выгружаются, и использовать их не следует.

ДИАГНОСТИЧЕСКАЯ ИНФОРМАЦИЯ И ПРОЦЕДУРЫ

СТЕРЕОМАГНИТОЛА С ПРИЕМНИКОМ am/fm

Стереомагнитола с приемником am/fm не работает

ШагОперацияЗначенияДаНет
1
Проверить предохранители ef6, f22 и f10.
Предохранители ef6, f22 или f10 перегорели?
-
Перейдите на Шаг 2
Перейдите на Шаг 3
2
  1. Проверьте на предмет короткого замыкания и при необходимости отремонтируйте.
  2. Заменить перегоревшие предохранители.
Ремонт закончен?
-
Система в норме
-
3
  1. С помощью вольтметра проверить подаваемое батареей напряжение на предохранителях ef6 и f10.
  2. Перевести выключатель зажигания в положение on и проверить подаваемое батареей напряжение на предохранителе f22
Соответствует ли напряжение батареи указанному значению на предохранителях ef6, f22 и f10?
11~14 В
Перейдите на Шаг 5
Перейдите на Шаг 4
4
Восстановить цепь подачи электропитания на предохранители.
Ремонт закончен?
-
Система в норме
-
5
  1. Отсоединить электрический разъем радиоприемника.
  2. Установите зажигание в положение on.
  3. С помощью вольтметра проверить подаваемое батареей напряжение на выводах радиоприемника 4 и 5 (a8 и a12 с системой rds).
Соответствует ли подаваемое батареей напряжение на обоих выводах указанному значению?
11~14 В
Перейдите на Шаг 7
Перейдите на Шаг 6
6
Устранить разрыв цепи между разъемом радиоприемника и предохранителем.
Ремонт закончен?
-
Система в норме
-
7
С помощью омметра проверить цепь массы на выводе радио 14 (a16 с системой rds).
Соответствует ли сопротивление указанному значению?
0-0.5 Ом
Перейдите на Шаг 9
Перейдите на Шаг 8
8
Устранить разрыв цепи между разъемом радиоприемника и массой g202.
Ремонт закончен?
-
Система в норме
-
9
Заменить радиоприемник.
Ремонт закончен?
-
Система в норме
-

Магнитофон не работает, приемник am/fm исправен

ШагОперацияЗначенияДаНет
1
Проверить жалобу клиента.
Портит ли магнитофон кассеты?
-
Перейдите на Шаг 5
Перейдите на Шаг 2
2
Используя высококачественную кассету, проверить, работает ли магнитофон плохо или не работает вообще.
Работает ли магнитофон плохо?
-
Перейдите на Шаг 5
Перейдите на Шаг 3
3
Проверить магнитофон на наличие препятствий за дверцей кассеты.
Найдено ли препятствие?
-
Перейдите на Шаг 4
Перейдите на Шаг 8
4
Проверить, можно ли удалить препятствие, не прилагая большого усилия.
Удалено ли препятствие?
-
Перейдите на Шаг 5
Перейдите на Шаг 6
5
Очистить головку, тонвал и протяжный механизм магнитофона.
Правильно ли воспроизводится кассета?
-
Перейдите на Шаг 7
Перейдите на Шаг 6
6
Заменить радиоприемник.
Ремонт закончен?
-
Система в норме
-
7
Проверить нормальную работу магнитофона.
Ремонт закончен?
-
Система в норме
-
8
Сообщить владельцу о неисправной или изношенной кассете.
Ремонт закончен?
-
Система в норме
-

Радиоприемник в диапазоне fm не работает, в диапазоне am работает, магнитофон работает

ШагОперацияЗначенияДаНет
1
Проверить нормальную работу радиоприемника.
Не работает только диапазон fm, а остальная система работает нормально?
-
Перейдите на Шаг 2
Система в норме
2
Заменить радиоприемник.
Ремонт закончен?
-
Система в норме
-

Радиоприемник в диапазоне am не работает, в диапазоне fm работает, магнитофон работает

ШагОперацияЗначенияДаНет
1
  1. Отсоединить антенный кабель от антенны.
  2. Подсоединить проверочную антенну к антенному кабелю.
  3. Проверить радиоприем на am.
В диапазоне am радиоприемник работает нормально?
-
Перейдите на Шаг 2
Перейдите на Шаг 3
2
Заменить антенну.
Ремонт закончен?
-
Система в норме
-
3
  1. Снять радиоприемник с панели приборов.
  2. Отключить кабель антенны от радиоприемника.
  3. Подключить к радиоприемнику тестовую антенну.
  4. Проверить радиоприем на am.
В диапазоне am радиоприемник работает нормально?
-
Перейдите на Шаг 4
Перейдите на Шаг 5
4
Заменить антенный кабель между радиоприемником и антенной.
Ремонт закончен?
-
Система в норме
-
5
Заменить радиоприемник.
Ремонт закончен?
-
Система в норме
-

ДИНАМИКИ

Передние динамики не работают или искажают звук, остальная аудиосистема исправна

ШагОперацияЗначенияДаНет
1
  1. Перевести выключатель зажигания в положение on и включить радиоприемник.
  2. Обнаружить искажающие звук или неработающие передние динамики с помощью регуляторов уровня сигнала и баланса при подаче звука из всех источников (радио в диапазонах am, fm, магнитофон, проигрыватель компакт-дисков).
Искажают ли звук передние динамики?
-
Перейдите на Шаг 2
Перейдите на Шаг 4
2
Проверить динамик и дверь на наличие повреждений, дребезжания и вибрации.
Вызвано ли искажение тем, что что-либо ослабло или оказалось рядом с динамиком?
-
Перейдите на Шаг 3
Перейдите на Шаг 4
3
Выполнить необходимый ремонт и закрепить компонент, вызвавший вибрацию.
Ремонт закончен?
-
Система в норме
-
4
  1. Снять передние динамики и отсоединить разъем динамиков.
  2. С помощью омметра проверить провода динамиков на короткое замыкание на массу.
Показывает ли омметр указанное значение?
Перейдите на Шаг 6
Перейдите на Шаг 5
5
Устранить короткое замыкание между разъемом передних динамиков и разъемом магнитолы.
Ремонт закончен?
-
Система в норме
-
6
Заменить динамик, вызывающий искажение, заведомо исправным динамиком.
Устранено ли искажение?
-
Перейдите на Шаг 7
Перейдите на Шаг 8
7
Заменить динамик.
Ремонт закончен?
-
Система в норме
-
8
Заменить радиоприемник.
Ремонт закончен?
-
Система в норме
-

Задние динамики искажают звук или не работают, остальная аудиосистема работает исправно

ШагОперацияЗначенияДаНет
1
  1. Перевести выключатель зажигания в положение on и включить радиоприемник.
  2. Проверить передние динамики на исправность и искажение звука с помощью регуляторов уровня сигнала и баланса при подаче звука из всех источников (радио в диапазонах am, fm, магнитофон, проигрыватель компакт-дисков).
Искажают ли звук задние динамики?
-
Перейдите на Шаг 2
Перейдите на Шаг 4
2
Проверить динамики, заднюю полку и багажник на наличие повреждений, дребезжания и вибрации.
Вызвано ли искажение тем, что что-либо ослабло или оказалось рядом с динамиком?
-
Перейдите на Шаг 3
Перейдите на Шаг 4
3
Выполнить необходимый ремонт и закрепить компонент, вызвавший вибрацию.
Ремонт закончен?
-
Система в норме
-
4
  1. Отсоединить задние динамики.
  2. С помощью омметра проверить провода динамиков на короткое замыкание на массу.
Показывает ли омметр указанное значение?
Перейдите на Шаг 6
Перейдите на Шаг 5
5
Устранить короткое замыкание между разъемом задних динамиков и разъемом магнитолы.
Ремонт закончен?
-
Система в норме
-
6
Заменить динамик, вызывающий искажение, заведомо исправным динамиком.
Устранено ли искажение?
-
Перейдите на Шаг 7
Перейдите на Шаг 8
7
Заменить динамик.
Ремонт закончен?
-
Система в норме
-
8
Заменить радиоприемник.
Ремонт закончен?
-
Система в норме
-

АНТЕННА

Не работает антенна с электроприводом

ШагОперацияЗначенияДаНет
1
Проверить предохранители ef6, f10 и f22.
Предохранители ef6, f10 или f22 перегорели?
-
Перейдите на Шаг 2
Перейдите на Шаг 3
2
  1. Проверьте на предмет короткого замыкания и при необходимости отремонтируйте.
  2. Заменить перегоревший предохранитель.
Ремонт закончен?
-
Система в норме
-
3
  1. Установите зажигание в положение on.
  2. Включить радиоприемник.
  3. С помощью вольтметра проверить напряжение от аккумулятора на выводе 12 радиоприемника (a11 с системой rds).
Соответствует ли напряжение от аккумулятора указанному значению?
11~14 В
Перейдите на Шаг 4
Перейдите на Шаг 13
4
Устранить разрыв цепи между выводом 12 радиоприемника (a11 с системой rds) и антенной на крыше.
Ремонт закончен?
-
Система в норме
-
5
Заменить аудиосистему.
Ремонт закончен?
-
Система в норме
-

ИНСТРУКЦИИ ПО РЕМОНТУ

РАБОТЫ НА АВТОМОБИЛЕ



UAA9F010
Показать иллюстрациюПеревод текста в иллюстрациях


СТЕРЕОМАГНИТОЛА С ПРИЕМНИКОМ am/fm

(показан левый привод, правый привод аналогичен)

Процедура снятия и установки

  1. Отсоедините провод от отрицательного вывода аккумуляторной батареи.
  2. Снять обрамление аудиосистемы.
  3. Снять винты.
  4. Отсоединить электрический разъем и штекер.
  5. Удалить кассету и ящик для мелких предметов.
  6. Установка производится в порядке, обратном снятию.


UAA9F020
Показать иллюстрациюПеревод текста в иллюстрациях


ДИНАМИКИ В ПЕРЕДНИХ ДВЕРЯХ

Процедура снятия и установки

  1. Отсоедините провод от отрицательного вывода аккумуляторной батареи.
  2. Снять панель обивки передней двери. См. Раздел 9G, Облицовка салона.
  3. Снять винты.
  4. Отсоединить электрический разъем.
  5. Снять динамик в передней двери.
  6. Установка производится в порядке, обратном снятию.


UAA9F030
Показать иллюстрациюПеревод текста в иллюстрациях


ВЫСОКОЧАСТОТНЫЕ ДИНАМИКИ

(показан левый привод, правый привод аналогичен)

Процедура снятия и установки

  1. Отсоедините провод от отрицательного вывода аккумуляторной батареи.
  2. Снять высокочастотный динамик, отделив его от панели приборов.
  3. Отсоединить электрический разъем.
  4. Установка производится в порядке, обратном снятию.


UAA9F040
Показать иллюстрациюПеревод текста в иллюстрациях


ЗАДНИЕ ДИНАМИКИ

Процедура снятия и установки

  1. Отсоедините провод от отрицательного вывода аккумуляторной батареи.
  2. Снять решетку заднего динамика.
  3. Снять винты.
  4. Отсоединить электрический разъем.
  5. Снять задний динамик.
  6. Установка производится в порядке, обратном снятию.


B309F003
Показать иллюстрациюПеревод текста в иллюстрациях


АНТЕННА НА КРЫШЕ

Процедура снятия и установки

  1. Отсоедините провод от отрицательного вывода аккумуляторной батареи.
  2. Снять фасонную обивку потолка салона. См. раздел 9Q, «Крыша».
  3. Отсоединить кабель и электрический разъем антенны.
  4. Удалить гайку и антенну.
  5. Замечания по установке
    Момент затяжки
    10 Н•м (89 lb-in)

    Примечание: Непосредственный контакт разнородных металлов может привести к быстрой коррозии. Во избежание преждевременной коррозии используйте надлежащий крепеж.

  6. Установка производится в порядке, обратном снятию.


UAA9F050
Показать иллюстрациюПеревод текста в иллюстрациях


АВТОМАТИЧЕСКИЙ ПРОИГРЫВАТЕЛЬ КОМПАКТ-ДИСКОВ

Процедура снятия и установки

  1. Отсоедините провод от отрицательного вывода аккумуляторной батареи.
  2. Снять заднюю боковую панель обивки. См. Раздел 9G, Облицовка салона.
  3. Удалить болты.
  4. Замечания по установке
    Момент затяжки
    7 Н•м (62 lb-in)
  5. Отсоединить электрический разъем проигрывателя компакт-дисков и антенный штекер.
  6. Установка производится в порядке, обратном снятию.


UAA9F060
Показать иллюстрациюПеревод текста в иллюстрациях


ПУЛЬТ ДИСТАНЦИОННОГО УПРАВЛЕНИЯ АУДИОСИСТЕМОЙ

Процедура снятия и установки

  1. Отсоедините провод от отрицательного вывода аккумуляторной батареи.
  2. Снять модуль подушки безопасности водителя.
  3. Отсоединить электрический разъем.
  4. Снять винты.
  5. Удалить пульт дистанционного управления аудиосистемой.
  6. Установка производится в порядке, обратном снятию.

ТЕХНИЧЕСКИЕ ХАРАКТЕРИСТИКИ

МОМЕНТЫ ЗАТЯЖКИ РЕЗЬБОВЫХ СОЕДИНЕНИЙ

ПРОГРАММА
n•m
фунт-фут
фунт-дюйм
Гайки крепления проигрывателя компакт-дисков
7
-
62
Гайка антенны на крыше
10
-
89

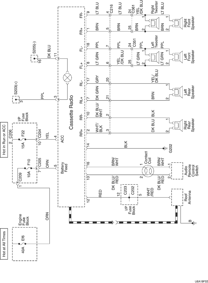
ПРИНЦИПИАЛЬНЫЕ И МОНТАЖНЫЕ СХЕМЫ

ЦЕПЬ АУДИОСИСТЕМЫ (БЕЗ СИСТЕМЫ rds)


U6A19F02
Показать иллюстрациюПеревод текста в иллюстрациях


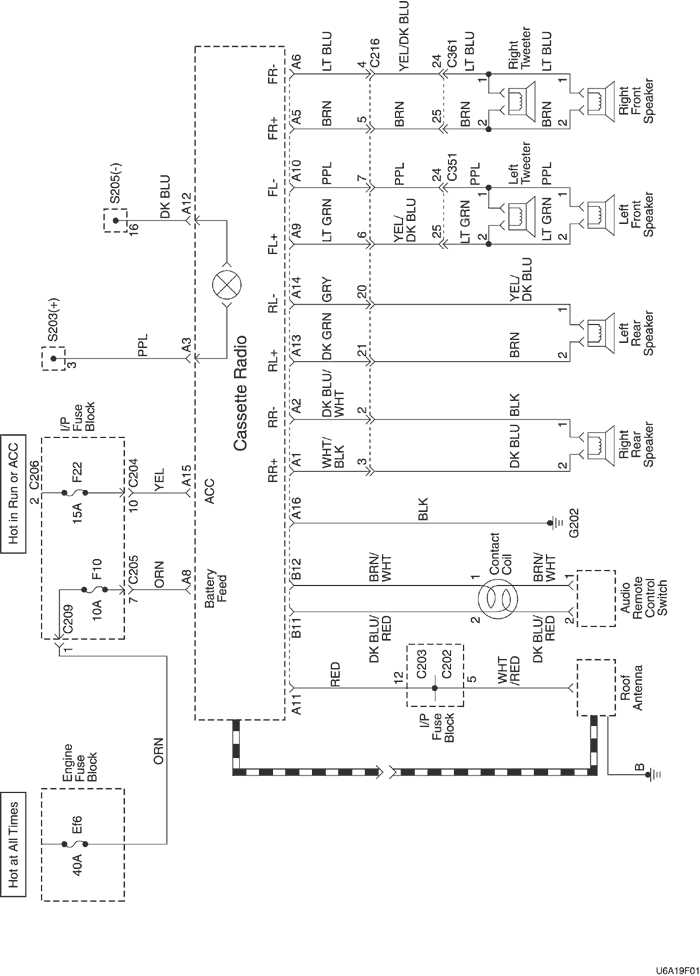
ПРИНЦИПИАЛЬНЫЕ И МОНТАЖНЫЕ СХЕМЫ

ЭЛЕКТРИЧЕСКАЯ СХЕМА АУДИОСИСТЕМЫ (С rds)


U6A19F01
Показать иллюстрациюПеревод текста в иллюстрациях




На предыдущую страницуНа следующую страницу
https://vnx.su/ 🛠 Руководства по ремонту и эксплуатации для автомобилей

Поиск по сайту

Остались вопросы или пожелания? Пишите на почту: support@vnx.su

Карта Сайта