РАЗДЕЛ 1F
ДИАГНОСТИЧЕСКИЙ КОД НЕИСПРАВНОСТИ p1396
Изменение сигнала датчика скорости колес с системой АБС
Описание схемы
Контроллер ЭСУД определяет чрезмерное отклонение линейной скорости колеса. Проверка отклонения скорости колеса определяет как минимум один отсутствующий фронт сигнала датчика скорости колеса.
Условия установки кода неисправности.
- Температура охлаждающей жидкости двигателя более 60°С (140°f).
- Напряжение в сети автомобиля в пределах 11 и 16 В.
Действия, выполняемые при установке кода неисправности
- Контрольная лампа индикации неисправности не загорается.
- Контроллер ЭСУД сохраняет условия, имевшие место в момент установки диагностических кодов неисправности, только как протокол неисправностей. Эта информация не сохраняется как запись состояния.
- Сохраняется архив диагностических кодов неисправности.
Условия очистки кода неисправности/индикации неисправности
- Архив диагностических кодов неисправности очищается через 40 последовательных циклов нагрева без неисправностей.
- Диагностический код неисправности может быть обнулен сканирующим прибором.
Указания по диагностике
Проверить следующее:
- Контроллер ЭСУД на слабость соединений - проверить соединения жгутов проводов на соединения клемм, слабый контакт, неисправность замков, деформированность или повреждения клемм и слабое соединение клемм с проводами.
- Повреждения жгутов - осмотреть жгут проводов на наличие повреждений. Если жгут проводов кажется исправным, обратить внимание на значение датчика неровной дороги, двигая разъемы и жгуты проводов, относящиеся к датчику. Изменения на дисплее покажут место нахождения неисправности.
Открытая сигнальная цепь или линия передачи последовательных данных с модуляцией по длительности импульса между контроллером ЭСУД и контроллером управления тормозной системой будет причиной установки этого диагностического кода неисправности.
Описание проверки
Числа, приведенные ниже, относятся к особым номерам операции в диагностической таблице:
- Бортовая система диагностики (EOBD) предлагает мастеру выполнить основные проверки и сохранить состояние и данные неисправностей в сканирующем приборе. Это создает электронную копию данных, записанную при возникновении неисправности. Информация сохраняется в сканирующем приборе для дальнейшей обработки.
- Заменяемый контроллер ЭСУД должен быть запрограммирован. Перепрограммирование контроллера ЭСУД описано в последней технологической инструкции Techline.
dtc p1396 - Изменение сигнала датчика скорости колес с системой АБС
| Шаг | Операция | Значения | Да | Нет |
| 1 | Провести проверку бортовой системы диагностики (eobd). Проверка проведена? | - | Перейти к операции 2 | Перейти к "Проверка бортовой системы диагностики" |
| 2 | - Включить зажигание, двигатель не запускать.
- Установить сканирующий прибор.
Устанавливаются ли какие-либо дополнительные коды неисправности? | - | Перейти к соответствующей таблице диагностических кодов неисправности | Перейти к операции 3 |
| 3 | - Просмотреть и записать информацию протокола неисправностей инструмента сканирования.
- Совершить поездку в условиях протокола неисправностей, как указано.
- Используя сканирующий прибор, просмотреть специальную информацию по dtc p1391.
Определяет ли сканирующий прибор, что диагностический код неисправности Р1391 не прошел? | - | Перейти к операции 4 | |
| 4 | - Выключите зажигание.
- Отсоединить контроллер ЭСУД и проверить проводку между клеммой К7 разъема контроллера ЭСУД и клеммой 3 разъема контроллера управления тормозной системой на обрыв цепи или короткое замыкание.
Проблема обнаружена? | - | Перейти к операции 5 | Перейти к операции 6 |
| 5 | Устранить обрыв цепи между клеммой К7 разъема контроллера ЭСУД и клеммой 3 разъема контроллера управления тормозной системой . Закончен ли ремонт? | - | Перейти к операции 7 | - |
| 6 | - Выключите зажигание.
- Заменить контроллер ЭСУД.
Закончен ли ремонт? | - | Перейти к операции 7 | - |
| 7 | - Используя сканирующий прибор, очистить диагностические коды неисправностей.
- Запустить двигатель и дать ему поработать на холостом ходу при нормальной рабочей температуре.
- Совершить поездку для установки кодов неисправности, как это указано во вспомогательном тексте.
Сканирующий прибор определяет эту диагностику как прошедшую и успешную? | - | Перейти к операции 8 | Перейти к операции 2 |
| 8 | Проверьте, не установлены ли дополнительные диагностические коды неисправности. Отображены ли диагностические коды неисправности, которые не были продиагностированы? | - | Перейти к соответствующей таблице диагностических кодов неисправности | Система в норме |
ДИАГНОСТИЧЕСКИЙ КОД НЕИСПРАВНОСТИ p1397
Отсутствует сигнал датчика скорости колес с системой АБС
Описание схемы
Контроллер ЭСУД определяет предел линейной скорости колеса. Контроллер ЭСУД определяет исправность или неисправность датчика скорости колеса под нагрузкой.
Условия установки кода неисправности.
- Скорость автомобиля больше 10 км/ч (6.2 mph).
- Температура охлаждающей жидкости двигателя более 60°С (140°f).
- Напряжение в сети автомобиля в пределах 11 и 16 В.
Действия, выполняемые при установке кода неисправности
- Контрольная лампа индикации неисправности не загорается.
- Контроллер ЭСУД сохраняет условия, имевшие место в момент установки диагностических кодов неисправности, только как протокол неисправностей. Эта информация не сохраняется как запись состояния.
- Сохраняется архив диагностических кодов неисправности.
Условия очистки кода неисправности/индикации неисправности
- Архив диагностических кодов неисправности очищается через 40 последовательных циклов нагрева без неисправностей.
- Диагностический код неисправности может быть обнулен сканирующим прибором.
Указания по диагностике
Проверить следующее:
- Контроллер ЭСУД на слабость соединений - проверить соединения жгутов проводов на соединения клемм, слабый контакт, неисправность замков, деформированность или повреждения клемм и слабое соединение клемм с проводами.
- Повреждения жгутов - осмотреть жгут проводов на наличие повреждений. Если жгут проводов кажется исправным, обратить внимание на значение датчика неровной дороги, двигая разъемы и жгуты проводов, относящиеся к датчику. Изменения на дисплее покажут место нахождения неисправности.
Открытая сигнальная цепь или линия передачи последовательных данных с модуляцией по длительности импульса между контроллером ЭСУД и контроллером управления тормозной системой будет причиной установки этого диагностического кода неисправности.
Описание проверки
Числа, приведенные ниже, относятся к особым номерам операции в диагностической таблице:
- Бортовая система диагностики (EOBD) предлагает мастеру выполнить основные проверки и сохранить состояние и данные неисправностей в сканирующем приборе. Это создает электронную копию данных, записанную при возникновении неисправности. Информация сохраняется в сканирующем приборе для дальнейшей обработки.
- Заменяемый контроллер ЭСУД должен быть запрограммирован. Перепрограммирование контроллера ЭСУД описано в последней технологической инструкции Techline.
dtc p1397 - Отсутствует сигнал датчика скорости колес с системой АБС
| Шаг | Операция | Значения | Да | Нет |
| 1 | Провести проверку бортовой системы диагностики (eobd). Проверка проведена? | - | Перейти к операции 2 | Перейти к "Проверка бортовой системы диагностики" |
| 2 | - Включить зажигание, двигатель не запускать.
- Установить сканирующий прибор.
Устанавливаются ли какие-либо дополнительные коды неисправности? | - | Перейти к соответствующей таблице диагностических кодов неисправности | Перейти к операции 3 |
| 3 | - Просмотреть и записать информацию протокола неисправностей инструмента сканирования.
- Совершить поездку в условиях протокола неисправностей, как указано.
- Используя сканирующий прибор, просмотреть специальную информацию по dtc p1391.
Определяет ли сканирующий прибор, что диагностический код неисправности Р1391 не прошел? | - | Перейти к операции 4 | |
| 4 | - Выключите зажигание.
- Отсоединить контроллер ЭСУД и проверить проводку между клеммой К7 разъема контроллера ЭСУД и клеммой 3 разъема контроллера управления тормозной системой на обрыв цепи или короткое замыкание.
Проблема обнаружена? | - | Перейти к операции 5 | Перейти к операции 6 |
| 5 | Устранить обрыв цепи между клеммой К7 разъема контроллера ЭСУД и клеммой 3 разъема контроллера управления тормозной системой . Закончен ли ремонт? | - | Перейти к операции 7 | - |
| 6 | - Выключите зажигание.
- Заменить контроллер ЭСУД.
Закончен ли ремонт? | - | Перейти к операции 7 | - |
| 7 | - Используя сканирующий прибор, очистить диагностические коды неисправностей.
- Запустить двигатель и дать ему поработать на холостом ходу при нормальной рабочей температуре.
- Совершить поездку для установки кодов неисправности, как это указано во вспомогательном тексте.
Сканирующий прибор определяет эту диагностику как прошедшую и успешную? | - | Перейти к операции 8 | Перейти к операции 2 |
| 8 | Проверьте, не установлены ли дополнительные диагностические коды неисправности. Отображены ли диагностические коды неисправности, которые не были продиагностированы? | - | Перейти к соответствующей таблице диагностических кодов неисправности | Система в норме |
ДИАГНОСТИЧЕСКИЙ КОД НЕИСПРАВНОСТИ p1631
Неверен сигнал, разрешающий подачу топлива для защиты от кражи
Описание схемы
ЭСУД является центром управления системы впрыска топлива. Она постоянно отслеживает информацию от различных датчиков и управляет системами, которые влияют на работу автомобиля. ЭСУД также осуществляет функции диагностики системы. Она может распознавать проблемы в работе, оповещать водителя посредством контрольной лампы индикации (Check Engine), а также хранить диагностический код(ы) неисправности(ей), которые определяют проблемные зоны и помогают при проведении ремонта. Контроллер ЭСУД получил идентификацию неверного сообщения
Условия установки кода неисправности.
- Получено неверное сообщение иммобилизатора.
- Выключатель зажигания в положении ВКЛ.
- Выбрана опция иммобилизатора.
- Значение датчика скорости автомобиля (vss) менее 512 км/ч (307 миль/час).
Действия, выполняемые при установке кода неисправности
- Контрольная лампа индикации неисправности не загорается.
- Контроллер записывает рабочие условия в момент определения неисправности. Эта информация сохраняется в протоколах неисправностей.
- Сохраняется архив диагностических кодов неисправности.
Условия очистки кода неисправности/индикации неисправности
- Архив диагностических кодов неисправности очищается через 40 последовательных циклов нагрева без неисправностей.
- Диагностический код неисправности может быть очищен сканирующим прибором.
- Отключение питания контроллера ЭСУД более чем на 10 секунд.
dtc p1631 - Неверен сигнал, разрешающий подачу топлива для защиты от кражи
| Шаг | Операция | Значения | Да | Нет |
| 1 | Провести проверку бортовой системы диагностики (eobd). Проверка проведена? | - | Перейти к операции 2 | Перейти к "Проверка бортовой системы диагностики" |
| 2 | - Выключите зажигание.
- Заменить контроллер ЭСУД.
Закончен ли ремонт? | - | Перейти к операции 3 | - |
| 3 | - Используя сканирующий прибор, очистить диагностические коды неисправностей.
- Запустить двигатель и дать ему поработать на холостом ходу при нормальной рабочей температуре.
- Совершить поездку для установки кодов неисправности, как это указано во вспомогательном тексте.
Сканирующий прибор определяет эту диагностику как прошедшую и успешную? | - | Перейти к операции 4 | Перейти к операции 2 |
| 4 | Проверьте, не установлены ли дополнительные диагностические коды неисправности. Отображены ли диагностические коды неисправности, которые не были продиагностированы? | - | Перейти к соответствующей таблице диагностических кодов неисправности | Система в норме |
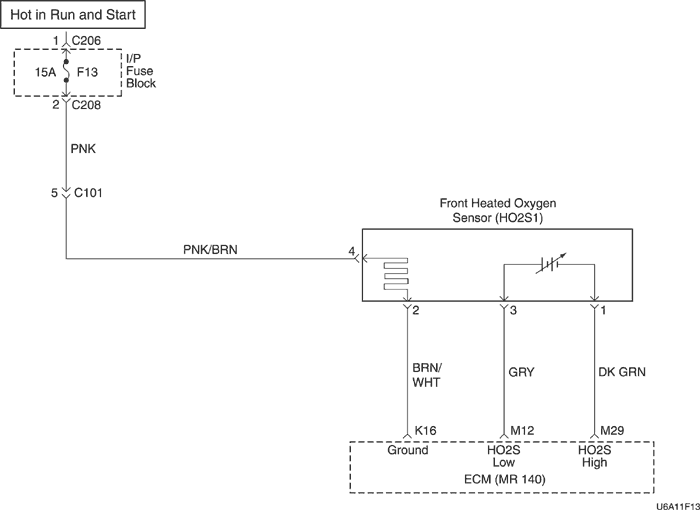
ДИАГНОСТИЧЕСКИЙ КОД НЕИСПРАВНОСТИ p2297
Датчик 1 отключения подачи топлива в режиме торможения двигателем, работоспособность датчика ho2s
Описание схемы
Контроллер ЭСУД подает около 0,45 В между клеммами М12 и М29 (при замере 10-мегаоммным вольтметром данное значение может составлять 0,32 В). Датчик кислорода до нейтрализатора (HO2S1) изменяет напряжение в пределах 1 В при насыщенном выхлопе, и в пределах 0,10 при обедненном выхлопе.
Внутренняя цепь контроллера ЭСУД может определить, способна ли топливная система автомобиля отключать подачу части топлива во время торможения двигателем. Когда во время работы по закрытому контуру запрашивается режим отключения подачи топлива в режиме торможения двигателем, контроллер ЭСУД отключает подачу топлива на двигатель. В этих условиях контроллер ЭСУД должен определить обедненное состояние. Если контроллер ЭСУД в это время определяет обогащенное состояние, устанавливается диагностический код неисправности (DTC) P2297. Следствием этого DTC могут быть повреждения регулятора давления топлива и форсунки.
Условия установки кода неисправности.
- Напряжение ho2s1 больше 0,55 вольт при отключении подачи топлива в режиме торможения двигателем.
- Напряжение бортовой сети более 10 В.
- Диагностические коды неисправности Р0106, Р0107, Р0108, Р0117, Р0118, Р0122, Р0123, p0171, Р0172, p0201, p0202, p0203, p0204, p0300, p0336, p0337, p0351, p0352, Р0402, p0404, p0405, p0406, p0506, p0507, p042e и Р0443 не устанавливаются.
- 3 секунды задержки после работы в режиме dfco.
Действия, выполняемые при установке кода неисправности
- Контрольная лампа индикации неисправности загорается.
- Контроллер записывает рабочие условия в момент определения неисправности. Эта информация сохраняется в буфере записей состояния и протоколах неисправностей.
- Сохраняется архив диагностических кодов неисправности.
- Автомобиль работает в открытом контуре.
Условия очистки кода неисправности/индикации неисправности
- Контрольная лампа индикации неисправности отключается через четыре последовательных цикла зажигания, в которых диагностика не обнаружила неисправность.
- Архив диагностических кодов неисправности очищается через 40 последовательных циклов нагрева без неисправностей.
- Диагностический код неисправности может быть очищен сканирующим прибором.
- Отключение питания контроллера ЭСУД более чем на 10 секунд.
Указания по диагностике
Код неисправности Р2297 или большое содержание отработавших газов вызваны одним из следующего:
- Утечка в форсунке - Утечка в форсунке или неисправная форсунка могут привести к обогащению смеси в системе и установке кода Р0132.
- Регулятор давления - Проверить отсутствие утечки на диафрагме регулятора давления топлива, путем проверки наличия жидкого топлива в трубопроводах разрежения регулятора.
dtc p2297 - Датчик 1 отключения подачи топлива в режиме торможения двигателем, работоспособность датчика ho2s
| Шаг | Операция | Значения | Да | Нет |
| 1 | Провести проверку бортовой системы диагностики (eobd). Проверка проведена? | - | Перейти к операции 2 | Перейти к "Проверка бортовой системы диагностики" |
| 2 | - Подключить сканирующий прибор к колодке диагностики.
- Включите зажигание.
Установлены какие-либо другие диагностические коды неисправности, связанные с компонентами? | - | Перейти к соответствующей таблице диагностических кодов неисправности | Перейти к операции 3 |
| 3 | - С помощью сканирующего прибора определить напряжение управляющего датчика кислорода (ho2s1) при торможении двигателем.
- Напряжение ho2s1 должно изменяться в рамках установленного напряжения (100-900 мВ) и при торможении двигателем падать ниже установленного напряжения.
Напряжение ho2s1 изменяется? | 550 мВ | Перейти к операции 4 | См. DTC P0134 Датчик 1 слабой активности цепи датчика HO2S" |
| 4 | Проверить пункты в разделе "Диагностическая информация" и отремонтировать или заменить компонент, если необходимо. См. "Диагностика топливной системы". Закончен ли ремонт? | - | Перейти к операции 6 | Перейти к операции 5 |
| 5 | - Выключите зажигание.
- Заменить контроллер ЭСУД.
Закончен ли ремонт? | - | Перейти к операции 6 | - |
| 6 | - Используя сканирующий прибор, очистить диагностические коды неисправностей.
- Запустить двигатель и дать ему поработать на холостом ходу при нормальной рабочей температуре.
- Совершить поездку для установки кодов неисправности, как это указано во вспомогательном тексте.
Сканирующий прибор определяет эту диагностику как прошедшую и успешную? | - | Перейти к операции 7 | Перейти к операции 2 |
| 7 | Проверьте, не установлены ли дополнительные диагностические коды неисправности. Отображены ли диагностические коды неисправности, которые не были продиагностированы? | - | Перейти к соответствующей таблице диагностических кодов неисправности | Система в норме |
ДИАГНОСТИЧЕСКИЙ КОД НЕИСПРАВНОСТИ p2610
Работоспособность таймера отключения зажигания в модуле управления
Описание схемы
ЭСУД является центром управления системы впрыска топлива. Она постоянно отслеживает информацию от различных датчиков и управляет системами, которые влияют на работу автомобиля. ЭСУД также осуществляет функции диагностики системы. Она может распознавать проблемы в работе, оповещать водителя посредством контрольной лампы индикации (Check Engine), а также хранить диагностический код(ы) неисправности(ей), которые определяют проблемные зоны и помогают при проведении ремонта. Электрически стираемое программируемое постоянное ЗУ (ЭСППЗУ) используется для хранения программной информации и калибровок, необходимых для диагностической операций с двигателем, трансмиссией и коробкой передач. ЭСУД отслеживает флажок сброса ЭСППЗУ и биты переполнения интегральной схемы (ИС) счетчика низкого уровня питания. Если контроллер ЭСУД обнаруживает, что ИС счетчика низкого уровня питания сброшена из-за отключенной аккумуляторной батареи или неисправности ИС счетчика низкого уровня питания, то устанавливается диагностический код неисправности.
Условия установки кода неисправности.
Сброс счетчика
- Выключатель зажигания в положении ВКЛ.
- Двигатель не работает.
Погрешность счетчика
- Напряжение зажигания больше 11 вольт.
- Двигатель работает дольше 10 секунд.
- Выключатель зажигания в положении ВКЛ.
Действия, выполняемые при установке кода неисправности
- Контрольная лампа индикации неисправности не загорается.
- Контроллер записывает рабочие условия в момент определения неисправности. Эта информация сохраняется в буфере записей состояния и протоколах неисправностей.
- Сохраняется архив диагностических кодов неисправности.
Условия очистки кода неисправности/индикации неисправности
- Архив диагностических кодов неисправности очищается через 40 последовательных циклов нагрева без неисправностей.
- Диагностический код неисправности может быть очищен сканирующим прибором.
- Отключение питания контроллера ЭСУД более чем на 10 секунд.
dtc p2610 - Работоспособность таймера отключения зажигания в модуле управления
| Шаг | Операция | Значения | Да | Нет |
| 1 | Провести проверку бортовой системы диагностики (eobd). Проверка проведена? | - | Перейти к операции 2 | Перейти к "Проверка бортовой системы диагностики" |
| 2 | - Используя сканирующий прибор, очистить диагностические коды неисправностей.
- Запустить двигатель и дать ему поработать на холостом ходу при нормальной рабочей температуре.
- Совершить поездку для установки кодов неисправности, как это указано во вспомогательном тексте.
Сканирующий прибор определяет эту диагностику как прошедшую и успешную? | - | Перейти к операции 5 | Перейти к операции 3 |
| 3 | - Выключите зажигание.
- Заменить контроллер ЭСУД.
Закончен ли ремонт? | - | Перейти к операции 4 | - |
| 4 | - Используя сканирующий прибор, очистить диагностические коды неисправностей.
- Запустить двигатель и дать ему поработать на холостом ходу при нормальной рабочей температуре.
- Совершить поездку для установки кодов неисправности, как это указано во вспомогательном тексте.
Сканирующий прибор определяет эту диагностику как прошедшую и успешную? | - | Перейти к операции 5 | Перейти к операции 2 |
| 5 | Проверьте, не установлены ли дополнительные диагностические коды неисправности. Отображены ли диагностические коды неисправности, которые не были продиагностированы? | - | Перейти к соответствующей таблице диагностических кодов неисправности | Система в норме |
Диагностический код неисправности (dtc) u0101
Нарушена связь с контроллером КПП
Описание схемы
Обмен данными по интерфейсу SPI используется внутренне контроллером ЭСУД для посылки сообщений между процессором двигателя и процессором автоматической коробки передач. В каждом сообщении между двумя процессорами содержится контрольная сумма. И процессор двигатель и процессор автоматической коробки передач сравнивают эту контрольную сумму с расчетной. Если контрольные суммы не совпадают, процессор будет рассматривать новые данные как испорченные и проигнорирует значение. Вместо этого процессор будет использовать предыдущее сообщение. Принимающий процессор пошлет посылающему процессору сообщение, что последнее сообщение было испорченным.
Контроллер ЭСУД периодически отслеживает статусные сообщения контроллера КПП, и, если сообщение не получено, счетчик сбоев увеличивается, и устанавливается диагностический код неисправности.
Условия установки кода неисправности.
- Выключатель зажигания в положении ВКЛ.
- Напряжение зажигания больше 11 вольт.
- Двигатель работает более 2 секунд.
- Контроллер устройства не активен.
Действия, выполняемые при установке кода неисправности
- Контрольная лампа индикации неисправности загорается.
- Контроллер записывает рабочие условия в момент определения неисправности. Эта информация сохраняется в буфере записей состояния и протоколах неисправностей.
- Сохраняется архив диагностических кодов неисправности.
Условия очистки кода неисправности/индикации неисправности
- Контрольная лампа индикации неисправности отключается через четыре последовательных цикла зажигания, в которых диагностика не обнаружила неисправность.
- Архив диагностических кодов неисправности очищается через 40 последовательных циклов нагрева без неисправностей.
- Диагностический код неисправности может быть очищен сканирующим прибором.
- Отключение питания контроллера ЭСУД более чем на 10 секунд.
dtc u0101 - Нарушена связь с контроллером КПП
| Шаг | Операция | Значения | Да | Нет |
| 1 | Провести проверку бортовой системы диагностики (eobd). Проверка проведена? | - | Перейти к операции 2 | Перейти к "Проверка бортовой системы диагностики" |
| 2 | - Выключите зажигание.
- Заменить контроллер ЭСУД.
Закончен ли ремонт? | - | Перейти к операции 3 | - |
| 3 | - Используя сканирующий прибор, очистить диагностические коды неисправностей.
- Запустить двигатель и дать ему поработать на холостом ходу при нормальной рабочей температуре.
- Совершить поездку для установки кодов неисправности, как это указано во вспомогательном тексте.
Сканирующий прибор определяет эту диагностику как прошедшую и успешную? | - | Перейти к операции 4 | Перейти к операции 2 |
| 4 | Проверьте, не установлены ли дополнительные диагностические коды неисправности. Отображены ли диагностические коды неисправности, которые не были продиагностированы? | - | Перейти к соответствующей таблице диагностических кодов неисправности | Система в норме |
ДИАГНОСТИЧЕСКИЙ КОД НЕИСПРАВНОСТИ (dtc) u0167
Отсутствует идентификатор сообщения иммобилизатора
Описание схемы
ЭСУД является центром управления системы впрыска топлива. Она постоянно отслеживает информацию от различных датчиков и управляет системами, которые влияют на работу автомобиля. ЭСУД также осуществляет функции диагностики системы. Она может распознавать проблемы в работе, оповещать водителя посредством контрольной лампы индикации (Check Engine), а также хранить диагностический код(ы) неисправности(ей), которые определяют проблемные зоны и помогают при проведении ремонта. Контроллер ЭСУД определяет сбой обмена данных с контроллером иммобилизатора.
Условия установки кода неисправности.
- Нет идентификации сообщения иммобилизатора для окна времени выдержки контроллера ЭСУД (1,5 или 2,0 секунд).
- Выключатель зажигания в положении ВКЛ.
- Окно времени выдержки контроллера ЭСУД истекло.
- Значение датчика скорости автомобиля (vss) менее 512 км/ч (307 миль/час)
Действия, выполняемые при установке кода неисправности
- Контрольная лампа индикации неисправности не загорается.
- Контроллер записывает рабочие условия в момент определения неисправности. Эта информация сохраняется в протоколах неисправностей.
- Сохраняется архив диагностических кодов неисправности.
Условия очистки кода неисправности/индикации неисправности
- Архив диагностических кодов неисправности очищается через 40 последовательных циклов нагрева без неисправностей.
- Диагностический код неисправности может быть очищен сканирующим прибором.
- Отключение питания контроллера ЭСУД более чем на 10 секунд.
dtc u0167 - Отсутствует идентификатор сообщения иммобилизатора
| Шаг | Операция | Значения | Да | Нет |
| 1 | Провести проверку бортовой системы диагностики (eobd). Проверка проведена? | - | Перейти к операции 2 | Перейти к "Проверка бортовой системы диагностики" |
| 2 | - Выключите зажигание.
- Заменить контроллер ЭСУД.
Закончен ли ремонт? | - | Перейти к операции 3 | - |
| 3 | - Используя сканирующий прибор, очистить диагностические коды неисправностей.
- Запустить двигатель и дать ему поработать на холостом ходу при нормальной рабочей температуре.
- Совершить поездку для установки кодов неисправности, как это указано во вспомогательном тексте.
Сканирующий прибор определяет эту диагностику как прошедшую и успешную? | - | Перейти к операции 4 | Перейти к операции 2 |
| 4 | Проверьте, не установлены ли дополнительные диагностические коды неисправности. Отображены ли диагностические коды неисправности, которые не были продиагностированы? | - | Перейти к соответствующей таблице диагностических кодов неисправности | Система в норме |