К началу документа
Nubira-Lacetti
На предыдущую страницуНа следующую страницу
Главная страница GMDEЗагрузить нединамическое оглавлениеЗагрузить динамическое оглавлениеПомощь



16. ЦЕПЬ ПЕРЕДНИХ И ЗАДНИХ ПРОТИВОТУМАННЫХ ФАР

1) СЕДАН

J7B15145.png
Показать иллюстрациюПеревод текста в иллюстрациях


а. ИНФОРМАЦИЯ О РАЗЪЁМЕ

№ РАЗЪЁМА
(№ И ЦВЕТ КОНТАКТА)
СОЕДИНИТЕЛЬНЫЙ ЖГУТ ПРОВОДОВПОЛОЖЕНИЕ РАЗЪЁМА
С101 (контакт 21, белый) Кузов - блок предохранителей в моторном отсеке Блок предохранителей в моторном отсеке
С104 (контакт 24, белый) Передняя часть кузова - блок предохранителей в моторном отсеке Блок предохранителей в моторном отсеке
С105 (контакт 4, белый) Кузов - блок предохранителей в моторном отсеке Блок предохранителей в моторном отсеке
С201 (контакт 76, черный) Приборная панель - блок предохранителей на приборной панели Блок предохранителей на приборной панели
С202 (контакт 89, белый) Приборная панель - кузов Левая часть пространства для ног водителя
С401 (контакт 10, белый) Багажник - кузов Внутренняя правая панель багажника
S201 (черн.) Приборная панель За комбинацией приборов
S202 (черн.) Приборная панель За комбинацией приборов
S204 (пурпур.) Приборная панель За кронштейном аудиосистемы
G101 ПЕРЕДНЯЯ ЧАСТЬ За левой фарой
G102 ПЕРЕДНЯЯ ЧАСТЬ За правой фарой
G201 Приборная панель С левой стороны блока предохранителей на приборной панели
G401 Багажник Центральная нижняя панель багажника

б. УСЛОВНОЕ ОБОЗНАЧЕНИЕ & И НАХОЖДЕНИЕ НОМЕРА КОНТАКТА

J7B1P006.png
Показать иллюстрациюПеревод текста в иллюстрациях


в. РАСПОЛОЖЕНИЕ РАЗЪЁМОВ И СОЕДИНЕНИЙ МАССЫ

J3B12010.png
Показать иллюстрациюПеревод текста в иллюстрациях


J3B12003.png
Показать иллюстрациюПеревод текста в иллюстрациях


г. КОНТАКТНАЯ КОЛОДКА

s201

J7B1S020.png
Показать иллюстрациюПеревод текста в иллюстрациях


s202

J3D1S003.png
Показать иллюстрациюПеревод текста в иллюстрациях


s204

J5B1S002.png
Показать иллюстрациюПеревод текста в иллюстрациях


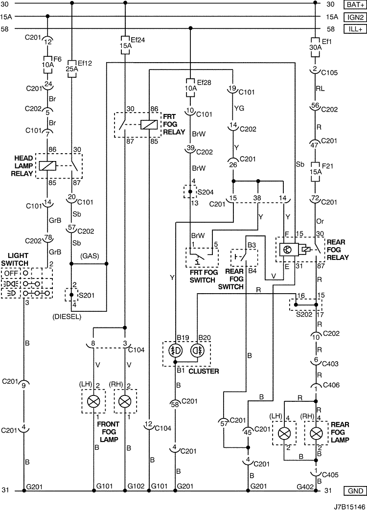
2) ХЭТЧБЭК

J7B15146.png
Показать иллюстрациюПеревод текста в иллюстрациях


а. ИНФОРМАЦИЯ О РАЗЪЁМЕ

№ РАЗЪЁМА
(№ И ЦВЕТ КОНТАКТА)
СОЕДИНИТЕЛЬНЫЙ ЖГУТ ПРОВОДОВПОЛОЖЕНИЕ РАЗЪЁМА
С101 (контакт 21, белый) Кузов - блок предохранителей в моторном отсеке Блок предохранителей в моторном отсеке
С104 (контакт 24, белый) Передняя часть кузова - блок предохранителей в моторном отсеке Блок предохранителей в моторном отсеке
С105 (контакт 4, белый) Кузов - блок предохранителей в моторном отсеке Блок предохранителей в моторном отсеке
С201 (контакт 76, черный) Приборная панель - блок предохранителей на приборной панели Блок предохранителей на приборной панели
С202 (контакт 89, белый) Приборная панель - кузов Левая часть пространства для ног водителя
С403 (контакт 6, белый) Удл. задней двери - кузов Внутренняя сторона левой задней стойки
С405 (контакт 8(10), белый) Удл. задней двери - задняя дверь С левой стороны рядом с двигателем заднего стеклоочистителя
С406 (контакт 6, белый) Удл. задней двери - задняя дверь С левой стороны рядом с двигателем заднего стеклоочистителя
S201 (черн.) Приборная панель За комбинацией приборов
S202 (черн.) Приборная панель За комбинацией приборов
S204 (пурпур.) Приборная панель За кронштейном аудиосистемы
G101 ПЕРЕДНЯЯ ЧАСТЬ За левой фарой
G102 ПЕРЕДНЯЯ ЧАСТЬ За правой фарой
G201 Приборная панель С левой стороны блока предохранителей на приборной панели
G402 Удл. задней двери Внутренняя сторона задней стойки со стороны водителя

б. УСЛОВНОЕ ОБОЗНАЧЕНИЕ & И НАХОЖДЕНИЕ НОМЕРА КОНТАКТА

J6B1P018.png
Показать иллюстрациюПеревод текста в иллюстрациях


в. РАСПОЛОЖЕНИЕ РАЗЪЁМОВ И СОЕДИНЕНИЙ МАССЫ

J3B12003.png
Показать иллюстрациюПеревод текста в иллюстрациях


J3B12031.png
Показать иллюстрациюПеревод текста в иллюстрациях


г. КОНТАКТНАЯ КОЛОДКА

s201

J7B1S020.png
Показать иллюстрациюПеревод текста в иллюстрациях


s202

J3D1S003.png
Показать иллюстрациюПеревод текста в иллюстрациях


s204

J5B1S002.png
Показать иллюстрациюПеревод текста в иллюстрациях


3) УНИВЕРСАЛ

J7B15147.png
Показать иллюстрациюПеревод текста в иллюстрациях


а. ИНФОРМАЦИЯ О РАЗЪЁМЕ

№ РАЗЪЁМА
(№ И ЦВЕТ КОНТАКТА)
СОЕДИНИТЕЛЬНЫЙ ЖГУТ ПРОВОДОВПОЛОЖЕНИЕ РАЗЪЁМА
С101 (контакт 21, белый) Кузов - блок предохранителей в моторном отсеке Блок предохранителей в моторном отсеке
С104 (контакт 24, белый) Передняя часть кузова - блок предохранителей в моторном отсеке Блок предохранителей в моторном отсеке
С105 (контакт 4, белый) Кузов - блок предохранителей в моторном отсеке Блок предохранителей в моторном отсеке
С201 (контакт 76, черный) Приборная панель - блок предохранителей на приборной панели Блок предохранителей на приборной панели
С202 (контакт 89, белый) Приборная панель - кузов Левая часть пространства для ног водителя
S201 (черн.) Приборная панель За комбинацией приборов
S202 (черн.) Приборная панель За комбинацией приборов
S204 (пурпур.) Приборная панель За кронштейном аудиосистемы
G101 ПЕРЕДНЯЯ ЧАСТЬ За левой фарой
G102 ПЕРЕДНЯЯ ЧАСТЬ За правой фарой
G201 Приборная панель С левой стороны блока предохранителей на приборной панели
G303 Кузов Под правым задним комбинированным фонарем
G304 Кузов Под левым задним комбинированным фонарем

б. УСЛОВНОЕ ОБОЗНАЧЕНИЕ & И НАХОЖДЕНИЕ НОМЕРА КОНТАКТА

J5B1P029.png
Показать иллюстрациюПеревод текста в иллюстрациях


в. РАСПОЛОЖЕНИЕ РАЗЪЁМОВ И СОЕДИНЕНИЙ МАССЫ

J3B12003.png
Показать иллюстрациюПеревод текста в иллюстрациях


J3B12002.png
Показать иллюстрациюПеревод текста в иллюстрациях


г. КОНТАКТНАЯ КОЛОДКА

s201

J7B1S020.png
Показать иллюстрациюПеревод текста в иллюстрациях


s202

J3D1S003.png
Показать иллюстрациюПеревод текста в иллюстрациях


s204

J5B1S002.png
Показать иллюстрациюПеревод текста в иллюстрациях


На предыдущую страницуНа следующую страницу


https://vnx.su/ 🛠 Руководства по ремонту и эксплуатации для автомобилей

Поиск по сайту

Остались вопросы или пожелания? Пишите на почту: support@vnx.su

Карта Сайта