К началу документа
Kalos/Aveo
На предыдущую страницу На следующую страницу
Главная страница GMDE Загрузить нединамическое оглавление Загрузить динамическое оглавление Помощь



16. WIPER CIRCUIT

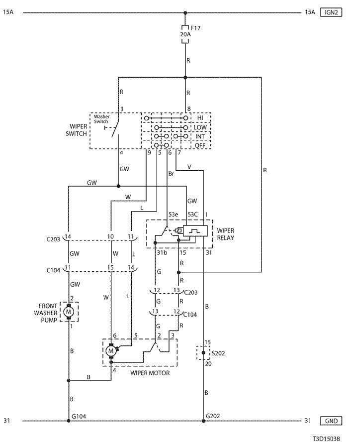
1) front wiper circuit - notch back

T3D15038.png
Показать иллюстрациюПеревод текста в иллюстрациях


а. ИНФОРМАЦИЯ О РАЗЪЁМЕ

№ РАЗЪЁМА
(№ И ЦВЕТ КОНТАКТА)
СОЕДИНИТЕЛЬНЫЙ ЖГУТ ПРОВОДОВ ПОЛОЖЕНИЕ РАЗЪЁМА
C104 (15 Pin, White) Front – Body Behind Left A Pillar
C203 (14 Pin, Black) Body – IP Under I/P Fuse Block
G104 Front Behind Right Head Lamp
G202 IP Behind Right Ashtray

б. УСЛОВНОЕ ОБОЗНАЧЕНИЕ & И НАХОЖДЕНИЕ НОМЕРА КОНТАКТА

T3B1P097.png
Показать иллюстрациюПеревод текста в иллюстрациях


в. РАСПОЛОЖЕНИЕ РАЗЪЁМОВ И СОЕДИНЕНИЙ МАССЫ

T3B12007.png
Показать иллюстрациюПеревод текста в иллюстрациях


T3B12010.png
Показать иллюстрациюПеревод текста в иллюстрациях


T3B12020.png
Показать иллюстрациюПеревод текста в иллюстрациях


г. КОНТАКТНАЯ КОЛОДКА

s202

T5B1S004.png
Показать иллюстрациюПеревод текста в иллюстрациях


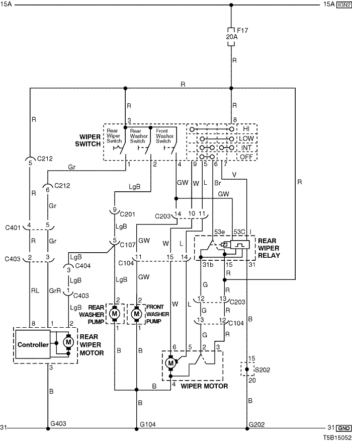
2) front & rear wiper circuit- hatch back (w/o intermittent: rear)

T5B15051.png
Показать иллюстрациюПеревод текста в иллюстрациях


а. ИНФОРМАЦИЯ О РАЗЪЁМЕ

№ РАЗЪЁМА
(№ И ЦВЕТ КОНТАКТА)
СОЕДИНИТЕЛЬНЫЙ ЖГУТ ПРОВОДОВ ПОЛОЖЕНИЕ РАЗЪЁМА
C104 (15 Pin, White) Front – Body Behind Left A Pillar
C107 (10 Pin, Black) Front – Body Behind Left A Pillar
C201 (18 Pin, Blue) Body – IP Under I/P Fuse Block
C203 (14 Pin, Black) Body – IP Under I/P Fuse Block
C212 (10 Pin, Black) IP – Body Under Left A Pillar
C401 (8 Pin, White) Tail Gate – Body(H/B) Under Left C Pillar
C402 (4 Pin, White) Tail Gate.EXT – Tail Gate (H/B) Under Left Tail Gate
C403 (3 Pin, White) Tail Gate.EXT – Tail Gate (H/B) Under Left Tail Gate
G104 Front Behind Right Head Lamp
G202 IP Behind Right Ashtray
G401 Body (H/B) Left Tail Gate Panel

б. УСЛОВНОЕ ОБОЗНАЧЕНИЕ & И НАХОЖДЕНИЕ НОМЕРА КОНТАКТА

T5B1P035.png
Показать иллюстрациюПеревод текста в иллюстрациях


в. РАСПОЛОЖЕНИЕ РАЗЪЁМОВ И СОЕДИНЕНИЙ МАССЫ

T3B12007.png
Показать иллюстрациюПеревод текста в иллюстрациях


T3B12010.png
Показать иллюстрациюПеревод текста в иллюстрациях


T3B12020.png
Показать иллюстрациюПеревод текста в иллюстрациях


г. КОНТАКТНАЯ КОЛОДКА

s202

T5B1S004.png
Показать иллюстрациюПеревод текста в иллюстрациях


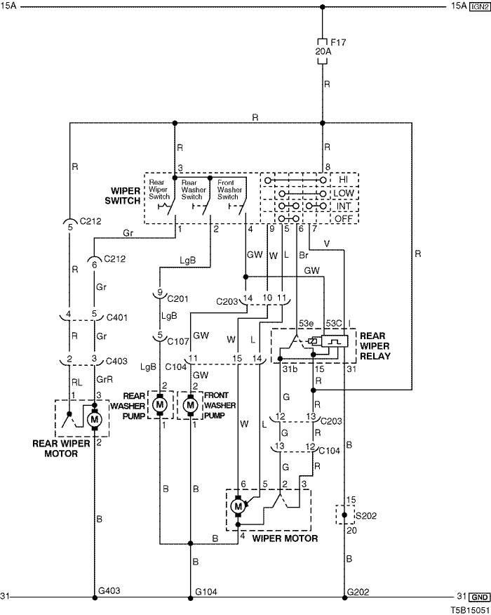
3) front & rear wiper circuit - hatch back (w/ intermittent: rear)

T5B15052.png
Показать иллюстрациюПеревод текста в иллюстрациях


а. ИНФОРМАЦИЯ О РАЗЪЁМЕ

№ РАЗЪЁМА
(№ И ЦВЕТ КОНТАКТА)
СОЕДИНИТЕЛЬНЫЙ ЖГУТ ПРОВОДОВ ПОЛОЖЕНИЕ РАЗЪЁМА
C104 (15 Pin, White) Front – Body Behind Left A Pillar
C107 (10 Pin, Black) Front – Body Behind Left A Pillar
C201 (18 Pin, Blue) Body – IP Under I/P Fuse Block
C203 (14 Pin, Black) Body – IP Under I/P Fuse Block
C212 (10 Pin, Black) IP – Body Under Left A Pillar
C401 (8 Pin, White) Tail Gate – Body(H/B) Under Left C Pillar
C402 (4 Pin, White) Tail Gate.EXT – Tail Gate (H/B) Under Left Tail Gate
C403 (3 Pin, White) Tail Gate.EXT – Tail Gate (H/B) Under Left Tail Gate
C404 (3 Pin, White) Body – Tail Gate (H/B) Under T/Gate Open Switch
G104 Front Behind Right Head Lamp
G202 IP Behind Right Ashtray
G401 Body (H/B) Left Tail Gate Panel

б. УСЛОВНОЕ ОБОЗНАЧЕНИЕ & И НАХОЖДЕНИЕ НОМЕРА КОНТАКТА

T5B1P036.png
Показать иллюстрациюПеревод текста в иллюстрациях


в. РАСПОЛОЖЕНИЕ РАЗЪЁМОВ И СОЕДИНЕНИЙ МАССЫ

T3B12007.png
Показать иллюстрациюПеревод текста в иллюстрациях


T3B12010.png
Показать иллюстрациюПеревод текста в иллюстрациях


T3B12020.png
Показать иллюстрациюПеревод текста в иллюстрациях


г. КОНТАКТНАЯ КОЛОДКА

s202

T5B1S004.png
Показать иллюстрациюПеревод текста в иллюстрациях


На предыдущую страницу На следующую страницу


https://vnx.su/ 🛠 Руководства по ремонту и эксплуатации для автомобилей

Поиск по сайту

Остались вопросы или пожелания? Пишите на почту: support@vnx.su

Карта Сайта