К началу документа
Nubira-Lacetti
На предыдущую страницуНа следующую страницу
Главная страница GMDEЗагрузить нединамическое оглавлениеЗагрузить динамическое оглавлениеПомощь



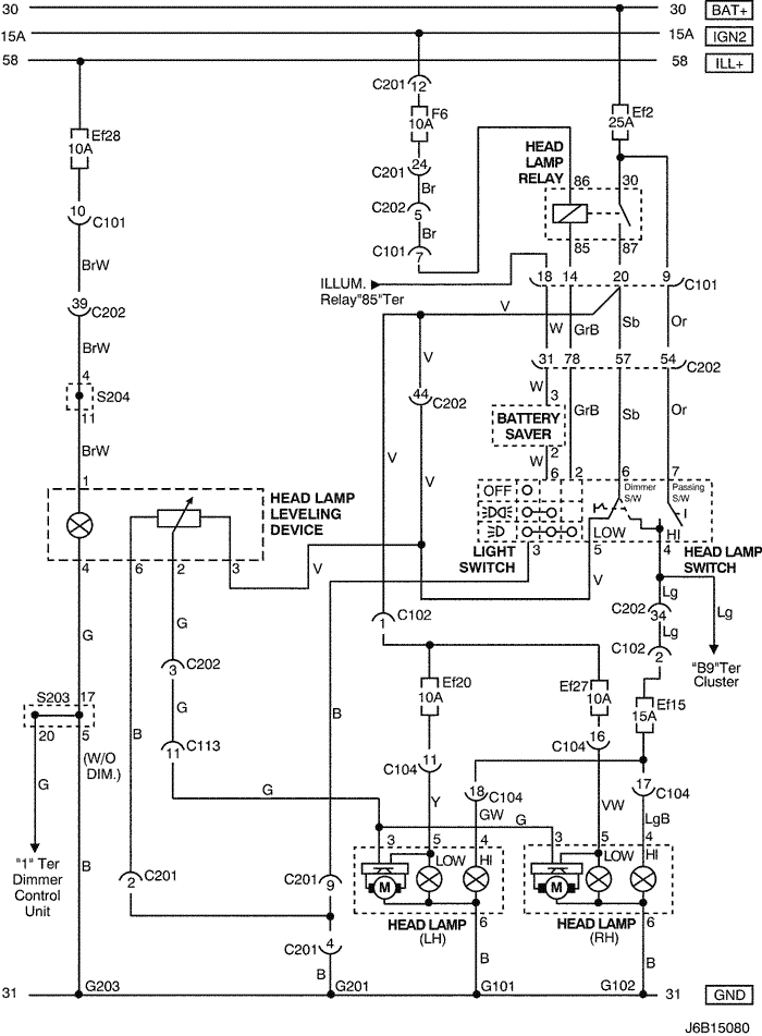
10. HEAD LAMP & HEAD LAMP LEVELING DEVICE (HLLD) CIRCUIT

1) notch back, station wagon

J6B15080.png
Показать иллюстрациюПеревод текста в иллюстрациях


а. ИНФОРМАЦИЯ О РАЗЪЁМЕ

№ РАЗЪЁМА
(№ И ЦВЕТ КОНТАКТА)
СОЕДИНИТЕЛЬНЫЙ ЖГУТ ПРОВОДОВПОЛОЖЕНИЕ РАЗЪЁМА
C101 (21 Pin, White) Body – Engine Fuse Block Engine Fuse Block
C102 (11 Pin, White) Body – Engine Fuse Block Engine Fuse Block
C104 (24 Pin, White) Front – Engine Fuse Block Engine Fuse Block
C113 (16 Pin, Black) Body – Front Behind ECM Bracket
C201 (76 Pin, Black) I.P – I.P Fuse Block I.P Fuse Block
C202 (89 Pin, White) I.P – Body Left CO-Driver Leg Room
S203 (Red) I.P Behind Audio Mounting
S204 (Magenta) I.P Behind Audio Mounting
G101 Front Behind Left Head Lamp
G102 Front Behind Right Head Lamp
G201 I.P Left I.P Fuse Block
G203 I.P Behind Left Audio Bracket

б. УСЛОВНОЕ ОБОЗНАЧЕНИЕ & И НАХОЖДЕНИЕ НОМЕРА КОНТАКТА

J5B1P019.png
Показать иллюстрациюПеревод текста в иллюстрациях


в. РАСПОЛОЖЕНИЕ РАЗЪЁМОВ И СОЕДИНЕНИЙ МАССЫ

J3B12025.png
Показать иллюстрациюПеревод текста в иллюстрациях


J3B12003.png
Показать иллюстрациюПеревод текста в иллюстрациях


г. КОНТАКТНАЯ КОЛОДКА

s203

J5B1S006.png
Показать иллюстрациюПеревод текста в иллюстрациях


s204

J5B1S007.png
Показать иллюстрациюПеревод текста в иллюстрациях


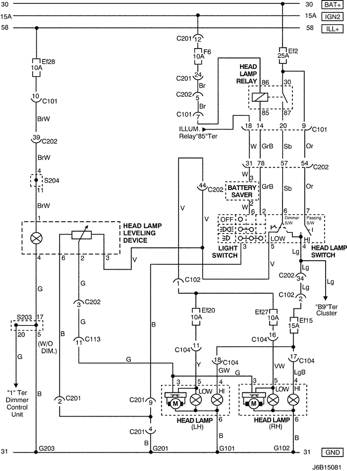
2) hatch back

J6B15081.png
Показать иллюстрациюПеревод текста в иллюстрациях


а. ИНФОРМАЦИЯ О РАЗЪЁМЕ

№ РАЗЪЁМА
(№ И ЦВЕТ КОНТАКТА)
СОЕДИНИТЕЛЬНЫЙ ЖГУТ ПРОВОДОВПОЛОЖЕНИЕ РАЗЪЁМА
C101 (21 Pin, White) Body – Engine Fuse Block Engine Fuse Block
C102 (11 Pin, White) Body – Engine Fuse Block Engine Fuse Block
C104 (24 Pin, White) Front – Engine Fuse Block Engine Fuse Block
C113 (16 Pin, Black) Body – Front Behind ECM Bracket
C201 (76 Pin, Black) I.P – I.P Fuse Block I.P Fuse Block
C202 (89 Pin, White) I.P – Body Left CO-Driver Leg Room
S203 (Red) I.P Behind Audio Mounting
S204 (Magenta) I.P Behind Audio Mounting
G101 Front Behind Left Head Lamp
G102 Front Behind Right Head Lamp
G201 I.P Left I.P Fuse Block
G203 I.P Behind Left Audio Bracket

б. УСЛОВНОЕ ОБОЗНАЧЕНИЕ & И НАХОЖДЕНИЕ НОМЕРА КОНТАКТА

J5B1P020.png
Показать иллюстрациюПеревод текста в иллюстрациях


в. РАСПОЛОЖЕНИЕ РАЗЪЁМОВ И СОЕДИНЕНИЙ МАССЫ

J3B12025.png
Показать иллюстрациюПеревод текста в иллюстрациях


J3B12003.png
Показать иллюстрациюПеревод текста в иллюстрациях


г. КОНТАКТНАЯ КОЛОДКА

s203

J5B1S006.png
Показать иллюстрациюПеревод текста в иллюстрациях


s204

J5B1S007.png
Показать иллюстрациюПеревод текста в иллюстрациях


На предыдущую страницуНа следующую страницу


https://vnx.su/ 🛠 Руководства по ремонту и эксплуатации для автомобилей

Поиск по сайту

Остались вопросы или пожелания? Пишите на почту: support@vnx.su

Карта Сайта