К началу документа
Nubira-Lacetti
На предыдущую страницуНа следующую страницу
Главная страница GMDEЗагрузить нединамическое оглавлениеЗагрузить динамическое оглавлениеПомощь



20. ЦЕПЬ СТЕКЛООЧИСТИТЕЛЕЙ

1) БЕЗ ДАТЧИКА ДОЖДЯ И АВТОМАТИЧЕСКОГО РЕГУЛИРОВАНИЯ ТЕМПЕРАТУРЫ : СЕДАН

J5B15073.png
Показать иллюстрациюПеревод текста в иллюстрациях


а. ИНФОРМАЦИЯ О РАЗЪЁМЕ

№ РАЗЪЁМА
(№ И ЦВЕТ КОНТАКТА)
СОЕДИНИТЕЛЬНЫЙ ЖГУТ ПРОВОДОВПОЛОЖЕНИЕ РАЗЪЁМА
С113 (контакт 16, черный) Кузов - передняя часть кузова За кронштейном контроллера ЭСУД
С201 (контакт 76, черный) Приборная панель - блок предохранителей на приборной панели Блок предохранителей на приборной панели
С202 (контакт 89, белый) Приборная панель - кузов Левая часть пространства для ног водителя
G101 ПЕРЕДНЯЯ ЧАСТЬ За левой фарой
G204 Кузов Левая нижняя часть пространства для ног водителя

б. УСЛОВНОЕ ОБОЗНАЧЕНИЕ & И НАХОЖДЕНИЕ НОМЕРА КОНТАКТА

J3D1P029.png
Показать иллюстрациюПеревод текста в иллюстрациях


в. РАСПОЛОЖЕНИЕ РАЗЪЁМОВ И СОЕДИНЕНИЙ МАССЫ

J5B12004.png
Показать иллюстрациюПеревод текста в иллюстрациях


J3B12003.png
Показать иллюстрациюПеревод текста в иллюстрациях


J3B12020.png
Показать иллюстрациюПеревод текста в иллюстрациях


2) БЕЗ ДАТЧИКА ДОЖДЯ И СИСТЕМЫ АВТОМАТИЧЕСКОГО РЕГУЛИРОВАНИЯ ТЕМПЕРАТУРЫ : ХЭЧБЭК (БЕЗ ЗАДН. ПРЕРЫВ.)

J6B15046.png
Показать иллюстрациюПеревод текста в иллюстрациях


а. ИНФОРМАЦИЯ О РАЗЪЁМЕ

№ РАЗЪЁМА
(№ И ЦВЕТ КОНТАКТА)
СОЕДИНИТЕЛЬНЫЙ ЖГУТ ПРОВОДОВПОЛОЖЕНИЕ РАЗЪЁМА
С201 (контакт 76, черный) Приборная панель - блок предохранителей на приборной панели Блок предохранителей на приборной панели
С202 (контакт 89, белый) Приборная панель - кузов Левая часть пространства для ног водителя
С404 (контакт 8, белый) Удл. задней двери - кузов Внутренняя сторона левой задней стойки
С405 (контакт 8, белый) Удл. задней двери - задняя дверь С левой стороны рядом с двигателем заднего стеклоочистителя
G204 Кузов Левая нижняя часть пространства для ног водителя
G402 Удл. задней двери Внутренняя сторона задней стойки со стороны водителя

б. УСЛОВНОЕ ОБОЗНАЧЕНИЕ & И НАХОЖДЕНИЕ НОМЕРА КОНТАКТА

J3D1P030.png
Показать иллюстрациюПеревод текста в иллюстрациях


в. РАСПОЛОЖЕНИЕ РАЗЪЁМОВ И СОЕДИНЕНИЙ МАССЫ

J3B12031.png
Показать иллюстрациюПеревод текста в иллюстрациях


J3B12003.png
Показать иллюстрациюПеревод текста в иллюстрациях


J3B12020.png
Показать иллюстрациюПеревод текста в иллюстрациях


3) БЕЗ ДАТЧИКА ДОЖДЯ И СИСТЕМЫ АВТОМАТИЧЕСКОГО РЕГУЛИРОВАНИЯ ТЕМПЕРАТУРЫ : ХЭЧБЭК (С ЗАДН. ПРЕРЫВ.)

J6B15120.png
Показать иллюстрациюПеревод текста в иллюстрациях


а. ИНФОРМАЦИЯ О РАЗЪЁМЕ

№ РАЗЪЁМА
(№ И ЦВЕТ КОНТАКТА)
СОЕДИНИТЕЛЬНЫЙ ЖГУТ ПРОВОДОВПОЛОЖЕНИЕ РАЗЪЁМА
С201 (контакт 76, черный) Приборная панель - блок предохранителей на приборной панели Блок предохранителей на приборной панели
С202 (контакт 89, белый) Приборная панель - кузов Левая часть пространства для ног водителя
С404 (контакт 8, белый) Удл. задней двери - кузов Внутренняя сторона левой задней стойки
С405 (контакт 10, белый) Удл. задней двери - задняя дверь С левой стороны рядом с двигателем заднего стеклоочистителя
G204 Кузов Левая нижняя часть пространства для ног водителя
G402 Удл. задней двери Внутренняя сторона задней стойки со стороны водителя

б. УСЛОВНОЕ ОБОЗНАЧЕНИЕ & И НАХОЖДЕНИЕ НОМЕРА КОНТАКТА

J6B1P024.png
Показать иллюстрациюПеревод текста в иллюстрациях


в. РАСПОЛОЖЕНИЕ РАЗЪЁМОВ И СОЕДИНЕНИЙ МАССЫ

J3B12031.png
Показать иллюстрациюПеревод текста в иллюстрациях


J3B12003.png
Показать иллюстрациюПеревод текста в иллюстрациях


J3B12020.png
Показать иллюстрациюПеревод текста в иллюстрациях


4) БЕЗ ДАТЧИКА ДОЖДЯ И АВТОМАТИЧЕСКОГО РЕГУЛИРОВАНИЯ ТЕМПЕРАТУРЫ : УНИВЕРСАЛ

J6B15047.png
Показать иллюстрациюПеревод текста в иллюстрациях


а. ИНФОРМАЦИЯ О РАЗЪЁМЕ

№ РАЗЪЁМА
(№ И ЦВЕТ КОНТАКТА)
СОЕДИНИТЕЛЬНЫЙ ЖГУТ ПРОВОДОВПОЛОЖЕНИЕ РАЗЪЁМА
С201 (контакт 76, черный) Приборная панель - блок предохранителей на приборной панели Блок предохранителей на приборной панели
С202 (контакт 89, белый) Приборная панель - кузов Левая часть пространства для ног водителя
С403 (контакт 4, белый) Удл. задней двери - кузов Внутренняя сторона левой задней стойки
С404 (контакт 8, белый) Удл. задней двери - кузов Внутренняя сторона левой задней стойки
С405 (контакт 8, белый) Удл. задней двери - задняя дверь С левой стороны рядом с двигателем заднего стеклоочистителя
С406 (контакт 4, белый) Удл. задней двери - задняя дверь С левой стороны рядом с двигателем заднего стеклоочистителя
G204 Кузов Левая нижняя часть пространства для ног водителя
G304 Кузов Под левым задним комбинированным фонарем

б. УСЛОВНОЕ ОБОЗНАЧЕНИЕ & И НАХОЖДЕНИЕ НОМЕРА КОНТАКТА

J5B1P053.png
Показать иллюстрациюПеревод текста в иллюстрациях


в. РАСПОЛОЖЕНИЕ РАЗЪЁМОВ И СОЕДИНЕНИЙ МАССЫ

J5B12004.png
Показать иллюстрациюПеревод текста в иллюстрациях


J3B12003.png
Показать иллюстрациюПеревод текста в иллюстрациях


J3B12020.png
Показать иллюстрациюПеревод текста в иллюстрациях


5) С ДАТЧИКОМ ДОЖДЯ И БЕЗ СИСТЕМЫ АВТОМАТИЧЕСКИМ РЕГУЛИРОВАНИЕМ ТЕМПЕРАТУРЫ : СЕДАН

J5B15076.png
Показать иллюстрациюПеревод текста в иллюстрациях


а. ИНФОРМАЦИЯ О РАЗЪЁМЕ

№ РАЗЪЁМА
(№ И ЦВЕТ КОНТАКТА)
СОЕДИНИТЕЛЬНЫЙ ЖГУТ ПРОВОДОВПОЛОЖЕНИЕ РАЗЪЁМА
С113 (контакт 16, черный) Кузов - передняя часть кузова За кронштейном контроллера ЭСУД
С201 (контакт 76, черный) Приборная панель - блок предохранителей на приборной панели Блок предохранителей на приборной панели
С202 (контакт 89, белый) Приборная панель - кузов Левая часть пространства для ног водителя
С204 (контакт 14, белый) Крыша - кузов (с датчиком дождя) Левая часть пространства для ног водителя
С204 (контакт 8, белый) Крыша - кузов (без датчика дождя) Левая часть пространства для ног водителя
G101 ПЕРЕДНЯЯ ЧАСТЬ За левой фарой
G204 Кузов Левая нижняя часть пространства для ног водителя
G205 КРЫША Внутренняя сторона передней стойки со стороны водителя

б. УСЛОВНОЕ ОБОЗНАЧЕНИЕ & И НАХОЖДЕНИЕ НОМЕРА КОНТАКТА

J3D1P031.png
Показать иллюстрациюПеревод текста в иллюстрациях


в. РАСПОЛОЖЕНИЕ РАЗЪЁМОВ И СОЕДИНЕНИЙ МАССЫ

J5B12004.png
Показать иллюстрациюПеревод текста в иллюстрациях


J3B12003.png
Показать иллюстрациюПеревод текста в иллюстрациях


J3B12020.png
Показать иллюстрациюПеревод текста в иллюстрациях


6) С ДАТЧИКОМ ДОЖДЯ И БЕЗ АВТОМАТИЧЕСКОГО РЕГУЛИРОВАНИЯ ТЕМПЕРАТУРЫ : ХЭЧБЭК (БЕЗ ЗАДН. ПРЕРЫВ.)

J6B15048.png
Показать иллюстрациюПеревод текста в иллюстрациях


а. ИНФОРМАЦИЯ О РАЗЪЁМЕ

№ РАЗЪЁМА
(№ И ЦВЕТ КОНТАКТА)
СОЕДИНИТЕЛЬНЫЙ ЖГУТ ПРОВОДОВПОЛОЖЕНИЕ РАЗЪЁМА
С201 (контакт 76, черный) Приборная панель - блок предохранителей на приборной панели Блок предохранителей на приборной панели
С202 (контакт 89, белый) Приборная панель - кузов Левая часть пространства для ног водителя
С204 (контакт 14, белый) Крыша - кузов (с датчиком дождя) Левая часть пространства для ног водителя
С204 (контакт 8, белый) Крыша - кузов (без датчика дождя) Левая часть пространства для ног водителя
С404 (контакт 8, белый) Удл. задней двери - кузов Внутренняя сторона левой задней стойки
С405 (контакт 8, белый) Удл. задней двери - задняя дверь С левой стороны рядом с двигателем заднего стеклоочистителя
G204 Кузов Левая нижняя часть пространства для ног водителя
G205 КРЫША Внутренняя сторона передней стойки со стороны водителя
G402 Удл. задней двери Внутренняя сторона задней стойки со стороны водителя

б. УСЛОВНОЕ ОБОЗНАЧЕНИЕ & И НАХОЖДЕНИЕ НОМЕРА КОНТАКТА

J3D1P032.png
Показать иллюстрациюПеревод текста в иллюстрациях


в. РАСПОЛОЖЕНИЕ РАЗЪЁМОВ И СОЕДИНЕНИЙ МАССЫ

J3B12031.png
Показать иллюстрациюПеревод текста в иллюстрациях


J3B12003.png
Показать иллюстрациюПеревод текста в иллюстрациях


J3B12020.png
Показать иллюстрациюПеревод текста в иллюстрациях


7) С ДАТЧИКОМ ДОЖДЯ И БЕЗ СИСТЕМЫ АВТОМАТИЧЕСКОГО РЕГУЛИРОВАНИЯ ТЕМПЕРАТУРЫ : ХЭЧБЭК (С ЗАДН. ПРЕРЫВ.)

J6B15121.png
Показать иллюстрациюПеревод текста в иллюстрациях


а. ИНФОРМАЦИЯ О РАЗЪЁМЕ

№ РАЗЪЁМА
(№ И ЦВЕТ КОНТАКТА)
СОЕДИНИТЕЛЬНЫЙ ЖГУТ ПРОВОДОВПОЛОЖЕНИЕ РАЗЪЁМА
С201 (контакт 76, черный) Приборная панель - блок предохранителей на приборной панели Блок предохранителей на приборной панели
С202 (контакт 89, белый) Приборная панель - кузов Левая часть пространства для ног водителя
С204 (контакт 14, белый) Крыша - кузов (с датчиком дождя) Левая часть пространства для ног водителя
С204 (контакт 8, белый) Крыша - кузов (без датчика дождя) Левая часть пространства для ног водителя
С404 (контакт 8, белый) Удл. задней двери - кузов Внутренняя сторона левой задней стойки
С405 (контакт 10, белый) Удл. задней двери - задняя дверь С левой стороны рядом с двигателем заднего стеклоочистителя
G204 Кузов Левая нижняя часть пространства для ног водителя
G205 КРЫША Внутренняя сторона передней стойки со стороны водителя
G402 Удл. задней двери Внутренняя сторона задней стойки со стороны водителя

б. УСЛОВНОЕ ОБОЗНАЧЕНИЕ & И НАХОЖДЕНИЕ НОМЕРА КОНТАКТА

J6B1P025.png
Показать иллюстрациюПеревод текста в иллюстрациях


в. РАСПОЛОЖЕНИЕ РАЗЪЁМОВ И СОЕДИНЕНИЙ МАССЫ

J3B12031.png
Показать иллюстрациюПеревод текста в иллюстрациях


J3B12003.png
Показать иллюстрациюПеревод текста в иллюстрациях


J3B12020.png
Показать иллюстрациюПеревод текста в иллюстрациях


8) С ДАТЧИКОМ ДОЖДЯ И БЕЗ СИСТЕМЫ АВТОМАТИЧЕСКОГО РЕГУЛИРОВАНИЯ ТЕМПЕРАТУРЫ : УНИВЕРСАЛ

J6B15049.png
Показать иллюстрациюПеревод текста в иллюстрациях


а. ИНФОРМАЦИЯ О РАЗЪЁМЕ

№ РАЗЪЁМА
(№ И ЦВЕТ КОНТАКТА)
СОЕДИНИТЕЛЬНЫЙ ЖГУТ ПРОВОДОВПОЛОЖЕНИЕ РАЗЪЁМА
С201 (контакт 76, черный) Приборная панель - блок предохранителей на приборной панели Блок предохранителей на приборной панели
С202 (контакт 89, белый) Приборная панель - кузов Левая часть пространства для ног водителя
С204 (контакт 14, белый) Крыша - кузов (с датчиком дождя) Левая часть пространства для ног водителя
С204 (контакт 8, белый) Крыша - кузов (без датчика дождя) Левая часть пространства для ног водителя
С403 (контакт 4, белый) Удл. задней двери - кузов Внутренняя сторона левой задней стойки
С404 (контакт 8, белый) Удл. задней двери - кузов Внутренняя сторона левой задней стойки
С405 (контакт 8, белый) Удл. задней двери - задняя дверь С левой стороны рядом с двигателем заднего стеклоочистителя
С406 (контакт 4, белый) Удл. задней двери - задняя дверь С левой стороны рядом с двигателем заднего стеклоочистителя
G204 Кузов Левая нижняя часть пространства для ног водителя
G205 КРЫША Внутренняя сторона передней стойки со стороны водителя
G304 Кузов Под левым задним комбинированным фонарем

б. УСЛОВНОЕ ОБОЗНАЧЕНИЕ & И НАХОЖДЕНИЕ НОМЕРА КОНТАКТА

J5B1P054.png
Показать иллюстрациюПеревод текста в иллюстрациях


в. РАСПОЛОЖЕНИЕ РАЗЪЁМОВ И СОЕДИНЕНИЙ МАССЫ

J5B12004.png
Показать иллюстрациюПеревод текста в иллюстрациях


J3B12003.png
Показать иллюстрациюПеревод текста в иллюстрациях


J3B12020.png
Показать иллюстрациюПеревод текста в иллюстрациях


9) БЕЗ ДАТЧИКА ДОЖДЯ И СИСТЕМЫ АВТОМАТИЧЕСКОГО РЕГУЛИРОВАНИЯ ТЕМПЕРАТУРЫ : СЕДАН

J5B15079.png
Показать иллюстрациюПеревод текста в иллюстрациях


а. ИНФОРМАЦИЯ О РАЗЪЁМЕ

№ РАЗЪЁМА
(№ И ЦВЕТ КОНТАКТА)
СОЕДИНИТЕЛЬНЫЙ ЖГУТ ПРОВОДОВПОЛОЖЕНИЕ РАЗЪЁМА
С113 (контакт 16, черный) Кузов - передняя часть кузова За кронштейном контроллера ЭСУД
С201 (контакт 76, черный) Приборная панель - блок предохранителей на приборной панели Блок предохранителей на приборной панели
С202 (контакт 89, белый) Приборная панель - кузов Левая часть пространства для ног водителя
С208 (контакт 15, белый) Приборная панель - автоматическое регулирование температуры За вещевым ящиком
С209 (контакт 20, черный) Автоматическое регулирование температуры - дополнительное автоматическое регулирование температуры Между сердцевиной обогревателя и сердцевиной испарителя
S204 (пурпур.) Приборная панель За кронштейном аудиосистемы
G101 ПЕРЕДНЯЯ ЧАСТЬ За левой фарой
G204 Кузов Левая нижняя часть пространства для ног водителя

б. УСЛОВНОЕ ОБОЗНАЧЕНИЕ & И НАХОЖДЕНИЕ НОМЕРА КОНТАКТА

J3D1P033.png
Показать иллюстрациюПеревод текста в иллюстрациях


в. РАСПОЛОЖЕНИЕ РАЗЪЁМОВ И СОЕДИНЕНИЙ МАССЫ

J5B12004.png
Показать иллюстрациюПеревод текста в иллюстрациях


J3B12003.png
Показать иллюстрациюПеревод текста в иллюстрациях


г. КОНТАКТНАЯ КОЛОДКА

s204

J5B1S002.png
Показать иллюстрациюПеревод текста в иллюстрациях


10) БЕЗ ДАТЧИКА ДОЖДЯ И СИСТЕМЫ АВТОМАТИЧЕСКОГО РЕГУЛИРОВАНИЯ ТЕМПЕРАТУРЫ : ХЭЧБЭК (БЕЗ ЗАДН. ПРЕРЫВ.)

J6B15050.png
Показать иллюстрациюПеревод текста в иллюстрациях


а. ИНФОРМАЦИЯ О РАЗЪЁМЕ

№ РАЗЪЁМА
(№ И ЦВЕТ КОНТАКТА)
СОЕДИНИТЕЛЬНЫЙ ЖГУТ ПРОВОДОВПОЛОЖЕНИЕ РАЗЪЁМА
С201 (контакт 76, черный) Приборная панель - блок предохранителей на приборной панели Блок предохранителей на приборной панели
С202 (контакт 89, белый) Приборная панель - кузов Левая часть пространства для ног водителя
С208 (контакт 15, белый) Приборная панель - автоматическое регулирование температуры За вещевым ящиком
С209 (контакт 20, черный) Автоматическое регулирование температуры - дополнительное автоматическое регулирование температуры Между сердцевиной обогревателя и сердцевиной испарителя
С404 (контакт 8, белый) Удл. задней двери - кузов Внутренняя сторона левой задней стойки
С405 (контакт 8, белый) Удл. задней двери - задняя дверь С левой стороны рядом с двигателем заднего стеклоочистителя
S204 (пурпур.) Приборная панель За кронштейном аудиосистемы
G204 Кузов Левая нижняя часть пространства для ног водителя
G402 Удл. задней двери Внутренняя сторона задней стойки со стороны водителя

б. УСЛОВНОЕ ОБОЗНАЧЕНИЕ & И НАХОЖДЕНИЕ НОМЕРА КОНТАКТА

J3D1P034.png
Показать иллюстрациюПеревод текста в иллюстрациях


в. РАСПОЛОЖЕНИЕ РАЗЪЁМОВ И СОЕДИНЕНИЙ МАССЫ

J3B12031.png
Показать иллюстрациюПеревод текста в иллюстрациях


J3B12003.png
Показать иллюстрациюПеревод текста в иллюстрациях


г. КОНТАКТНАЯ КОЛОДКА

s204

J5B1S002.png
Показать иллюстрациюПеревод текста в иллюстрациях


11) БЕЗ ДАТЧИКА ДОЖДЯ И СИСТЕМЫ АВТОМАТИЧЕСКОГО РЕГУЛИРОВАНИЯ ТЕМПЕРАТУРЫ : ХЭЧБЭК (С ЗАДН. ПРЕРЫВ.)

J6B15122.png
Показать иллюстрациюПеревод текста в иллюстрациях


а. ИНФОРМАЦИЯ О РАЗЪЁМЕ

№ РАЗЪЁМА
(№ И ЦВЕТ КОНТАКТА)
СОЕДИНИТЕЛЬНЫЙ ЖГУТ ПРОВОДОВПОЛОЖЕНИЕ РАЗЪЁМА
С201 (контакт 76, черный) Приборная панель - блок предохранителей на приборной панели Блок предохранителей на приборной панели
С202 (контакт 89, белый) Приборная панель - кузов Левая часть пространства для ног водителя
С208 (контакт 15, белый) Приборная панель - автоматическое регулирование температуры За вещевым ящиком
С209 (контакт 20, черный) Автоматическое регулирование температуры - дополнительное автоматическое регулирование температуры Между сердцевиной обогревателя и сердцевиной испарителя
С404 (контакт 8, белый) Удл. задней двери - кузов Внутренняя сторона левой задней стойки
С405 (контакт 10, белый) Удл. задней двери - задняя дверь С левой стороны рядом с двигателем заднего стеклоочистителя
S204 (пурпур.) Приборная панель За кронштейном аудиосистемы
G204 Кузов Левая нижняя часть пространства для ног водителя
G402 Удл. задней двери Внутренняя сторона задней стойки со стороны водителя

б. УСЛОВНОЕ ОБОЗНАЧЕНИЕ & И НАХОЖДЕНИЕ НОМЕРА КОНТАКТА

J6B1P026.png
Показать иллюстрациюПеревод текста в иллюстрациях


в. РАСПОЛОЖЕНИЕ РАЗЪЁМОВ И СОЕДИНЕНИЙ МАССЫ

J3B12031.png
Показать иллюстрациюПеревод текста в иллюстрациях


J3B12003.png
Показать иллюстрациюПеревод текста в иллюстрациях


г. КОНТАКТНАЯ КОЛОДКА

s204

J5B1S002.png
Показать иллюстрациюПеревод текста в иллюстрациях


12) БЕЗ ДАТЧИКА ДОЖДЯ И СИСТЕМЫ АВТОМАТИЧЕСКОГО РЕГУЛИРОВАНИЯ ТЕМПЕРАТУРЫ : УНИВЕРСАЛ

J6B15051.png
Показать иллюстрациюПеревод текста в иллюстрациях


а. ИНФОРМАЦИЯ О РАЗЪЁМЕ

№ РАЗЪЁМА
(№ И ЦВЕТ КОНТАКТА)
СОЕДИНИТЕЛЬНЫЙ ЖГУТ ПРОВОДОВПОЛОЖЕНИЕ РАЗЪЁМА
С201 (контакт 76, черный) Приборная панель - блок предохранителей на приборной панели Блок предохранителей на приборной панели
С202 (контакт 89, белый) Приборная панель - кузов Левая часть пространства для ног водителя
С208 (контакт 15, белый) Приборная панель - автоматическое регулирование температуры За вещевым ящиком
С209 (контакт 20, черный) Автоматическое регулирование температуры - дополнительное автоматическое регулирование температуры Между сердцевиной обогревателя и сердцевиной испарителя
С403 (контакт 4, белый) Удл. задней двери - кузов Внутренняя сторона левой задней стойки
С404 (контакт 8, белый) Удл. задней двери - кузов Внутренняя сторона левой задней стойки
С405 (контакт 8, белый) Удл. задней двери - задняя дверь С левой стороны рядом с двигателем заднего стеклоочистителя
С406 (контакт 4, белый) Удл. задней двери - задняя дверь С левой стороны рядом с двигателем заднего стеклоочистителя
S204 (пурпур.) Приборная панель За кронштейном аудиосистемы
G204 Кузов Левая нижняя часть пространства для ног водителя
G304 Кузов Под левым задним комбинированным фонарем

б. УСЛОВНОЕ ОБОЗНАЧЕНИЕ & И НАХОЖДЕНИЕ НОМЕРА КОНТАКТА

J5B1P055.png
Показать иллюстрациюПеревод текста в иллюстрациях


в. РАСПОЛОЖЕНИЕ РАЗЪЁМОВ И СОЕДИНЕНИЙ МАССЫ

J5B12004.png
Показать иллюстрациюПеревод текста в иллюстрациях


J3B12003.png
Показать иллюстрациюПеревод текста в иллюстрациях


г. КОНТАКТНАЯ КОЛОДКА

s204

J5B1S002.png
Показать иллюстрациюПеревод текста в иллюстрациях


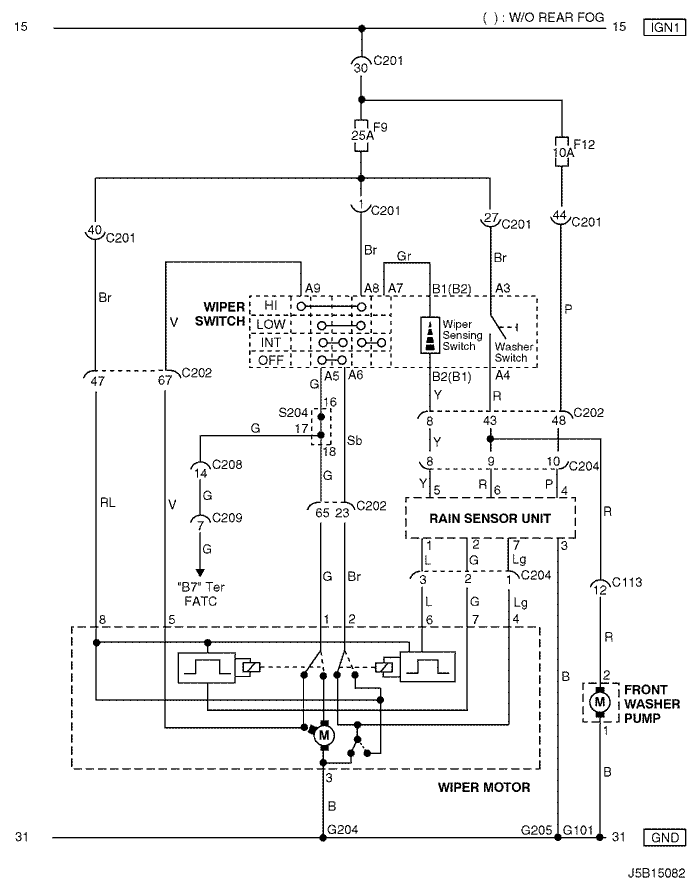
13) С ДАТЧИКОМ ДОЖДЯ И СИСТЕМОЙ АВТОМАТИЧЕСКОГО РЕГУЛИРОВАНИЯ ТЕМПЕРАТУРЫ : СЕДАН

J5B15082.png
Показать иллюстрациюПеревод текста в иллюстрациях


а. ИНФОРМАЦИЯ О РАЗЪЁМЕ

№ РАЗЪЁМА
(№ И ЦВЕТ КОНТАКТА)
СОЕДИНИТЕЛЬНЫЙ ЖГУТ ПРОВОДОВПОЛОЖЕНИЕ РАЗЪЁМА
С113 (контакт 16, черный) Кузов - передняя часть кузова За кронштейном контроллера ЭСУД
С201 (контакт 76, черный) Приборная панель - блок предохранителей на приборной панели Блок предохранителей на приборной панели
С202 (контакт 89, белый) Приборная панель - кузов Левая часть пространства для ног водителя
С204 (контакт 14, белый) Крыша - кузов (с датчиком дождя) Левая часть пространства для ног водителя
С204 (контакт 8, белый) Крыша - кузов (без датчика дождя) Левая часть пространства для ног водителя
С208 (контакт 15, белый) Приборная панель - автоматическое регулирование температуры За вещевым ящиком
С209 (контакт 20, черный) Автоматическое регулирование температуры - дополнительное автоматическое регулирование температуры Между сердцевиной обогревателя и сердцевиной испарителя
S204 (пурпур.) Приборная панель За кронштейном аудиосистемы
G101 ПЕРЕДНЯЯ ЧАСТЬ За левой фарой
G204 Кузов Левая нижняя часть пространства для ног водителя
G205 КРЫША Внутренняя сторона передней стойки со стороны водителя

б. УСЛОВНОЕ ОБОЗНАЧЕНИЕ & И НАХОЖДЕНИЕ НОМЕРА КОНТАКТА

J3D1P035.png
Показать иллюстрациюПеревод текста в иллюстрациях


в. РАСПОЛОЖЕНИЕ РАЗЪЁМОВ И СОЕДИНЕНИЙ МАССЫ

J5B12004.png
Показать иллюстрациюПеревод текста в иллюстрациях


J3B12003.png
Показать иллюстрациюПеревод текста в иллюстрациях


г. КОНТАКТНАЯ КОЛОДКА

s204

J5B1S002.png
Показать иллюстрациюПеревод текста в иллюстрациях


14) С ДАТЧИКОМ ДОЖДЯ И СИСТЕМОЙ АВТОМАТИЧЕСКОГО РЕГУЛИРОВАНИЯ ТЕМПЕРАТУРЫ : ХЭЧБЭК (БЕЗ ЗАДН. ПРЕРЫВ.)

J6B15052.png
Показать иллюстрациюПеревод текста в иллюстрациях


а. ИНФОРМАЦИЯ О РАЗЪЁМЕ

№ РАЗЪЁМА
(№ И ЦВЕТ КОНТАКТА)
СОЕДИНИТЕЛЬНЫЙ ЖГУТ ПРОВОДОВПОЛОЖЕНИЕ РАЗЪЁМА
С201 (контакт 76, черный) Приборная панель - блок предохранителей на приборной панели Блок предохранителей на приборной панели
С202 (контакт 89, белый) Приборная панель - кузов Левая часть пространства для ног водителя
С204 (контакт 14, белый) Крыша - кузов (с датчиком дождя) Левая часть пространства для ног водителя
С204 (контакт 8, белый) Крыша - кузов (без датчика дождя) Левая часть пространства для ног водителя
С208 (контакт 15, белый) Приборная панель - автоматическое регулирование температуры За вещевым ящиком
С209 (контакт 20, черный) Автоматическое регулирование температуры - дополнительное автоматическое регулирование температуры Между сердцевиной обогревателя и сердцевиной испарителя
С404 (контакт 8, белый) Удл. задней двери - кузов Внутренняя сторона левой задней стойки
С405 (контакт 8, белый) Удл. задней двери - задняя дверь С левой стороны рядом с двигателем заднего стеклоочистителя
S204 (пурпур.) Приборная панель За кронштейном аудиосистемы
G204 Кузов Левая нижняя часть пространства для ног водителя
G205 КРЫША Внутренняя сторона передней стойки со стороны водителя
G402 Удл. задней двери Внутренняя сторона задней стойки со стороны водителя

б. УСЛОВНОЕ ОБОЗНАЧЕНИЕ & И НАХОЖДЕНИЕ НОМЕРА КОНТАКТА

J3D1P036.png
Показать иллюстрациюПеревод текста в иллюстрациях


в. РАСПОЛОЖЕНИЕ РАЗЪЁМОВ И СОЕДИНЕНИЙ МАССЫ

J3B12031.png
Показать иллюстрациюПеревод текста в иллюстрациях


J3B12003.png
Показать иллюстрациюПеревод текста в иллюстрациях


г. КОНТАКТНАЯ КОЛОДКА

s204

J5B1S002.png
Показать иллюстрациюПеревод текста в иллюстрациях


15) С ДАТЧИКОМ ДОЖДЯ И СИСТЕМОЙ АВТОМАТИЧЕСКОГО РЕГУЛИРОВАНИЯ ТЕМПЕРАТУРЫ : ХЭЧБЭК (С ЗАДН. ПРЕРЫВ.)

J6B15123.png
Показать иллюстрациюПеревод текста в иллюстрациях


а. ИНФОРМАЦИЯ О РАЗЪЁМЕ

№ РАЗЪЁМА
(№ И ЦВЕТ КОНТАКТА)
СОЕДИНИТЕЛЬНЫЙ ЖГУТ ПРОВОДОВПОЛОЖЕНИЕ РАЗЪЁМА
С201 (контакт 76, черный) Приборная панель - блок предохранителей на приборной панели Блок предохранителей на приборной панели
С202 (контакт 89, белый) Приборная панель - кузов Левая часть пространства для ног водителя
С204 (контакт 14, белый) Крыша - кузов (с датчиком дождя) Левая часть пространства для ног водителя
С204 (контакт 8, белый) Крыша - кузов (без датчика дождя) Левая часть пространства для ног водителя
С208 (контакт 15, белый) Приборная панель - автоматическое регулирование температуры За вещевым ящиком
С209 (контакт 20, черный) Автоматическое регулирование температуры - дополнительное автоматическое регулирование температуры Между сердцевиной обогревателя и сердцевиной испарителя
С404 (контакт 8, белый) Удл. задней двери - кузов Внутренняя сторона левой задней стойки
С405 (контакт 10, белый) Удл. задней двери - задняя дверь С левой стороны рядом с двигателем заднего стеклоочистителя
S204 (пурпур.) Приборная панель За кронштейном аудиосистемы
G204 Кузов Левая нижняя часть пространства для ног водителя
G205 КРЫША Внутренняя сторона передней стойки со стороны водителя
G402 Удл. задней двери Внутренняя сторона задней стойки со стороны водителя

б. УСЛОВНОЕ ОБОЗНАЧЕНИЕ & И НАХОЖДЕНИЕ НОМЕРА КОНТАКТА

J6B1P027.png
Показать иллюстрациюПеревод текста в иллюстрациях


в. РАСПОЛОЖЕНИЕ РАЗЪЁМОВ И СОЕДИНЕНИЙ МАССЫ

J3B12031.png
Показать иллюстрациюПеревод текста в иллюстрациях


J3B12003.png
Показать иллюстрациюПеревод текста в иллюстрациях


г. КОНТАКТНАЯ КОЛОДКА

s204

J5B1S002.png
Показать иллюстрациюПеревод текста в иллюстрациях


16) С ДАТЧИКОМ ДОЖДЯ И СИСТЕМОЙ АВТОМАТИЧЕСКОГО РЕГУЛИРОВАНИЯ ТЕМПЕРАТУРЫ : УНИВЕРСАЛ

J6B15053.png
Показать иллюстрациюПеревод текста в иллюстрациях


а. ИНФОРМАЦИЯ О РАЗЪЁМЕ

№ РАЗЪЁМА
(№ И ЦВЕТ КОНТАКТА)
СОЕДИНИТЕЛЬНЫЙ ЖГУТ ПРОВОДОВПОЛОЖЕНИЕ РАЗЪЁМА
С201 (контакт 76, черный) Приборная панель - блок предохранителей на приборной панели Блок предохранителей на приборной панели
С202 (контакт 89, белый) Приборная панель - кузов Левая часть пространства для ног водителя
С204 (контакт 14, белый) Крыша - кузов (с датчиком дождя) Левая часть пространства для ног водителя
С204 (контакт 8, белый) Крыша - кузов (без датчика дождя) Левая часть пространства для ног водителя
С208 (контакт 15, белый) Приборная панель - автоматическое регулирование температуры За вещевым ящиком
С209 (контакт 20, черный) Автоматическое регулирование температуры - дополнительное автоматическое регулирование температуры Между сердцевиной обогревателя и сердцевиной испарителя
С403 (контакт 4, белый) Удл. задней двери - кузов Внутренняя сторона левой задней стойки
С404 (контакт 8, белый) Удл. задней двери - кузов Внутренняя сторона левой задней стойки
С405 (контакт 8, белый) Удл. задней двери - задняя дверь С левой стороны рядом с двигателем заднего стеклоочистителя
С406 (контакт 4, белый) Удл. задней двери - задняя дверь С левой стороны рядом с двигателем заднего стеклоочистителя
S204 (пурпур.) Приборная панель За кронштейном аудиосистемы
G204 Кузов Левая нижняя часть пространства для ног водителя
G205 КРЫША Внутренняя сторона передней стойки со стороны водителя
G304 Кузов Под левым задним комбинированным фонарем

б. УСЛОВНОЕ ОБОЗНАЧЕНИЕ & И НАХОЖДЕНИЕ НОМЕРА КОНТАКТА

J5B1P056.png
Показать иллюстрациюПеревод текста в иллюстрациях


в. РАСПОЛОЖЕНИЕ РАЗЪЁМОВ И СОЕДИНЕНИЙ МАССЫ

J5B12004.png
Показать иллюстрациюПеревод текста в иллюстрациях


J3B12003.png
Показать иллюстрациюПеревод текста в иллюстрациях


г. КОНТАКТНАЯ КОЛОДКА

s204

J5B1S002.png
Показать иллюстрациюПеревод текста в иллюстрациях


На предыдущую страницуНа следующую страницу


https://vnx.su/ 🛠 Руководства по ремонту и эксплуатации для автомобилей

Поиск по сайту

Остались вопросы или пожелания? Пишите на почту: support@vnx.su

Карта Сайта