К началу документа
Matiz/Spark
На предыдущую страницуНа следующую страницу
Главная страница GMDEЗагрузить нединамическое оглавлениеЗагрузить динамическое оглавлениеПомощь



19. CENTRAL DOOR LOCKING SYSTEM CIRCUIT

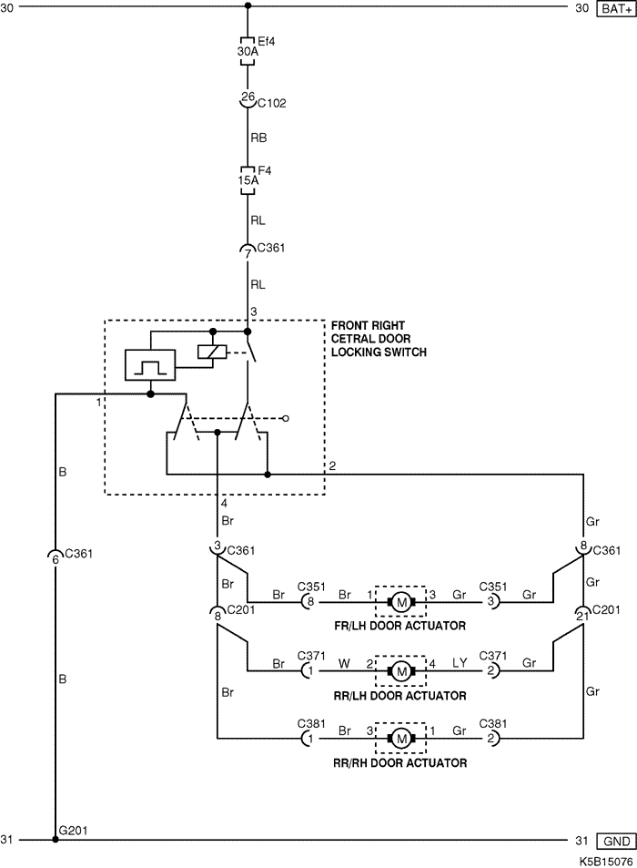
1) w/o anti-theft control

K5B15076.png
Показать иллюстрациюПеревод текста в иллюстрациях


а. ИНФОРМАЦИЯ О РАЗЪЁМЕ

№ РАЗЪЁМА
(№ И ЦВЕТ КОНТАКТА)
СОЕДИНИТЕЛЬНЫЙ ЖГУТ ПРОВОДОВПОЛОЖЕНИЕ РАЗЪЁМА
C102 (32 Pin, Gray) I.P - Engine Fuse Block Engine Fuse Block
C351 (8 Pin, White) I.P - FR/LH Door Under Left "A" Pillar
C361 (8 Pin, White) I.P - FR/RH Door Under Right "A" Pillar
C371 (6 Pin, White) Floor - RR/LH Door Under Left "B" Pillar
C371 ((2) Pin, White) (2Pin : W/O Power Window)
C381 (6 Pin, White) Floor - RR/RH Door Under Right "B" Pillar
C381 ((2) Pin, White) (2Pin : W/O Power Window)
G201 I.P Under Right "A" Pillar

б. УСЛОВНОЕ ОБОЗНАЧЕНИЕ & И НАХОЖДЕНИЕ НОМЕРА КОНТАКТА

K5B1P037.png
Показать иллюстрациюПеревод текста в иллюстрациях


в. РАСПОЛОЖЕНИЕ РАЗЪЁМОВ И СОЕДИНЕНИЙ МАССЫ

K5B12019.png
Показать иллюстрациюПеревод текста в иллюстрациях


K5B12023.png
Показать иллюстрациюПеревод текста в иллюстрациях


K5B12016.png
Показать иллюстрациюПеревод текста в иллюстрациях


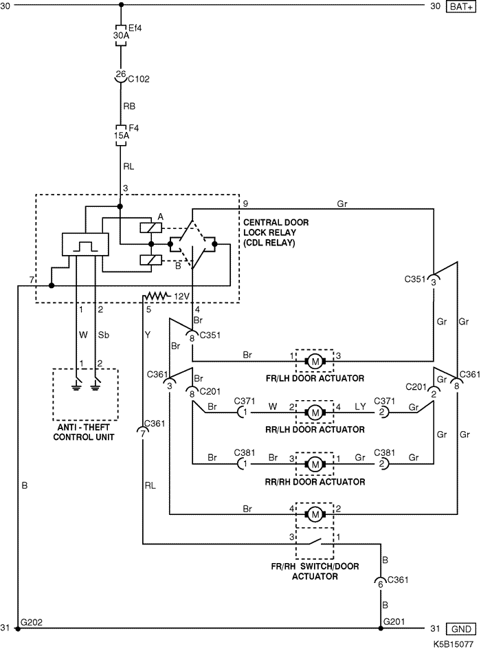
2) w/ anti-theft control

K5B15077.png
Показать иллюстрациюПеревод текста в иллюстрациях


а. ИНФОРМАЦИЯ О РАЗЪЁМЕ

№ РАЗЪЁМА
(№ И ЦВЕТ КОНТАКТА)
СОЕДИНИТЕЛЬНЫЙ ЖГУТ ПРОВОДОВПОЛОЖЕНИЕ РАЗЪЁМА
C102 (32 Pin, Gray) I.P - Engine Fuse Block Engine Fuse Block
C201 (26 Pin, White) I.P - Floor Left Driver Leg Room
C351 (8 Pin, White) I.P - FR/LH Door Under Left "A" Pillar
C361 (8 Pin, White) I.P - FR/RH Door Under Right "A" Pillar
C371 (6 Pin, White) Floor - RR/LH Door Under Left "B" Pillar
C371 ((2) Pin, White) (2Pin : W/O Power Window)
C381 (6 Pin, White) Floor - RR/RH Door Under Right "B" Pillar
C381 ((2) Pin, White) (2Pin : W/O Power Window)
G201 I.P Under Right "A" Pillar
G202 I.P Under Floor Console

б. УСЛОВНОЕ ОБОЗНАЧЕНИЕ & И НАХОЖДЕНИЕ НОМЕРА КОНТАКТА

K5B1P038.png
Показать иллюстрациюПеревод текста в иллюстрациях


в. РАСПОЛОЖЕНИЕ РАЗЪЁМОВ И СОЕДИНЕНИЙ МАССЫ

K5B12019.png
Показать иллюстрациюПеревод текста в иллюстрациях


K5B12023.png
Показать иллюстрациюПеревод текста в иллюстрациях


K5B12016.png
Показать иллюстрациюПеревод текста в иллюстрациях


На предыдущую страницуНа следующую страницу


https://vnx.su/ 🛠 Руководства по ремонту и эксплуатации для автомобилей

Поиск по сайту

Остались вопросы или пожелания? Пишите на почту: support@vnx.su

Карта Сайта