К началу документа
Evanda
На предыдущую страницуНа следующую страницу
Главная страница GMDEЗагрузить нединамическое оглавлениеЗагрузить динамическое оглавлениеПомощь

РАЗДЕЛ 6C

РУЛЕВОЙ МЕХАНИЗМ С ГИДРОУСИЛИТЕЛЕМ

Внимание! Необходимо отсоединять отрицательный провод аккумулятора перед снятием или установкой любого электрического устройства, а также в тех случаях, когда возможно соприкосновение инструмента или оборудования с открытыми электрическими контактами. Отсоединение этого провода поможет избежать несчастного случая, а также повреждения автомобиля. Необходимо также, чтобы зажигание находилось в положении LOCK, если не будет требоваться иное.

ТЕХНИЧЕСКИЕ ХАРАКТЕРИСТИКИ

Общие технические характеристики

Применение
Описание
Вместимость
0,69 литра
Смазочный материал
Жидкость для рулевого управления с гидроусилителем dexron®-ii d
Тип
Реечный рулевой механизм
Коэффициент передачи рейки
48,44 мм/об.
Ход рейки
146±1,0 мм
Углы рулевого управления
Внутренний
38.8°
Наружный
32.2°
Рейка
прямолинейность (допустимый изгиб)
0,1 мм

Моменты затяжки резьбовых соединений

Применение
Н•м
Фунт-фут
Фунт-дюйм
Болты кронштейна контроллера
7
-
62
Гайки крепежного кольца уплотнения передней панели
7
-
62
Фитинги трубок гидравлического цилиндра - сторона цилиндра
28
21
-
Фитинги трубок гидравлического цилиндра - сторона клапана
18
13
-
Внутренние поперечные рулевые тяги
100
74
-
Стяжные болты промежуточного вала - верхний и нижний
25
18
-
Регулировочная гайка внешней поперечной рулевой тяги
64
47
-
Гайки внешней поперечной рулевой тяги
50
37
-
Фитинги впускной и выпускной трубок рулевого механизма
28
21
-
Гайки и болты монтажного кронштейна рулевого механизма
60
44
-
Болт центрального кронштейна коробки передач в сборе с главной передачей к двигателю
80
59
-
Болты крепления центрального кронштейна к коробке передач в сборе с главной передачей
80
59
-
Болты контроллера системы ssps
9
-
80

СПЕЦИАЛЬНЫЕ ИНСТРУМЕНТЫ

Таблица специальных инструментов


KM507B
Показать иллюстрациюПеревод текста в иллюстрациях


km-507-b
Съемник для шаровых шарниров

KMJ26610
Показать иллюстрациюПеревод текста в иллюстрациях


km-j-26610
Инструмент для установки

ДИАГНОСТИКА

Реечный рулевой механизм с гидроусилителем

Свистящий шум

Проверки
Действия
Проверьте, не ослабли ли шарниры промежуточного вала.
Затяните шарниры промежуточного вала.
Убедитесь в том, что шланг рулевого управления с гидроусилителем не соприкасается с другими деталями.
Убедитесь в том, что шланг рулевого управления с гидроусилителем правильно закреплен хомутами.

Грохочущий шум в рулевом механизме

Проверки
Действия
Убедитесь в том, что шланг рулевого управления с гидроусилителем не соприкасается с кузовом.
Убедитесь в том, что шланг рулевого управления с гидроусилителем правильно закреплен хомутами.
Проверьте, достаточно ли смазки в рулевом механизме.
Смажьте рулевой механизм.
Убедитесь в правильности монтажа рулевого механизма.
Затяните гайки и болты на монтажном кронштейне рулевого механизма.
Убедитесь в правильности монтажа внешних поперечных рулевых тяг.
Затяните соединения внешних поперечных рулевых тяг. Замените внешние рулевые тяги.

Плохой возврат рулевого колеса в среднее положение

Проверки
Действия
Проверьте соприкосновение рулевого колеса с корпусом указателя поворота.
Отрегулируйте положение корпуса указателя поворота.
Проверьте, чтобы не заедали и не ослабли шарниры промежуточного вала.
Замените промежуточный вал.
Проверьте правильность регулировки и отсутствие заедания расходного клапана насоса рулевого управления с гидроусилителем.
Замените насос рулевого управления с гидроусилителем.
Проверьте углы установки колес.
Отрегулируйте углы установки колес.
Проверьте колесные подшипники на износ и повреждения.
Замените колесные подшипники.
Проверьте правильность монтажа шарниров промежуточного вала.
Отрегулируйте промежуточный вал между рулевым механизмом и рулевой колонкой. Замените промежуточный вал.
Проверьте, чтобы не заедали и не ослабли внешние поперечные рулевые тяги и шарниры.
Затяните поперечные рулевые тяги и шарниры. Замените рулевые тяги и шарниры.
Проверьте регулировку рулевого механизма.
Выполните проверку прямолинейного положения управляемых колес.
Убедитесь в отсутствии трения между уплотнением вала рулевой колонки и валом.
Замените уплотнение передней панели.
Убедитесь в отсутствии заедания подшипников рулевого вала.
Замените подшипники поворотного вала.

Кратковременное повышение усилия при быстром повороте колеса

Проверки
Действия
Убедитесь в отсутствии внутренней утечки в насосе рулевого управления с гидроусилителем.
Замените насос рулевого управления с гидроусилителем.
Убедитесь в отсутствии повреждений или пережатий шлангов.
Замените шланги и/или трубки рулевого управления с гидроусилителем.
Проверьте уровень жидкости в усилителе рулевого управления.
Заправьте бачок жидкости для рулевого управления с гидроусилителем.
Проверьте правильность функционирования и отсутствие заедания расходного клапана насоса рулевого управления с гидроусилителем.
Замените насос рулевого управления с гидроусилителем.

Рывки и толчки на руле при повороте при работающем двигателе.

Проверки
Действия
Проверьте, достаточно ли высокое давление создает насос рулевого управления с гидроусилителем.
Замените насос рулевого управления с гидроусилителем.
Проверьте правильность функционирования и отсутствие заедания расходного клапана насоса рулевого управления с гидроусилителем.
Замените насос рулевого управления с гидроусилителем.
Убедитесь в отсутствии проскальзывания приводного ремня насоса рулевого управления с гидроусилителем.
Натяните приводной ремень рулевого управления с гидроусилителем.
Проверьте, не попал ли воздух в систему рулевого управления с гидроусилителем.
Прокачайте систему рулевого управления с гидроусилителем.

Вибрация рулевого управления при повороте на малой скорости или на месте

Проверки
Действия
Проверьте, не попал ли воздух в систему рулевого управления с гидроусилителем.
Прокачайте систему рулевого управления с гидроусилителем.
Проверьте натяжение приводного ремня насоса рулевого управления с гидроусилителем.
Натяните приводной ремень рулевого управления с гидроусилителем.

Чрезмерная отдача на рулевом колесе или большой люфт

Проверки
Действия
Проверьте, не попал ли воздух в систему рулевого управления с гидроусилителем.
Прокачайте систему рулевого управления с гидроусилителем.
Проверьте колесные подшипники на износ и повреждения.
Замените колесные подшипники.
Убедитесь в правильности монтажа рулевого механизма.
Затяните гайки и болты на монтажном кронштейне рулевого механизма.
Проверьте правильность монтажа шарниров промежуточного вала.
Отрегулируйте промежуточный вал между рулевым механизмом и рулевой колонкой. Замените промежуточный вал.
Проверьте затяжку внешних поперечных рулевых тяг и шаровых шарниров.
Затяните поперечные рулевые тяги и шарниры. Замените рулевые тяги и шарниры.

Тяжелое управление или недостаточное усиление (особенно при парковке)

Проверки
Действия
Проверьте правильность монтажа шарниров промежуточного вала.
Отрегулируйте промежуточный вал между рулевым механизмом и рулевой колонкой. Замените соединительный фланец.
Проверьте правильность монтажа и отсутствие заедания расходного клапана насоса рулевого управления с гидроусилителем.
Замените насос рулевого управления с гидроусилителем.
Проверьте, достаточно ли высокое давление создает насос рулевого управления с гидроусилителем.
Замените насос рулевого управления с гидроусилителем.
Убедитесь в отсутствии внутренней утечки в насосе рулевого управления с гидроусилителем.
Замените насос рулевого управления с гидроусилителем.
Проверьте, чтобы не разболтался или износился промежуточный вал.
Затяните промежуточный вал. Замените промежуточный вал, если потребуется.
Проверьте натяжение приводного ремня насоса усилителя рулевого управления.
Натяните приводной ремень рулевого управления с гидроусилителем.

Стендовое испытание реечного рулевого механизма

Процедура демонтажа, установки и испытания

Примечание: С помощью этой установки можно выполнить также проверку значений давления и расхода.

  1. Отсоедините и демонтируйте рулевой механизм с гидроусилителем. См. "Реечный рулевой механизм в сборе" в этом разделе.
  2. Поместите рулевой механизм с гидроусилителем на стенд рядом с автомобилем.
  3. Отсоедините трубку высокого давления в том месте, где шланг соединяется с трубкой. Удлините эту трубку, чтобы достать до рулевого механизма с гидроусилителем на стенде.
  4. Отсоедините возвратную трубку от бачка для жидкости рулевого управления с гидроусилителем. Удлините эту трубку, чтобы достать до рулевого механизма с гидроусилителем на стенде.
  5. Присоедините трубки рулевого управления к рулевому механизму с гидроусилителем.
  6. Запустите двигатель и дайте ему поработать 10 секунд на холостом ходу.
  7. Проверьте уровень жидкости в усилителе рулевого управления. См. раздел 6А, "Система рулевого управления с гидроусилителем".
  8. Запустите двигатель и поверните поворотный вал реечного механизма на полный оборот в каждом направлении. Удерживайте вал на каждом упоре по 5 секунд.
  9. Осмотрите места возможной утечки. См. раздел 6А, "Система рулевого управления с гидроусилителем".

Порядок установки

  1. Выключите двигатель.
  2. Отсоедините трубки рулевого управления с гидроусилителем от рулевого механизма.
  3. Снимите удлинители и присоедините на место трубки высокого давления и возврата.
  4. Установите на место и присоедините рулевой механизм с гидроусилителем. См. "Реечный рулевой механизм в сборе" в этом разделе.
  5. Запустите двигатель и дайте ему поработать 10 секунд на холостом ходу.
  6. Проверьте уровень жидкости в усилителе рулевого управления. См. раздел 6А, "Система рулевого управления с гидроусилителем".

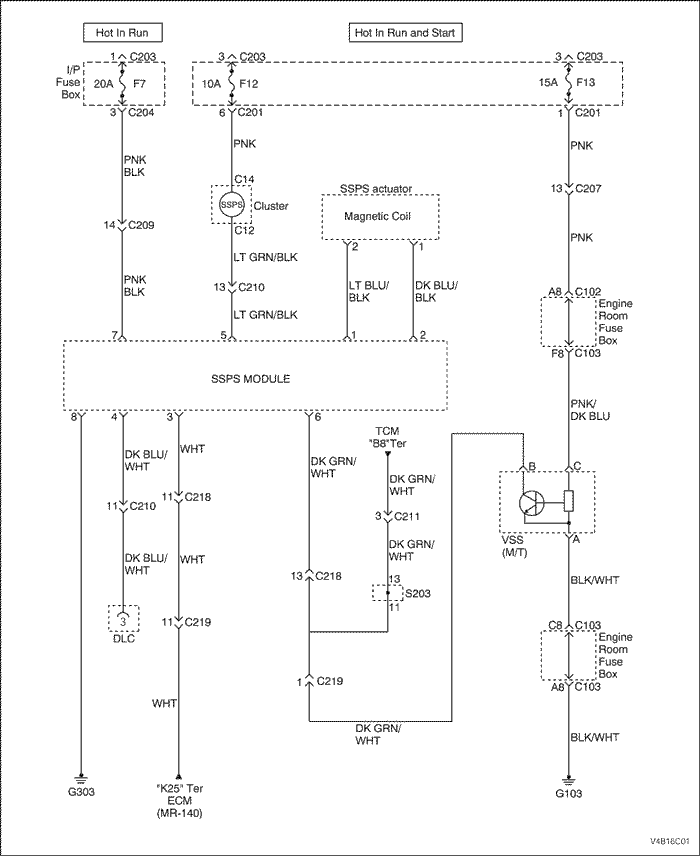
Система рулевого управления с гидроусилителем, обеспечивающим переменное усиление в зависимости от скорости


V4B16C01
Показать иллюстрациюПеревод текста в иллюстрациях


Система рулевого управления с гидроусилителем, обеспечивающим переменное усиление в зависимости от скорости, постоянно работает с максимальным усилением

ШагОперацияЗначенияДаНет
1
Выполните базовый осмотр системы рулевого управления с гидроусилителем.
Функционирует ли система?
-
Перейдите к Шагу 2
2
Проверьте спидометр.
Не отказал ли спидометр?
-
Перейдите к Шагу 3
3
Проверьте коды неисправности (dtc) в контроллере ЭСУД (ecm).
Установлен ли код 24 контроллера ЭСУД?
-
Перейдите к Шагу 4
4
  1. Включите зажигание.
  2. Отключите от рулевого механизма электрический разъем соленоида привода системы ssps.
  3. Измерьте с помощью вольтметра потенциал на выводе 1 разъема привода ssps.
Соответствует ли измеренное напряжение указанному значению?
≈ 3 В
Перейдите к Шагу 6
Перейдите к Шагу 5
5
Устраните разрыв цепи или короткое замыкание в цепи между выводом 1 электрического разъема электромагнитного привода ssps и выводом 2 разъема контроллера системы рулевого управления с гидроусилителем, обеспечивающим переменное усиление в зависимости от скорости (ssps).
Ремонт закончен?
-
Система исправна
-
6
  1. Снимите электромагнитный привод ssps с насоса рулевого управления с гидроусилителем.
  2. Переверните вверх дном привод, чтобы установить в нужное положение иглу.
  3. Проверьте срабатывание привода, подключая его к аккумулятору.
Щелкает ли привод?
-
Перейдите к Шагу 8
Перейдите к Шагу 7
7
Замените электромагнитный привод системы ssps.
Ремонт закончен?
-
Система исправна
-
8
  1. Выключите зажигание.
  2. Снимите контроллер системы ssps с кронштейна контроллера.
  3. Отключите разъем контроллера системы ssps.
  4. Подключите контрольную лампу между выводом 5 разъема контроллера системы ssps и массой.
  5. Включите зажигание.
Горит ли контрольная лампа?
-
Перейдите к Шагу 14
Перейдите к Шагу 9
9
Проверьте предохранитель зажигания.
Сгорел предохранитель зажигания?
-
Перейдите к Шагу 10
Перейдите к Шагу 11
10
Замените предохранитель зажигания.
Ремонт закончен?
-
Система исправна
-
11
Проверьте, нет ли разрыва цепи или короткого замыкания в цепи между выводом 5 разъема контроллера и блоком предохранителей панели приборов.
Нарушено соединение?
-
Перейдите к Шагу 12
Перейдите к Шагу 13
12
Устраните разрыв цепи или короткое замыкание в цепи между выводом 5 разъема контроллера системы ssps и блоком предохранителей панели приборов.
Ремонт закончен?
-
Система исправна
-
13
Восстановите подачу электропитания на предохранитель зажигания f12.
Ремонт закончен?
-
Система исправна
-
14
  1. Выключите зажигание.
  2. Подключите контрольную лампу между выводом 8 контроллера системы ssps и напряжением аккумулятора b+.
Горит ли контрольная лампа?
-
Перейдите к шагу 16
Перейдите к шагу 15
15
Устраните разрыв в цепи массы между выводом 8 разъема контроллера системы ssps и выводом g303.
Ремонт закончен?
-
Система исправна
-
16
Проверьте наличие замыкания на напряжение аккумулятора b+ или разрыва в цепи между выводом 1 разъема контроллера системы SSPS и выводом 2 разъема электромагнитного привода SSPS.
Нарушено соединение?
-
Перейдите к шагу 17
Перейдите к Шагу 18
17
Устраните замыкание на b+ или разрыв в цепи между выводом 1 разъема контроллера системы SSPS и выводом 2 разъема электромагнитного привода SSPS.
Ремонт закончен?
-
Система исправна
-
18
Замените контроллер системы ssps.
Ремонт закончен?
-
Система исправна
-

Система рулевого управления с гидроусилителем, обеспечивающим переменное усиление в зависимости от скорости, постоянно работает с пониженным усилением

ШагОперацияЗначенияДаНет
1
Проверьте спидометр.
Не функционирует спидометр?
-
Перейдите к Шагу 2
2
Отключите от рулевого механизма электромагнитный привод системы ssps.
Признак неисправности не устранился?
-
Перейдите к Шагу 3
3
Замените контроллер системы рулевого управления с гидроусилителем, обеспечивающим переменное усиление в зависимости от скорости (ssps).
Ремонт закончен?
-
Система исправна
-

Общее функционирование

При включении зажигания сигнальная лампа мигает три раза по 3 секунды, а затем гаснет. Контроллер SSPS оборудован функцией самодиагностики. При возникновении какой-либо неисправности контроллер зажигает сигнальную лампу и отключает ток на обмотку электромагнита, что приводит к утяжелению рулевого управления в целях безопасности. Коды неисправности отображаются и удаляются с помощью диагностического прибора SCAN-100.

Код неисправности

dtc
Неисправность
Стандартное действие
c1104
Превышение напряжения зажигания
.
c1105
Низкое напряжение зажигания
.
c1212
Датчик скорости автомобиля
Сигнальная лампа горит, привод отключен
c1604
ЭСУД (ошибка ЭППЗУ)
.
c2203
Проверка тока
.

Проверка диагностической системы - рулевое управление с переменным усилением

Описание проверки

Приведенными ниже цифрами указываются номера пунктов в таблице диагностики.
  1. Нарушения связи могут происходить из-за частичной неисправности или полного отказа цепей последовательного интерфейса. Описываемая процедура предназначена для определения конкретного состояния.
ШагОперацияЗначенияДаНет
1
  1. Установите диагностический прибор.
  2. Включите зажигание.
-
Перейдите к Шагу 2
-
2
Выберите на диагностическом приборе функцию отображения кодов неисправности ЭСУД.
Отображаются ли на диагностическом приборе какие-либо коды неисправности?
-
Перейдите к разделу "Проверка диагностической системы - Органы управления двигателем"
Перейдите к Шагу 3
3
Выберите на диагностическом приборе функцию отображения кодов неисправности системы ssps.
Отображаются ли на диагностическом приборе какие-либо коды неисправности?
-
Перейдите к разделу "Перечень кодов неисправности (DTC)"
Перейдите к разделу "Признаки неисправности - система рулевого управления с гидроусилителем"

Код неисправности (dtc) c1104

Превышение напряжения зажигания

Описание схемы

Контроллер рулевого управления с гидроусилителем, обеспечивающим переменное усиление в зависимости от скорости, (SSPS) проверяет напряжение системы, чтобы убедиться в том, что напряжение находится в допустимых пределах. Если напряжение выходит за допустимые пределы, могут быть повреждены компоненты, и неправильно оцениваются входные сигналы. Контроллер SSPS контролирует напряжение системы на продолжительном интервале времени. Если контроллер SSPS обнаруживает чрезмерное повышение напряжения системы, устанавливается код неисправности DTC C1104.

Условия для обработки кодов неисправности

Условия установки кода неисправности.

Контроллер SSPS обнаруживает превышение напряжения системы выше 17 вольт за период менее 1 секунды.

Действия, выполняемые при установке кода неисправности

Условия удаления кода неисправности

Указания по диагностике

dtc c1104 - Превышение напряжения зажигания

ШагОперацияЗначенияДаНет
1
Выполнена ли проверка диагностической системы рулевого управления с переменным усилением?
-
Перейдите к Шагу 2
2
  1. Включите зажигание, не запуская двигатель.
  2. Используйте диагностический прибор для удаления кодов неисправности.
  3. Поуправляйте автомобилем в условиях для обработки кодов неисправности.
Установился ли код неисправности при этом включении зажигания?
-
Перейдите к Шагу 3
Система исправна
3
Замените контроллер системы рулевого управления с гидроусилителем.
Ремонт закончен?
-
Перейдите к Шагу 4
-
4
Проверьте функционирование системы в работе, чтобы убедиться в устранении неисправности.
Была ли устранена причина неисправности?
-
Система исправна
Перейдите к Шагу 2

Код неисправности (dtc) c1105

Низкое напряжение зажигания

Описание схемы

Контроллер рулевого управления с гидроусилителем, обеспечивающим переменное усиление в зависимости от скорости, (SSPS) проверяет напряжение системы, чтобы убедиться в том, что напряжение находится в допустимых пределах. Если напряжение выходит за допустимые пределы, могут быть повреждены компоненты, и неправильно оцениваются входные сигналы. Контроллер SSPS контролирует напряжение системы на продолжительном интервале времени. Если контроллер SSPS обнаруживает чрезмерное снижение напряжения системы, устанавливается код неисправности DTC C1105.

Условия для обработки кодов неисправности

Условия установки кода неисправности.

Контроллер SSPS обнаруживает понижение напряжения системы ниже 8 вольт за период менее 1 секунды.

Действия, выполняемые при установке кода неисправности

Условия удаления кода неисправности

Указания по диагностике

dtc С1105 - Низкое напряжение зажигания

ШагОперацияЗначенияДаНет
1
Выполнена ли проверка диагностической системы рулевого управления с переменным усилением?
-
Перейдите к Шагу 2
2
  1. Включите зажигание, не запуская двигатель.
  2. Используйте диагностический прибор для удаления кодов неисправности.
  3. Поуправляйте автомобилем в условиях для обработки кодов неисправности.
Установился ли код неисправности при этом включении зажигания?
-
Перейдите к Шагу 3
Система исправна
3
Проверьте наличие разрыва или нарушения контакта в цепи массы на контроллере ssps.
Была ли найдена и устранена причина неисправности?
-
Перейдите к Шагу 7
Перейдите к Шагу 4
4
Проверьте нарушение контакта в цепи зажигания на контроллере ssps.
Была ли найдена и устранена причина неисправности?
-
Перейдите к Шагу 7
Перейдите к Шагу 5
5
Убедитесь в отсутствии нарушений контакта на контроллере ssps.
Была ли найдена и устранена причина неисправности?
-
Перейдите к Шагу 7
Перейдите к Шагу 6
6
Замените контроллер системы ssps.
Замена выполнена?
-
Перейдите к Шагу 7
-
7
Проверьте функционирование системы в работе, чтобы убедиться в устранении неисправности.
Была ли устранена причина неисправности?
-
Система исправна
Перейдите к Шагу 2

Код неисправности (dtc) c1212

Датчик скорости автомобиля

Описание схемы

Датчик скорости автомобиля (с механической КПП) или контроллер коробки передач (TCM) передает обработанный сигнал скорости автомобиля (VSS) на контроллер системы рулевого управления с гидроусилителем, обеспечивающим переменное усиление в зависимости от скорости (SSPS). Контроллер SSPS использует сигнал скорости и кривую характеристики, запрограммированную в микропроцессорной системе, для определения электрического тока, которым управляется привод расходного клапана рулевого управления с гидроусилителем.

Условия для обработки кодов неисправности

Условия установки кода неисправности.

Контроллер рулевого управления обнаруживает пропадание сигнала скорости автомобиля (VSS).

Действия, выполняемые при установке кода неисправности

Условия удаления кода неисправности

Указания по диагностике

Если код неисправности свидетельствует о повторяющейся или неустойчивой неисправности, проверьте следующие условия.

dtc c1212 - Датчик скорости автомобиля

ШагОперацияЗначенияДаНет
1
Выполнена ли проверка диагностической системы рулевого управления с переменным усилением?
-
Перейдите к Шагу 2
2
  1. Установите диагностический прибор.
  2. Поднимите ведущие колеса автомобиля.
  3. Запустите двигатель.
  4. Установите автоматическую коробку передач в положение "Drive", а на механической включите третью передачу.
  5. С помощью диагностического прибора наблюдайте параметр "Скорость автомобиля" в списке данных зависимого от скорости рулевого управления.
Соответствует ли значение параметра скорости автомобиля указываемому на спидометре?
-
Перейдите к Шагу 6
Перейдите к Шагу 3
3
Проверьте наличие разрывов или нарушения контакта в измерения скорости автомобиля контроллера ssps.
Была ли найдена и устранена причина неисправности?
-
Перейдите к Шагу 6
Перейдите к Шагу 4
4
Проверьте нарушение контакта в цепи массы на контроллере ssps.
Была ли найдена и устранена причина неисправности?
-
Перейдите к Шагу 6
Перейдите к Шагу 5
5
Замените контроллер системы ssps.
Замена выполнена?
-
Перейдите к Шагу 6
-
6
Проверьте функционирование системы в работе, чтобы убедиться в устранении неисправности.
Была ли устранена причина неисправности?
-
Система исправна
Перейдите к Шагу 2

Код неисправности (dtc) c1604

ЭСУД (ошибка ЭППЗУ)

Описание схемы

Обнаружение внутренней неисправности осуществляется внутри контроллера. Внешние цепи не задействуются.

Условия для обработки кодов неисправности

Миропроцессор выполняет программу для обнаружения внутренних неисправностей при включении питания. Для этого необходимо только напряжение питания и масса. Эта программа выполняется даже в том случае, если напряжение выходит за допустимые пределы.

Условия установки кода неисправности.

Действия, выполняемые при установке кода неисправности

Условия удаления кода неисправности

Указания по диагностике

Если код неисправности свидетельствует о повторяющейся или неустойчивой неисправности, проверьте следующие условия.

dtc c1604 - ecu (ошибка eeprom)

ШагОперацияЗначенияДаНет
1
Выполнена ли проверка диагностической системы рулевого управления с переменным усилением?
-
Перейдите к Шагу 2
2
  1. Установите диагностический прибор.
  2. Включите зажигание, не запуская двигатель.
  3. Используйте диагностический прибор для удаления кодов неисправности.
  4. Поуправляйте автомобилем в условиях для обработки кодов неисправности.
Установился ли код неисправности при этом включении зажигания?
-
Перейдите к Шагу 3
Перейдите к Шагу 4
3
Замените контроллер системы ssps.
Замена выполнена?
-
Перейдите к Шагу 4
-
4
Проверьте функционирование системы в работе, чтобы убедиться в устранении неисправности.
Была ли устранена причина неисправности?
-
Система исправна
Перейдите к Шагу 2

Код неисправности (dtc) c2203

Проверка тока

Описание схемы

В системе рулевого управления с переменным усилением (VES) контроллер рулевого управления с гидроусилителем, обеспечивающим переменное усиление в зависимости от скорости, (SSPS) используется для управления током, проходящим через электромагнитный вращательный привод. Контроллер системы SSPS изменяет ток через привод в пределах 0,50-1,05 ампер. На малой скорости ток приблизительно равен 1 амперу, что соответствует максимальному усилению рулевого управления. На средней скорости ток изменяется в пределах 0,78-0,90 ампер, и обеспечивается средний уровень усиления. На высокой скорости контроллер SSPS выдает ток силой 0,50-0,77 ампер, при этом усиление рулевого управления минимальное. Чем меньше управляющий ток, тем меньше усиление рулевого управления.

Условия для обработки кодов неисправности

Напряжение зажигания в пределах 9-16 вольт.

Условия установки кода неисправности.

В приводе системы VES или в цепях привода имеется одно из следующих условий:

Действия, выполняемые при установке кода неисправности

Условия удаления кода неисправности

Указания по диагностике

Если код неисправности свидетельствует о повторяющейся или неустойчивой неисправности, проверьте следующие условия.

Описание проверки

Приведенными ниже цифрами указываются номера пунктов в таблице диагностики.
  1. Проверяется, соответствует ли параметр "Управляющий ток" требуемому значению в активном состоянии.
  2. Проверяется, находится ли сопротивление привода системы VES в заданных пределах.
  3. Проверяется цепь повышения усиления рулевого управления на наличие разрывов или замыканий на напряжение питания.
  4. Проверяется цепь понижения усиления рулевого управления на наличие замыкания на массу.
  5. Проверяется нарушение контакта в разъеме жгута привода системы VES.

dtc c2203 - Проверка тока

ШагОперацияЗначенияДаНет
1
Выполнена ли проверка диагностической системы рулевого управления с переменным усилением?
-
Перейдите к Шагу 2
2
  1. Установите диагностический прибор.
  2. Запустите двигатель.
  3. С помощью диагностического прибора наблюдайте параметры "Управляющий ток SSS" в списке данных зависимого от скорости рулевого управления.
Находится ли показываемое диагностическим прибором значение параметра "Управляющий ток SSS" в заданном диапазоне?
0.97 - 1.04A
Проверить на наличие непрочных или нарушенных соединений в проводных соединениях
Перейдите к Шагу 3
3
  1. Выключите зажигание.
  2. Отключите разъем жгута привода системы ves.
  3. Измерьте сопротивление привода системы ves.
Находится ли измеренное сопротивление в заданном диапазоне?
6.6 - 6.8 Ом
Перейдите к Шагу 4
Перейдите к Шагу 10
4
Проверьте привод системы ves и жгут привода на замыкание на массу.
Найдено ли замыкание на массу?
-
Перейдите к Шагу 5
Перейдите к Шагу 6
5
Визуально осмотрите жгут привода на отсутствие порезов, потертостей и повреждений проводов.
Была ли найдена и устранена причина неисправности?
-
Перейдите к Шагу 14
Перейдите к Шагу 12
6
Проверьте цепь повышения усиления рулевого управления привода ves на замыкание на массу.
Была ли найдена и устранена причина неисправности?
-
Перейдите к Шагу 14
Перейдите к Шагу 7
7
Проверьте цепь повышения усиления рулевого управления привода ves на разрывы и замыкание на напряжение питания.
Была ли найдена и устранена причина неисправности?
-
Перейдите к Шагу 14
Перейдите к Шагу 8
8
Проверьте цепь понижения усиления рулевого управления привода ves на замыкание на массу.
Была ли найдена и устранена причина неисправности?
-
Перейдите к Шагу 14
Перейдите к Шагу 9
9
Проверьте цепь понижения усиления рулевого управления привода ves на разрывы и замыкание на напряжение питания.
Была ли найдена и устранена причина неисправности?
-
Перейдите к Шагу 14
Перейдите к Шагу 11
10
Проверьте наличие плохих контактов в разъеме жгута привода системы ves.
Была ли найдена и устранена причина неисправности?
-
Перейдите к Шагу 14
Перейдите к Шагу 12
11
Проверьте наличие плохих контактов в разъеме жгута контроллера ssps.
Была ли найдена и устранена причина неисправности?
-
Перейдите к Шагу 14
Перейдите к Шагу 13
12
Замените привод системы ves.
Ремонт закончен?
-
Перейдите к Шагу 14
-
13
Замените контроллер системы рулевого управления с гидроусилителем.
Замена выполнена?
-
Перейдите к Шагу 14
-
14
Проверьте функционирование системы в работе, чтобы убедиться в устранении неисправности.
Была ли устранена причина неисправности?
-
Система исправна
Перейдите к Шагу 2


На предыдущую страницуНа следующую страницу
https://vnx.su/ 🛠 Руководства по ремонту и эксплуатации для автомобилей

Поиск по сайту

Остались вопросы или пожелания? Пишите на почту: support@vnx.su

Карта Сайта