К началу документа
MATIZ
На предыдущую страницуНа следующую страницу
Главная страница GMDEЗагрузить нединамическое оглавлениеЗагрузить динамическое оглавлениеПомощь



20. ЦЕПЬ СИСТЕМЫ ЦЕНТРАЛЬНОЙ БЛОКИРОВКИ ДВЕРЕЙ

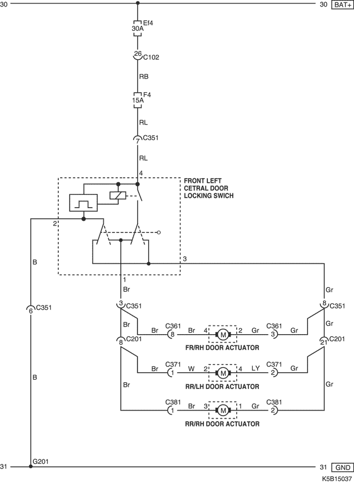
1) БЕЗ УПРАВЛЕНИЯ ПРОТИВОУГОННОЙ СИСТЕМЫ

K5B15037.png
Показать иллюстрациюПеревод текста в иллюстрациях


а. ИНФОРМАЦИЯ О РАЗЪЁМЕ

№ РАЗЪЁМА
(№ И ЦВЕТ КОНТАКТА)
СОЕДИНИТЕЛЬНЫЙ ЖГУТ ПРОВОДОВПОЛОЖЕНИЕ РАЗЪЁМА
С102 (контакт 32, серый) Приборная панель - блок предохранителей в моторном отсеке Блок предохранителей в моторном отсеке
С351 (контакт 8, белый) Приборная панель - передняя левая дверь Под левой передней стойкой
С361 (контакт 8, белый) Приборная панель - передняя правая дверь Под правой передней стойкой
С371 (контакт 6, белый) Пол - задняя левая дверь Под левой средней стойкой
С371 (контакт (2), белый) (Контакт 2 : без электрического стеклоподъемника)
С381 (контакт 6, белый) Пол - задняя правая дверь Под правой средней стойкой
С381 (контакт (2), белый) (Контакт 2 : без электрического стеклоподъемника)
G201 Приборная панель Под левой передней стойкой

б. УСЛОВНОЕ ОБОЗНАЧЕНИЕ & И НАХОЖДЕНИЕ НОМЕРА КОНТАКТА

K5B1P037.png
Показать иллюстрациюПеревод текста в иллюстрациях


в. РАСПОЛОЖЕНИЕ РАЗЪЁМОВ И СОЕДИНЕНИЙ МАССЫ

K5B12009.png
Показать иллюстрациюПеревод текста в иллюстрациях


K5B12015.png
Показать иллюстрациюПеревод текста в иллюстрациях


K5B12016.png
Показать иллюстрациюПеревод текста в иллюстрациях


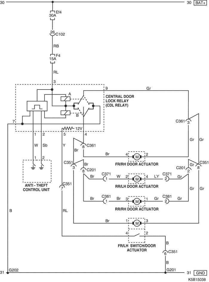
2) С УПРАВЛЕНИЕМ ПРОТИВОУГОННОЙ СИСТЕМЫ

K5B15038.png
Показать иллюстрациюПеревод текста в иллюстрациях


а. ИНФОРМАЦИЯ О РАЗЪЁМЕ

№ РАЗЪЁМА
(№ И ЦВЕТ КОНТАКТА)
СОЕДИНИТЕЛЬНЫЙ ЖГУТ ПРОВОДОВПОЛОЖЕНИЕ РАЗЪЁМА
С102 (контакт 32, серый) Приборная панель - блок предохранителей в моторном отсеке Блок предохранителей в моторном отсеке
С201 (контакт 26, белый) Приборная панель - пол Левая часть пространства для ног водителя
С351 (контакт 8, белый) Приборная панель - передняя левая дверь Под левой передней стойкой
С361 (контакт 8, белый) Приборная панель - передняя правая дверь Под правой передней стойкой
С371 (контакт 6, белый) Пол - задняя левая дверь Под левой средней стойкой
С371 (контакт (2), белый) (Контакт 2 : без электрического стеклоподъемника)
С381 (контакт 6, белый) Пол - задняя правая дверь Под правой средней стойкой
С381 (контакт (2), белый) (Контакт 2 : без электрического стеклоподъемника)
G201 Приборная панель Под левой передней стойкой
G202 Приборная панель Под напольной консолью

б. УСЛОВНОЕ ОБОЗНАЧЕНИЕ & И НАХОЖДЕНИЕ НОМЕРА КОНТАКТА

K5B1P038.png
Показать иллюстрациюПеревод текста в иллюстрациях


в. РАСПОЛОЖЕНИЕ РАЗЪЁМОВ И СОЕДИНЕНИЙ МАССЫ

K5B12009.png
Показать иллюстрациюПеревод текста в иллюстрациях


K5B12015.png
Показать иллюстрациюПеревод текста в иллюстрациях


K5B12016.png
Показать иллюстрациюПеревод текста в иллюстрациях


На предыдущую страницуНа следующую страницу


https://vnx.su/ 🛠 Руководства по ремонту и эксплуатации для автомобилей

Поиск по сайту

Остались вопросы или пожелания? Пишите на почту: support@vnx.su

Карта Сайта