To the top of the document
Tacuma-Rezzo
To Previous PageTo Next Page
GMDE Start PageLoad static TOCLoad dynamic TOCHelp?



6. AIR CONDITIONER

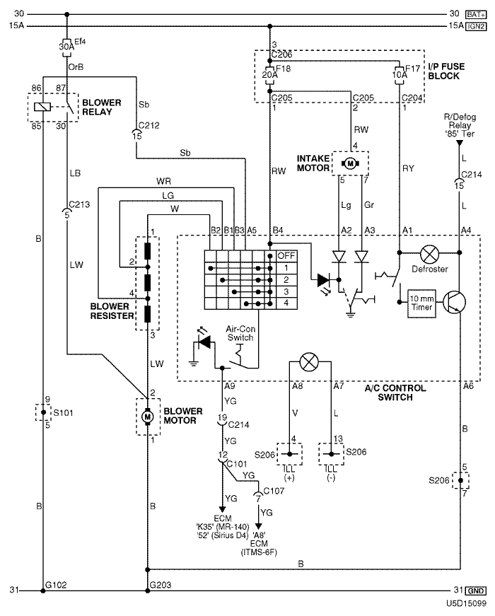
1) air conditioner control switch & blower motor circuit

U5D15099.png
Display graphicTranslations of text in graphics


a. CONNECTOR INFORMATION

connector no
(pin no, color)
connecting wiring harnessconnector position
C101(15 Pin, Black) Engine – Front Behind the Left Headlamp
C107 (16 pin, Black) Engine - ECM Right Upper The Driver Leg Room
C204 (12 Pin, White) I/P Fuse Block – IP Front the I/P Fuse Block
C205 (14 Pin, White) I/P Fuse Block – IP Front the I/P Fuse Block
C206 (3 Pin, Brown) I/P Fuse Block – IP Front the I/P Fuse Block
C212 (18 Pin, Blue) Front – IP Left Upper the Driver Leg Room
C213 (7 Pin, Gray) Front – IP Left Upper the Driver Leg Room
C214 (26 Pin, Yellow) Front – IP Left Upper the Driver Leg Room
S101 (White) Front Inside the Engine Fuse Block
S206 (Violet) IP Rear Left Instrument Panel
G102 Front Behind the Left Headlamp
G203 IP Under Right Ashtray

b. CONNECTOR IDENTIFICATION SYMBOL & PIN NUMBER POSITION

U4D1P096.png
Display graphicTranslations of text in graphics


c. POSITION OF CONNECTORS AND GROUNDS

U4D12024.png
Display graphicTranslations of text in graphics


d. SPLICE PACK

s101

U4D1S022.png
Display graphicTranslations of text in graphics


s206

U5D1S018.png
Display graphicTranslations of text in graphics


sm
To Previous PageTo Next Page


https://vnx.su/ 🛠 Руководства по ремонту и эксплуатации для автомобилей

Поиск по сайту

Остались вопросы или пожелания? Пишите на почту: support@vnx.su

Карта Сайта