To the top of the document
Tacuma-Rezzo
To Previous PageTo Next Page
GMDE Start PageLoad static TOCLoad dynamic TOCHelp?



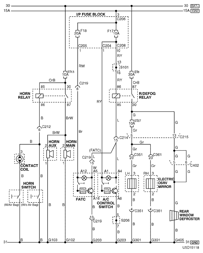
16. HORN & MIRROR HEATING SYSTEM CIRCUIT

U5D15118.png
Display graphicTranslations of text in graphics


a. CONNECTOR INFORMATION

connector no
(pin no, color)
connecting wiring harnessconnector position
C204 (12 Pin, White) I/P Fuse Block – IP Front the I/P Fuse Block
C205 (14 Pin, White) I/P Fuse Block – IP Front the I/P Fuse Block
C206 (3 Pin, Brown) I/P Fuse Block – IP Front the I/P Fuse Block
C208 (14 Pin, White) I/P Fuse Block – Front Behind the I/P Fuse Block
C212 (18 Pin, Blue) Front – IP Left Upper the Driver Leg Room
C214 (26 Pin, Yellow) Front – IP Left Upper the Driver Leg Room
C215 (16 Pin, White) Floor – Front Under the I/P Fuse Block
C219 (15 Pin, White) IP – FATC Upper the Evaporator Housing
C351 (29 pin, White) Floor – Co-Driver Door Inside Light 'A' Pillar
C361 (29 pin, White) Floor – Driver Door Inside Right 'A' Pillar
C402 (6 Pin, White) Tailgate – Floor Behind the Rear Quarter Glass
S101 (White) Front Inside the Engine Fuse Block
S206 (Violet) IP Rear Left Instrument Panel
G102 Front Behind the Left Headlamp
G103 Front Behind the Right Headlamp
G203 IP Under Right Ashtray
G301 Floor Under the Driver Room Floor
G405 Tailgate, Aux Under the Rear Wiper Motor

b. CONNECTOR IDENTIFICATION SYMBOL & PIN NUMBER POSITION

U4D1P114.png
Display graphicTranslations of text in graphics


c. POSITION OF CONNECTORS AND GROUNDS

U4D12014.png
Display graphicTranslations of text in graphics


U4D12008.png
Display graphicTranslations of text in graphics


d. SPLICE PACK

s101

U4D1S022.png
Display graphicTranslations of text in graphics


s206

U5D1S018.png
Display graphicTranslations of text in graphics


sm
To Previous PageTo Next Page


https://vnx.su/ 🛠 Руководства по ремонту и эксплуатации для автомобилей

Поиск по сайту

Остались вопросы или пожелания? Пишите на почту: support@vnx.su

Карта Сайта